Скачать Типовой проект 407-3-75/71 Понижающие трансформаторные подстанции напряжением 35/10 кВ с двумя трансформаторами мощностью 2х1600, 2х2500, 2х4000, 2х6300 кВА тупикового типа с короткозамыкателями и отделителямиДата актуализации: 01.01.2021 Типовой проект 407-3-75/71
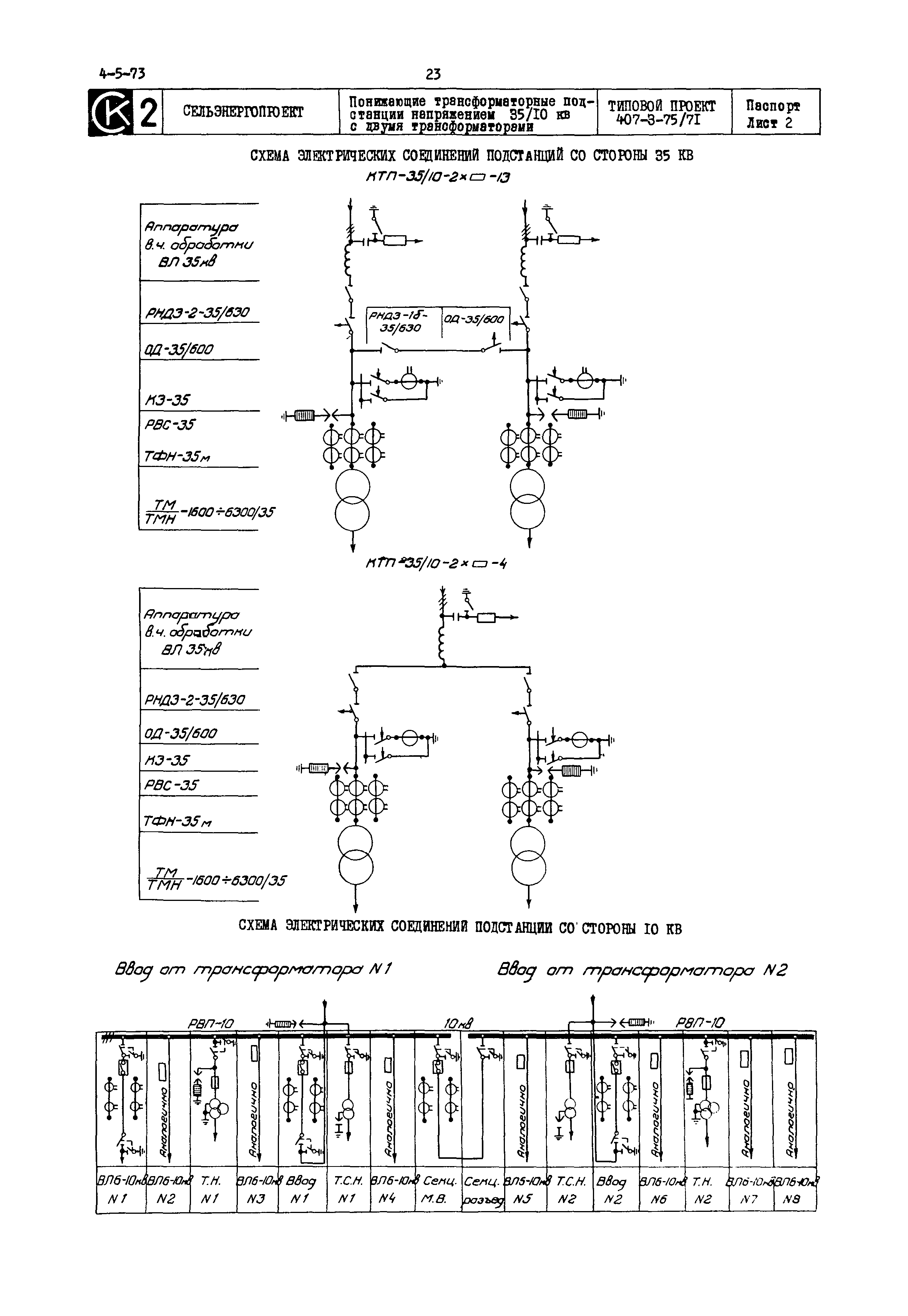
Понижающие трансформаторные подстанции напряжением 35/10 кВ с двумя трансформаторами мощностью 2х1600, 2х2500, 2х4000, 2х6300 кВА тупикового типа с короткозамыкателями и отделителями| Обозначение: | Типовой проект 407-3-75/71 | | Обозначение англ: | 407-3-75/71 | | Статус: | действует | | Название рус.: | Понижающие трансформаторные подстанции напряжением 35/10 кВ с двумя трансформаторами мощностью 2х1600, 2х2500, 2х4000, 2х6300 кВА тупикового типа с короткозамыкателями и отделителями | | Дата добавления в базу: | 01.10.2014 | | Дата актуализации: | 01.01.2021 | | Дата введения: | 28.12.1971 |
  
|