Скачать Типовой проект 903-1-77/72 Котельная с 2 котлами ПТВМ-30м и 3 котлами ДКВР-20-13. Топливо - газ и мазут. Закрытая система теплоснабженияДата актуализации: 01.01.2021 Типовой проект 903-1-77/72
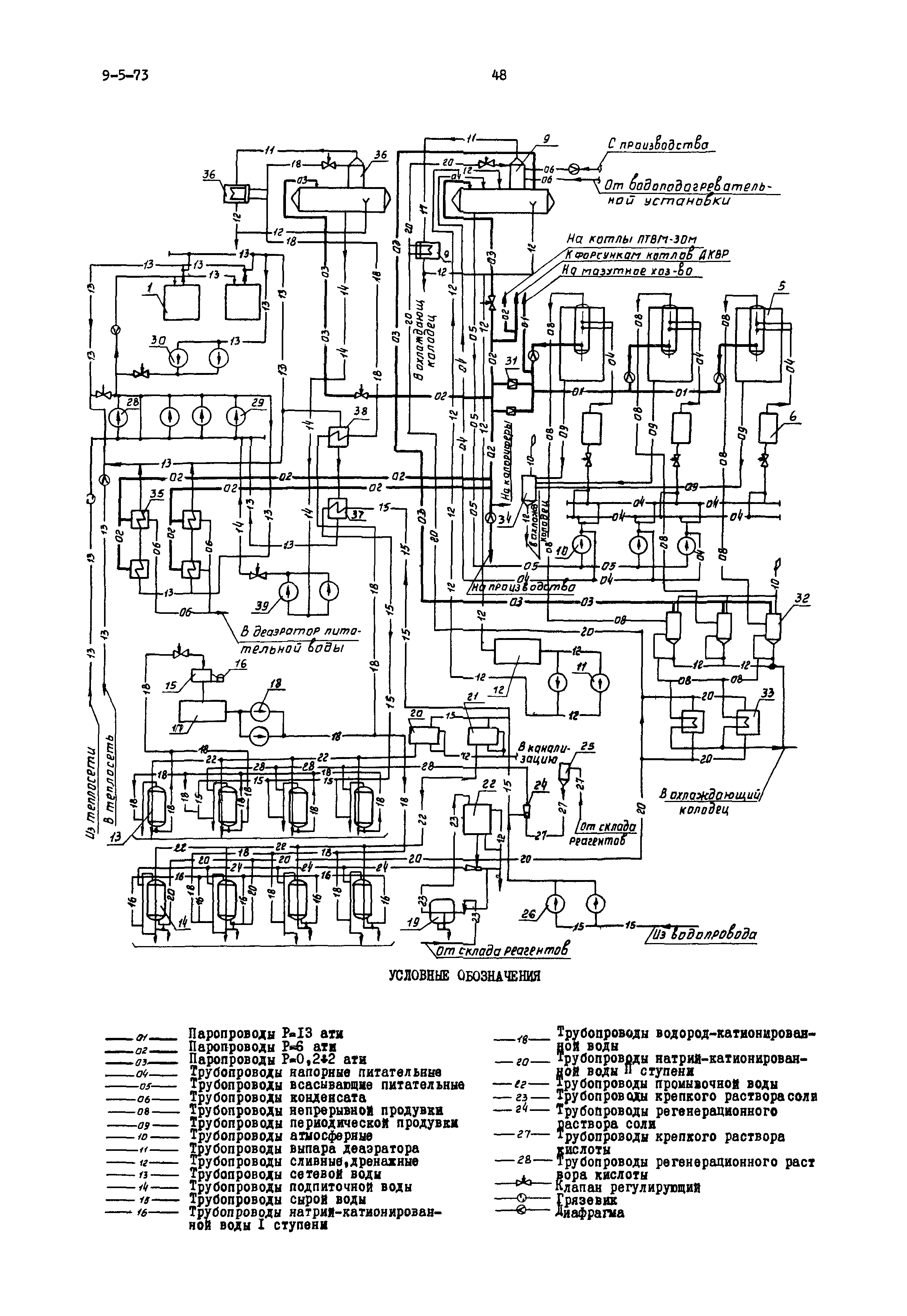
Котельная с 2 котлами ПТВМ-30м и 3 котлами ДКВР-20-13. Топливо - газ и мазут. Закрытая система теплоснабжения| Обозначение: | Типовой проект 903-1-77/72 | | Обозначение англ: | 903-1-77/72 | | Статус: | заменен | | Название рус.: | Котельная с 2 котлами ПТВМ-30м и 3 котлами ДКВР-20-13. Топливо - газ и мазут. Закрытая система теплоснабжения | | Дата добавления в базу: | 01.10.2014 | | Дата актуализации: | 01.01.2021 | | Дата введения: | 01.08.1972 | | Дата окончания срока действия: | 01.12.1979 |
    
|