Скачать Типовой проект 903-1-183 Котельная с тремя водогрейными котлами КВ-ГМ-50. Топливо - газ и мазутДата актуализации: 01.01.2021 Типовой проект 903-1-183
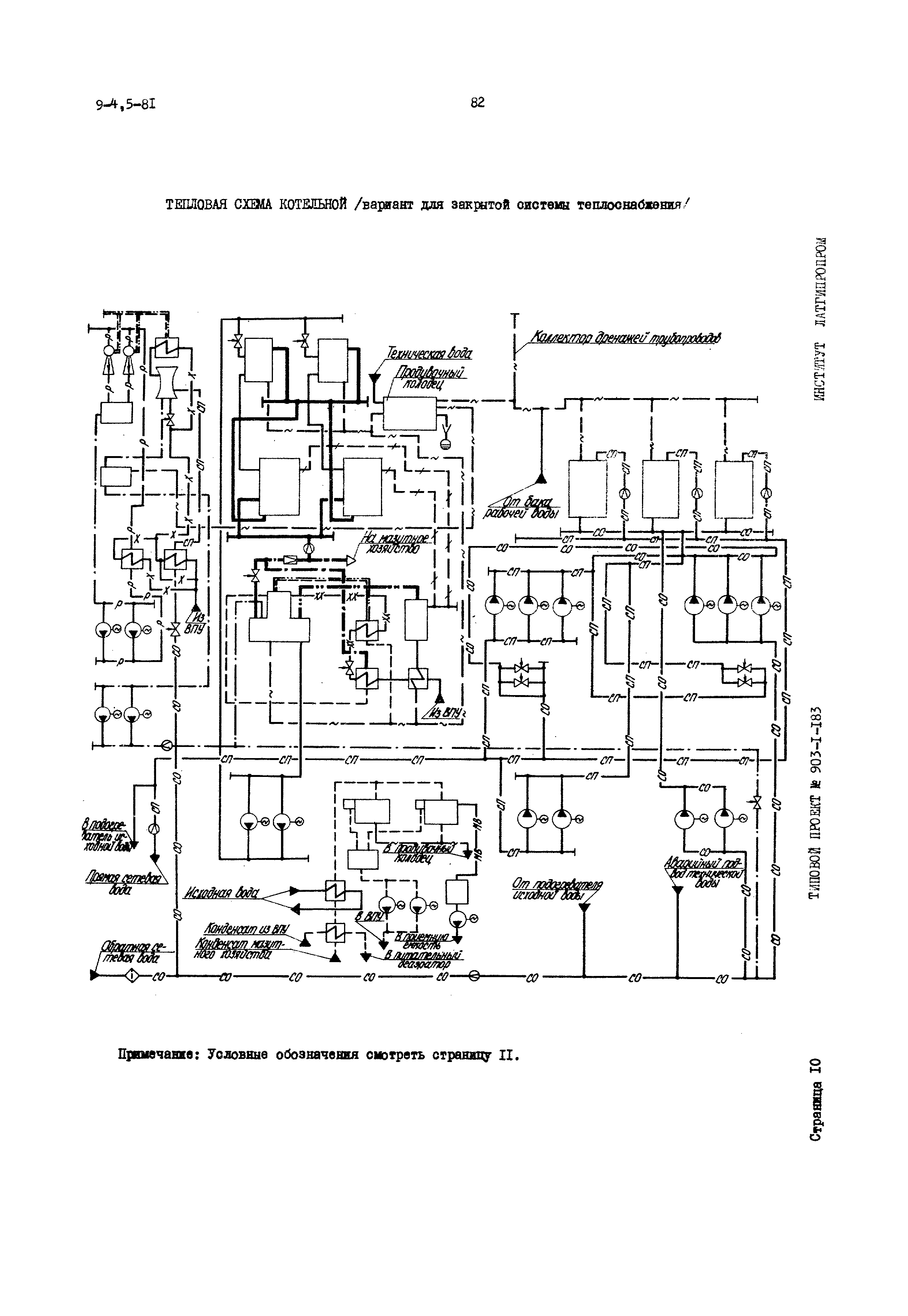
Котельная с тремя водогрейными котлами КВ-ГМ-50. Топливо - газ и мазут| Обозначение: | Типовой проект 903-1-183 | | Обозначение англ: | 903-1-183 | | Статус: | отменен | | Название рус.: | Котельная с тремя водогрейными котлами КВ-ГМ-50. Топливо - газ и мазут | | Дата добавления в базу: | 01.01.2018 | | Дата актуализации: | 01.01.2021 | | Дата введения: | 01.05.1981 | | Дата окончания срока действия: | 01.02.1987 | | Область применения: | Типовой проект 903-1-183 котельной с тремя водогрейными котлами КВ-ГМ-50 для закрытой и открытой систем теплоснабжения предназначен для теплоснабжения промышленных предприятий и селитебных территорий |
           
|