Скачать РД 34.47.602-75 Руководство по капитальному ремонту масляного выключателя ВМД-35/600

Дата актуализации: 01.01.2021

РД 34.47.602-75

Руководство по капитальному ремонту масляного выключателя ВМД-35/600

Обозначение: РД 34.47.602-75
Обозначение англ: RD 34.47.602-75
Статус:действует
Название рус.:Руководство по капитальному ремонту масляного выключателя ВМД-35/600
Название англ.:Guide to Overhaul of Oil Switch VMD-35/600
Дата добавления в базу:01.09.2013
Дата актуализации:01.01.2021
Дата введения:26.09.1974
Область применения:Руководство предусматривает применение ремонтным персоналом энергопредприятий и других специализированных предприятий наиболее рациональных форм организации ремонтных работ и передовых технологических приемов их выполнения.
Оглавление:Введение
1 Общие положения
2 Подготовка ккапитальному ремонту
3 Организация ремонтных работ
4 Основные технические данные масляного выключателя ВМ-35/600
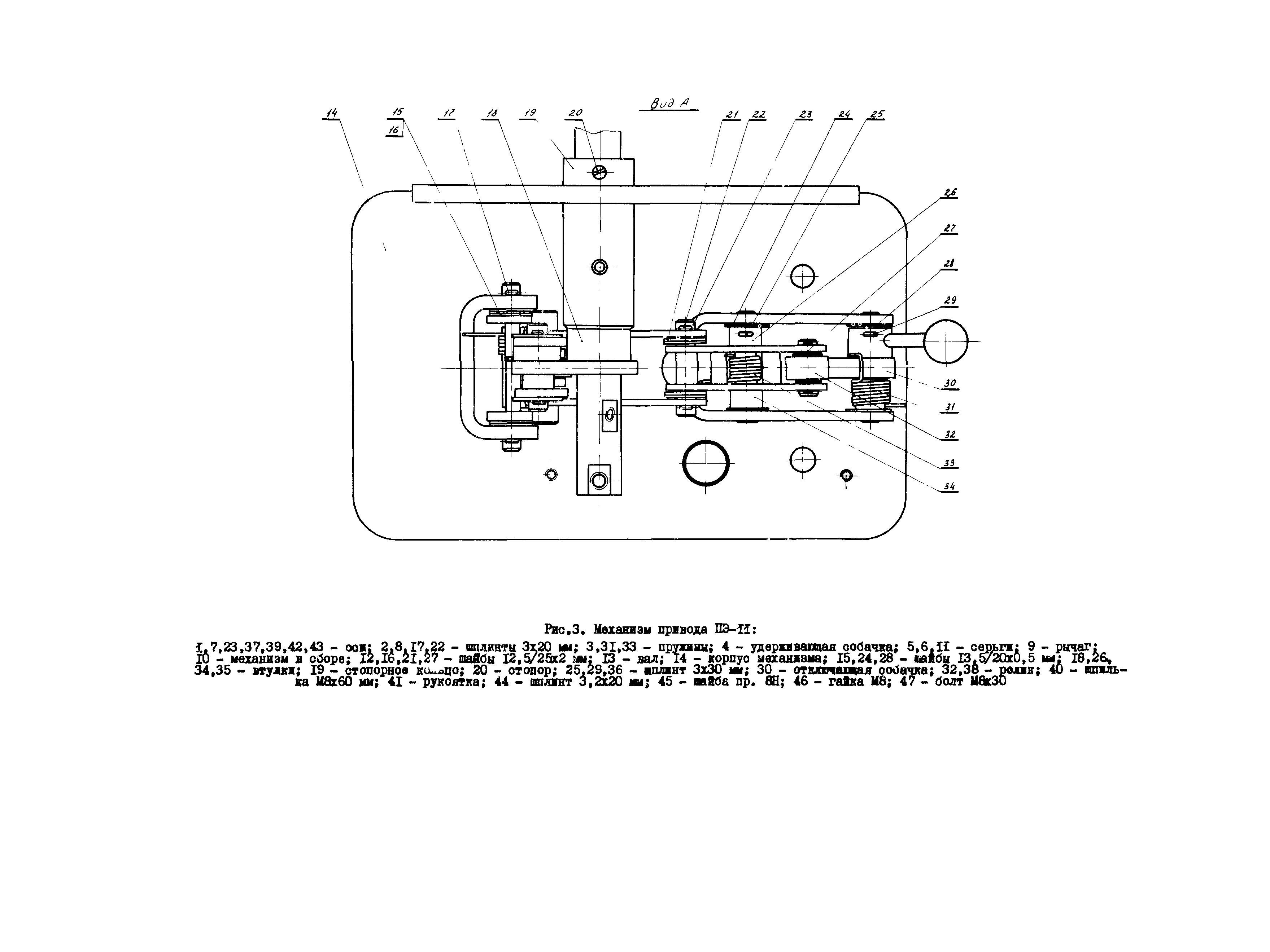
5 Основные технические данные привода ПЭ-11
6 Технология капитального ремонта выключателя
Приложение 1 Перечень инструментов, необходимых для капитального ремонта выключателя ВМД-35/600
Приложение 2 Перечень приборов, применяемых при капиатльном ремонте выключателя ВМД-35/600
Приложение 3 Перечень запасных частей, необходимых для капитального ремонта выключателя ВМД-35/600
Приложение 4 Перечень материалов, необходимых для капитального ремонта выключателя ВМД-35/600
Приложение 5 Схема технологии капитального ремонта выключателя ВМД-35/600
Приложение 6 Технический акт капитального ремонта выключателя ВМД-35/600
Приложение 7 Общие технологические указания по выявлению дефектов деталей
Приложение 8 Выявление дефектов и ремонт деталей привода
Приложение 9 Измерение скорости движения подвижных контактов
Разработан: ЦКБ Энергоремонт
Утверждён:26.09.1974 Главэнергоремонт (Glavenergoremont )
Принят:29.03.1974 ПО Уралэлектротяжмаш
Издан: СПО ОРГРЭС (1975 г. )
Нормативные ссылки:
РД 34.47.602-75РД 34.47.602-75РД 34.47.602-75РД 34.47.602-75РД 34.47.602-75РД 34.47.602-75РД 34.47.602-75РД 34.47.602-75РД 34.47.602-75РД 34.47.602-75РД 34.47.602-75РД 34.47.602-75РД 34.47.602-75РД 34.47.602-75РД 34.47.602-75РД 34.47.602-75РД 34.47.602-75РД 34.47.602-75РД 34.47.602-75РД 34.47.602-75РД 34.47.602-75РД 34.47.602-75РД 34.47.602-75РД 34.47.602-75РД 34.47.602-75РД 34.47.602-75РД 34.47.602-75РД 34.47.602-75РД 34.47.602-75РД 34.47.602-75РД 34.47.602-75РД 34.47.602-75РД 34.47.602-75РД 34.47.602-75РД 34.47.602-75РД 34.47.602-75РД 34.47.602-75РД 34.47.602-75РД 34.47.602-75РД 34.47.602-75РД 34.47.602-75