Скачать РД 34.25.507 Типовая инструкция по пуску из различных тепловых состояний и останову моноблока мощностью 250 МВт с турбиной Т-250/300-240 и газомазутными котламиДата актуализации: 01.01.2021
|
| Обозначение: | РД 34.25.507 |
| Обозначение англ: | RD 34.25.507 |
| Статус: | заменен |
| Название рус.: | Типовая инструкция по пуску из различных тепловых состояний и останову моноблока мощностью 250 МВт с турбиной Т-250/300-240 и газомазутными котлами |
| Дата добавления в базу: | 01.09.2013 |
| Дата актуализации: | 01.01.2021 |
| Дата окончания срока действия: | 01.06.1999 |
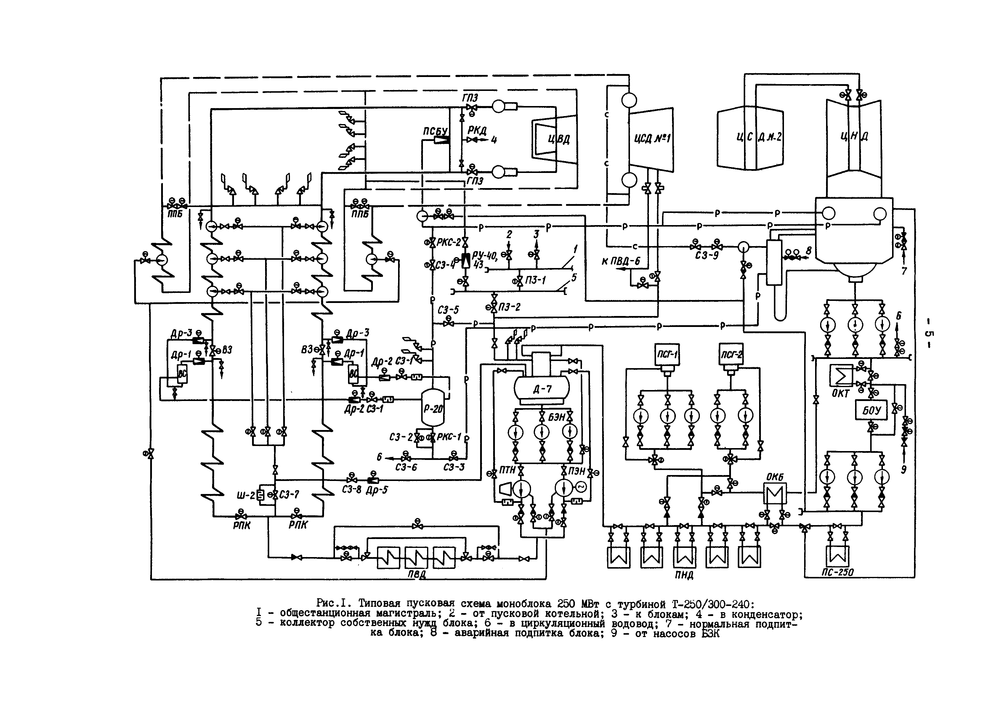
| Оглавление: | 1 Общие положения 2 Пуск блока из холодного состояния 3 Пуск блока из неостывшего состояния с прогревом паропроводов промперегрева 4 Пуск блока из неостывшего состояния без прогрева паропроводов промперегрева 5 Пуск блока из горячего состояния 6 Пуск блока из состояния горячего резерва 7 Останов блока без расхолаживания оборудования 8 Останов блока с расхолаживанием турбины 9 Останов блока с расхолаживанием котла и паропровода 10 Останов блока с расхолаживанием тракта котла до встроенной задвижки 11 Аварийный останов блока Приложение 1 Порядок включения (отключения) технологических защит при пуске блока Приложение 2 Порядок включения автоматических регуляторов при пуске блока Приложение 3 Основные технологические принципы организации режимов пуска и останова блока Приложение 4 Краткая характеристика режимов пуска блока 250 МВт Приложение 5 Условные обозначения операций и параметров, принятых в графиках-заданиях Приложение 6 Допустимые разности температур при пуске турбины Приложение 7 Объем контроля температур главных паропроводов и турбины при пуске блока |
| Разработан: | ВТИ ПО Союзтехэнерго |
| Утверждён: | 04.08.1980 Минэнерго СССР (USSR Minenergo ) |
| Издан: | СПО Союзтехэнерго (1980 г. ) |








































