Скачать Серия 2.030-1 Выпуск 2. Узлы стен неотапливаемых сельскохозяйственных зданий из асбестоцементных волнистых листов. Материалы для проектирования и рабочие чертежиДата актуализации: 01.01.2021
|
| Обозначение: | Серия 2.030-1 |
| Обозначение англ: | Series 2.030-1 |
| Статус: | не определен законодательством |
| Название рус.: | Выпуск 2. Узлы стен неотапливаемых сельскохозяйственных зданий из асбестоцементных волнистых листов. Материалы для проектирования и рабочие чертежи |
| Дата добавления в базу: | 01.09.2013 |
| Дата актуализации: | 01.01.2021 |
| Дата введения: | 15.04.1993 |
| Дата окончания срока действия: | 30.06.2003 |
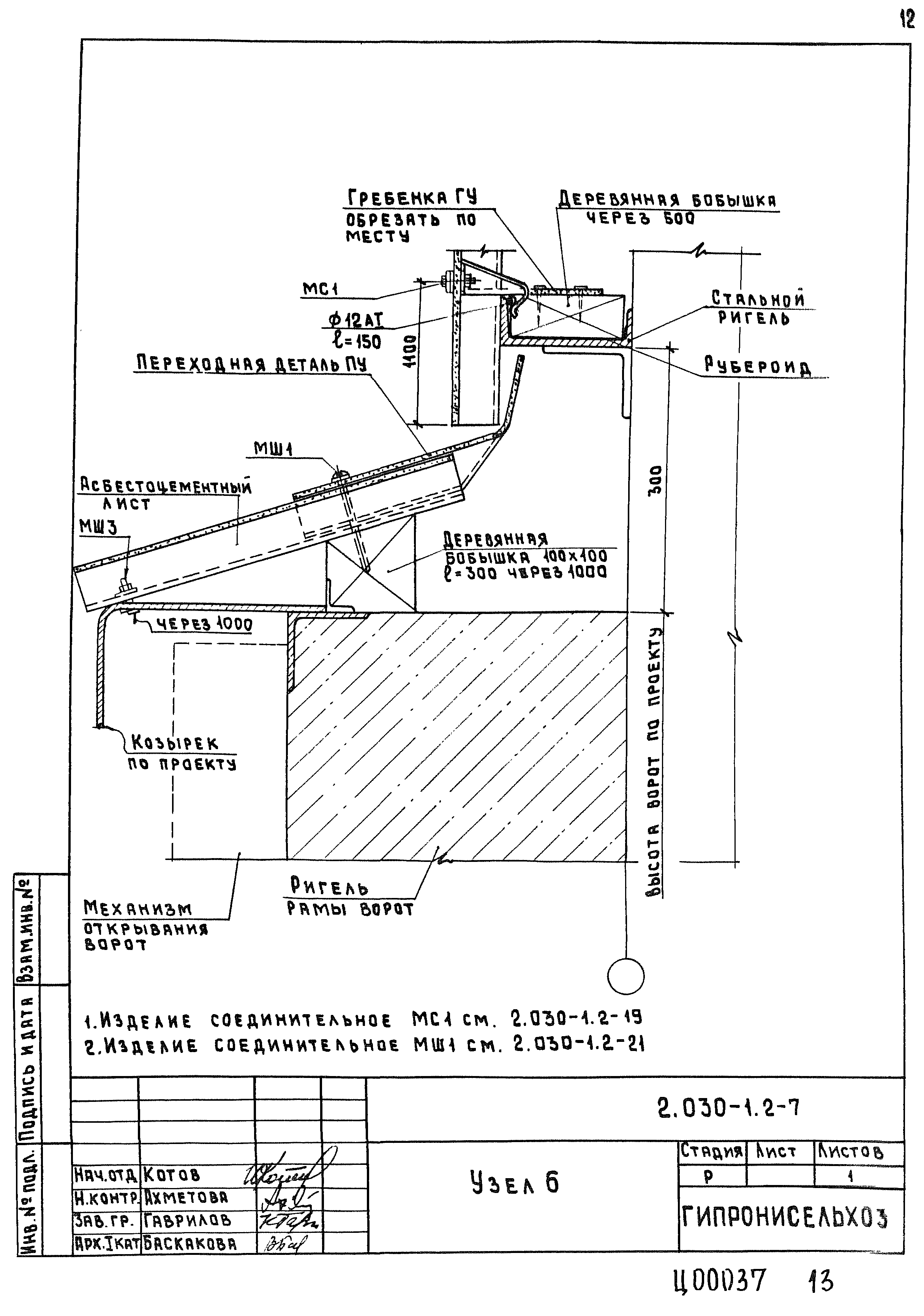
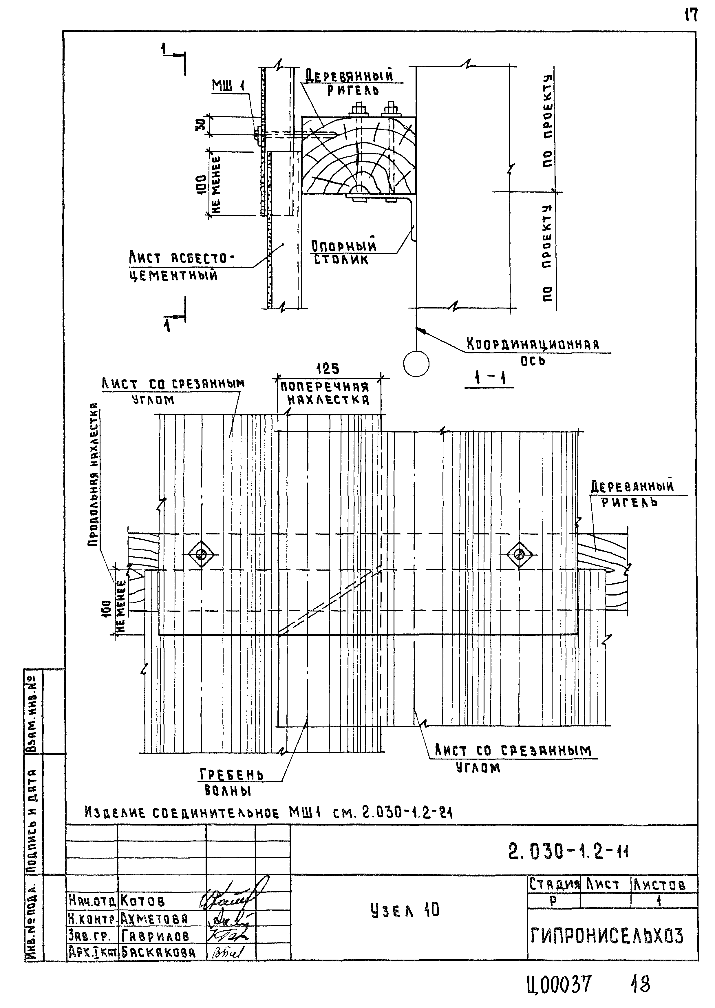
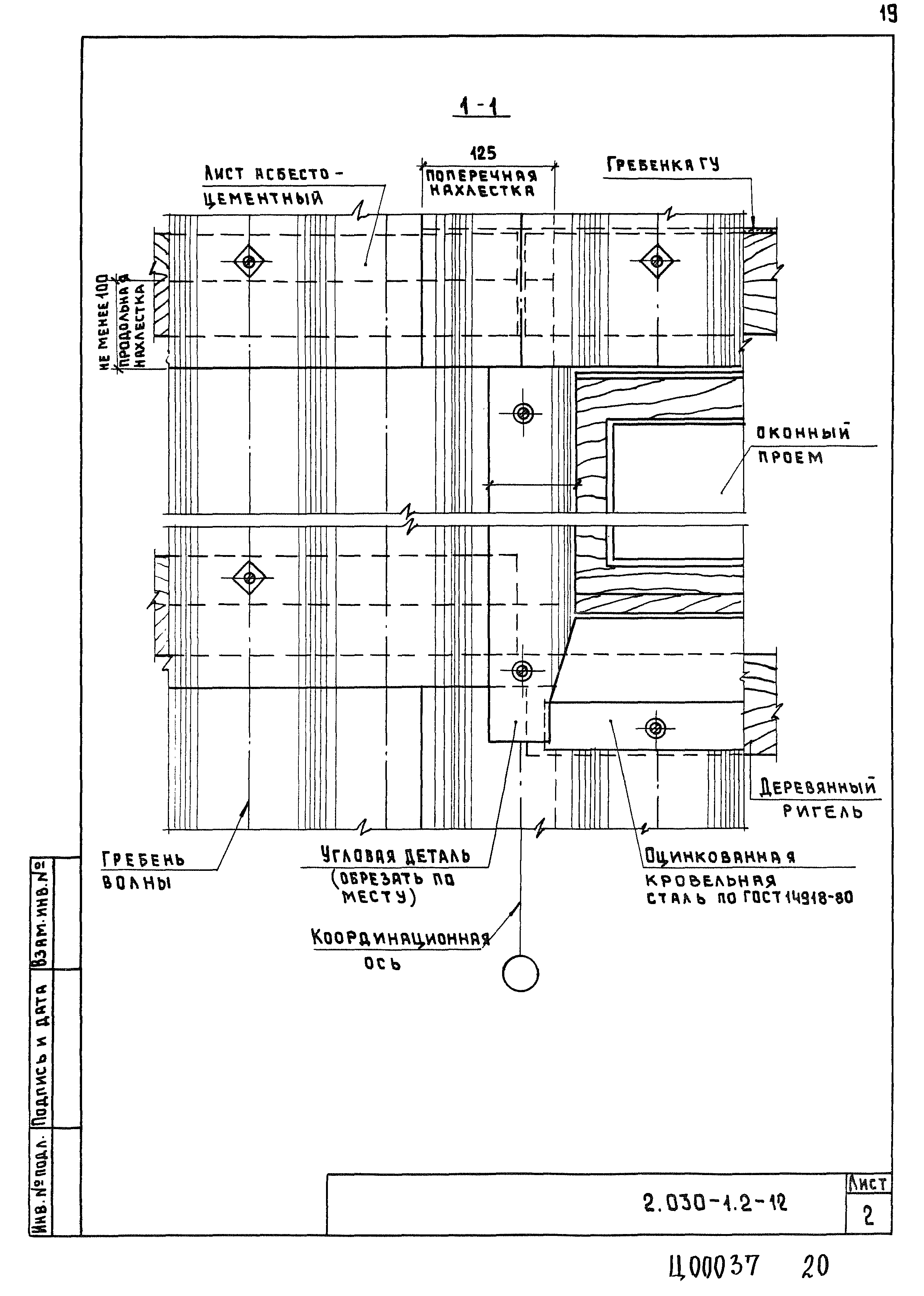
| Оглавление: | 2.030-1.2-ПЗ Пояснительная записка 2.030-1.2-1 Маркировочная схема стен. Схема элементов продольного фахверка со стальными ригелями 2.030-1.2-2 Маркировочная схема стен и схема элементов продольного фахверка с деревянными ригелями 2.030-1.2-3 Узел 1 2.030-1.2-4 Узел 2, 2а 2.030-1.2-5 Узел 3 2.030-1.2-6 Узел 4, 5 2.030-1.2-7 Узел 6 2.030-1.2-8 Узел 7 2.030-1.2-9 Узел 8 2.030-1.2-10 Узел 9 2.030-1.2-11 Узел 10 2.030-1.2-12 Узел 11, 11а 2.030-1.2-13 Узел 12 2.030-1.2-14 Узел 13, 14 2.030-1.2-15 Узел 15 2.030-1.2-16 Узел 16 2.030-1.2-17 Узел 17 2.030-1.2-18 Узел 18 2.030-1.2-19 Изделие соединительное МС1 2.030-1.2-20 Скоба 2.030-1.2-21 Изделия соединительные МШ1, МШ2, МШ3 2.030-1.2-22 Шайба Ш1. Прокладки мягкие ПМ1, ПМ2 |
| Разработан: | ГипроНИсельхоз (Институт Гипронисельхоз ) |
| Утверждён: | 30.12.1992 Минстрой России (Russian Federation Minstroy 9-1/421) |






























