Скачать ОСТ 26-01-342-71 Детали трубопроводов. Фонари смотровые с плоскими стеклами. Конструкция и размеры

Дата актуализации: 01.01.2021

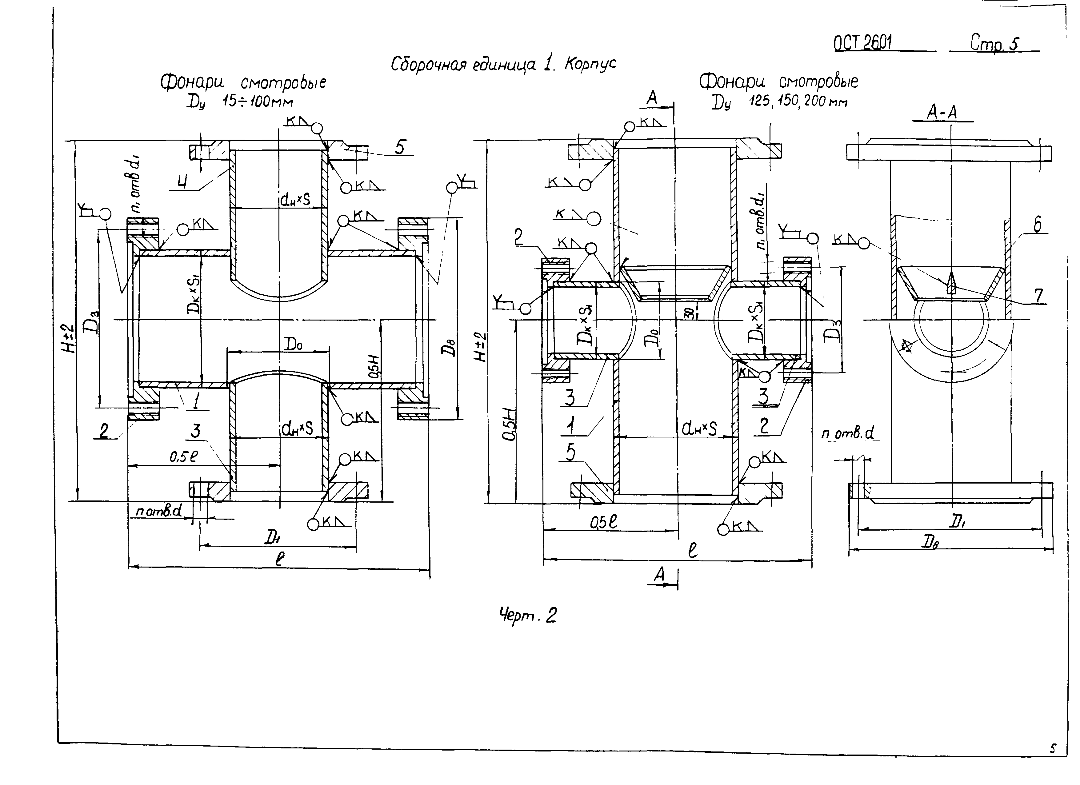
ОСТ 26-01-342-71

Детали трубопроводов. Фонари смотровые с плоскими стеклами. Конструкция и размеры

Обозначение: ОСТ 26-01-342-71
Обозначение англ: OST 26-01-342-71
Статус:не определен законодательством
Название рус.:Детали трубопроводов. Фонари смотровые с плоскими стеклами. Конструкция и размеры
Дата добавления в базу:01.09.2013
Дата актуализации:01.01.2021
Дата введения:01.04.1972
Дата окончания срока действия:30.06.2003
Область применения:Стандарт распространяется на смотровые фонари с плоскими стеклами проходные из углеродистых и коррозионностойких сталей с проходами условными от 15 мм до 200 мм на условное давление 16 кгс/см2 и температуру от минус 40 град. Цельсия до плюс 250 град. Цельсия для нейтральных и кислых сред и до плюс 110 град. Цельсия для щелочных сред. Стандарт не распространяется на смотровые фонари для трубопроводов с металлическими и неметаллическими покрытиями.
Утверждён:29.09.1971 Минхиммаш СССР (USSR Minkhimmash )
Нормативные ссылки:
ОСТ 26-01-342-71ОСТ 26-01-342-71ОСТ 26-01-342-71ОСТ 26-01-342-71ОСТ 26-01-342-71ОСТ 26-01-342-71ОСТ 26-01-342-71ОСТ 26-01-342-71ОСТ 26-01-342-71ОСТ 26-01-342-71ОСТ 26-01-342-71ОСТ 26-01-342-71ОСТ 26-01-342-71ОСТ 26-01-342-71ОСТ 26-01-342-71ОСТ 26-01-342-71ОСТ 26-01-342-71ОСТ 26-01-342-71ОСТ 26-01-342-71ОСТ 26-01-342-71ОСТ 26-01-342-71ОСТ 26-01-342-71ОСТ 26-01-342-71ОСТ 26-01-342-71ОСТ 26-01-342-71ОСТ 26-01-342-71ОСТ 26-01-342-71ОСТ 26-01-342-71ОСТ 26-01-342-71ОСТ 26-01-342-71ОСТ 26-01-342-71ОСТ 26-01-342-71ОСТ 26-01-342-71ОСТ 26-01-342-71ОСТ 26-01-342-71ОСТ 26-01-342-71ОСТ 26-01-342-71ОСТ 26-01-342-71ОСТ 26-01-342-71ОСТ 26-01-342-71