Скачать Единые нормы выработки и времени на производство щебня

Дата актуализации: 01.01.2021

Единые нормы выработки и времени на производство щебня

Статус:действует
Название рус.:Единые нормы выработки и времени на производство щебня
Дата добавления в базу:01.09.2013
Дата актуализации:01.01.2021
Область применения:Нормы рекомендуются для применения на всех предприятиях и в цехах по производству щебня независимо от их ведомственной подчиненности.
Оглавление:1 Общая часть
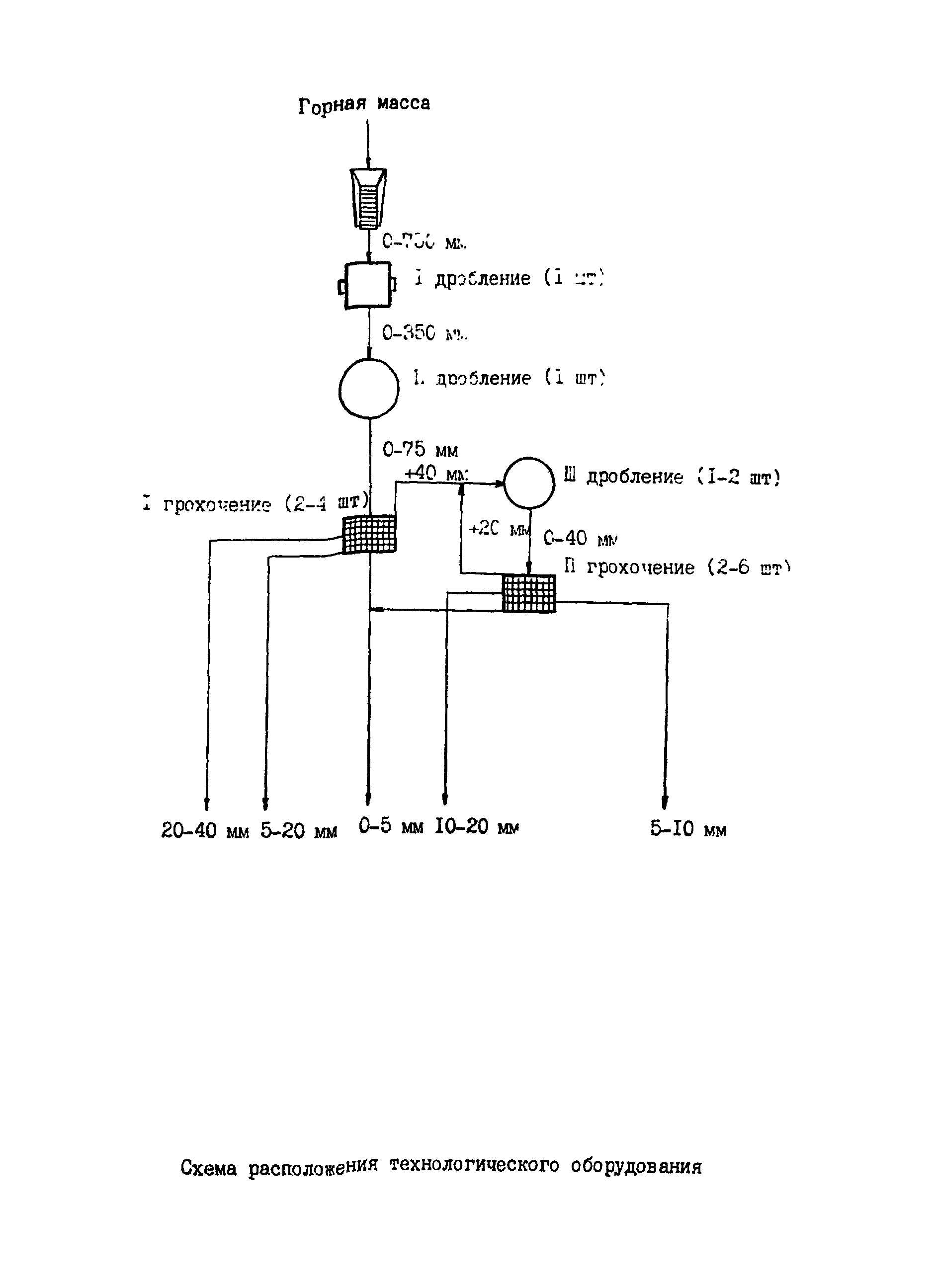
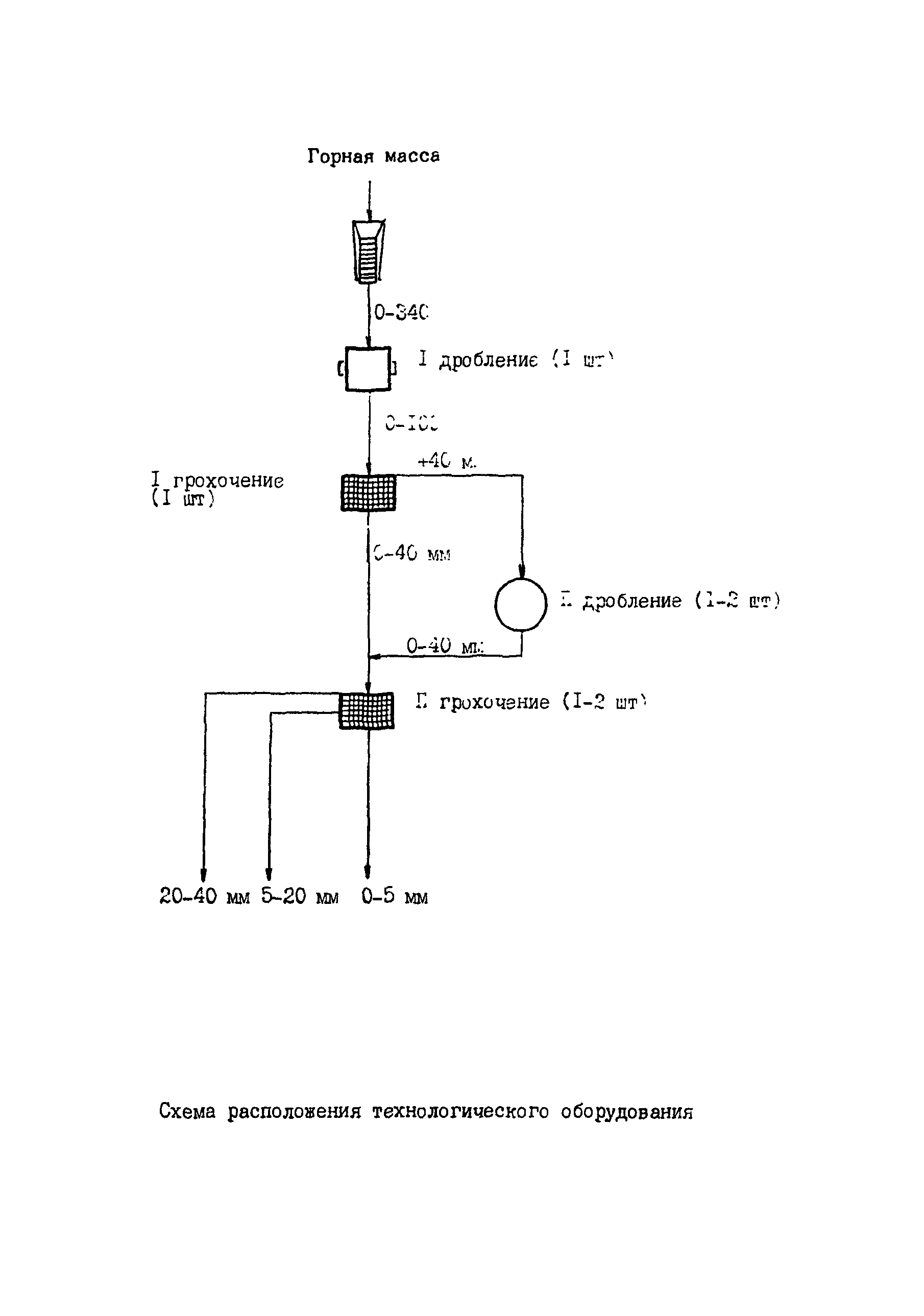
2 Технология работы
3 Организация труда
4 Нормативная часть
Утверждён:12.10.1989 Госкомтруд СССР (USSR Goskomtrud 341/21-78)
Нормативные ссылки: