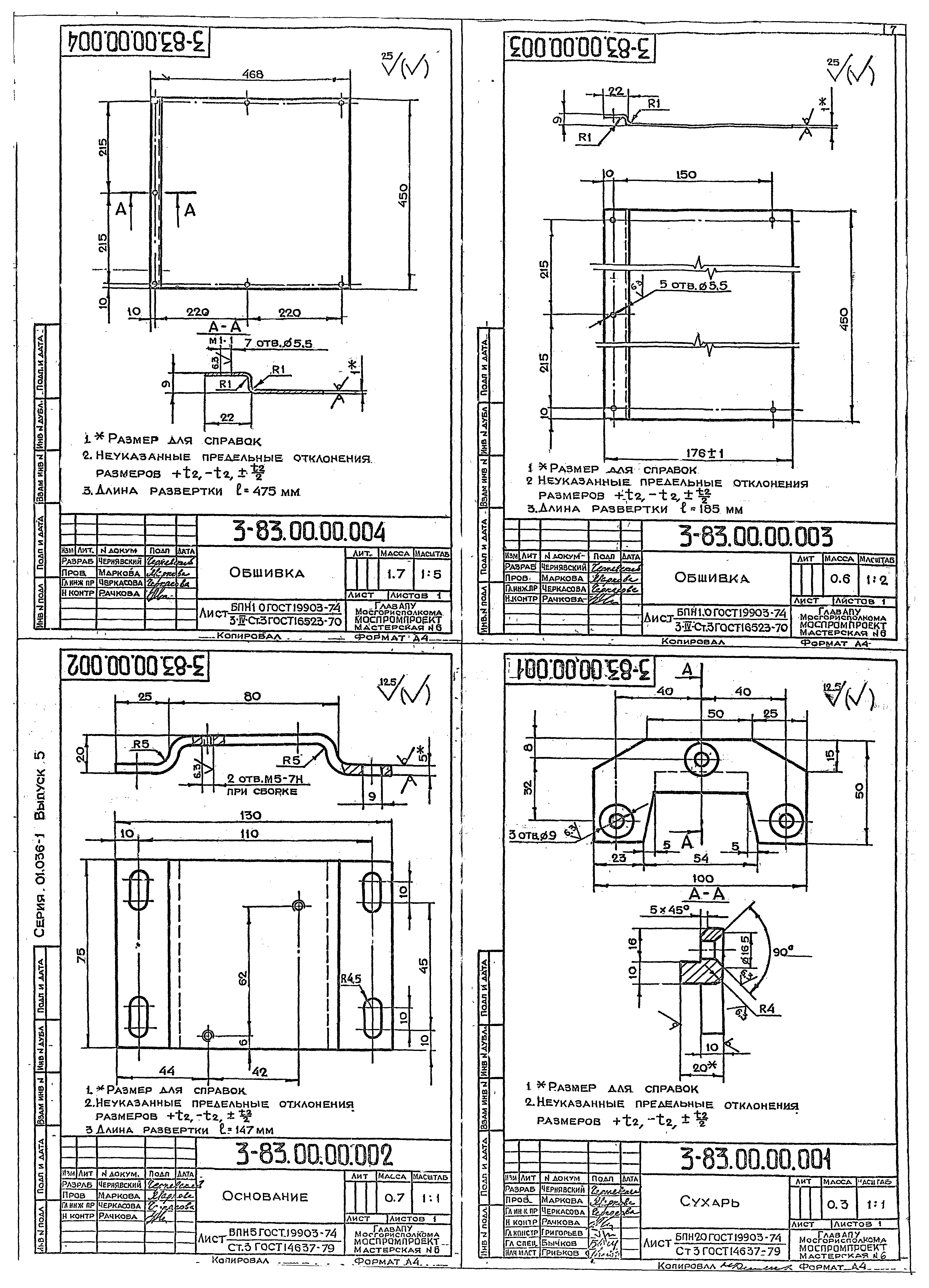
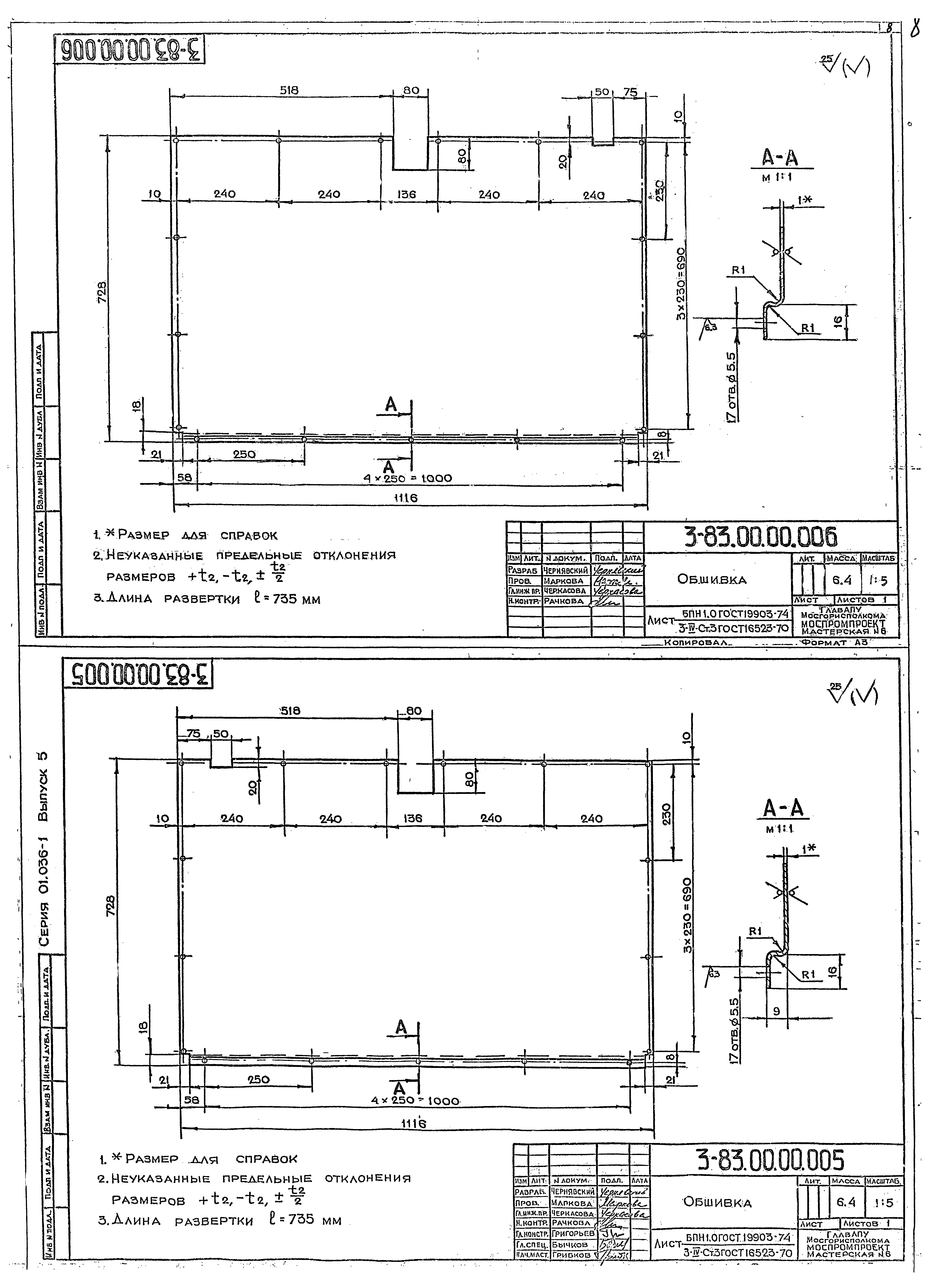
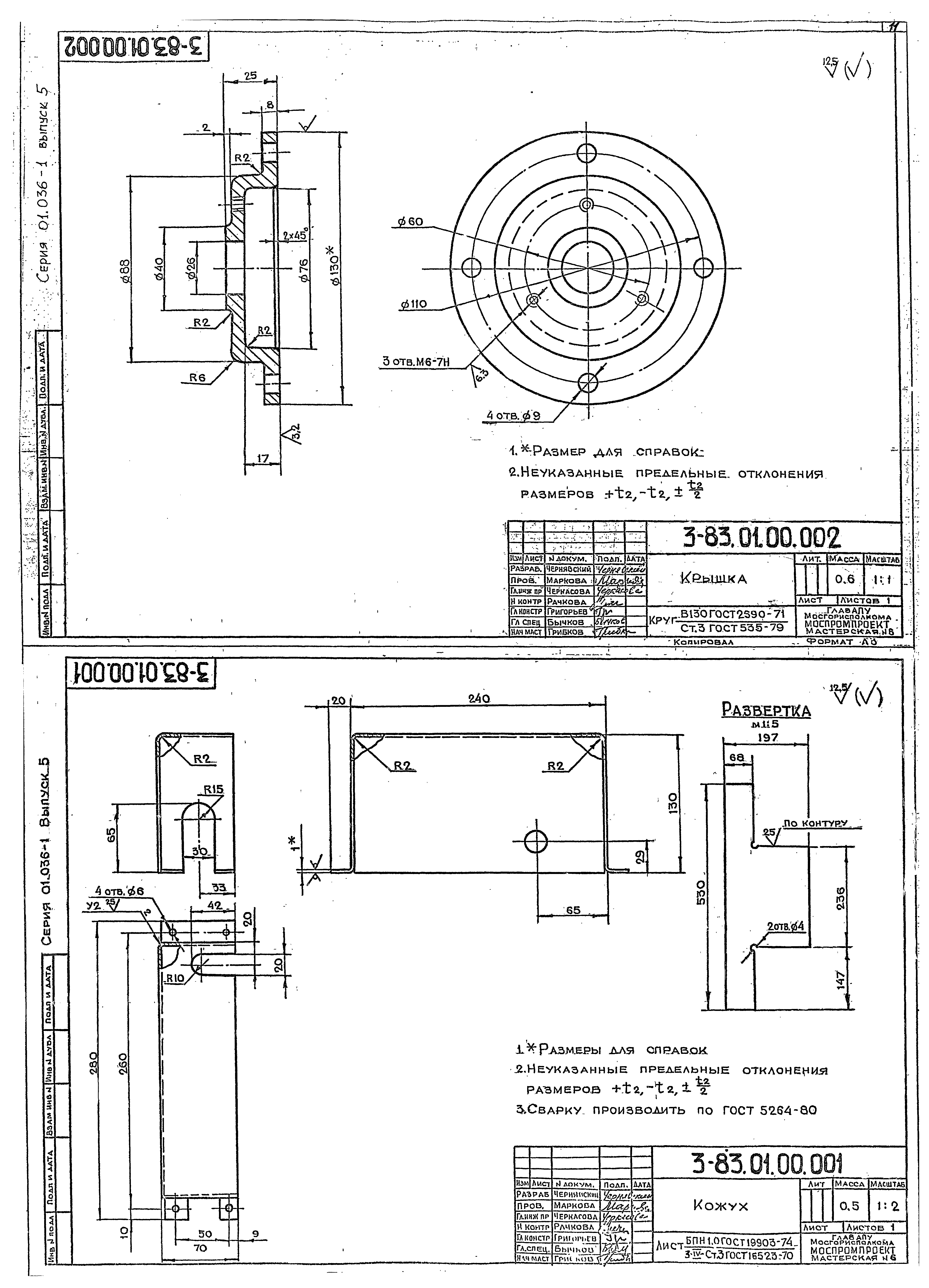
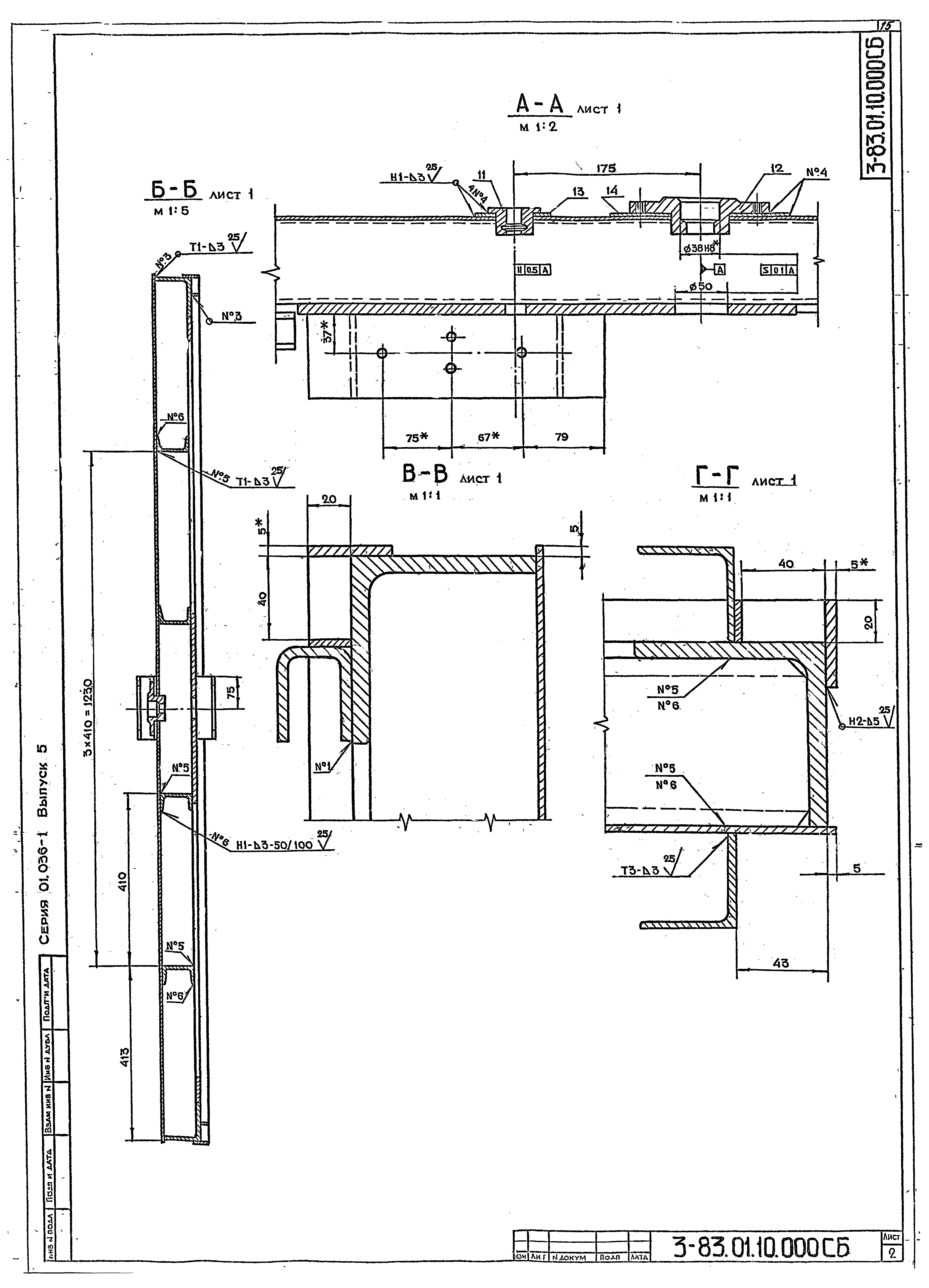
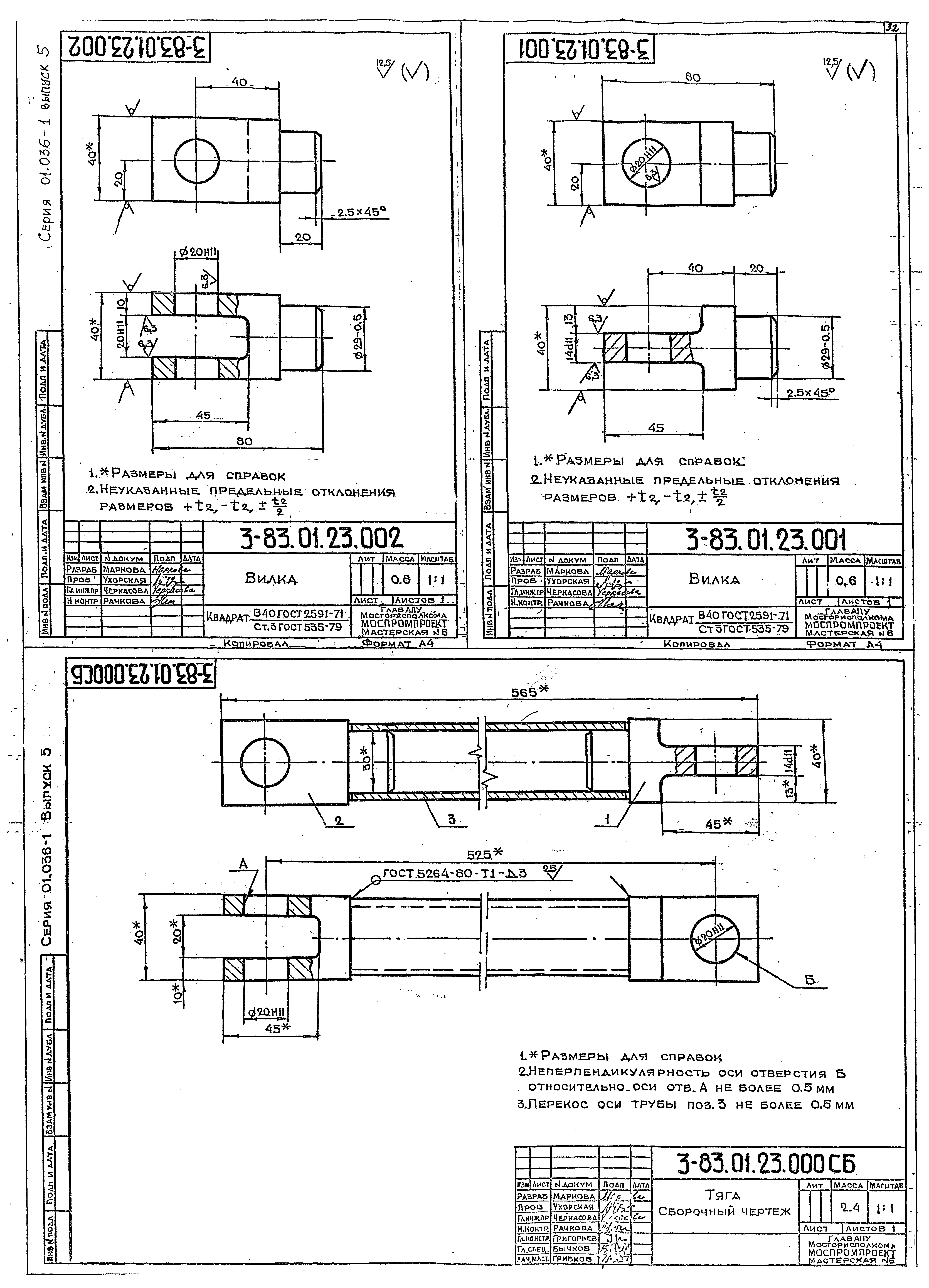
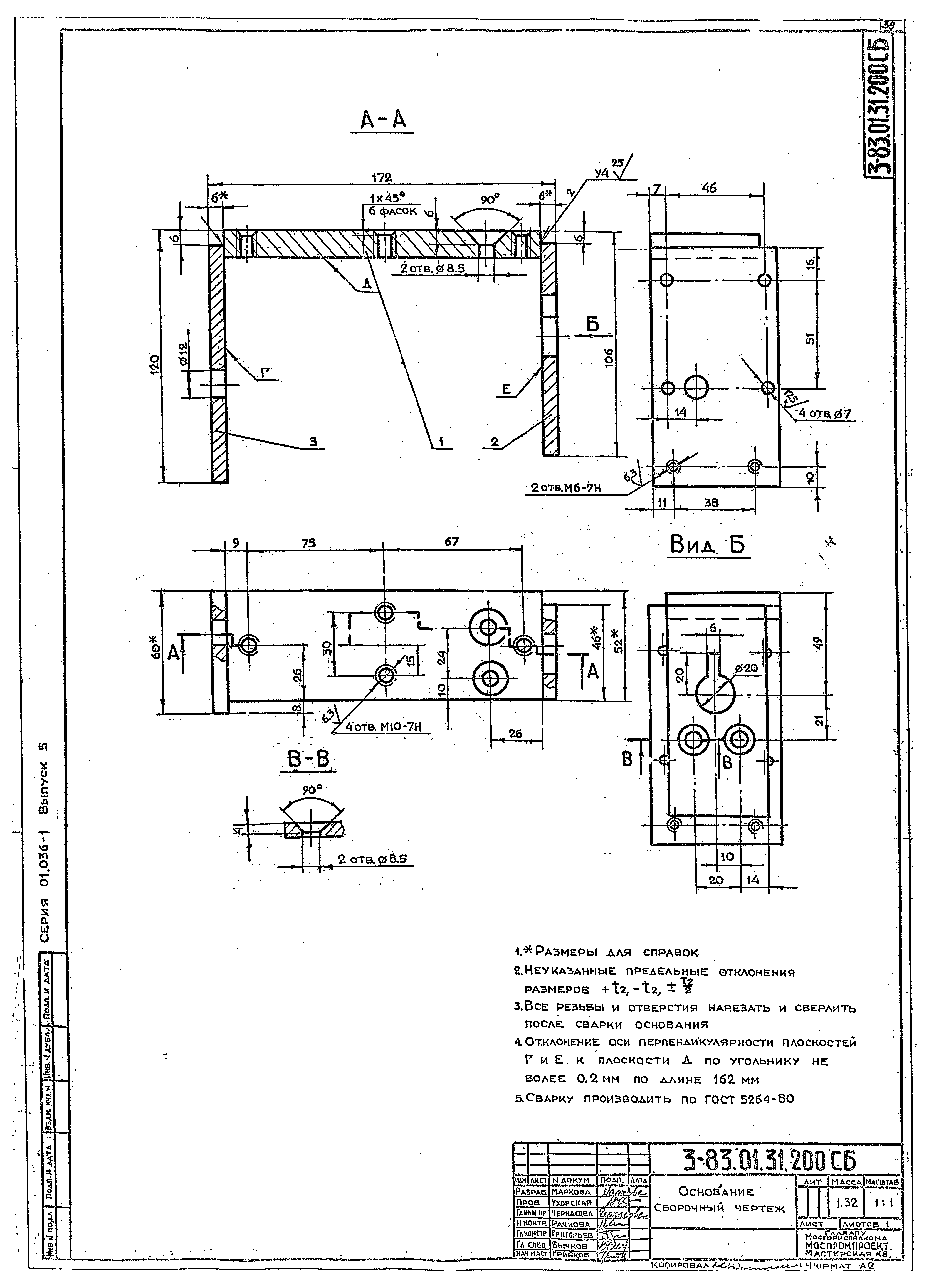
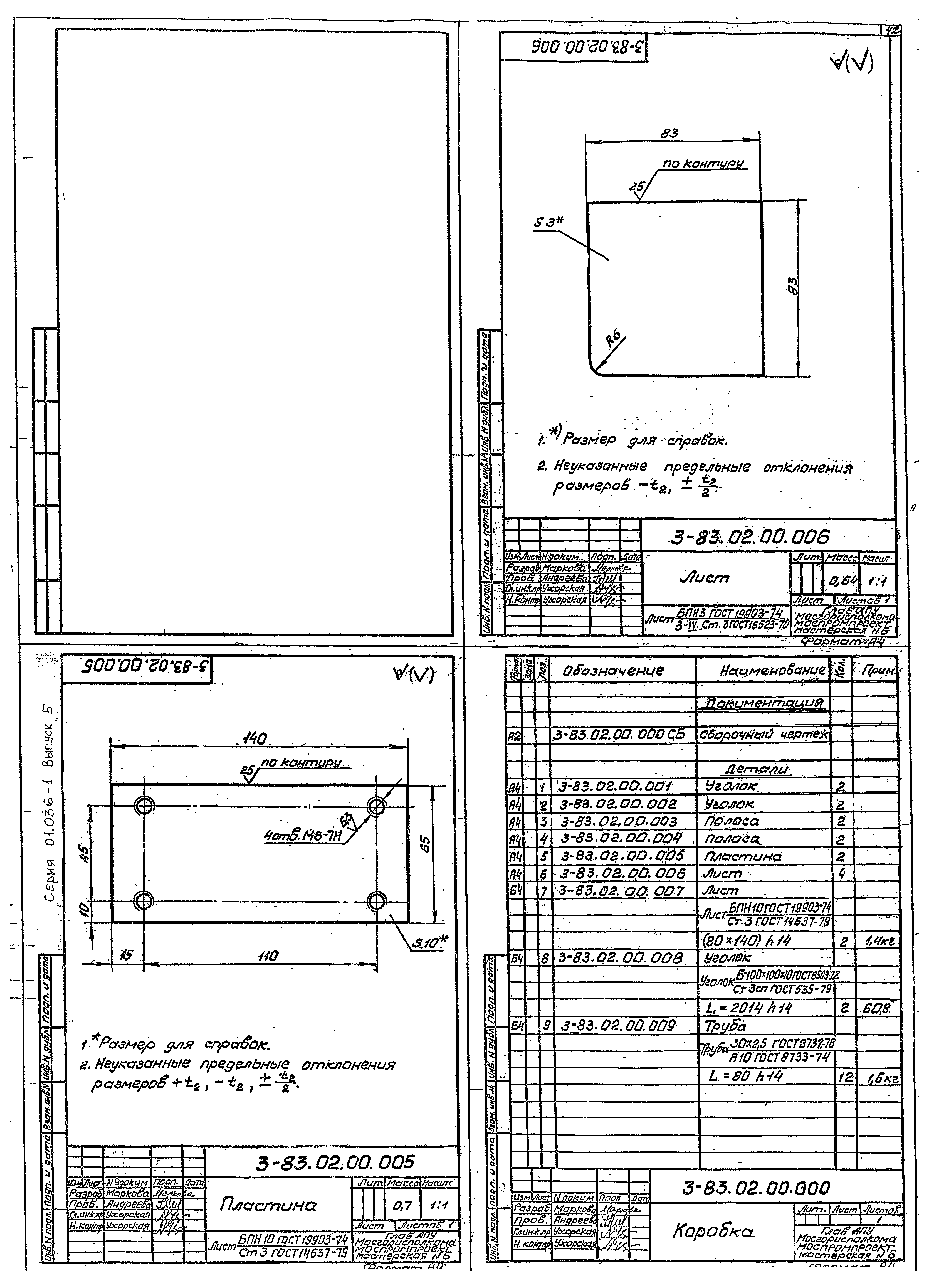
Скачать Серия 01.036-1 Выпуск 5. Дверь герметическая ДУ-IV-2. Рабочие чертежиДата актуализации: 01.01.2021 Серия 01.036-1
Выпуск 5. Дверь герметическая ДУ-IV-2. Рабочие чертежи| Обозначение: | Серия 01.036-1 | | Обозначение англ: | Series 01.036-1 | | Статус: | не определен законодательством | | Название рус.: | Выпуск 5. Дверь герметическая ДУ-IV-2. Рабочие чертежи | | Дата добавления в базу: | 01.09.2013 | | Дата актуализации: | 01.01.2021 | | Дата введения: | 17.11.1988 | | Дата окончания срока действия: | 30.06.2003 | | Разработан: | Моспромпроект
| | Утверждён: | 08.07.1982 НГО СССР (235/11/1827)
|
                                             
|