Скачать Серия ТДК-Н-1-67 Часть II. Раздел III. Внутреннее оборудованиеДата актуализации: 01.01.2021
|
| Обозначение: | Серия ТДК-Н-1-67 |
| Обозначение англ: | Series ТДК-Н-1-67 |
| Статус: | не определен законодательством |
| Название рус.: | Часть II. Раздел III. Внутреннее оборудование |
| Дата добавления в базу: | 01.09.2013 |
| Дата актуализации: | 01.01.2021 |
| Дата введения: | 22.12.1967 |
| Дата окончания срока действия: | 30.06.2003 |
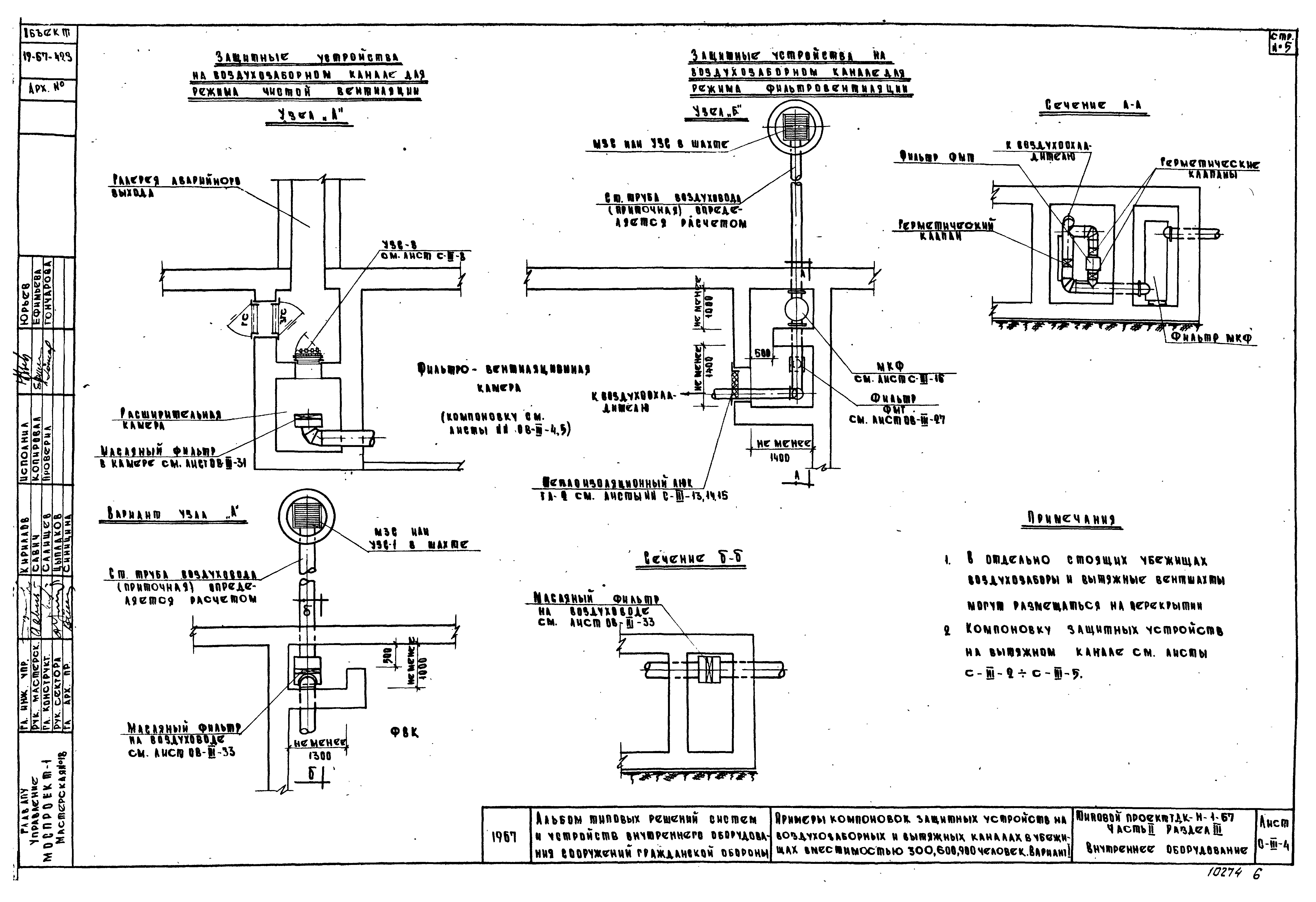
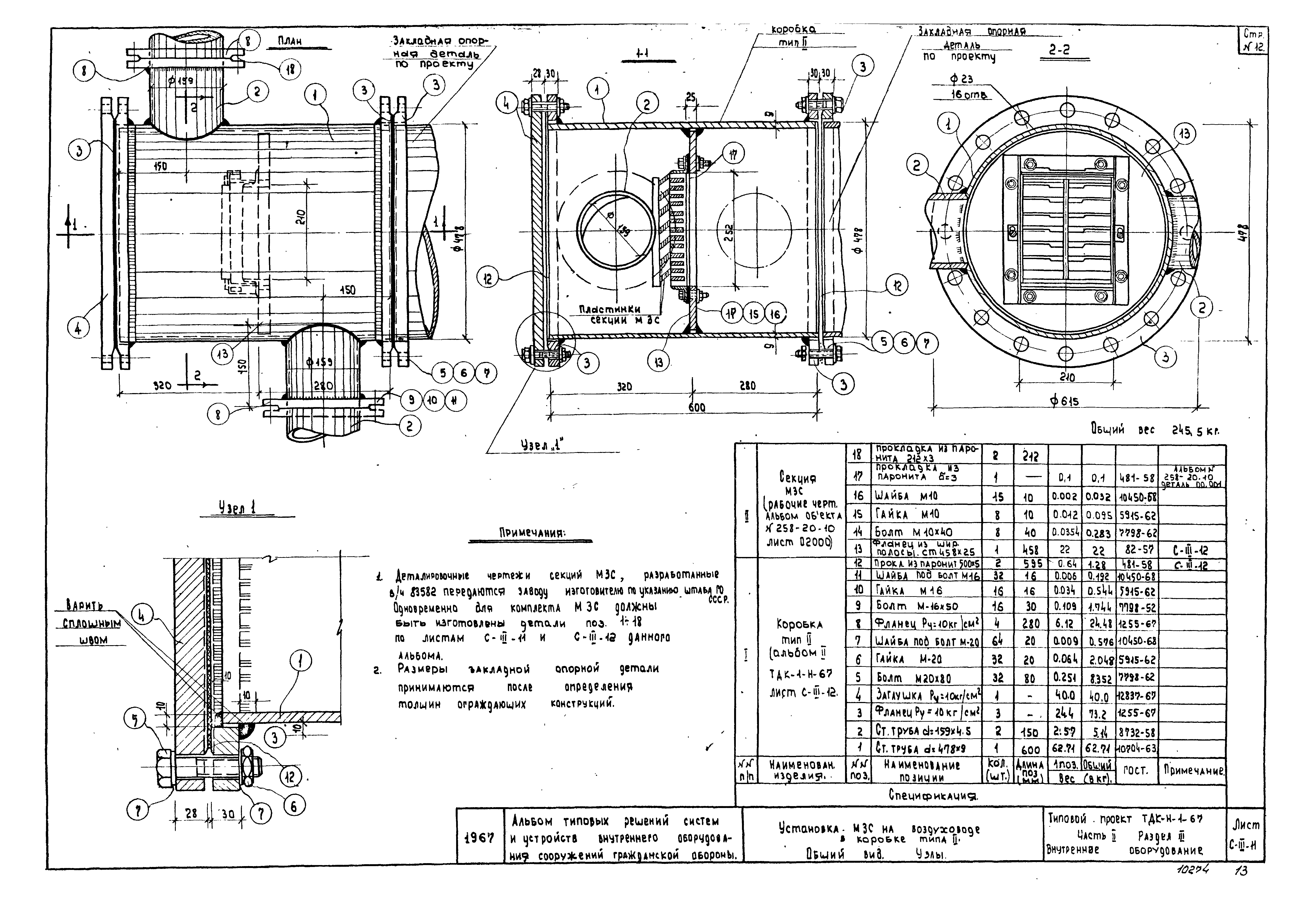
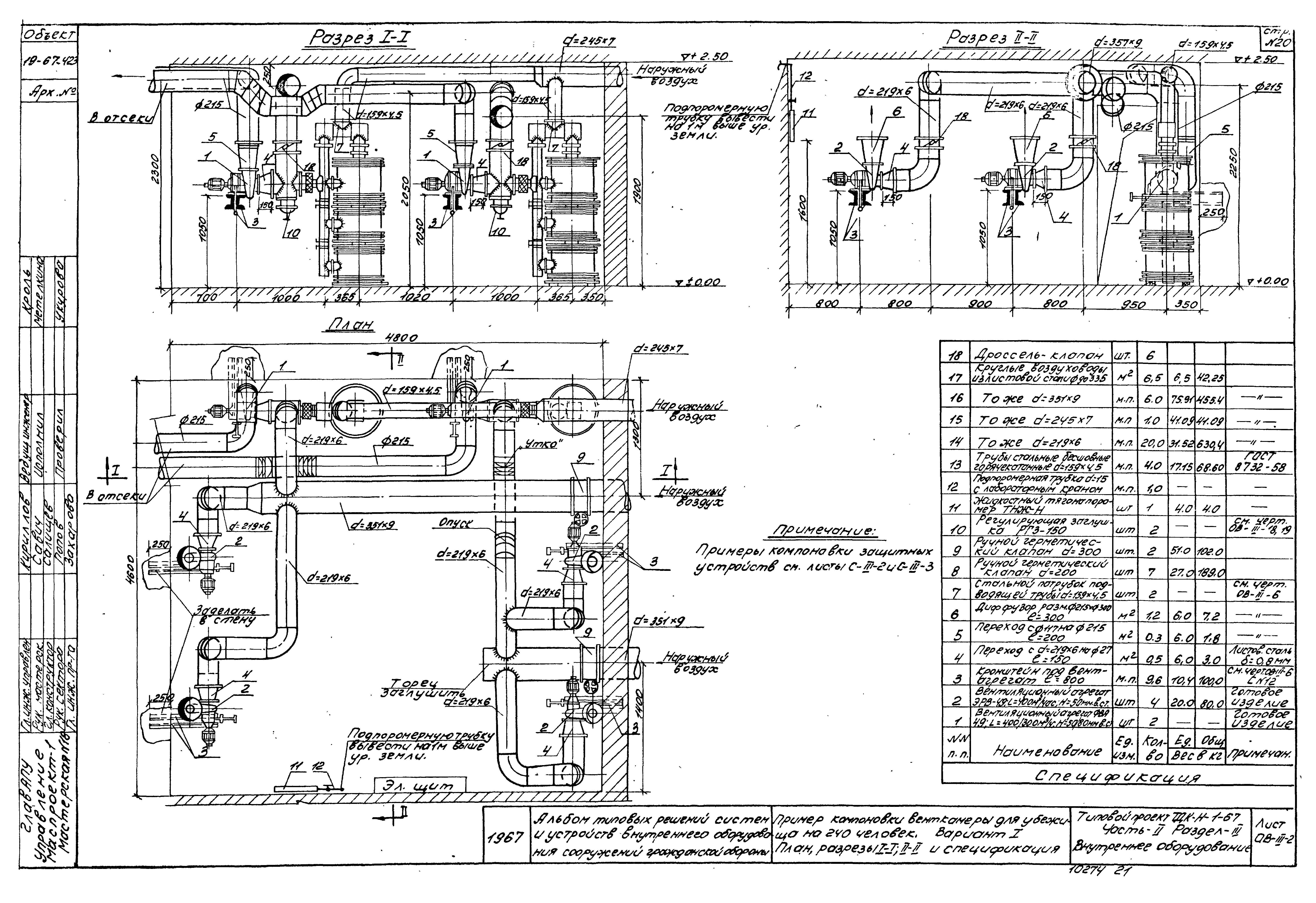
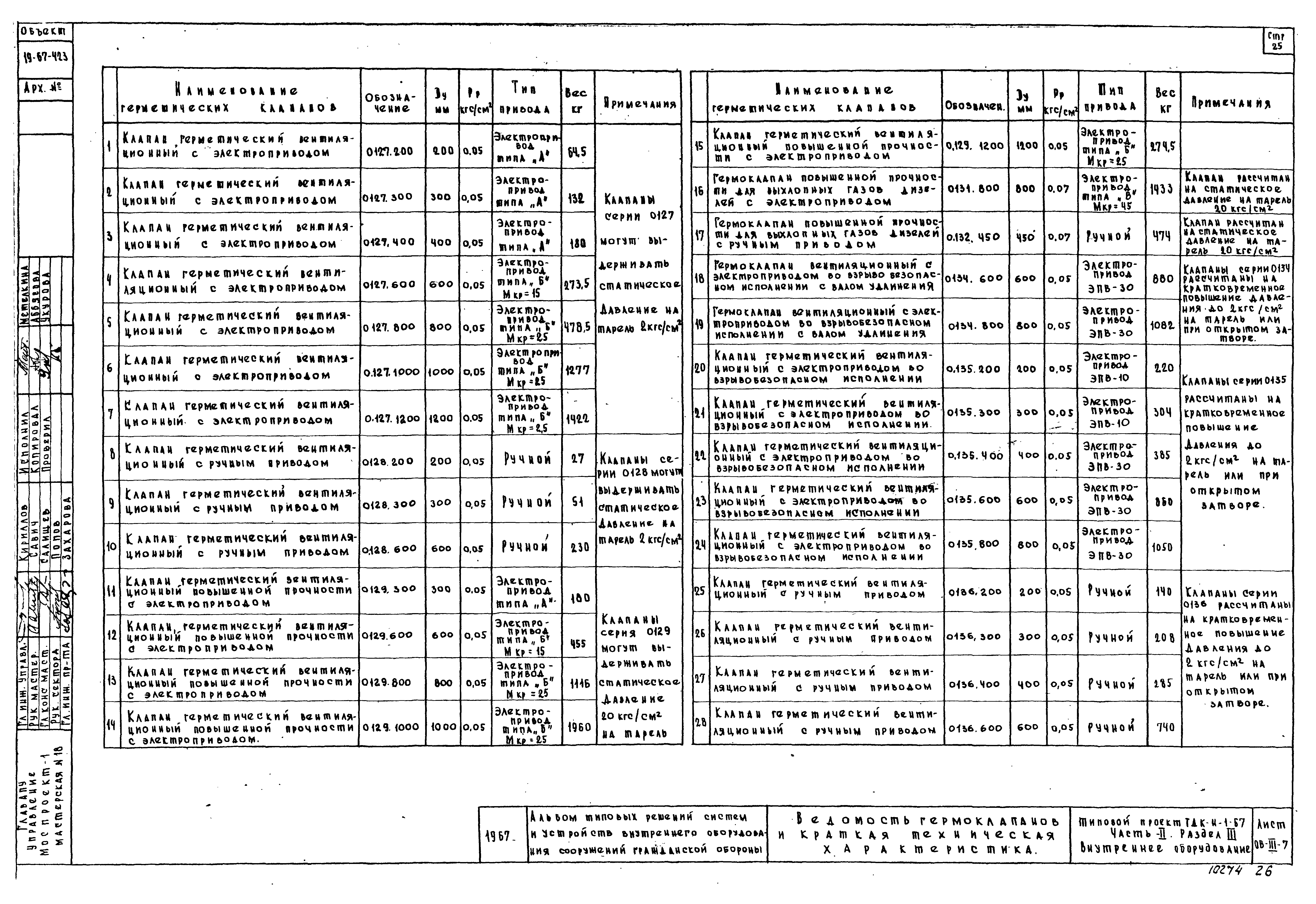
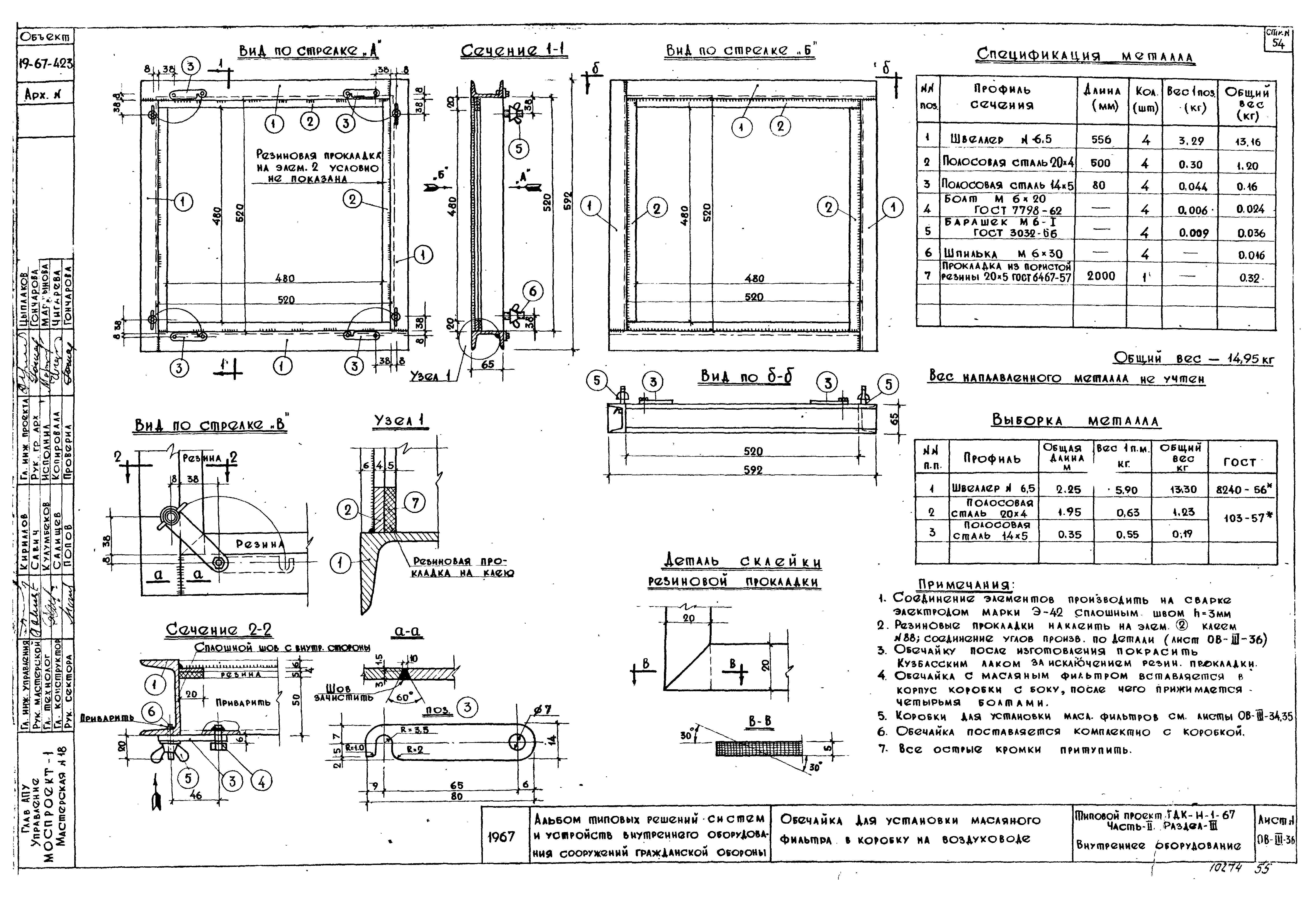
| Оглавление: | Содержание раздела и указания по применению Примеры компоновок защитных устройств на воздухозаборных и вытяжных каналах в убежищах вместимостью 120 и 240 человек Примеры компоновок защитных устройств на воздухозаборных и вытяжных каналах в убежищах вместимостью 120 и 240 человек. Варианты Примеры компоновок защитных устройств на воздухозаборных и вытяжных каналах в убежищах вместимостью 300, 600 и 900 человек. Вариант I Примеры компоновок защитных устройств на воздухозаборных и вытяжных каналах в убежищах вместимостью 300, 600 и 900 человек. Вариант II Примеры компоновок защитных устройств на воздухозаборных и вытяжных каналах в убежищах вместимостью 300, 600 и 900 человек. Вариант III Примеры компоновок защитных устройств на воздухозаборных и вытяжных каналах в убежищах вместимостью 300, 600 и 900 человек. Вариант IV Установка секции УЗС-8 в монолитной железобетонной конструкции Установка МЗС в коробке типа I (закрытое исполнение). Общий вид. Узлы Установка МЗС в коробке типа III (открытое исполнение). Общий вид. Узлы. Детали. Спецификация Установка МЗС в коробке типа II. Общий вид. Узлы Металлические коробки типа I и II для установки МЗС. Детали Установка металлоизоляционных люков ТЛ-1 и ТЛ-2 Полотно металлоизоляционных люков ТЛ-1 и ТЛ-2 Коробка теплоизоляционных люков М-1 и М-2 Металлокерамический противопыльный фильтр МКФ-1000. Общий вид. Узлы Металлокерамический противопыльный фильтр МКФ-1000. Детали Пример компоновки венткамеры для убежища на 120 человек. План. Разрезы I-I, II-II и спецификация Пример компоновки венткамеры для убежища на 240 человек. Вариант I. План. Разрезы I-I, II-II и спецификация Пример компоновки венткамеры для убежища на 240 человек. Вариант II. План. Разрезы I-I, II-II и спецификация Пример компоновки венткамеры для убежища на 600 человек. План. Разрезы I-I, II-II и спецификация Пример компоновки венткамеры для убежища на 900 человек. План. Разрезы I-I, II-II и спецификация Теплоизоляция труб, кронштейны под вентиляторы, приточные воздуховоды и указания по монтажу стальных труб Ведомость гермоклапанов и краткая техническая характеристика Герметические клапаны с электрическими и ручными приводами dy = 200 - 1200 мм, P = 2 кг/кв. см и P = 20 кг/кв. см. Техническая характеристика Герметические клапаны с ручным приводом dy = 200, 300, 450 и 600 мм; P = 2 кг/кв. см и P = 20 кг/кв. см Герметический клапан с ручным приводом dy = 800 мм; P = 2 кг/кв. см и P = 20 кг/кв. см Герметические клапаны с электроприводом типа "А" dy = 300, 400 мм; P = 2 кг/кв. см и P = 20 кг/кв. см Герметический клапан с электроприводом типа "А" с установкой на горизонтальном воздуховоде dy = 200 мм; P = 2 кг/кв. см Герметические клапаны с электроприводами типа "Б" и "В" с установкой на горизонтальных воздуховодах по схеме I, dy = 450, 600 - 1200 мм; P = 2 кг/кв. см и P = 20 кг/кв. см Герметические клапаны с электроприводами типа "Б" и "В" с установкой на горизонтальных воздуховодах по схеме II, dy = 450, 600 - 1200 мм; P = 2 кг/кв. см и P = 20 кг/кв. см Герметические клапаны с электроприводами типа "Б" и "В" с установкой на горизонтальных воздуховодах по схеме III, dy = 450, 600 - 1200 мм; P = 2 кг/кв. См и P = 20 кг/кв. См Герметические клапаны с электроприводами типа "Б" и "В" с установкой на горизонтальных воздуховодах по схеме IV, dy = 450, 600 - 1200 мм; P = 2 кг/кв. См и P = 20 кг/кв. См Герметические клапаны с электроприводами типа "Б" и "В" с установкой на вертикальных воздуховодах dy = 450, 600 - 1200 мм; P = 2 кг/кв. см и P = 20 кг/кв. см Регулирующая заглушка РГЗ-150. Общий вид и спецификация Регулирующая заглушка РГЗ-150. Детали и узлы Регулирующая заглушка РГЗ-200. Общий вид и спецификация Регулирующая заглушка РГЗ-200. Детали и узлы Заслонки дроссельные круглые с сальником ОН9-275-61. Общий вид и размеры Заслонки дроссельные прямоугольные с сальником ОН9-275-61. Общий вид и размеры Фильтры-поглотители ФП-100У, 2ФП-100У, 3ФП-100У, производительностью 100, 200, 300 куб. м/час. Общий вид, техническая характеристика Фильтры-поглотители ФП-200-59, 2ФП-200-59, 3ФП-200-59, производительностью 200, 400, 500 и 600 куб. м/час. Общий вид, техническая характеристика Фильтр ФМШ-50/100; 200/400. Общий вид и техническая характеристика Фильтр ФМТ-200г. Общий вид и техническая характеристика Схема монтажа установки фильтров с верхним присоединением к системе вентиляции производительностью 300, 600 и 900 куб. м/час Фильтровентиляционный агрегат ФВА-49. Вентиляционный агрегат ЭРВ-49 Клапаны избыточного давления КИДМ d = 100, 150, 200, 300. Общий вид. Таблица размеров. Техническая характеристика Установка масляных фильтров в камере Металлические коробки для установки масляных фильтров в камере Установка коробки масляного фильтра (варианты 1, 2, 3 и 4) Металлическая коробка для установки масляного фильтра на воздуховоде Металлическая коробка для установки двух масляных фильтров на воздуховоде Обечайка для установки масляного фильтра в коробку на воздуховоде Установка и обвязка баков питьевой воды Компоновка и обвязка фекальных баков Вертикальные металлические баки для запаса питьевой воды. Установка, изоляция баков Вертикальные металлические баки для запаса питьевой воды. Общий вид. Узлы Горизонтальные металлические баки для запаса питьевой воды (d = 325, 425 мм). Общий вид. Крепление и изоляция баков Горизонтальные металлические баки для запаса питьевой воды (d = 325, 425 мм). Детали Горизонтальный металлический бак для запаса питьевой воды (d = 720 мм). Общий вид. Изоляция бака Горизонтальный металлический бак для запаса питьевой воды (d = 720 мм). Крепление бака. Детали Металлические фекальные баки (емкостью V1 = 400 л, V2 = 500 л, V3 = 600 л). Общий вид. Узлы Металлические фекальные баки (емкостью V1 = 400 л, V2 = 500 л, V3 = 600 л). Узлы Металлические фекальные баки (емкостью V1 = 400 л, V2 = 500 л, V3 = 600 л). Детали Инвентарный фекальный бак. Варианты установки Инвентарный фекальный бак. Общий вид. Узлы Инвентарный фекальный бак. Деталировка |
| Разработан: | Моспроект-1 |
| Утверждён: | 22.12.1967 Моспроект-1 (353Р) |





































































