Скачать Типовой проект 903-1-225.86 Альбом 4.1. Часть 2. Водоподготовительная установка. Блоки тепломеханического оборудованияДата актуализации: 01.01.2021
|
| Обозначение: | Типовой проект 903-1-225.86 |
| Обозначение англ: | 903-1-225.86 |
| Статус: | действует |
| Название рус.: | Альбом 4.1. Часть 2. Водоподготовительная установка. Блоки тепломеханического оборудования |
| Дата добавления в базу: | 01.09.2013 |
| Дата актуализации: | 01.01.2021 |
| Дата введения: | 20.05.1986 |
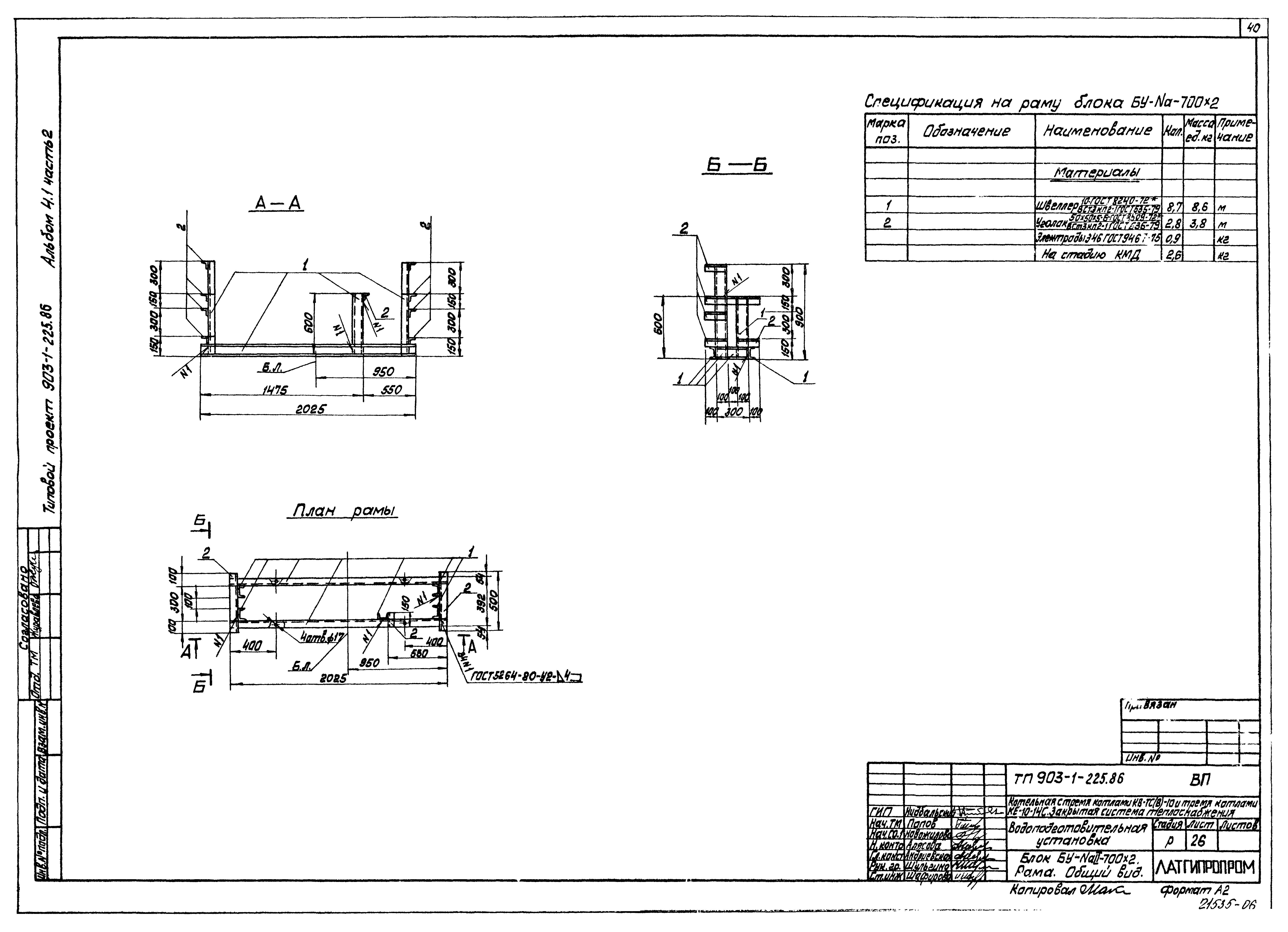
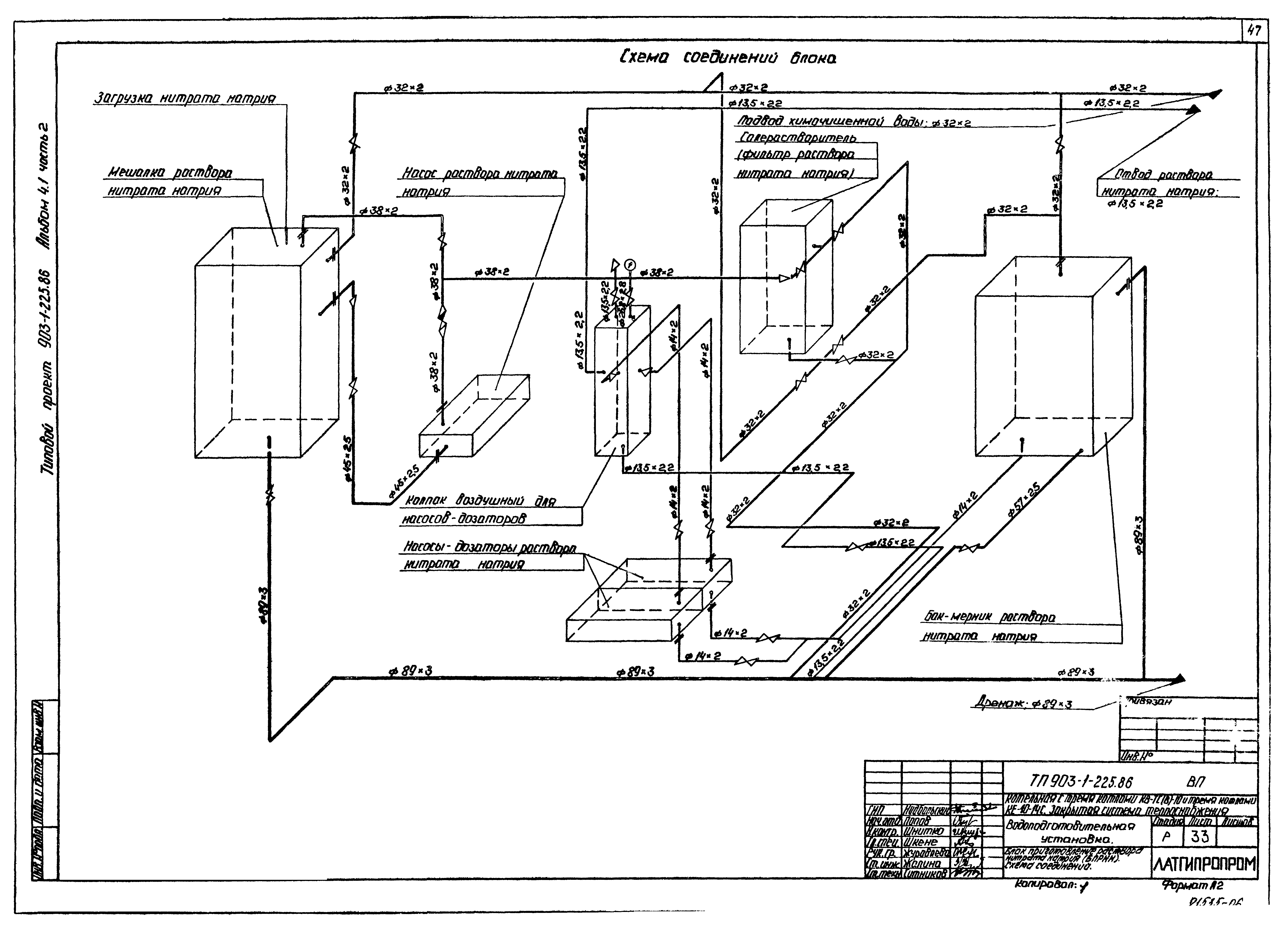
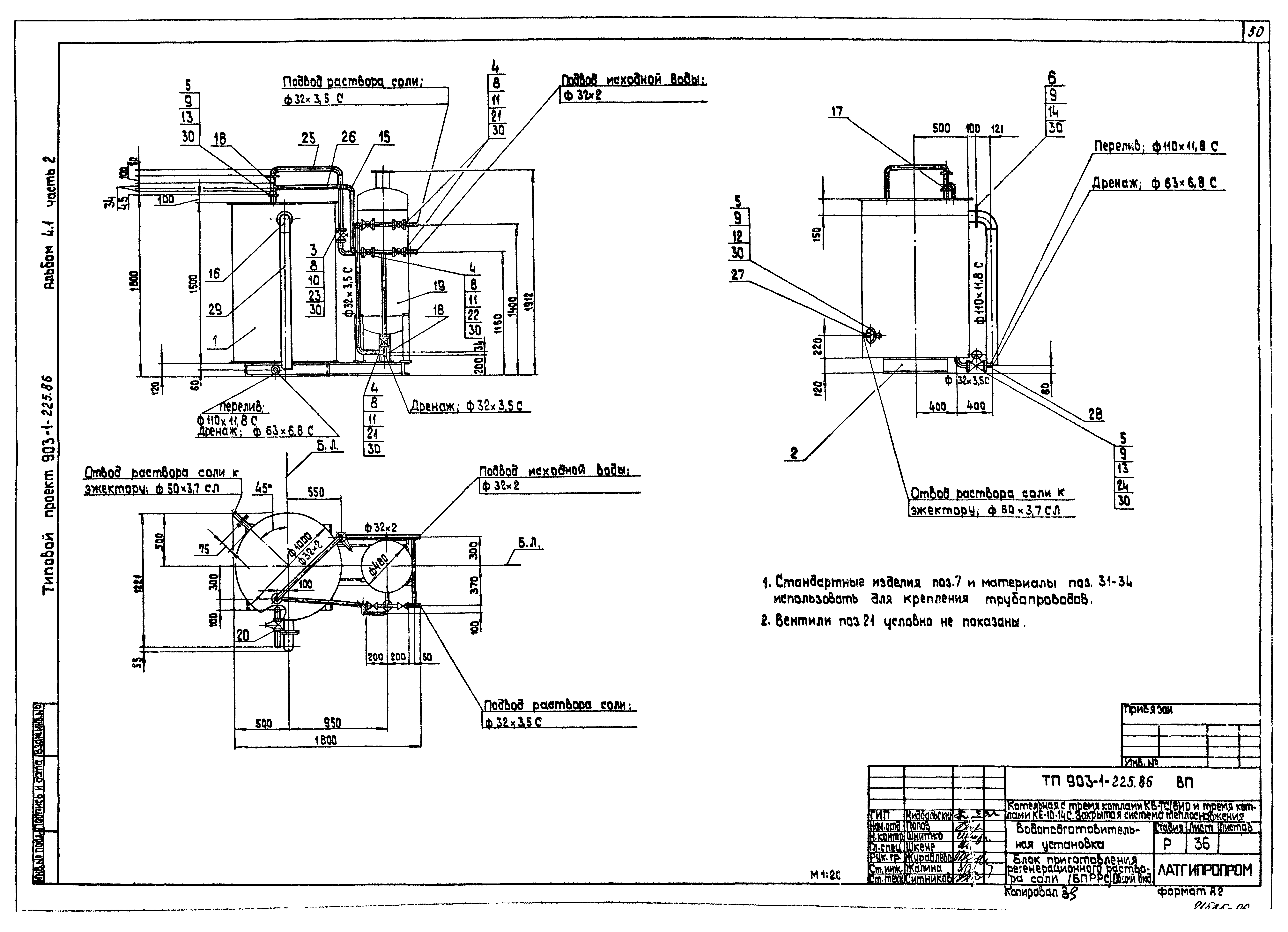
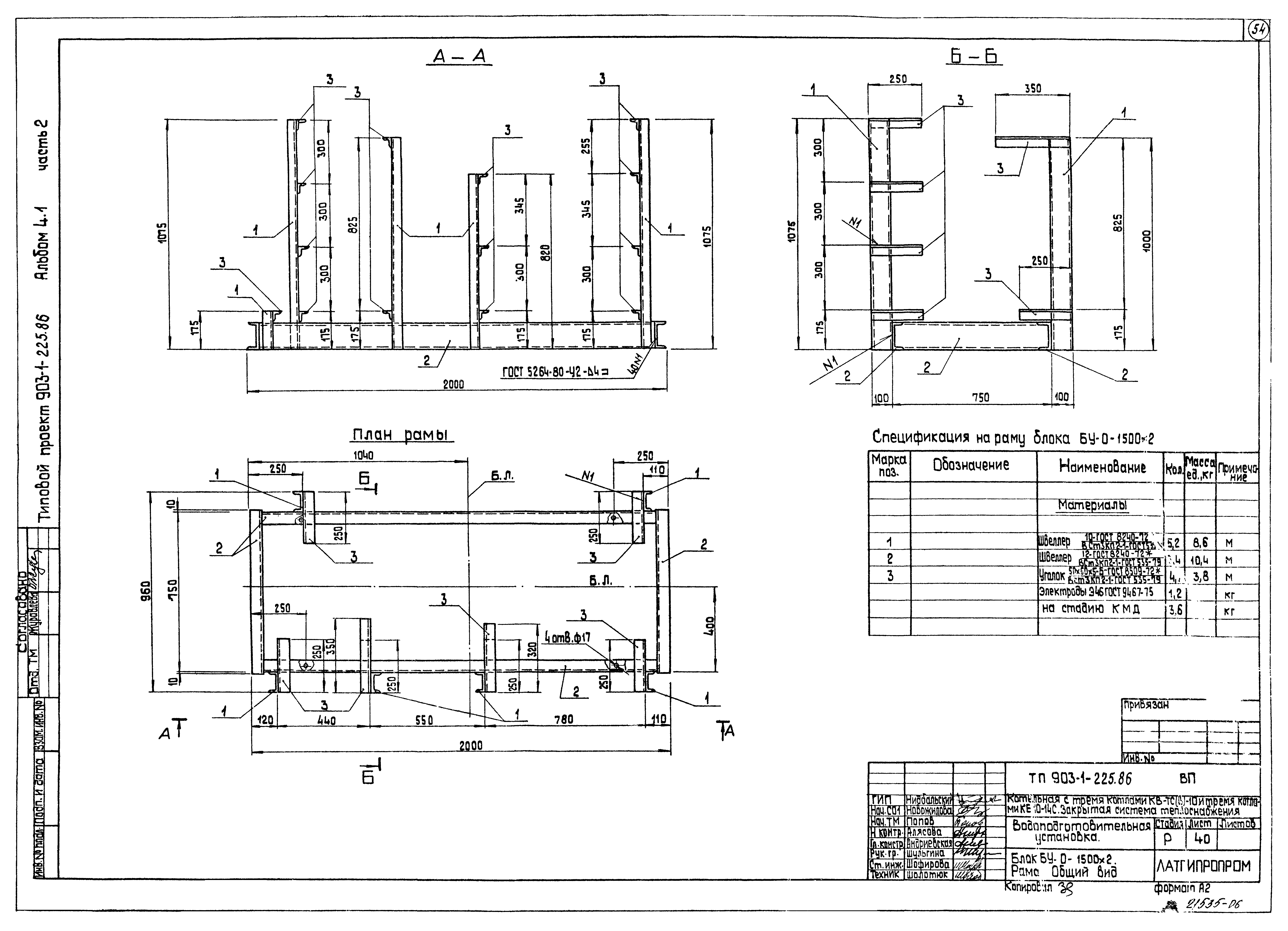
| Оглавление: | ТП 903-1-225.86-ВП-21 Блок управления тремя Nа-катионитными фильтрами 1 ступени ø 1500 (БУ-Nа-1500х3). Техническая характеристика. Схема соединений ТП 903-1-225.86-ВП-22 Блок управления тремя Nа-катионитными фильтрами 1 ступени ø 1500 (БУ-Nа-1500х3). Общий вид ТП 903-1-225.86-ВП-23 Блок БУ-Nа-1500х3. Рама. Общий вид ТП 903-1-225.86-ВП-24 Блок управления двумя Nа-катионитными фильтрами 2 ступени ø 700 (БУ-NаII-100х2). Техническая характеристика. Схема соединений ТП 903-1-225.86-ВП-25 Блок управления двумя Nа-катионитными фильтрами 2 ступени ø 700 (БУ-NаII-100х2). Общий вид ТП 903-1-225.86-ВП-26 Блок БУ-NаII-100х2. Рама. Общий вид ТП 903-1-225.86-ВП-27 Блок насосов исходной воды (БНИВ). Техническая характеристика. Схема соединений ТП 903-1-225.86-ВП-28 Блок насосов исходной воды (БНИВ). Общий вид ТП 903-1-225.86-ВП-29 Блок БНИВ. Общий вид ТП 903-1-225.86-ВП-30 Блок приготовления раствора нитрата натрия (БПРНН). Общий вид ТП 903-1-225.86-ВП-31 Блок приготовления раствора нитрата натрия (БПРНН). Разрез А-А. Техническая характеристика ТП 903-1-225.86-ВП-32 Блок приготовления раствора нитрата натрия (БПРНН). Разрез А-А. Спецификация ТП 903-1-225.86-ВП-33 Блок приготовления раствора нитрата натрия (БПРНН). Разрез А-А. Схема соединений ТП 903-1-225.86-ВП-34 Блок БПРНН. Рама. Общий вид ТП 903-1-225.86-ВП-35 Блок приготовления регенерационного раствора соли (БПРРС). Схема соединений. Техническая характеристика ТП 903-1-225.86-ВП-36 Блок приготовления регенерационного раствора соли (БПРРС). Общий вид ТП 903-1-225.86-ВП-37 Блок БПРРС. Рама. Общий вид ТП 903-1-225.86-ВП-38 Блок управления двумя осветительными фильтрами (БУ-0-1500х2). Техническая характеристика. Схема соединений ТП 903-1-225.86-ВП-39 Блок управления двумя осветительными фильтрами (БУ-0-1500х2). Общий вид ТП 903-1-225.86-ВП-40 Блок БУ-0-1500х2. Рама. Общий вид |
| Разработан: | Латгипропром |
| Утверждён: | 20.05.1986 Госстрой СССР (Государственный комитет Совета Министров СССР по делам строительства) (USSR Gosstroy АЧ-30) |





















