Скачать Типовой проект 902-2-328 Альбом II. Технологическая часть. Нестандартизированное оборудованиеДата актуализации: 01.01.2021
|
| Обозначение: | Типовой проект 902-2-328 |
| Обозначение англ: | 902-2-328 |
| Статус: | действует |
| Название рус.: | Альбом II. Технологическая часть. Нестандартизированное оборудование |
| Дата добавления в базу: | 01.09.2013 |
| Дата актуализации: | 01.01.2021 |
| Дата введения: | 22.03.1979 |
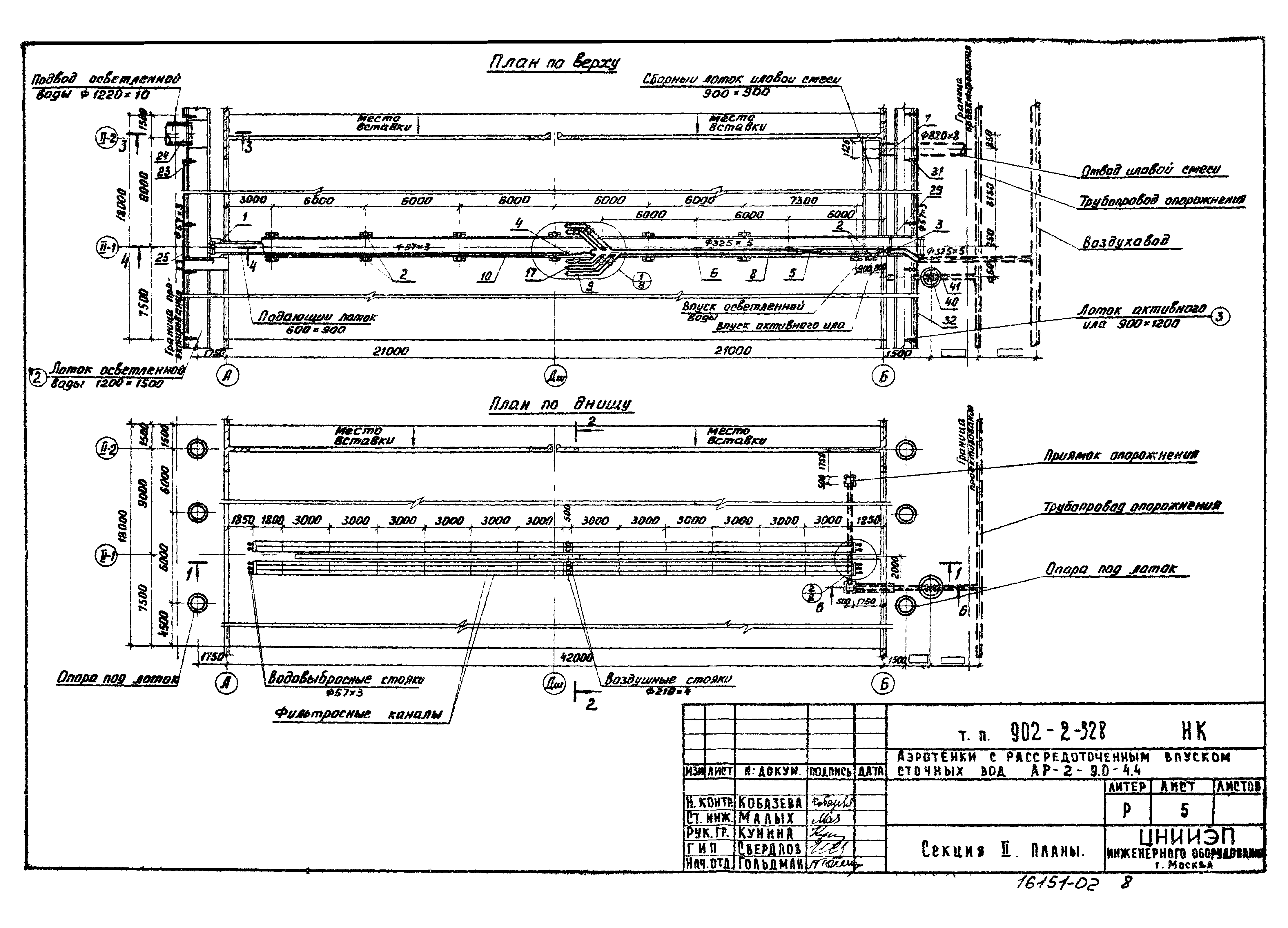
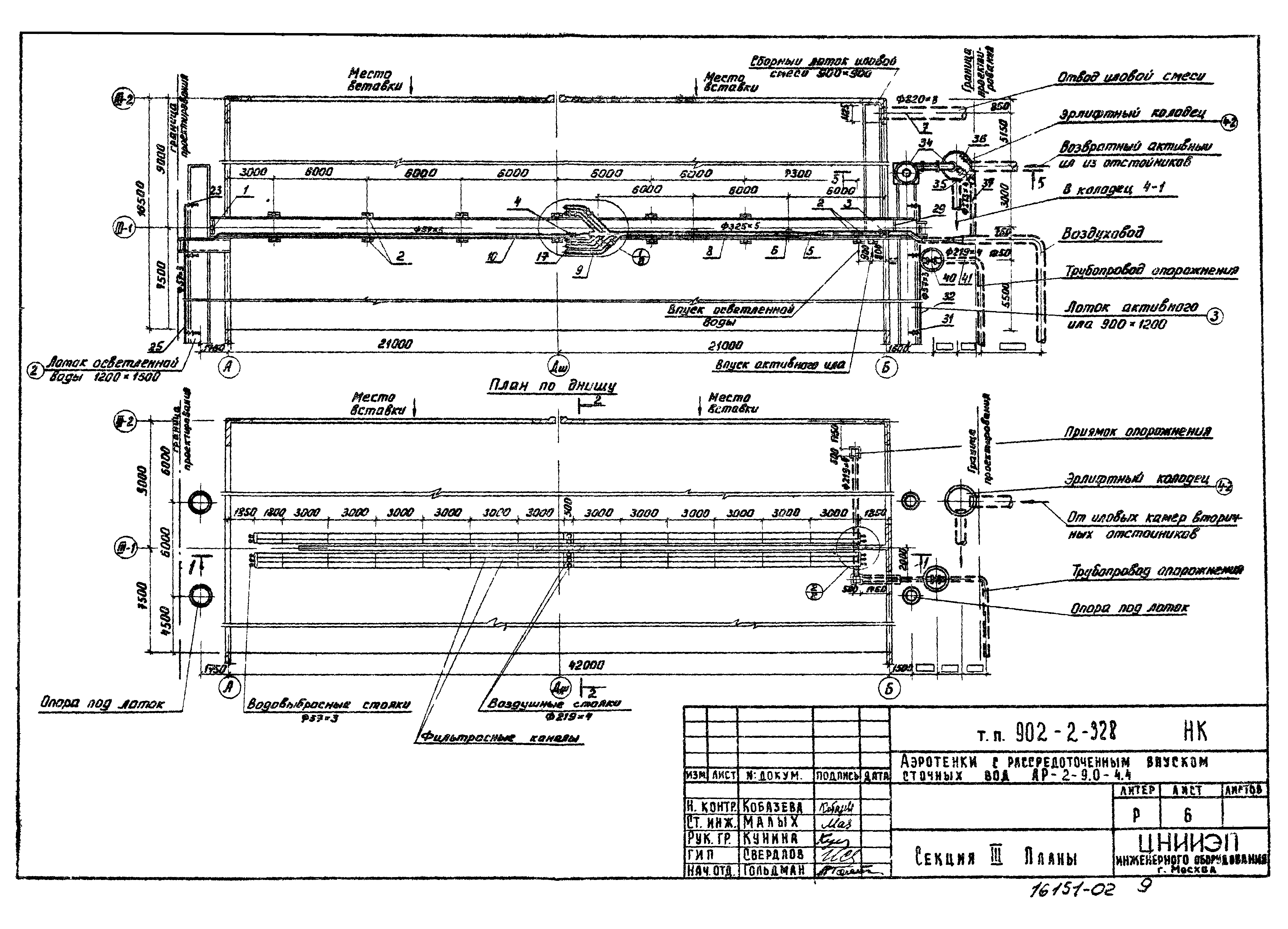
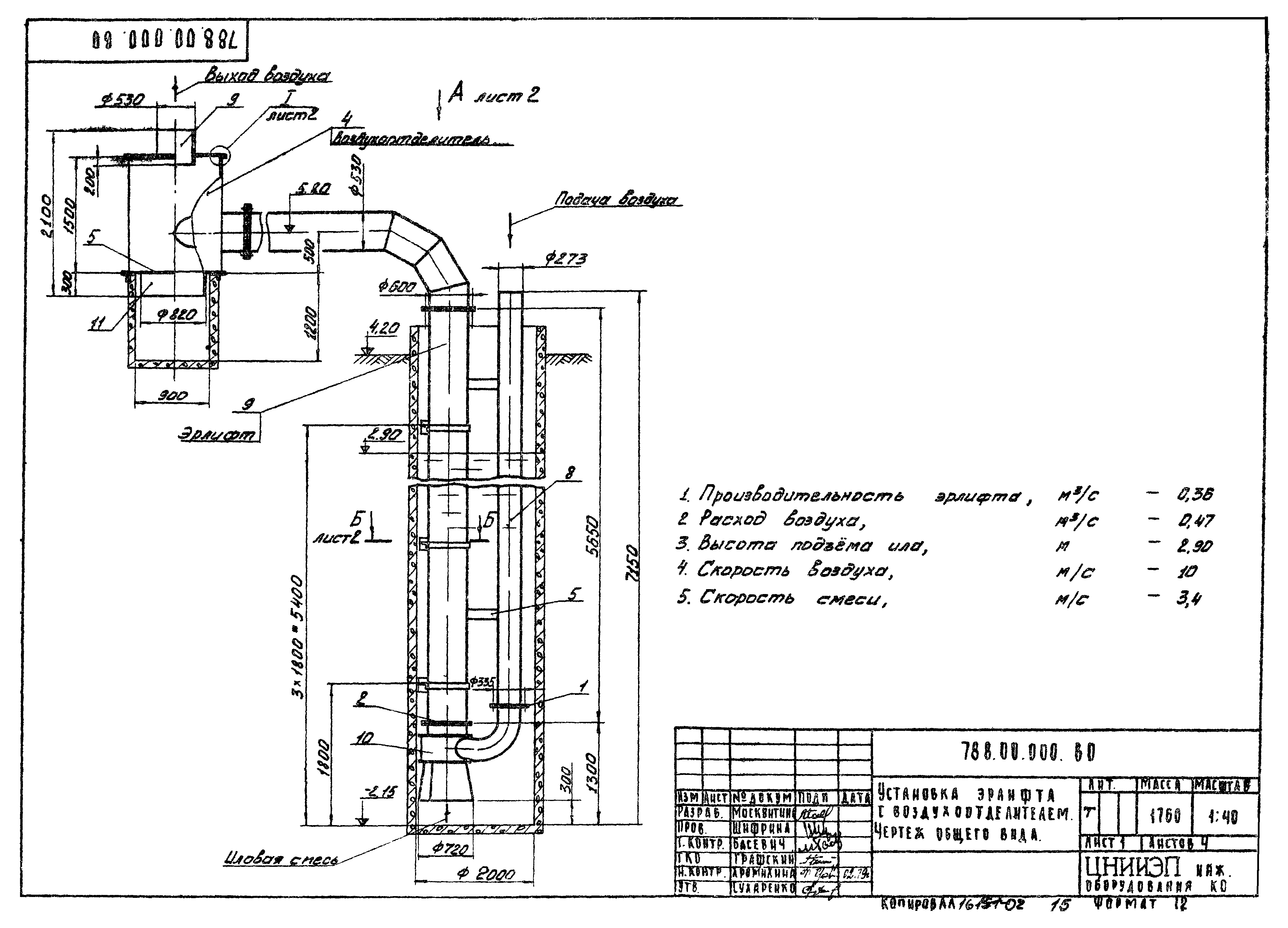
| Оглавление: | ТП 902-2-328 Содержание альбома 2 ТП 902-2-328-НК Технологическая часть ТП 902-2-328-НК-1 Общие данные ТП 902-2-328-НК-2 Общие данные (продолжение) ТП 902-2-328-НК-3 Секция 1. План по днищу. Разрез 1-1 ТП 902-2-328-НК-4 Секция 1. План по верху. Разрез 2-2 ТП 902-2-328-НК-5 Секция 2. Планы ТП 902-2-328-НК-6 Секция 3. Планы ТП 902-2-328-НК-7 Схема воздуховодов ТП 902-2-328-НК-8 Разрезы 3-3,4-4,5-5,6-6. Детали воздуховодов ТП 902-2-328 Нестандартизированное оборудование ТП 902-2-328 732.00.000.ВО Лист 1,2,3 Затвор щитовой с подвижным водосливом. Чертеж общего вида ТП 902-2-328 788.00.000.ВО Лист 1,2,3 Установка эрлифта с воздухоотделителем. Чертеж общего вида ТП 902-2-328 732.00.000.ВО Лист 4;ТП 902-2-328 732.00.000.ВО Лист 4 Затвор щитовой с подвижным водосливом. Чертеж общего вида. Установка эрлифта с воздухоотделителем. Чертеж общего вида |
| Разработан: | ЦНИИЭП |
| Утверждён: | 22.07.1974 Госгражданстрой (Gosgrazhdanstroy 164) |


















