Скачать Серия 3.015-1/77 Выпуск II-3. Сборные железобетонные колонны для опор типа IV. Рабочие чертежиДата актуализации: 01.01.2021
|
| Обозначение: | Серия 3.015-1/77 |
| Обозначение англ: | Series 3.015-1/77 |
| Статус: | не действует |
| Название рус.: | Выпуск II-3. Сборные железобетонные колонны для опор типа IV. Рабочие чертежи |
| Дата добавления в базу: | 01.09.2013 |
| Дата актуализации: | 01.01.2021 |
| Дата введения: | 01.07.1979 |
| Дата окончания срока действия: | 01.10.1985 |
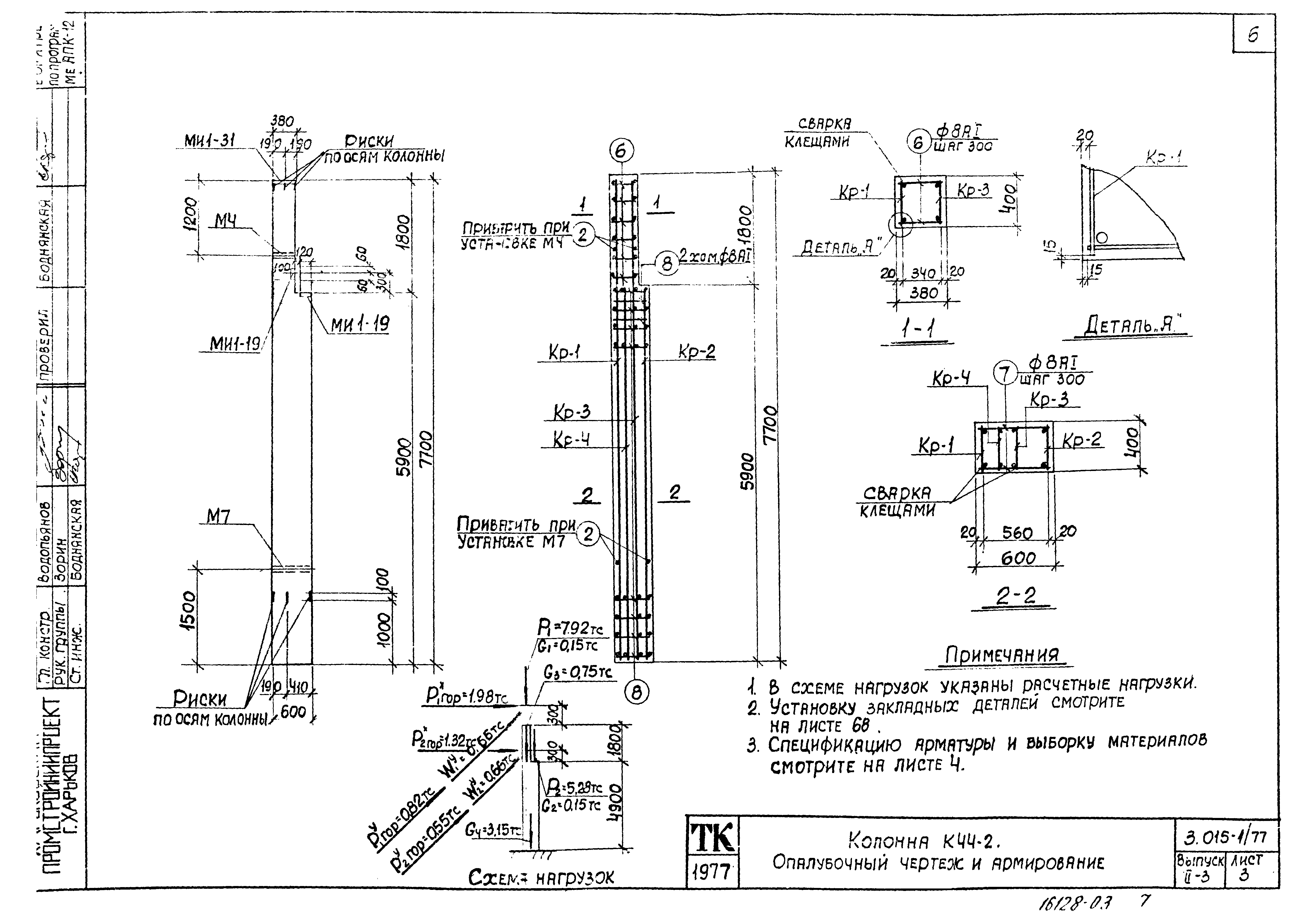
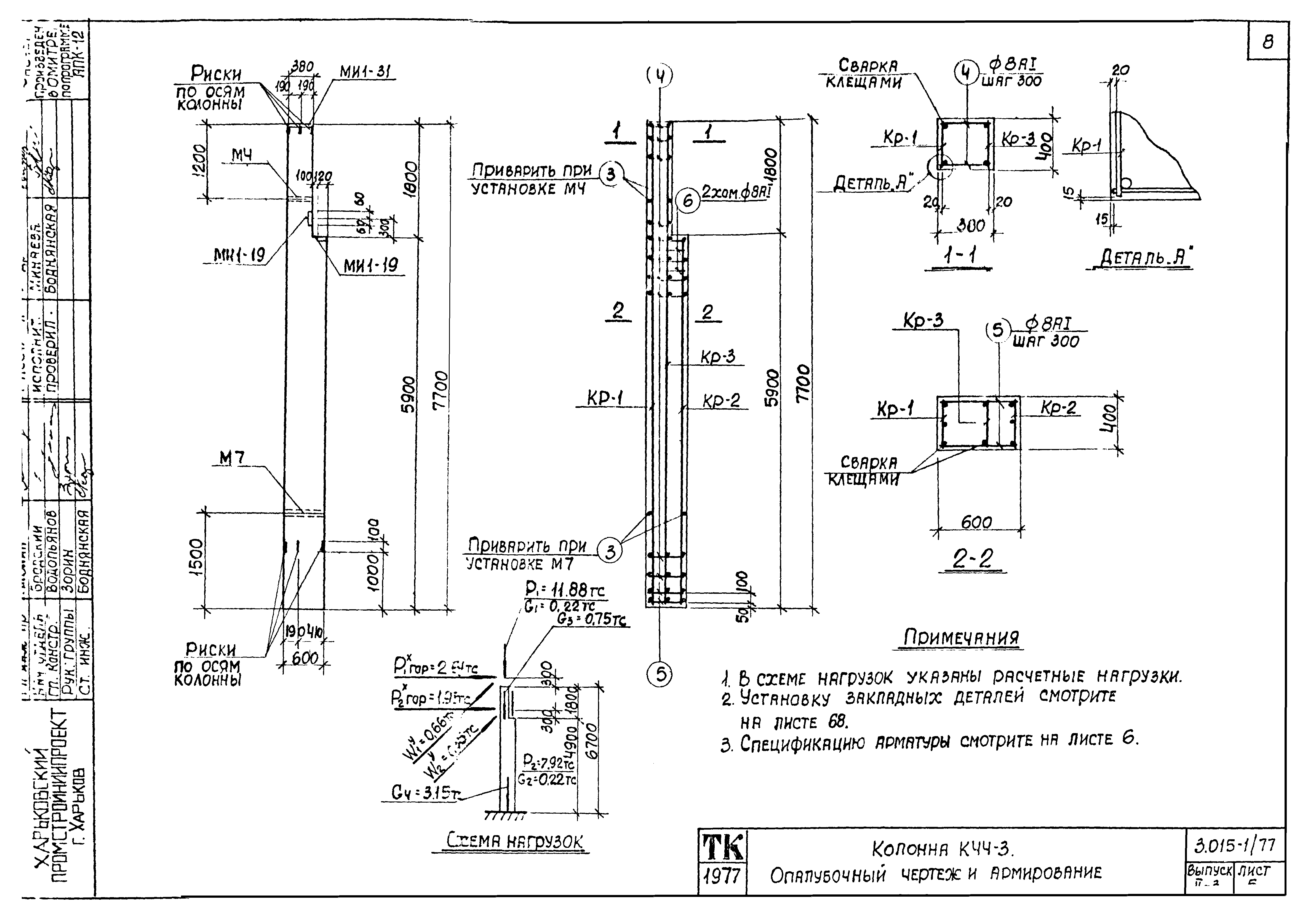
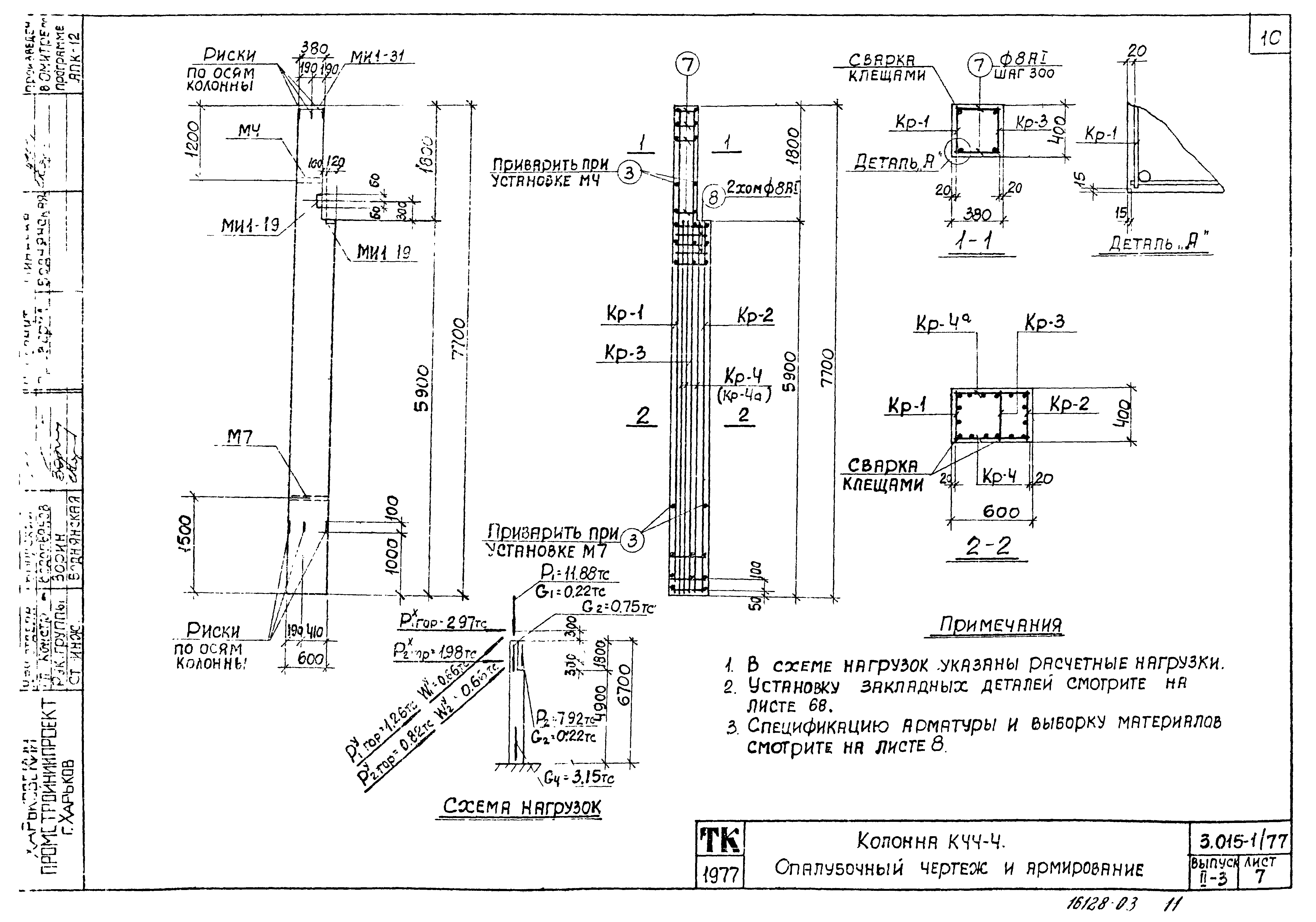
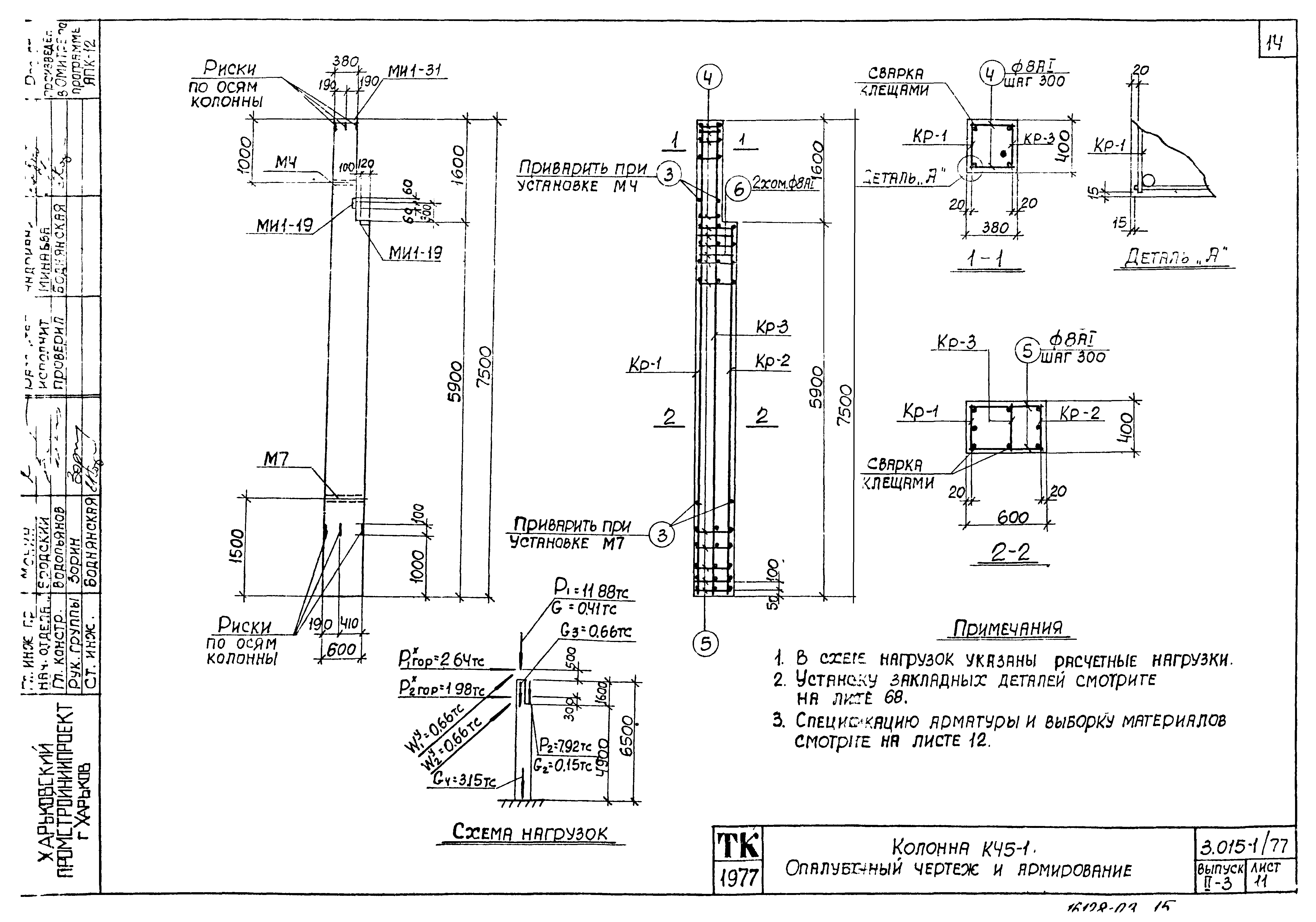
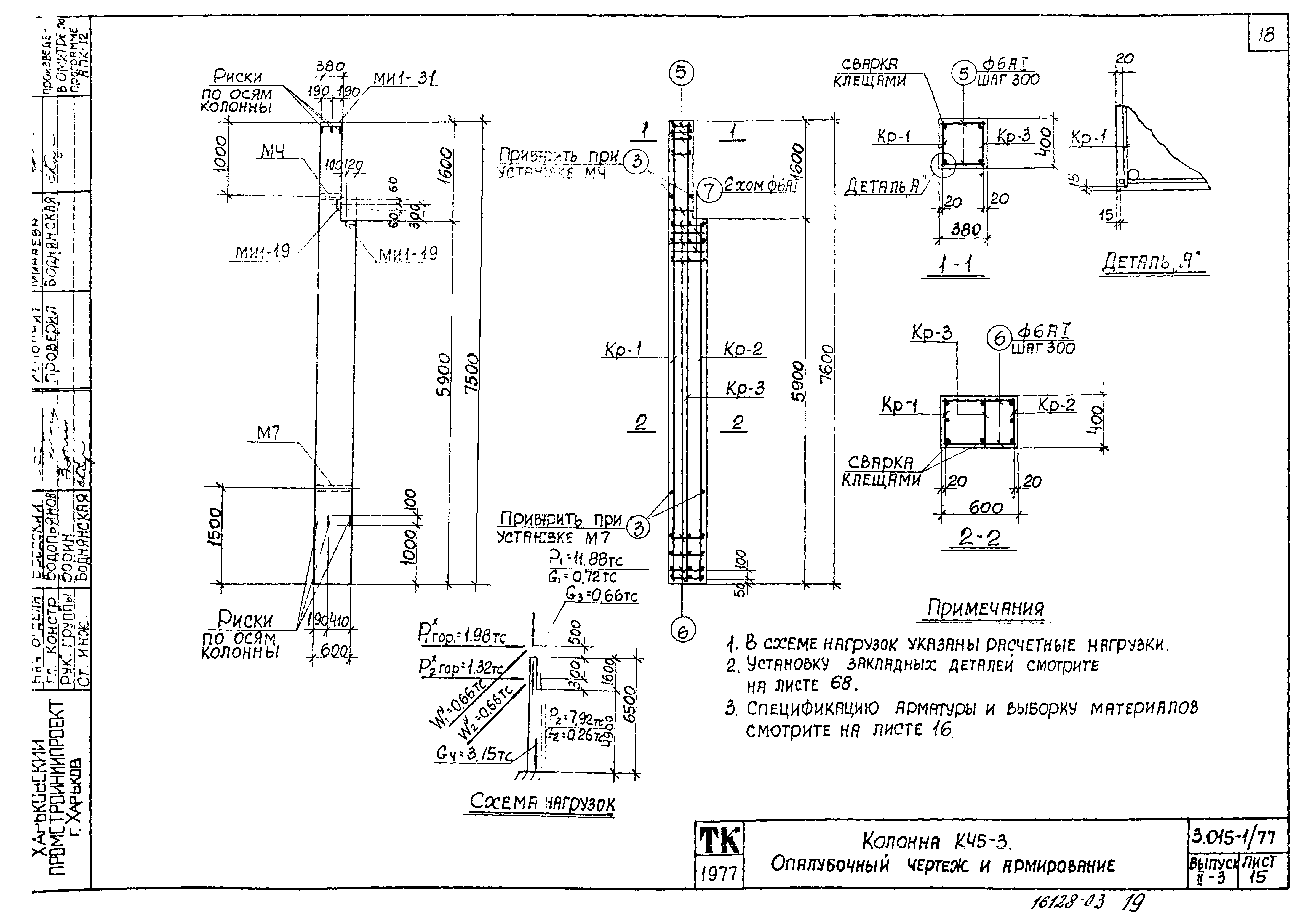
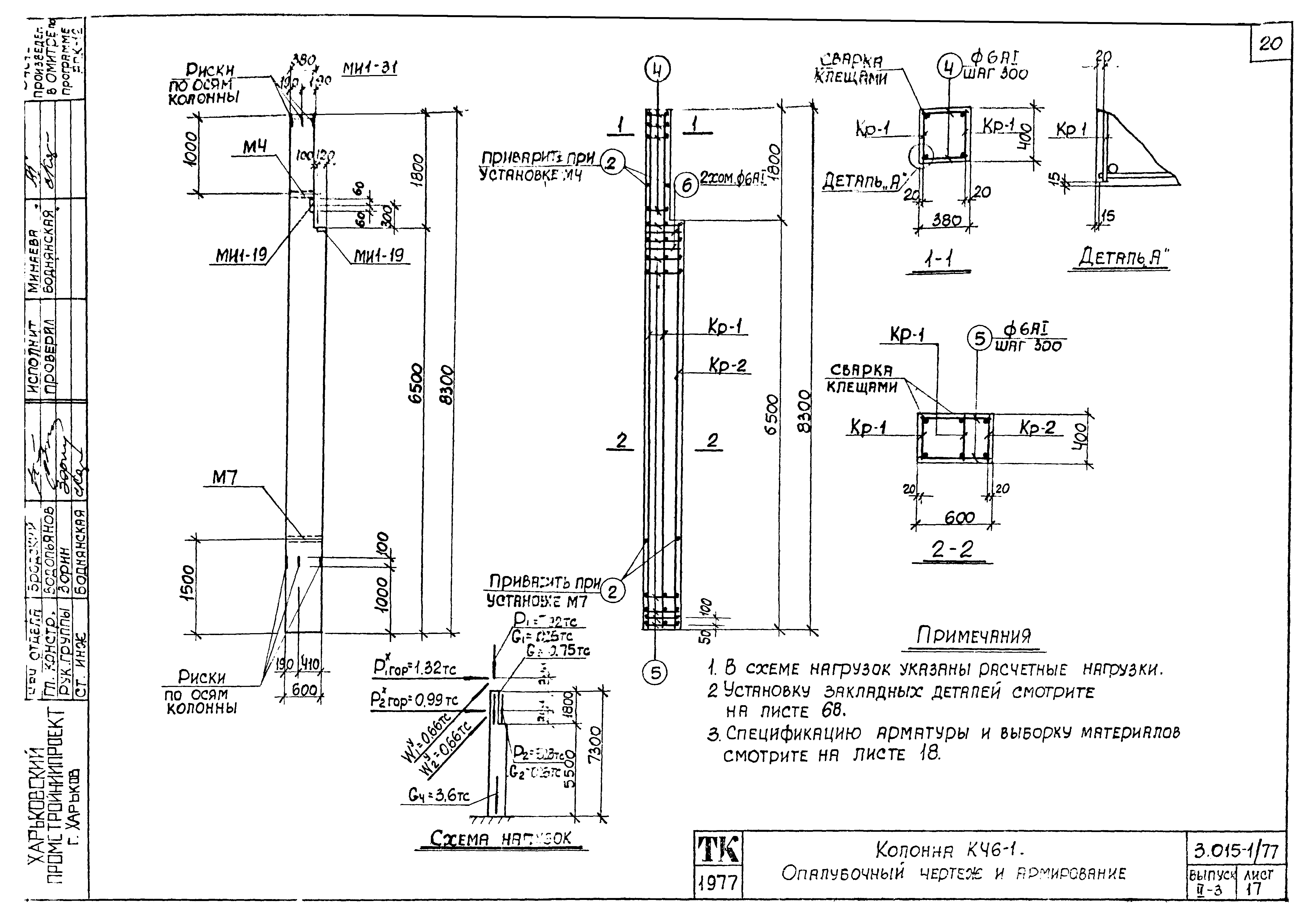
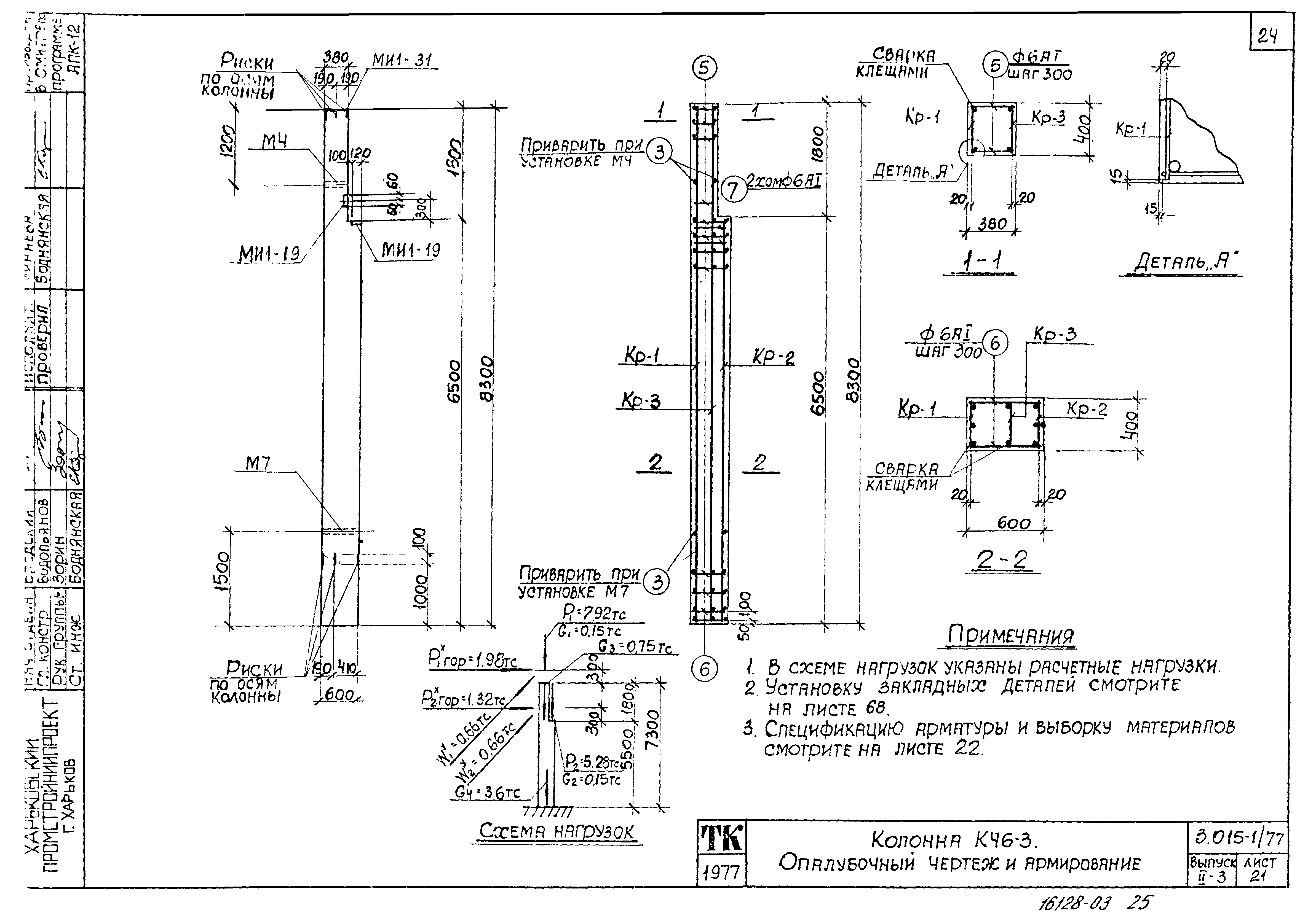
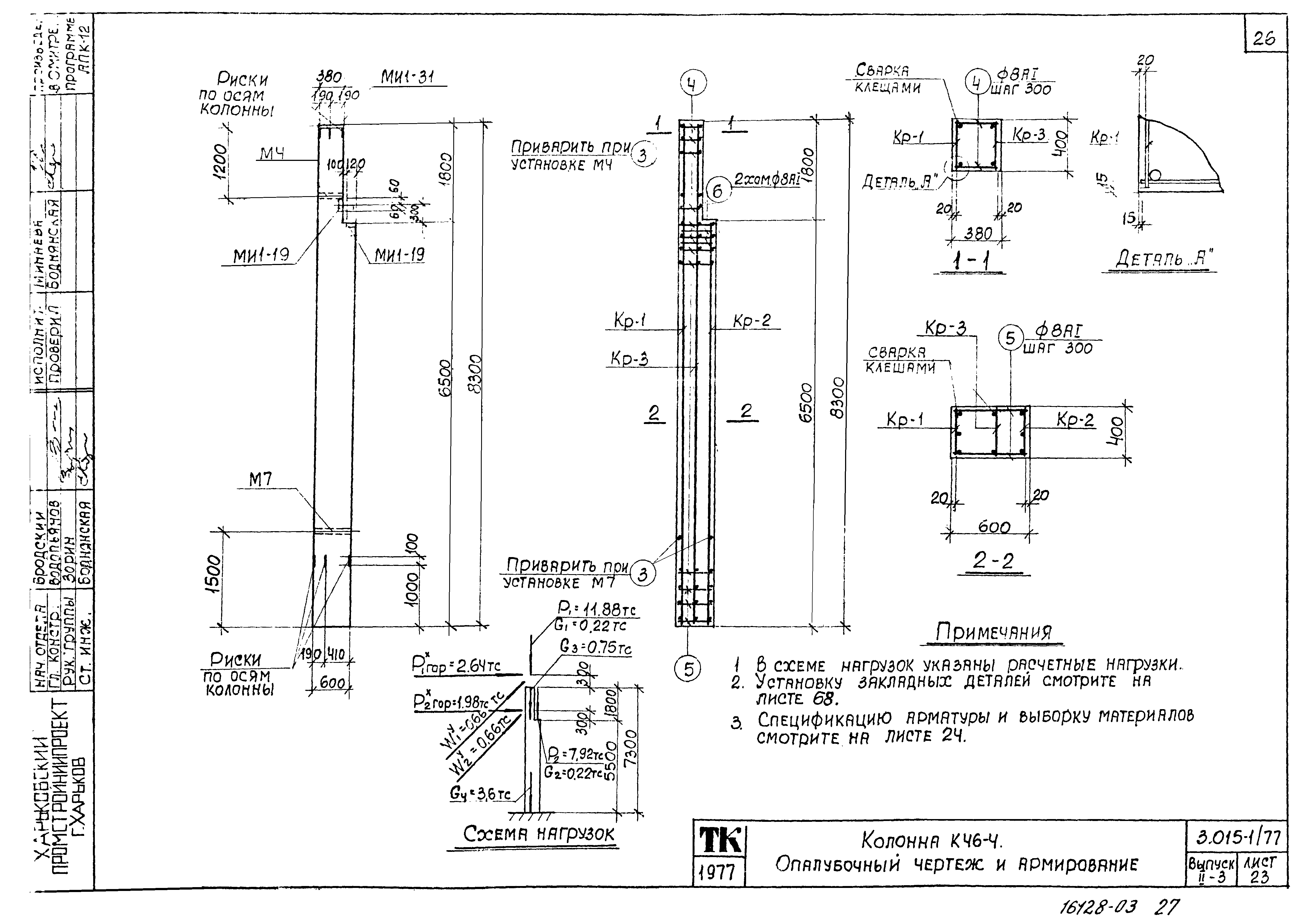
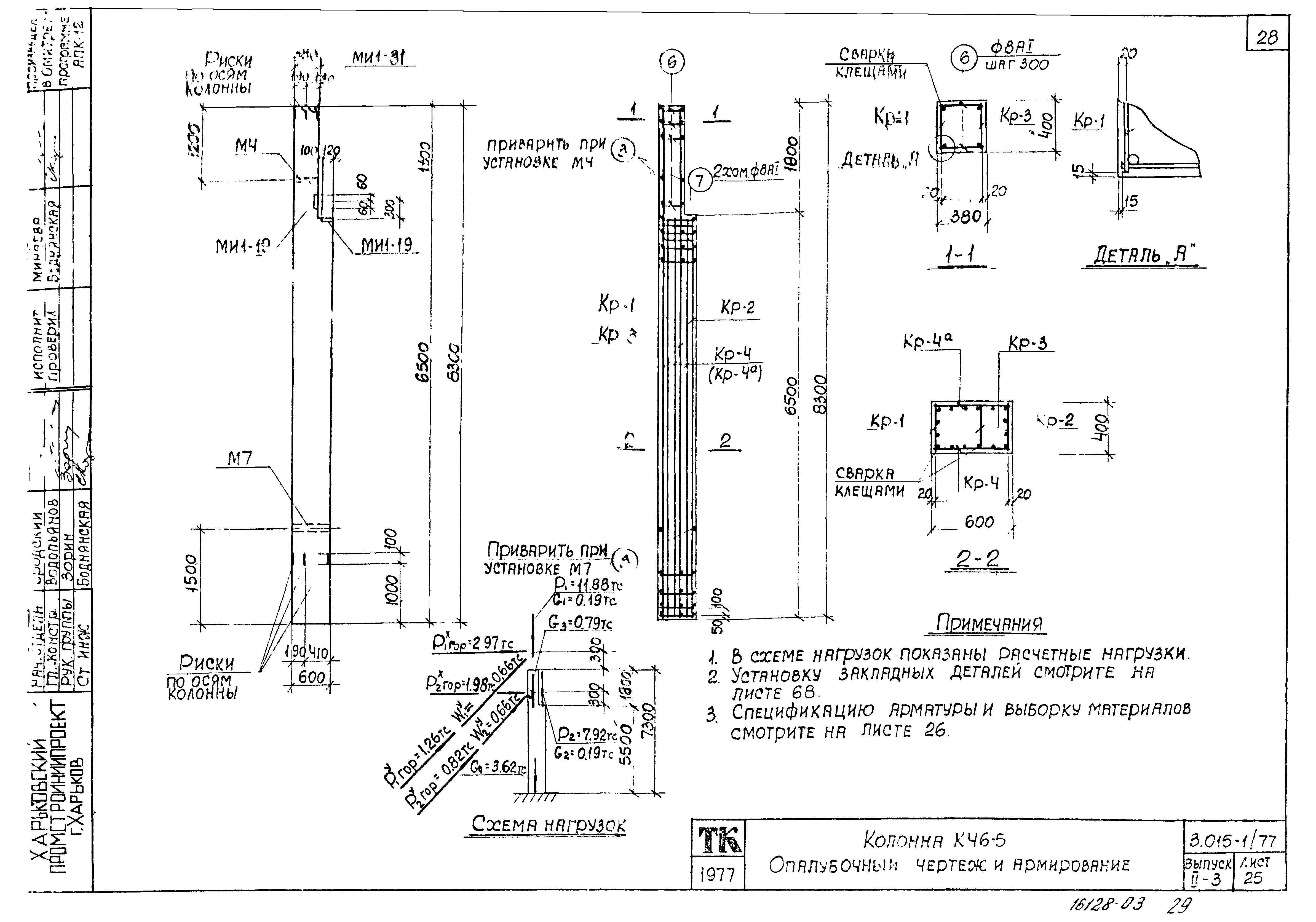
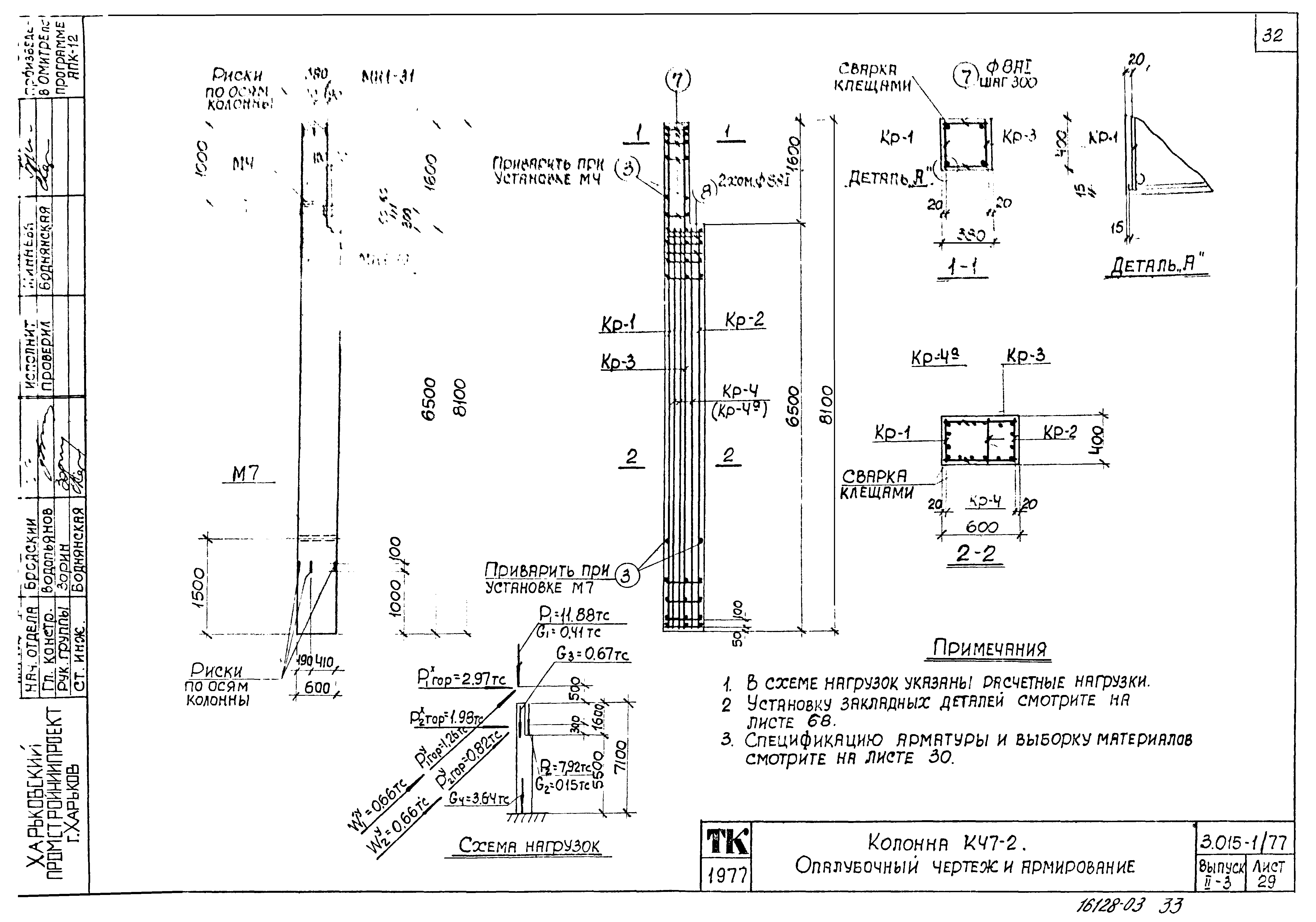
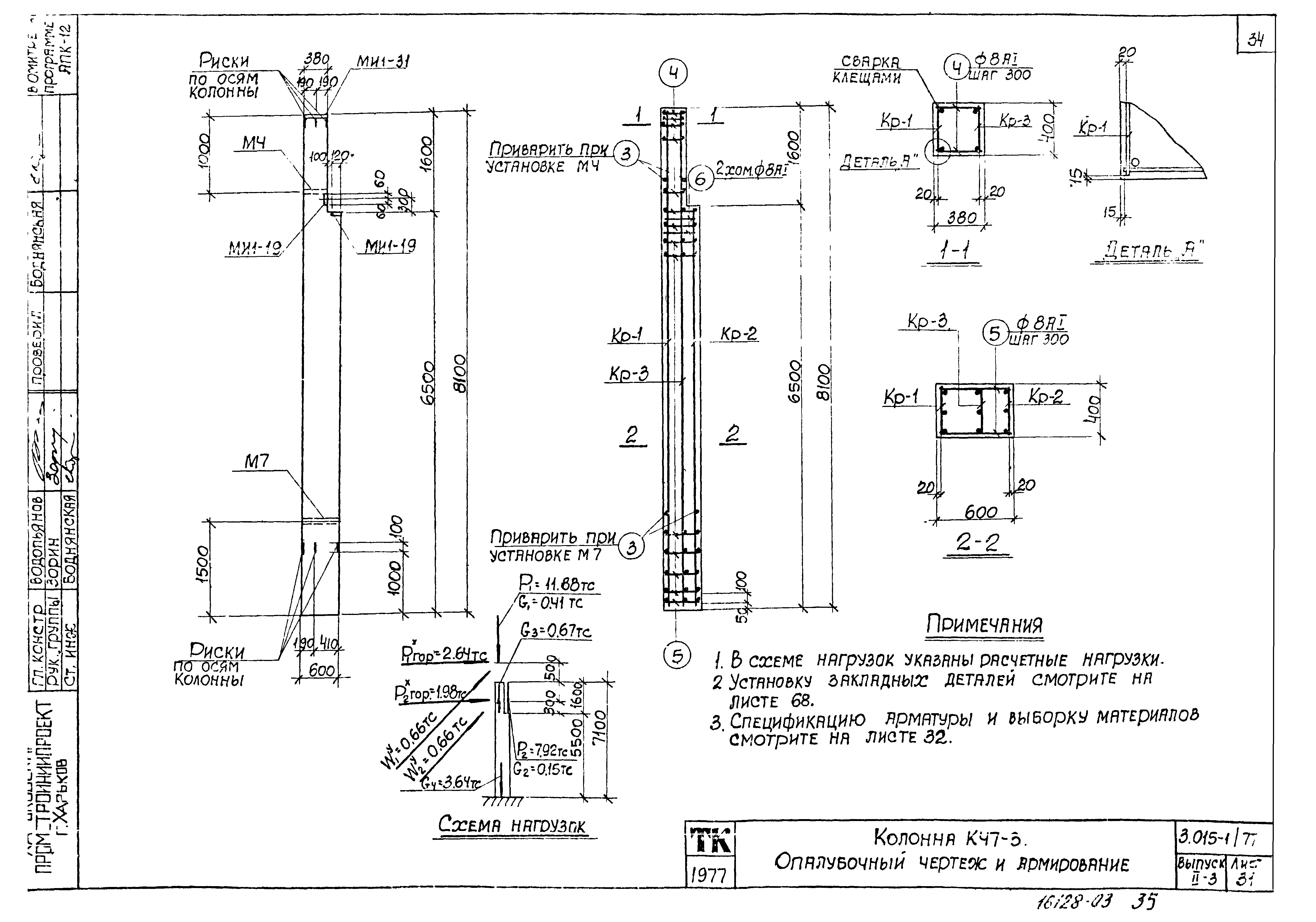
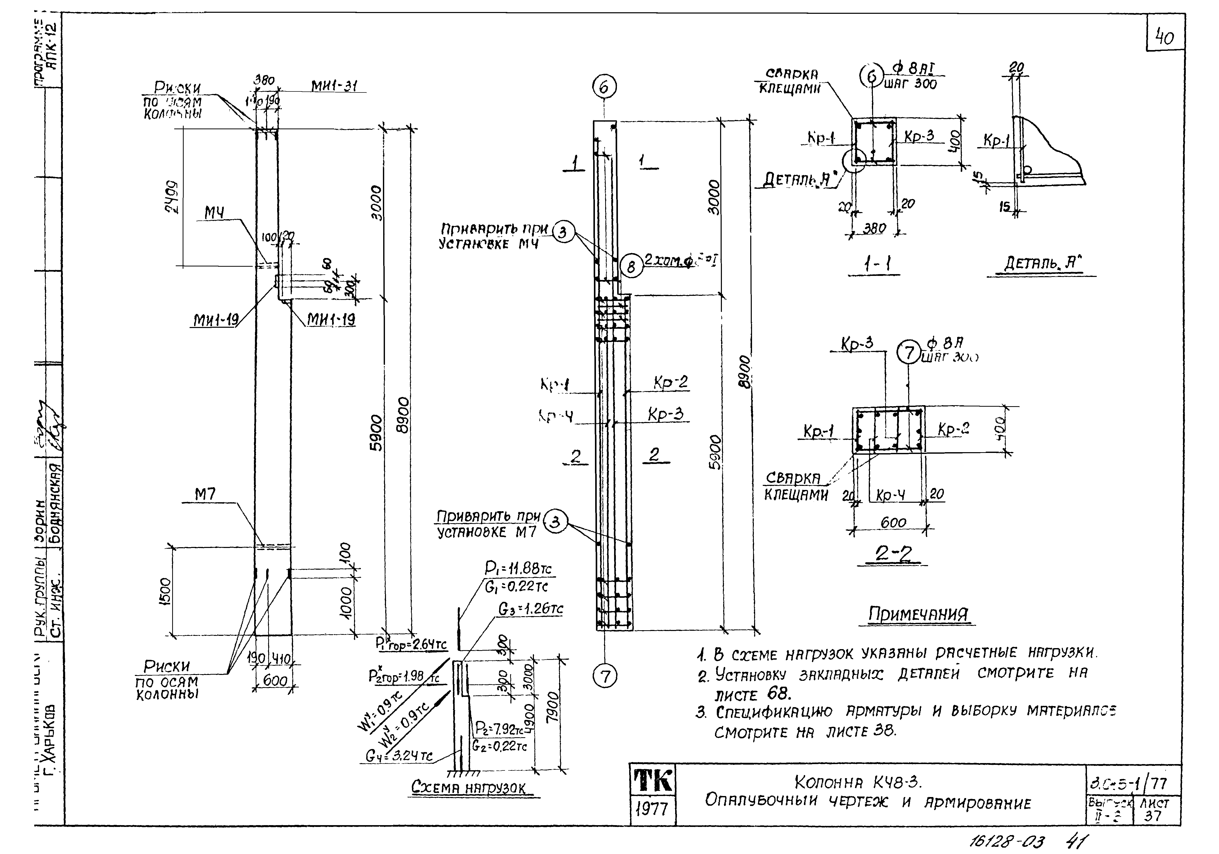
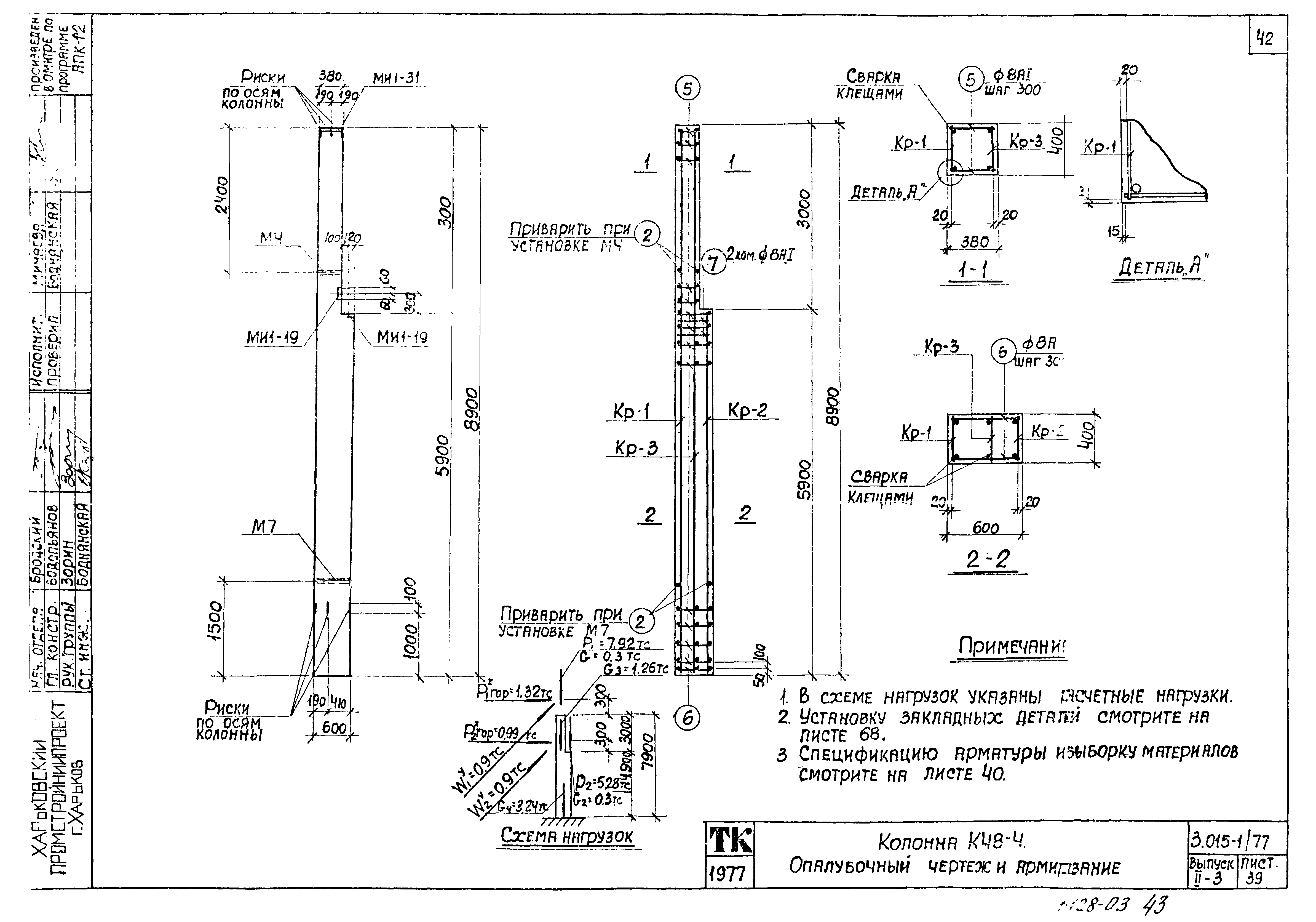
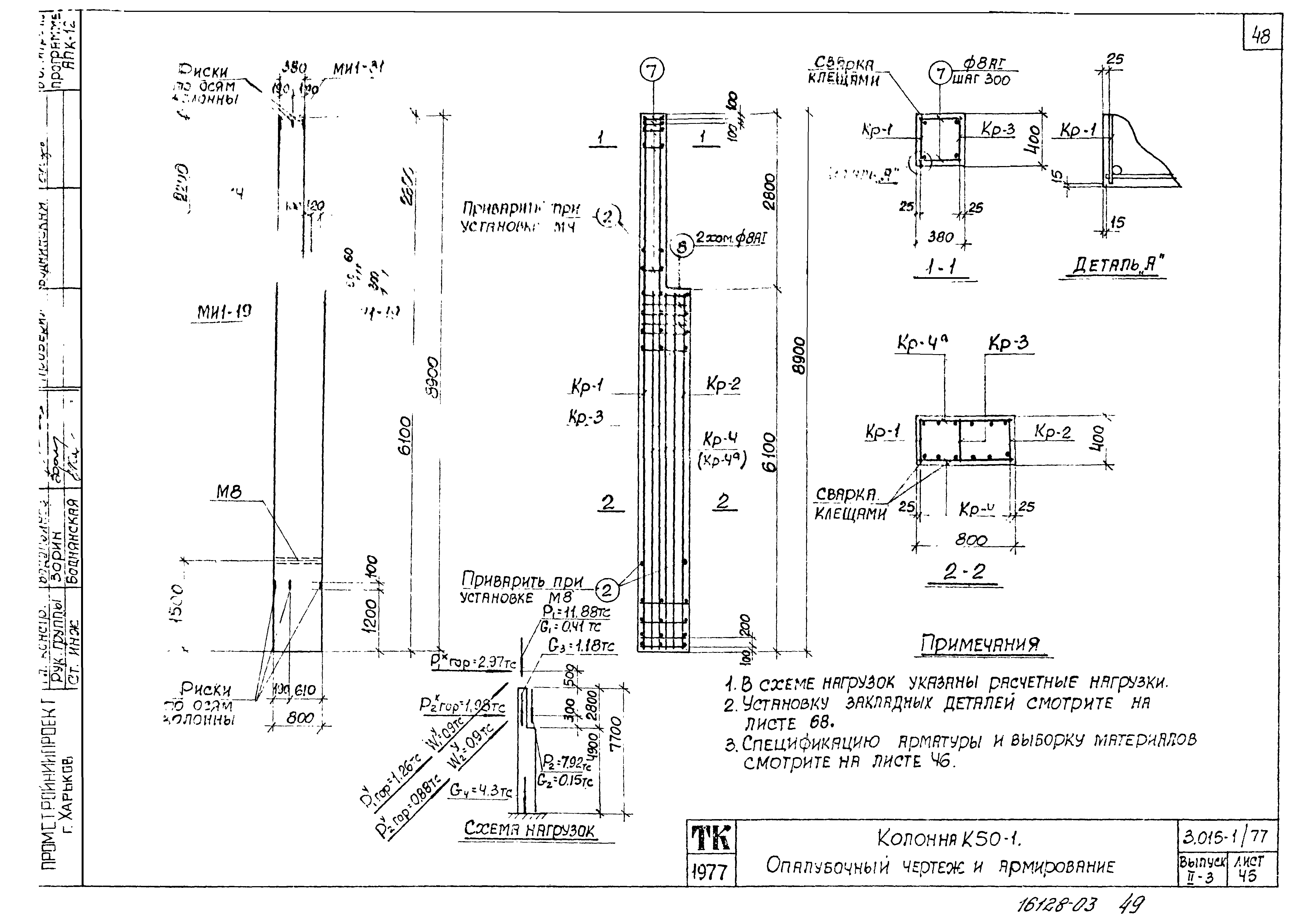
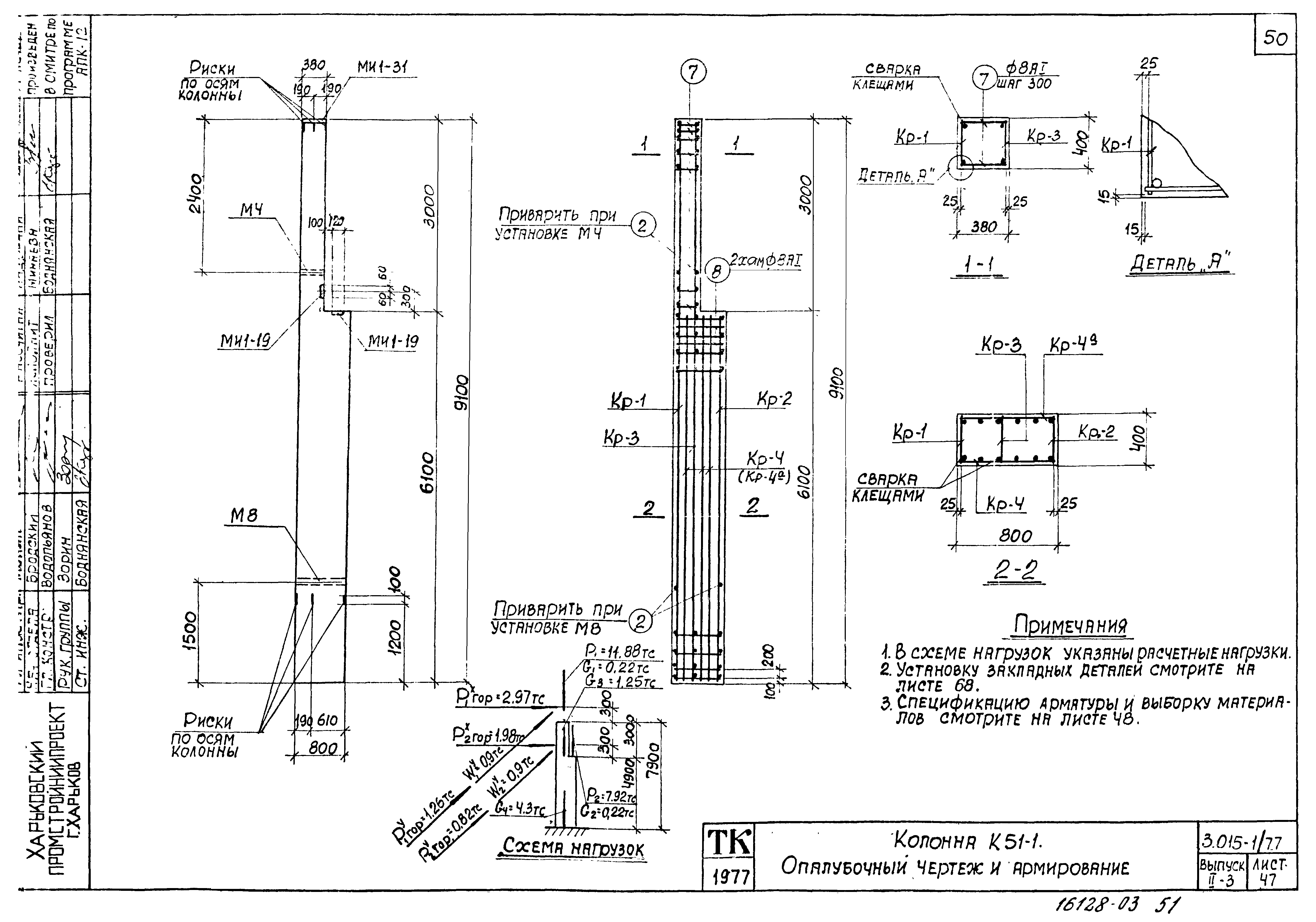
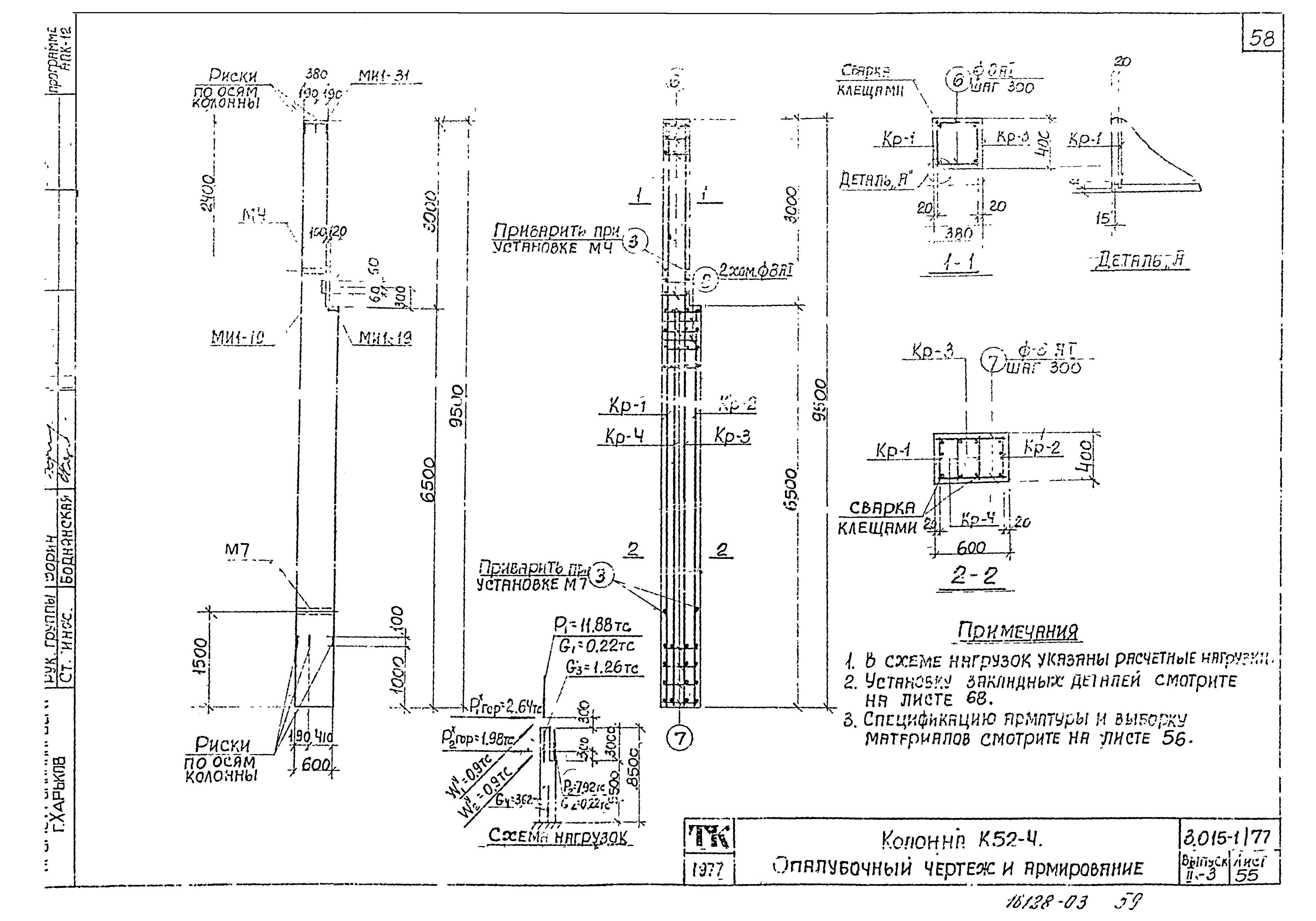
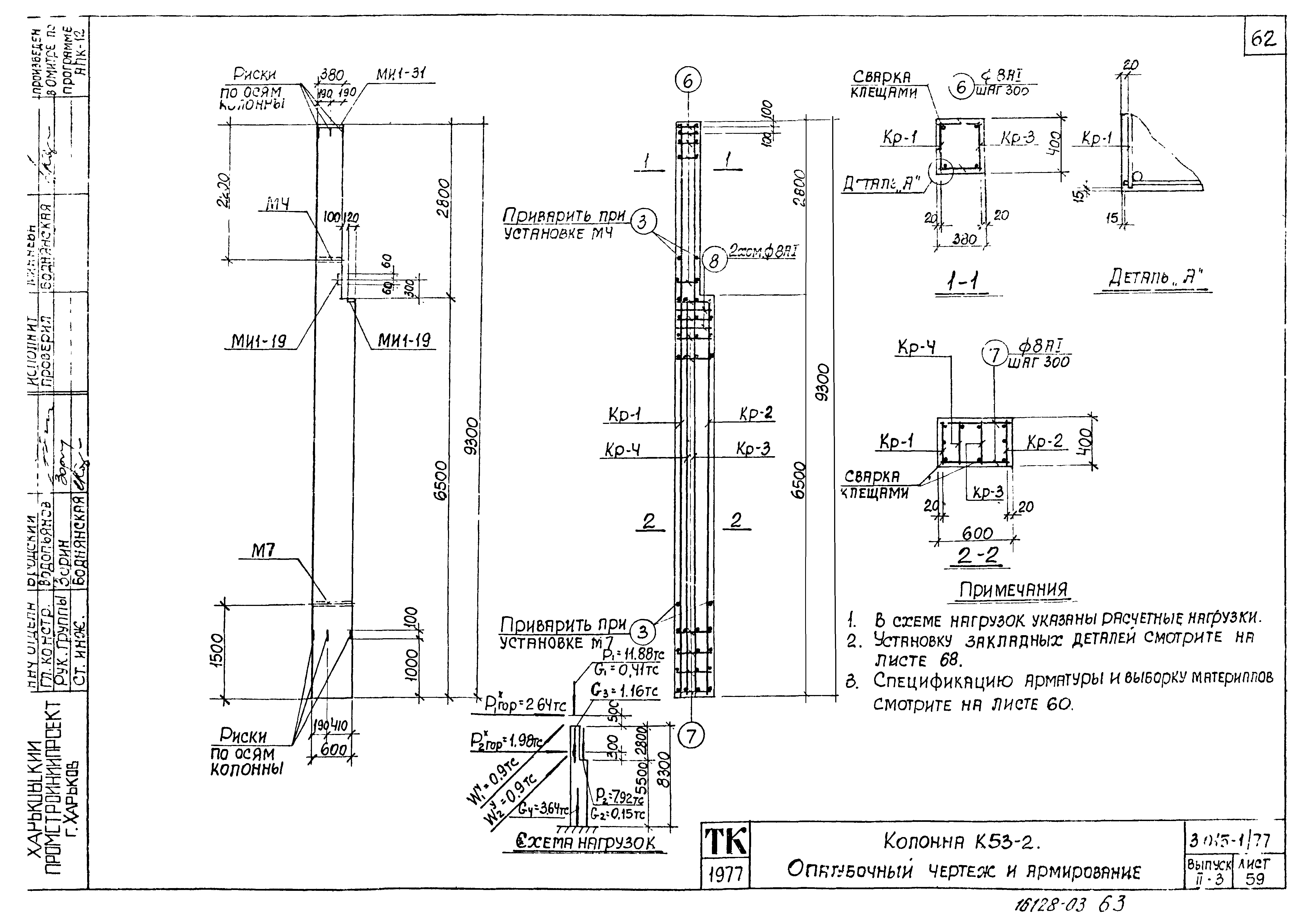
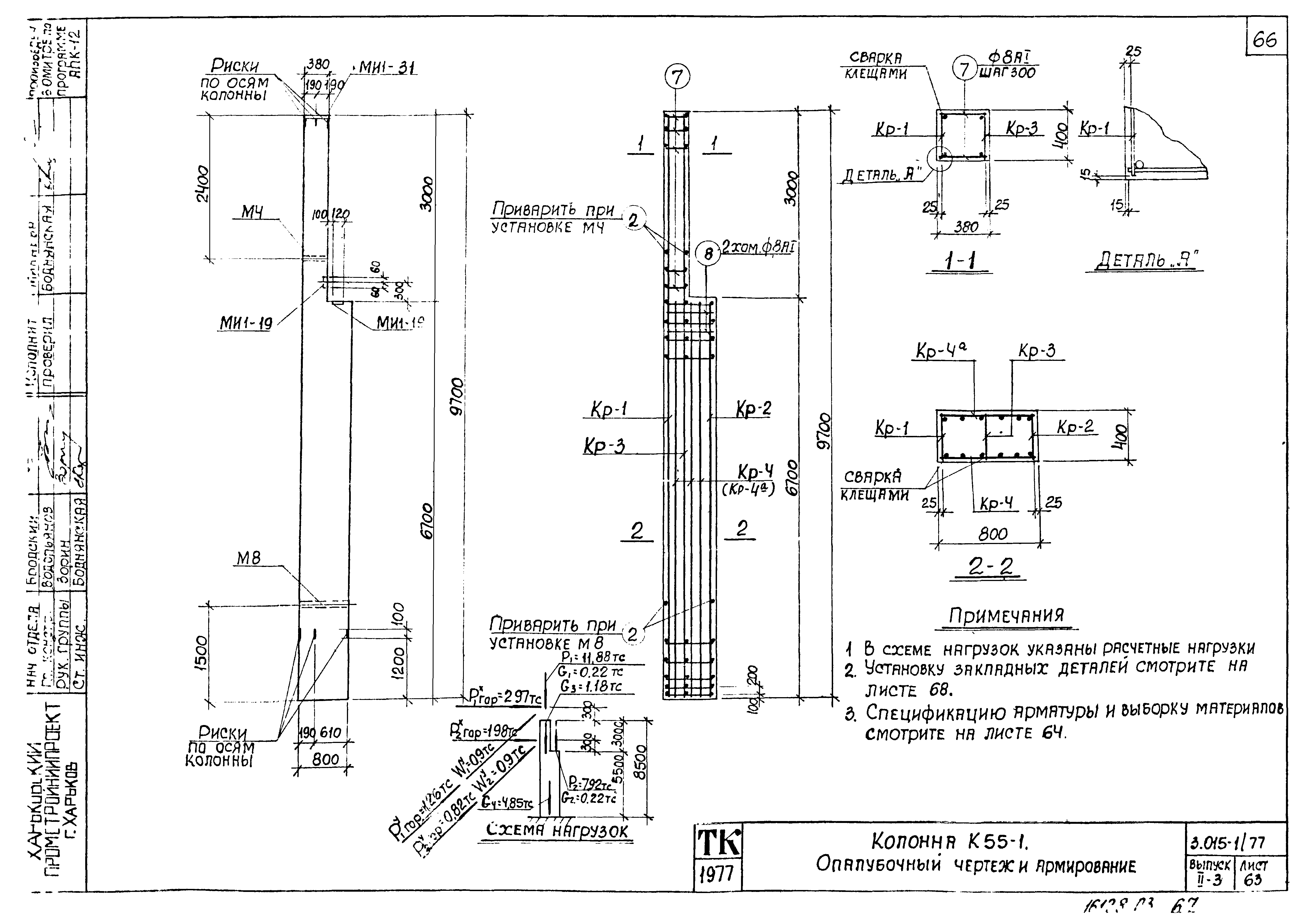
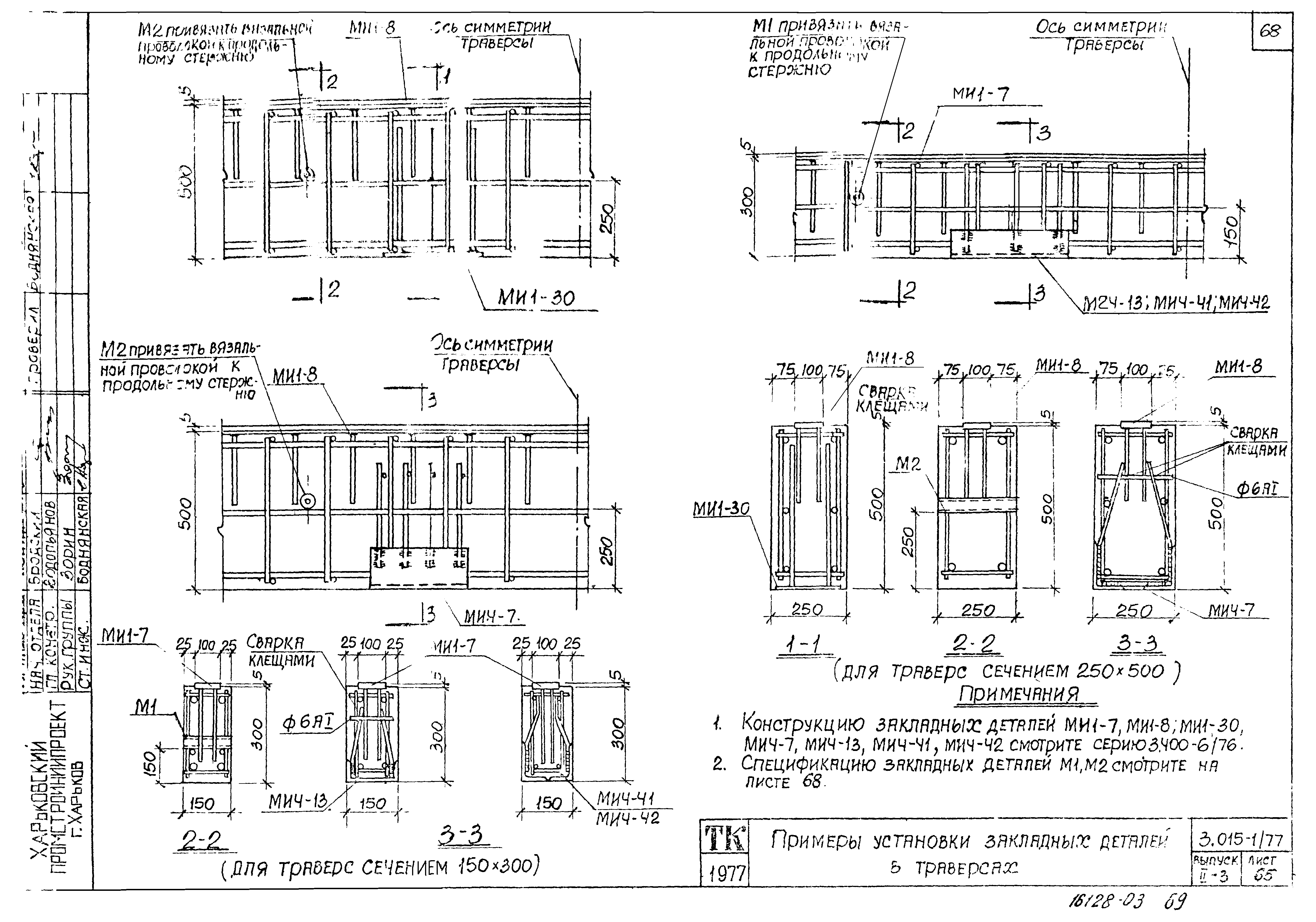
| Оглавление: | Содержание Колонна К44-1. Опалубочный чертеж и армирование Колонна К44-1. Спецификация арматуры и выборка материалов Колонна К44-2. Опалубочный чертеж и армирование Колонна К44-2. Спецификация арматуры и выборка материалов Колонна К44-3. Опалубочный чертеж и армирование Колонна К44-3. Спецификация арматуры и выборка материалов Колонна К44-4. Опалубочный чертеж и армирование Колонна К44-4. Спецификация арматуры и выборка материалов Колонна К44-5. Опалубочный чертеж и армирование Колонна К44-5. Спецификация арматуры и выборка материалов Колонна К45-1. Опалубочный чертеж и армирование Колонна К45-1. Спецификация арматуры и выборка материалов Колонна К45-2. Опалубочный чертеж и армирование Колонна К45-2. Спецификация арматуры и выборка материалов Колонна К45-3. Опалубочный чертеж и армирование Колонна К45-3. Спецификация арматуры и выборка материалов Колонна К46-1. Опалубочный чертеж и армирование Колонна К46-1. Спецификация арматуры и выборка материалов Колонна К46-2. Опалубочный чертеж и армирование Колонна К46-2. Спецификация арматуры и выборка материалов Колонна К46-3. Опалубочный чертеж и армирование Колонна К46-3. Спецификация арматуры и выборка материалов Колонна К46-4. Опалубочный чертеж и армирование Колонна К46-4. Спецификация арматуры и выборка материалов Колонна К46-5. Опалубочный чертеж и армирование Колонна К46-5. Спецификация арматуры и выборка материалов Колонна К47-1. Опалубочный чертеж и армирование Колонна К47-1. Спецификация арматуры и выборка материалов Колонна К47-2. Опалубочный чертеж и армирование Колонна К47-2. Спецификация арматуры и выборка материалов Колонна К47-3. Опалубочный чертеж и армирование Колонна К47-3. Спецификация арматуры и выборка материалов Колонна К48-1. Опалубочный чертеж и армирование Колонна К48-1. Спецификация арматуры и выборка материалов Колонна К48-2. Опалубочный чертеж и армирование Колонна К48-2. Спецификация арматуры и выборка материалов Колонна К48-3. Опалубочный чертеж и армирование Колонна К48-3. Спецификация арматуры и выборка материалов Колонна К48-4. Опалубочный чертеж и армирование Колонна К48-4. Спецификация арматуры и выборка материалов Колонна К49-1. Опалубочный чертеж и армирование Колонна К49-1. Спецификация арматуры и выборка материалов Колонна К49-2. Опалубочный чертеж и армирование Колонна К49-2. Спецификация арматуры и выборка материалов Колонна К50-1. Опалубочный чертеж и армирование Колонна К50-1. Спецификация арматуры и выборка материалов Колонна К51-1. Опалубочный чертеж и армирование Колонна К51-1. Спецификация арматуры и выборка материалов Колонна К52-1. Опалубочный чертеж и армирование Колонна К52-1. Спецификация арматуры и выборка материалов Колонна К52-2. Опалубочный чертеж и армирование Колонна К52-2. Спецификация арматуры и выборка материалов Колонна К52-3. Опалубочный чертеж и армирование Колонна К52-3. Спецификация арматуры и выборка материалов Колонна К52-4. Опалубочный чертеж и армирование Колонна К52-4. Спецификация арматуры и выборка материалов Колонна К53-1. Опалубочный чертеж и армирование Колонна К53-1. Спецификация арматуры и выборка материалов Колонна К53-2. Опалубочный чертеж и армирование Колонна К53-2. Спецификация арматуры и выборка материалов Колонна К54-1. Опалубочный чертеж и армирование Колонна К54-1. Спецификация арматуры и выборка материалов Колонна К55-1. Опалубочный чертеж и армирование Колонна К55-1. Спецификация арматуры и выборка материалов Примеры установки закладных деталей в траверсах Примеры установки закладных деталей в траверсах и колоннах Примеры установки закладных деталей в колоннах |
| Разработан: | Харьковский Промстройниипроект ЦНИИпроектстальконструкция НИИЖБ Проектный институт № 1 Госстроя СССР |
| Утверждён: | 30.03.1979 Госстрой СССР (Государственный комитет Совета Министров СССР по делам строительства) (USSR Gosstroy 44) |
| Чем заменён: |







































































