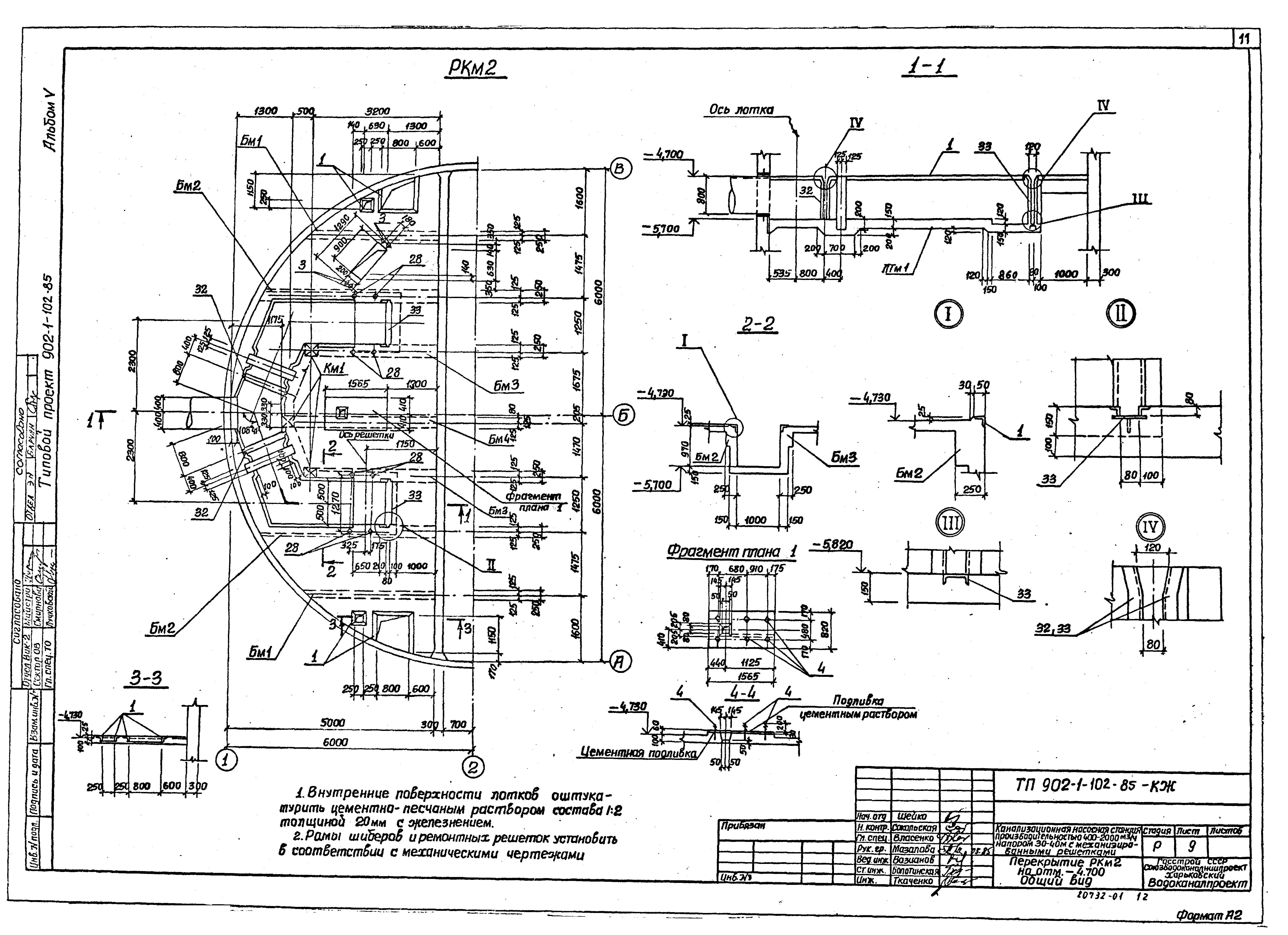
Скачать Типовой проект 902-1-102.85 Альбом V. Строительные решения. Подземная частьДата актуализации: 01.01.2021 Типовой проект 902-1-102.85
Альбом V. Строительные решения. Подземная часть| Обозначение: | Типовой проект 902-1-102.85 | | Обозначение англ: | 902-1-102.85 | | Статус: | действует | | Название рус.: | Альбом V. Строительные решения. Подземная часть | | Дата добавления в базу: | 01.09.2013 | | Дата актуализации: | 01.01.2021 | | Дата введения: | 18.09.1985 | | Разработан: | Харьковский Водоканалпроект
| | Утверждён: | 21.06.1985 Госстрой СССР (Государственный комитет Совета Министров СССР по делам строительства) (USSR Gosstroy АЧ-23)
|
                        
|