Скачать Серия 1.464-4/75А Механизмы открывания переплетов светоаэрационных фонарей. Рабочие чертежиДата актуализации: 01.01.2021 Серия 1.464-4/75А
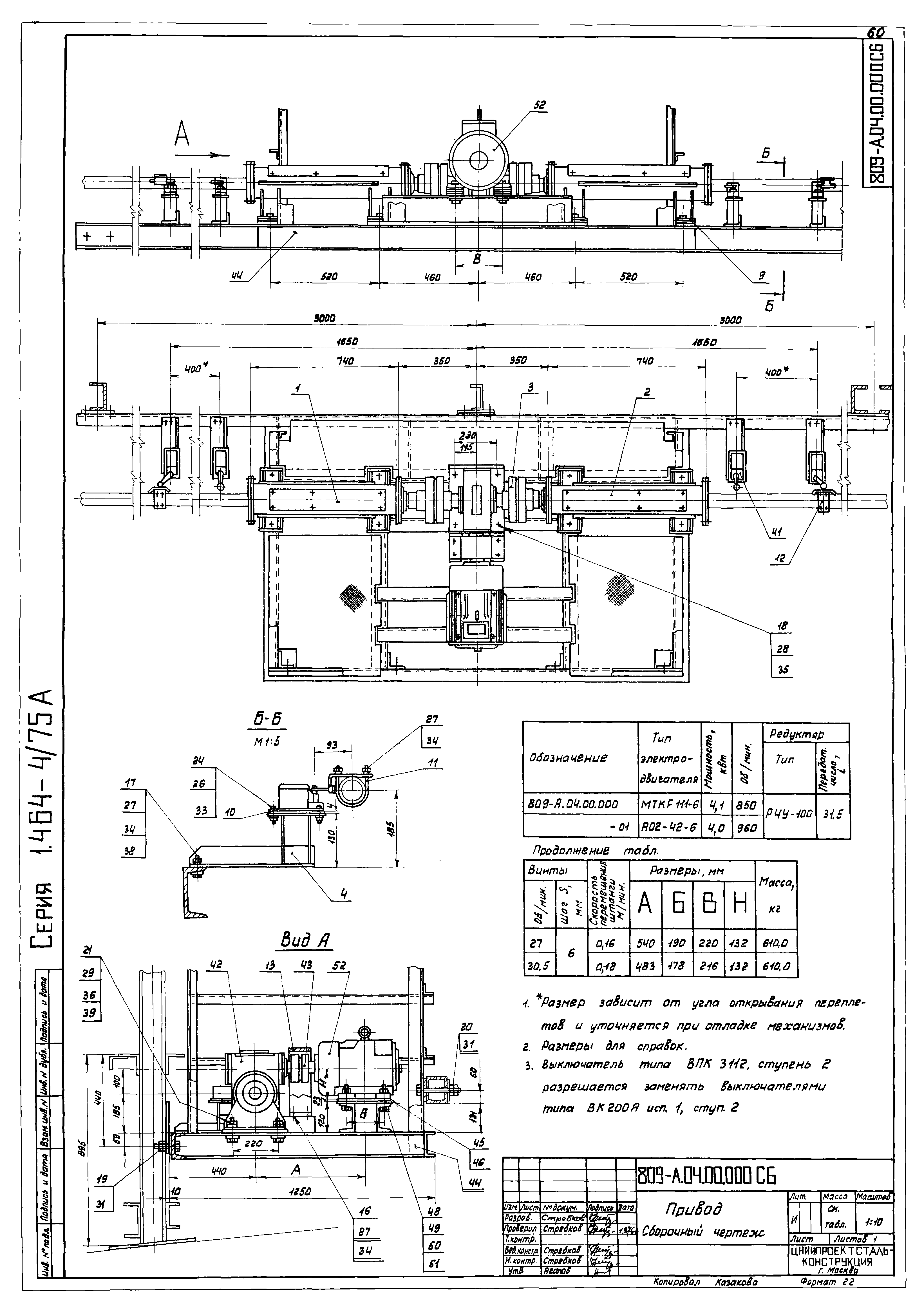
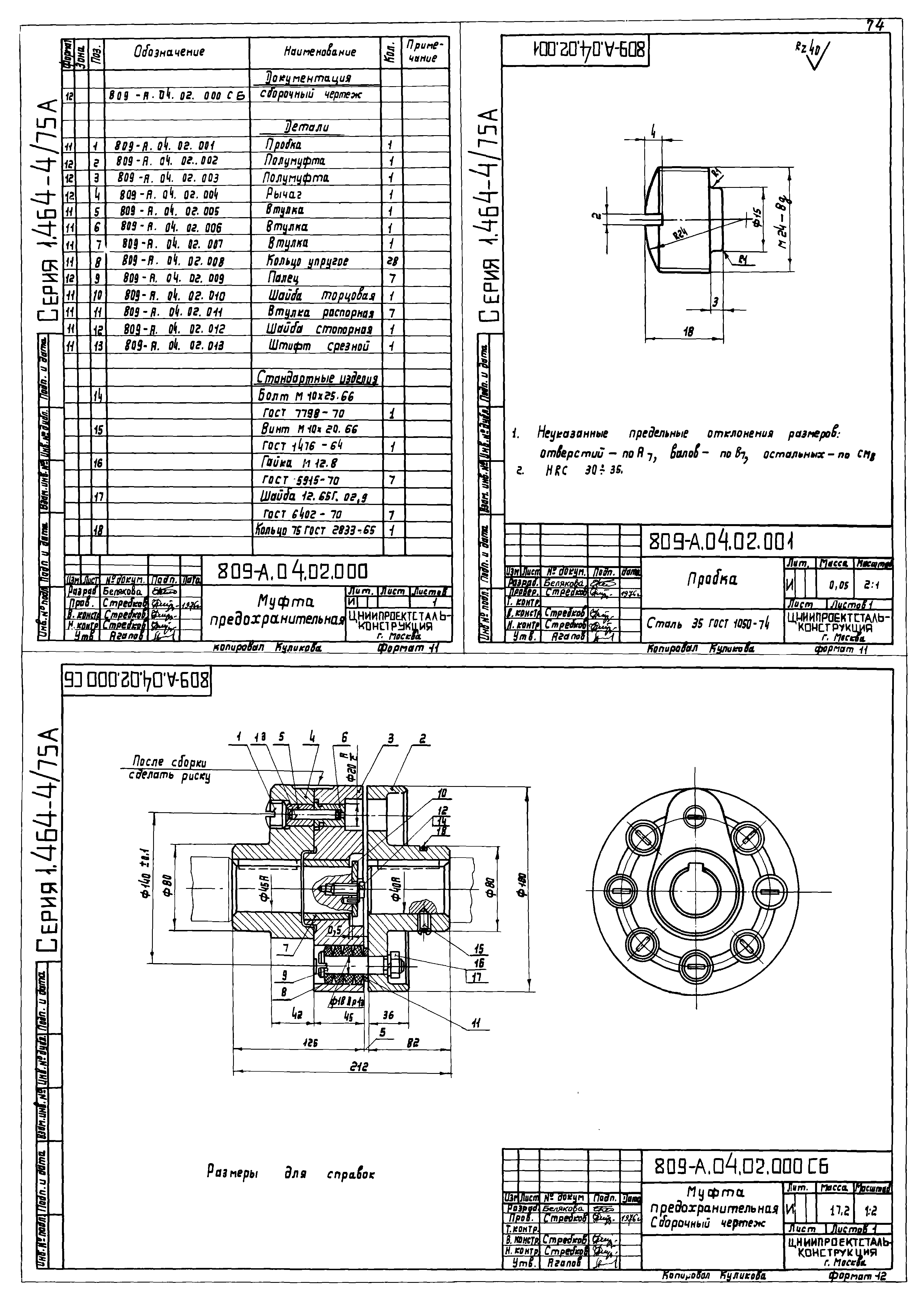
Механизмы открывания переплетов светоаэрационных фонарей. Рабочие чертежи| Обозначение: | Серия 1.464-4/75А | | Обозначение англ: | Series 1.464-4/75А | | Статус: | не действует | | Название рус.: | Механизмы открывания переплетов светоаэрационных фонарей. Рабочие чертежи | | Дата добавления в базу: | 01.09.2013 | | Дата актуализации: | 01.01.2021 | | Разработан: | ЦНИИпроектстальконструкция
| | Утверждён: | 01.01.1976 Госстрой СССР (Государственный комитет Совета Министров СССР по делам строительства) (USSR Gosstroy )
|
                                                                                          
|