Скачать Серия 2.110-6м Выпуск 1. Свайные фундаменты крупнопанельных жилых зданий. Продуваемые подпольяДата актуализации: 01.01.2021
|
| Обозначение: | Серия 2.110-6м |
| Обозначение англ: | Series 2.110-6м |
| Статус: | не действует |
| Название рус.: | Выпуск 1. Свайные фундаменты крупнопанельных жилых зданий. Продуваемые подполья |
| Дата добавления в базу: | 01.09.2013 |
| Дата актуализации: | 01.01.2021 |
| Дата введения: | 01.07.1980 |
| Дата окончания срока действия: | 01.05.1999 |
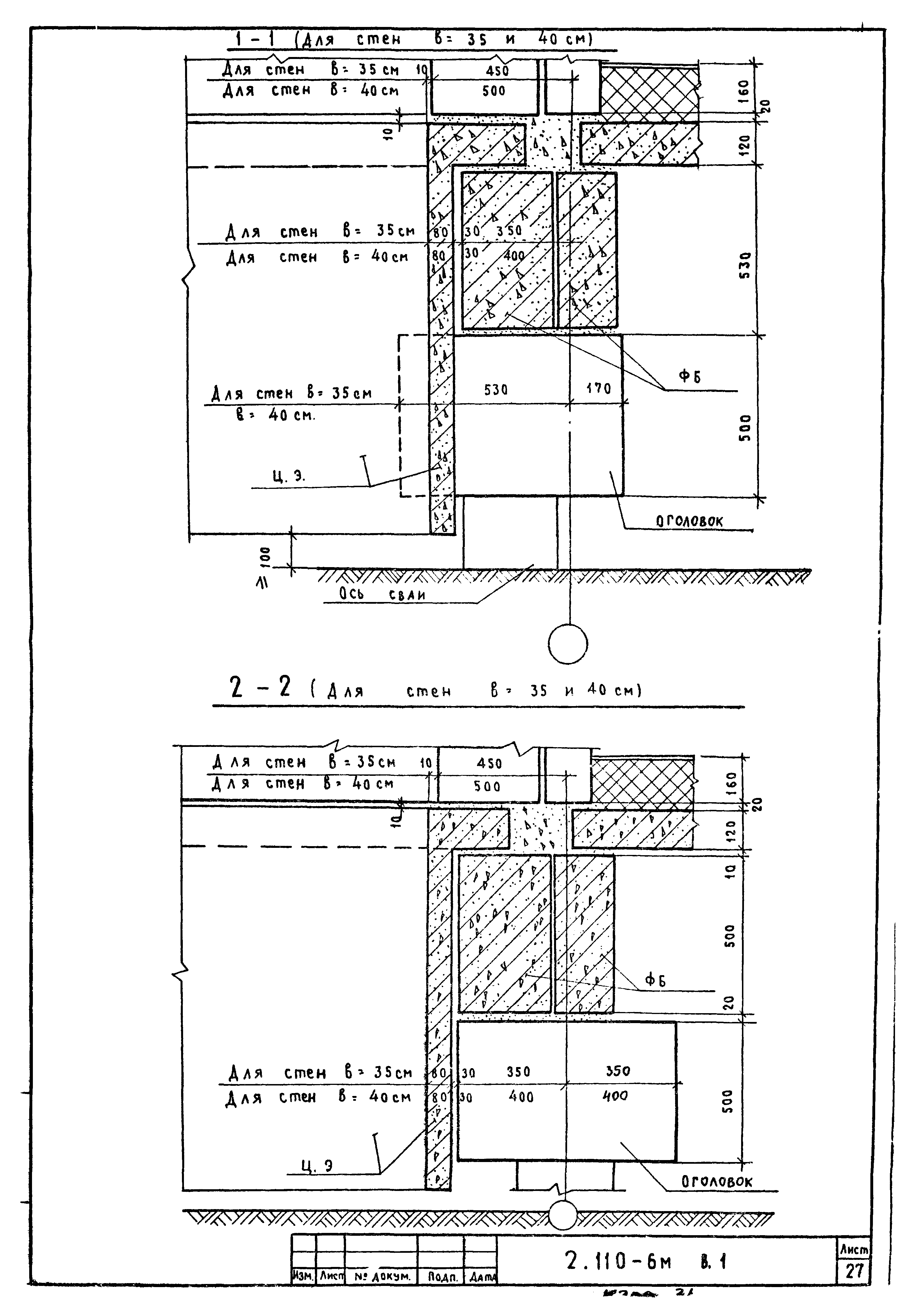
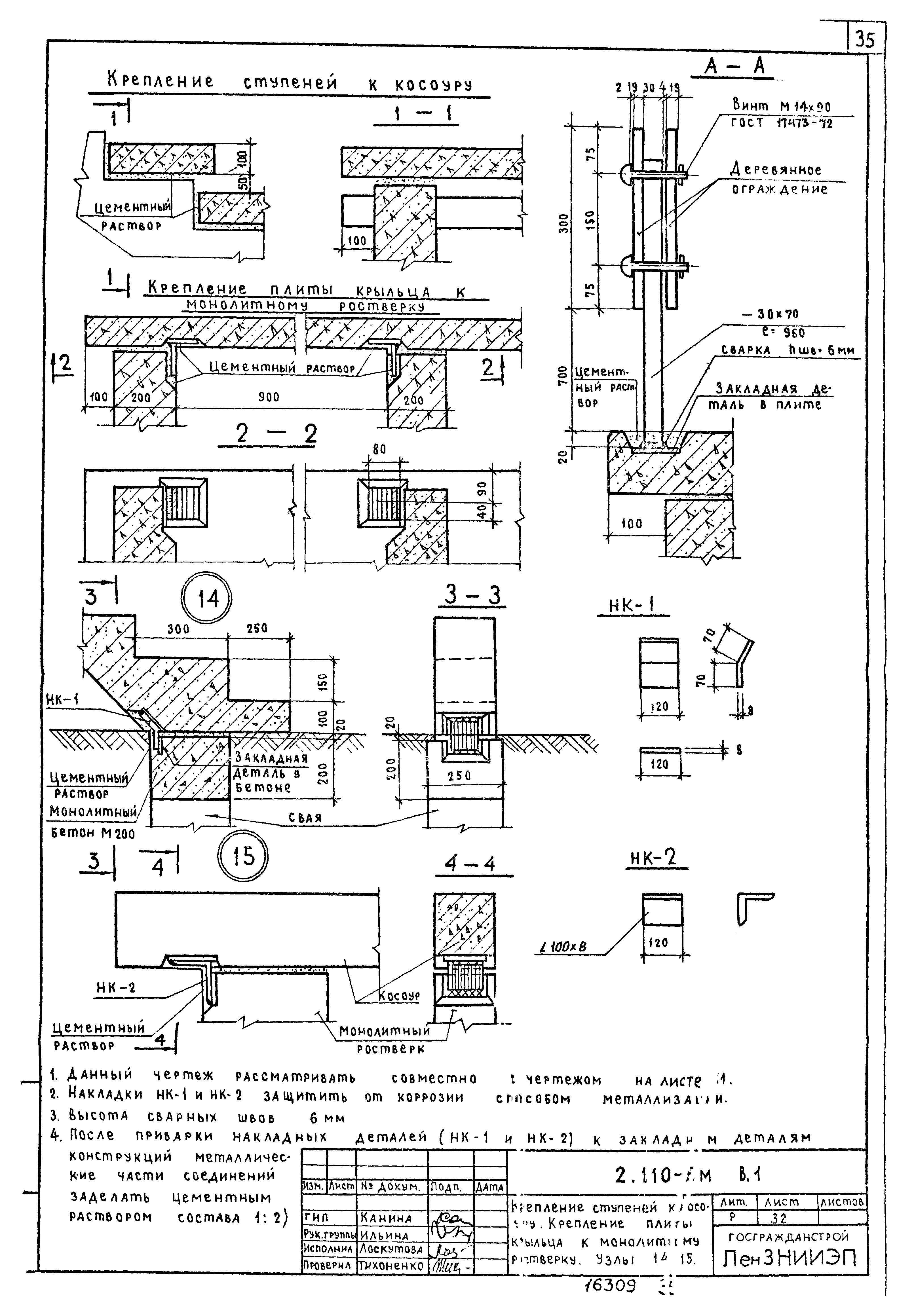
| Оглавление: | Содержание Пояснительная записка Монтажный план оголовков и цокольных экранов (вариант без ростверков) Монтажный план плит перекрытия над продуваемым подпольем Монтажный план стен технического этажа. Маркировка узлов (вариант без ростверков) Монтажный план оголовков и фундаментных балок (вариант с ростверками) Монтажный план плит перекрытия над продуваемым подпольем (вариант с ростверками) Монтажный план стен технического этажа. Маркировка узлов (вариант с ростверками) Узел 1 Узел 2 Узел 3 Узлы 4, 5 Узлы 6, 7 Узел 8 Узел 9 Узел 10 Узел 11 Узел 12 Узел 13 Пример архитектурного решения продуваемого подполья со стороны фасадов здания. Навеска цокольных панелей Пример решения крыльца. План. Разрезы 1-1, 2-2, 3-3 Крепление ступеней к косоуру. Крепление плиты крыльца к монолитному ростверку. Узлы 14, 15 Герметизация стыков панелей наружных стен Сопряжение панелей наружных и внутренних стен и панелей перекрытия. Вертикальный и горизонтальный стыки Сопряжение панелей наружных и внутренних стен и панелей перекрытия. Вертикальный и горизонтальный стыки (вариант трехслойных панелей) Узел 16 Узел 16 (вариант трехслойных панелей) Узел 17 Узел 17 (вариант трехслойных панелей) Узел 18 Узел 18 (вариант трехслойных панелей) Узел 19 Узел 20 Узел 21 Узел 22 Узел 23 Узел 24 Узлы 25, 26 Узлы 27, 28 Узел 29 Узел 30 Узел 30 (вариант трехслойных панелей) Узел 31 Узел 31 (вариант трехслойных панелей) Примеры решения отмостки |
| Разработан: | ЛенЗНИИЭП |
| Утверждён: | 06.06.1980 Госгражданстрой (Gosgrazhdanstroy 150) |
| Нормативные ссылки: |
|






































































