Скачать Типовой проект 272-14-17 Альбом IV. ВитражиДата актуализации: 01.01.2021
|
| Обозначение: | Типовой проект 272-14-17 |
| Обозначение англ: | 272-14-17 |
| Статус: | действует |
| Название рус.: | Альбом IV. Витражи |
| Дата добавления в базу: | 01.09.2013 |
| Дата актуализации: | 01.01.2021 |
| Дата введения: | 29.01.1982 |
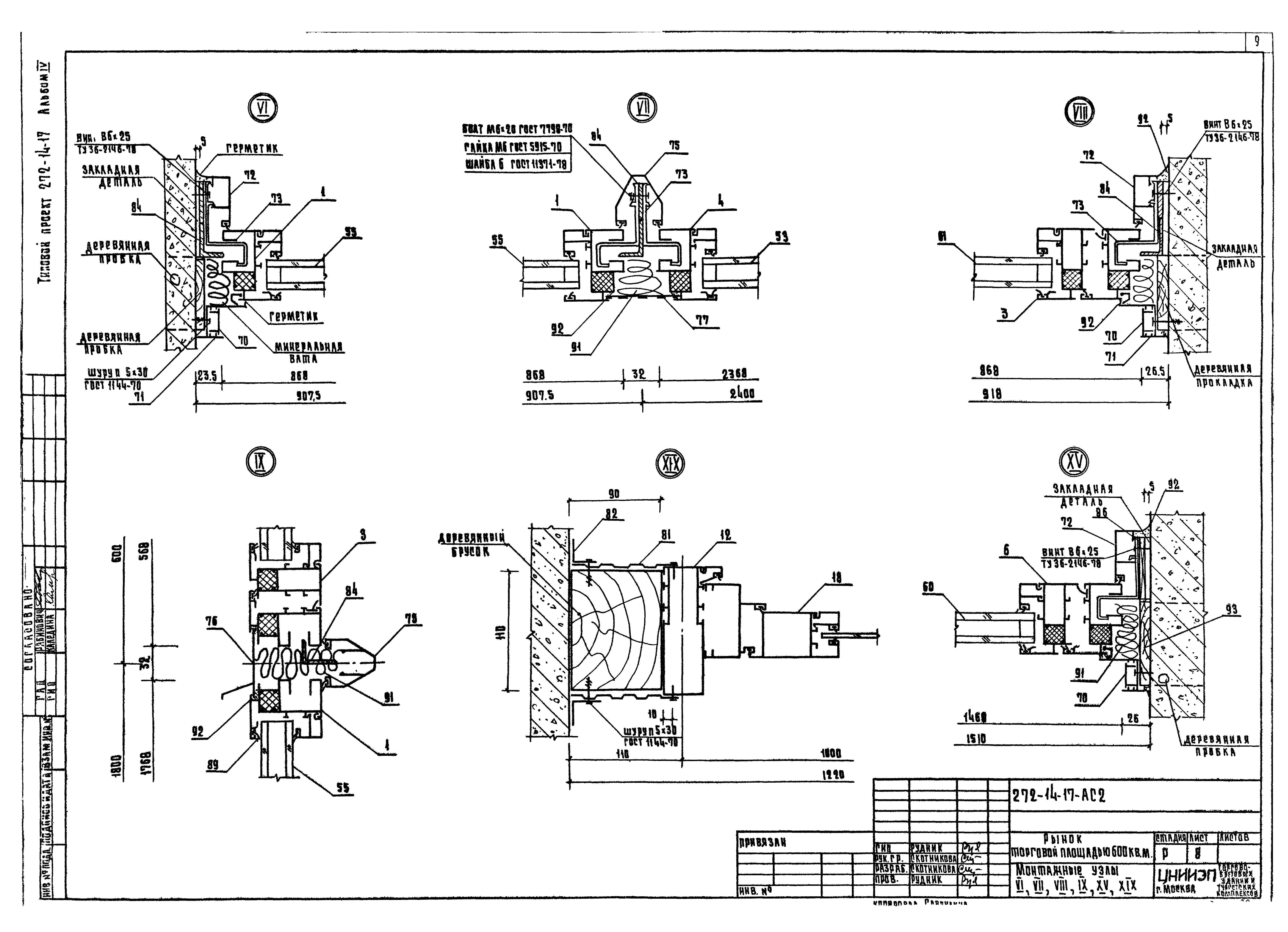
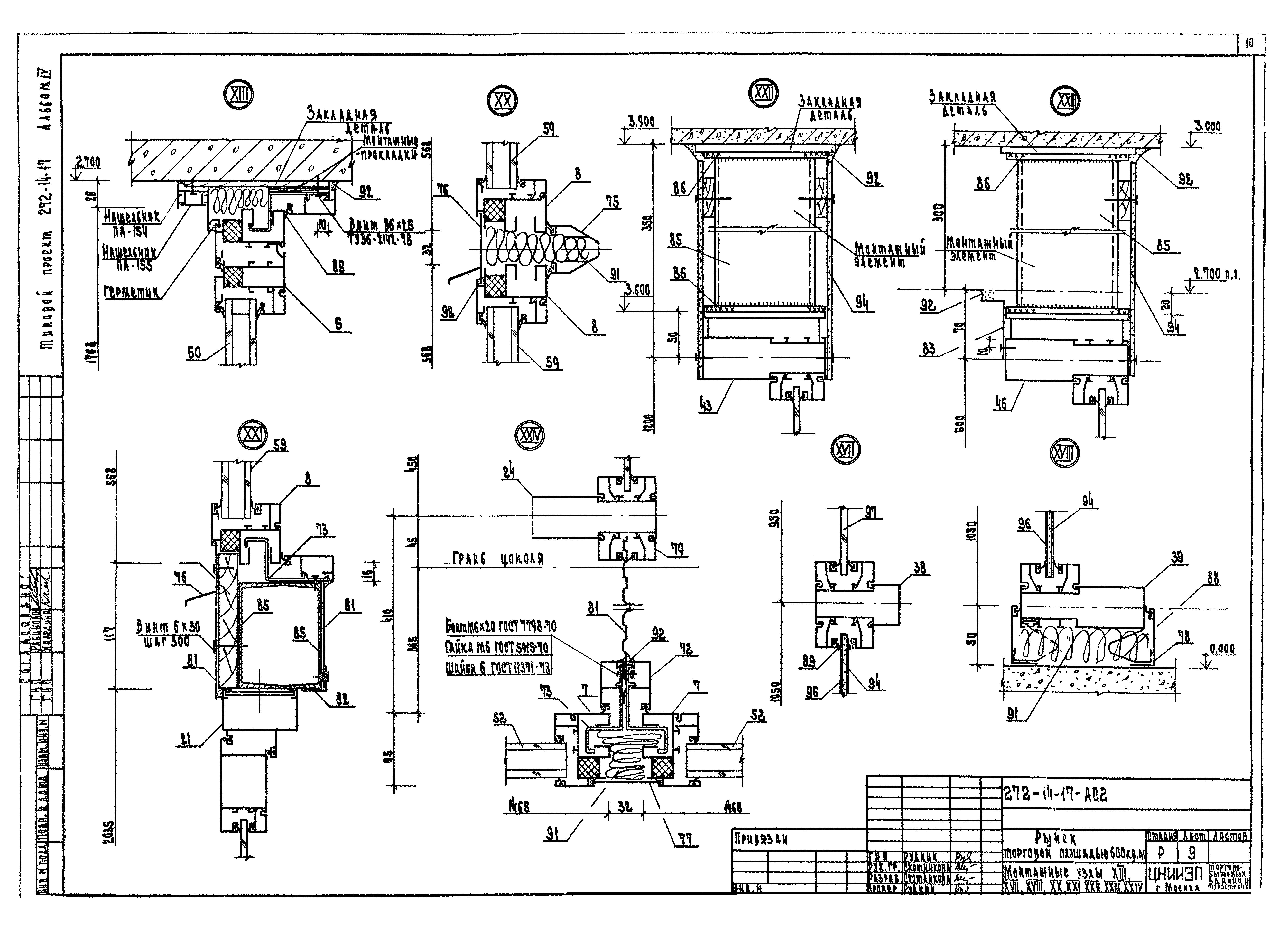
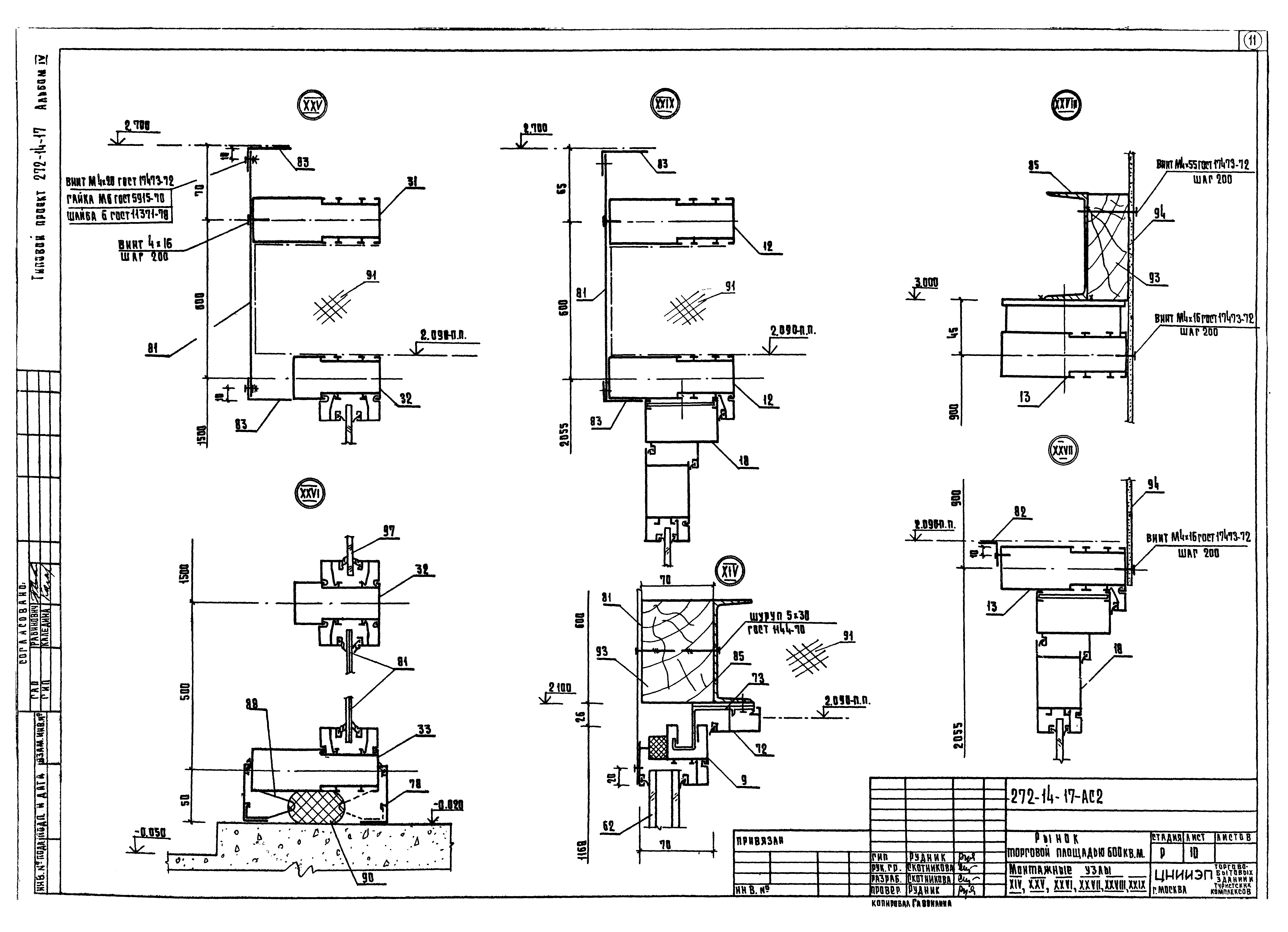
| Оглавление: | Общие данные Спецификация к схемам расположения элементов витражей и тамбуров Витражи в осях 4 - 7; 8 - 12; А - Б Витражи по оси 7, в осях В/1 - Е, тамбур 1 Тамбуры 2, 4. Монтажный узел XXX Тамбур 3 Монтажные узлы I, II, III, IV, V, X, XI, XII, XVI Монтажные узлы VI, VII, VIII, IX, XV, XIX Монтажные узлы XIII, XVII, XVIII, XX, XXI, XXII, XXIII, XXIV Монтажные узлы XIV, XXV, XXVI, XXVII, XXVIII, XXIX |
| Разработан: | ЦНИИЭП торгово-бытовых зданий и туристских комплексов |
| Утверждён: | 13.10.1980 Госгражданстрой (Gosgrazhdanstroy 265) |












