Скачать ТУ 5216-002-18601734-2000 Ограждение дорожное удерживающее для автомобилей боковое первого типа одностороннего исполнения металлическое

Дата актуализации: 01.01.2021

ТУ 5216-002-18601734-2000

Ограждение дорожное удерживающее для автомобилей боковое первого типа одностороннего исполнения металлическое

Обозначение: ТУ 5216-002-18601734-2000
Обозначение англ: TU 5216-002-18601734-2000
Статус:справочные материалы, мп, тпр
Название рус.:Ограждение дорожное удерживающее для автомобилей боковое первого типа одностороннего исполнения металлическое
Дата добавления в базу:01.01.2019
Дата актуализации:01.01.2021
Область применения:Технические условия распространяются на ограждения дорожные удерживающие для автомобилей боковые первого типа в одностороннем исполнении, металлические, предназначенные для применения на многополосных магистральных городских и междугородных автомобильных дорогах общего пользования в соответствии со СНиП 2.05.02-85.
Оглавление:1 Область применения
2 Определения
3 Обозначения
4 Марка
5 Основные части и элементы
6 Основные параметры и размеры
7 Технические требования
8 Комплектность
9 Правила приемки и методы контроля
10 Испытания
11 Упаковка, маркировка, транспортирование и хранение
12 Гарантии изготовителя
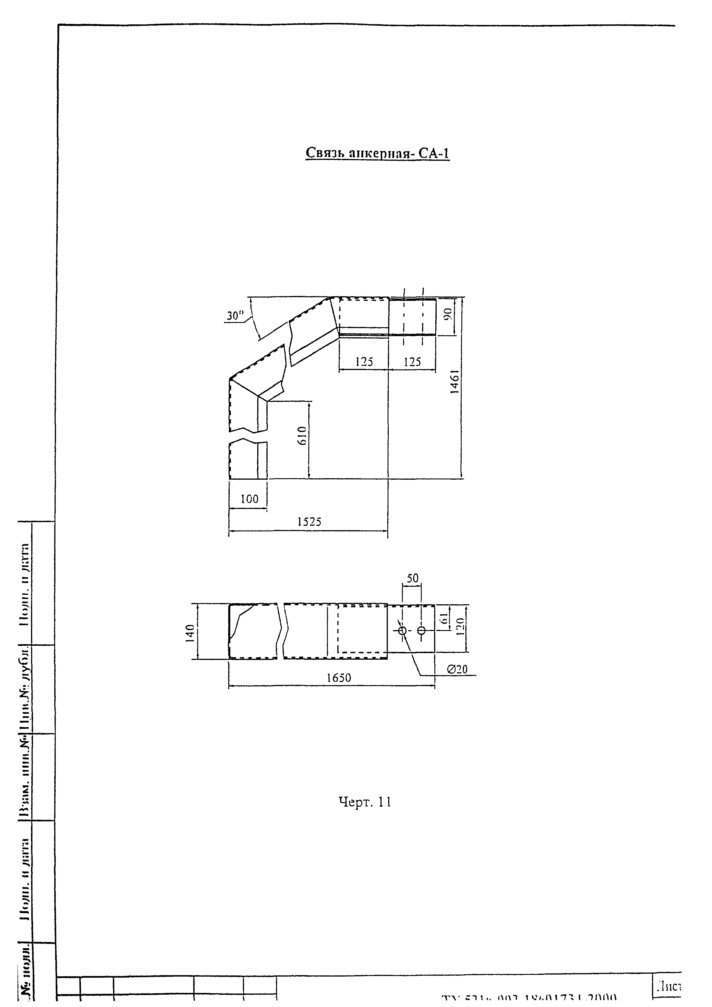
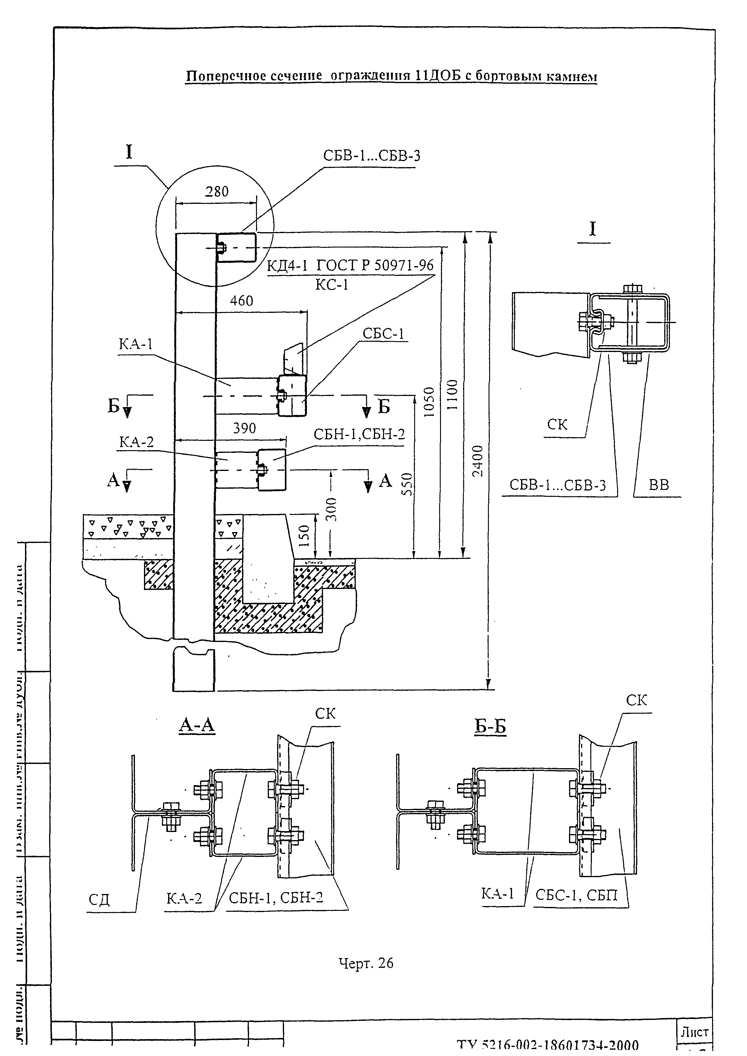
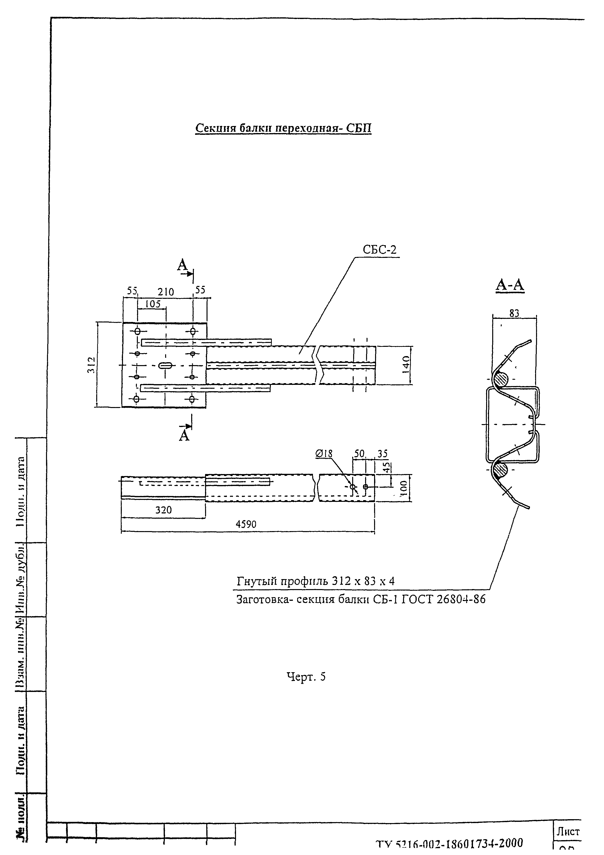
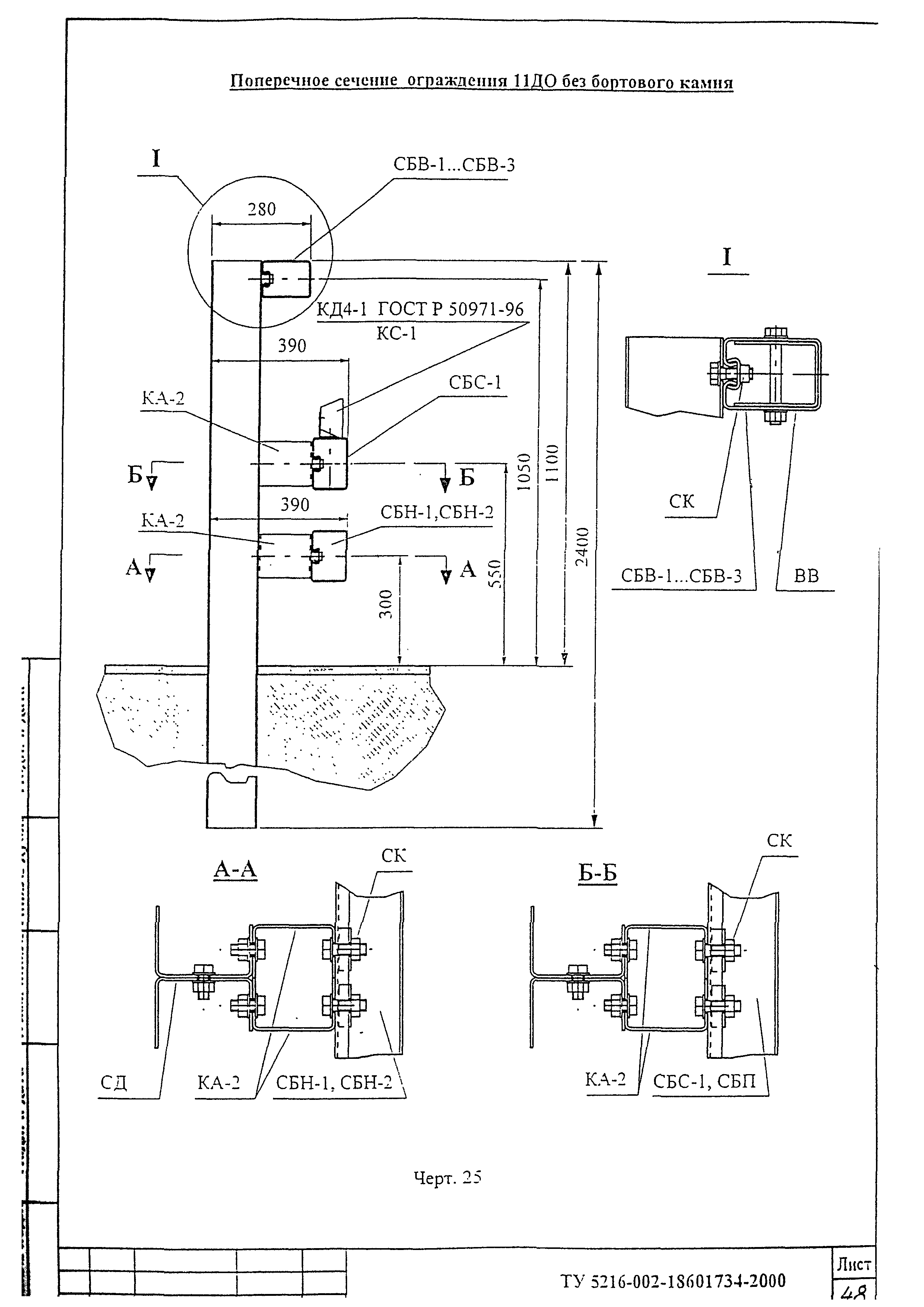
Приложение 1. Чертежи ограждения
Приложение 2. Инструкции по установке ограждения
Приложение 3. Нормативные ссылки
Разработан: ГП Союздорнии
ФГУП Союздорпроект
ООО ТрансЭкоСтрой
Утверждён: ООО ТрансЭкоСтрой
ГП СоюздорНИИ
Принят: ООО Организатор (Organizator OOO )
06.04.2000 ГУ ГИБДД МВД РФ
ФГУП Союздорпроект
Нормативные ссылки:
ТУ 5216-002-18601734-2000ТУ 5216-002-18601734-2000ТУ 5216-002-18601734-2000ТУ 5216-002-18601734-2000ТУ 5216-002-18601734-2000ТУ 5216-002-18601734-2000ТУ 5216-002-18601734-2000ТУ 5216-002-18601734-2000ТУ 5216-002-18601734-2000ТУ 5216-002-18601734-2000ТУ 5216-002-18601734-2000ТУ 5216-002-18601734-2000ТУ 5216-002-18601734-2000ТУ 5216-002-18601734-2000ТУ 5216-002-18601734-2000ТУ 5216-002-18601734-2000ТУ 5216-002-18601734-2000ТУ 5216-002-18601734-2000ТУ 5216-002-18601734-2000ТУ 5216-002-18601734-2000ТУ 5216-002-18601734-2000ТУ 5216-002-18601734-2000ТУ 5216-002-18601734-2000ТУ 5216-002-18601734-2000ТУ 5216-002-18601734-2000ТУ 5216-002-18601734-2000ТУ 5216-002-18601734-2000ТУ 5216-002-18601734-2000ТУ 5216-002-18601734-2000ТУ 5216-002-18601734-2000ТУ 5216-002-18601734-2000ТУ 5216-002-18601734-2000ТУ 5216-002-18601734-2000ТУ 5216-002-18601734-2000ТУ 5216-002-18601734-2000ТУ 5216-002-18601734-2000ТУ 5216-002-18601734-2000ТУ 5216-002-18601734-2000ТУ 5216-002-18601734-2000ТУ 5216-002-18601734-2000ТУ 5216-002-18601734-2000ТУ 5216-002-18601734-2000ТУ 5216-002-18601734-2000ТУ 5216-002-18601734-2000ТУ 5216-002-18601734-2000ТУ 5216-002-18601734-2000ТУ 5216-002-18601734-2000ТУ 5216-002-18601734-2000ТУ 5216-002-18601734-2000ТУ 5216-002-18601734-2000ТУ 5216-002-18601734-2000ТУ 5216-002-18601734-2000ТУ 5216-002-18601734-2000ТУ 5216-002-18601734-2000ТУ 5216-002-18601734-2000ТУ 5216-002-18601734-2000ТУ 5216-002-18601734-2000ТУ 5216-002-18601734-2000ТУ 5216-002-18601734-2000ТУ 5216-002-18601734-2000ТУ 5216-002-18601734-2000ТУ 5216-002-18601734-2000ТУ 5216-002-18601734-2000ТУ 5216-002-18601734-2000ТУ 5216-002-18601734-2000ТУ 5216-002-18601734-2000ТУ 5216-002-18601734-2000ТУ 5216-002-18601734-2000ТУ 5216-002-18601734-2000ТУ 5216-002-18601734-2000ТУ 5216-002-18601734-2000ТУ 5216-002-18601734-2000ТУ 5216-002-18601734-2000