Скачать Технический проект производства работ по устройству подземных стен сооружений и противофильтрационных завес способом стена в грунтеДата актуализации: 01.01.2021 |
| Статус: | справочные материалы, мп, тпр |
| Название рус.: | Технический проект производства работ по устройству подземных стен сооружений и противофильтрационных завес способом "стена в грунте" |
| Дата добавления в базу: | 12.02.2016 |
| Дата актуализации: | 01.01.2021 |
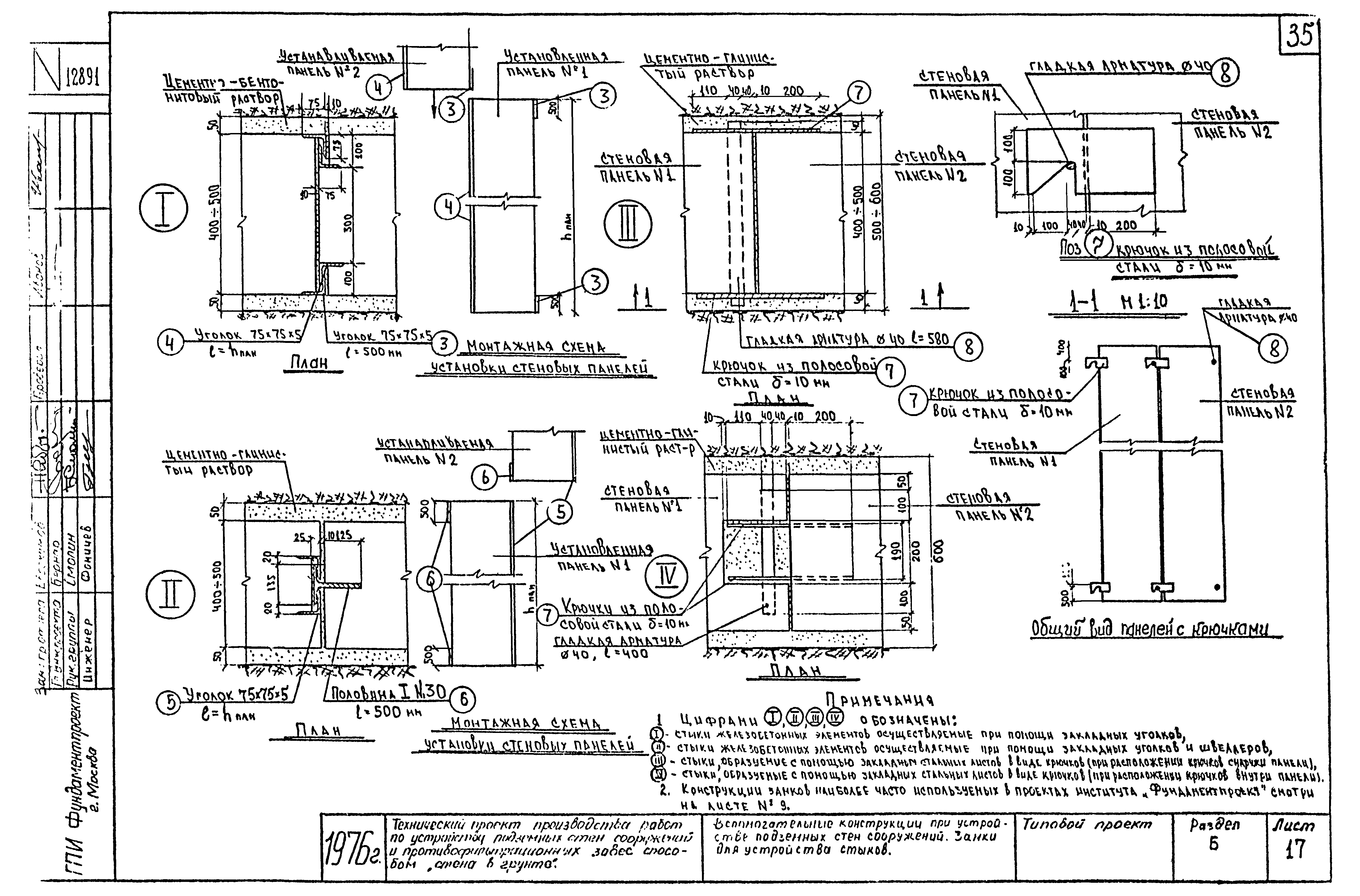
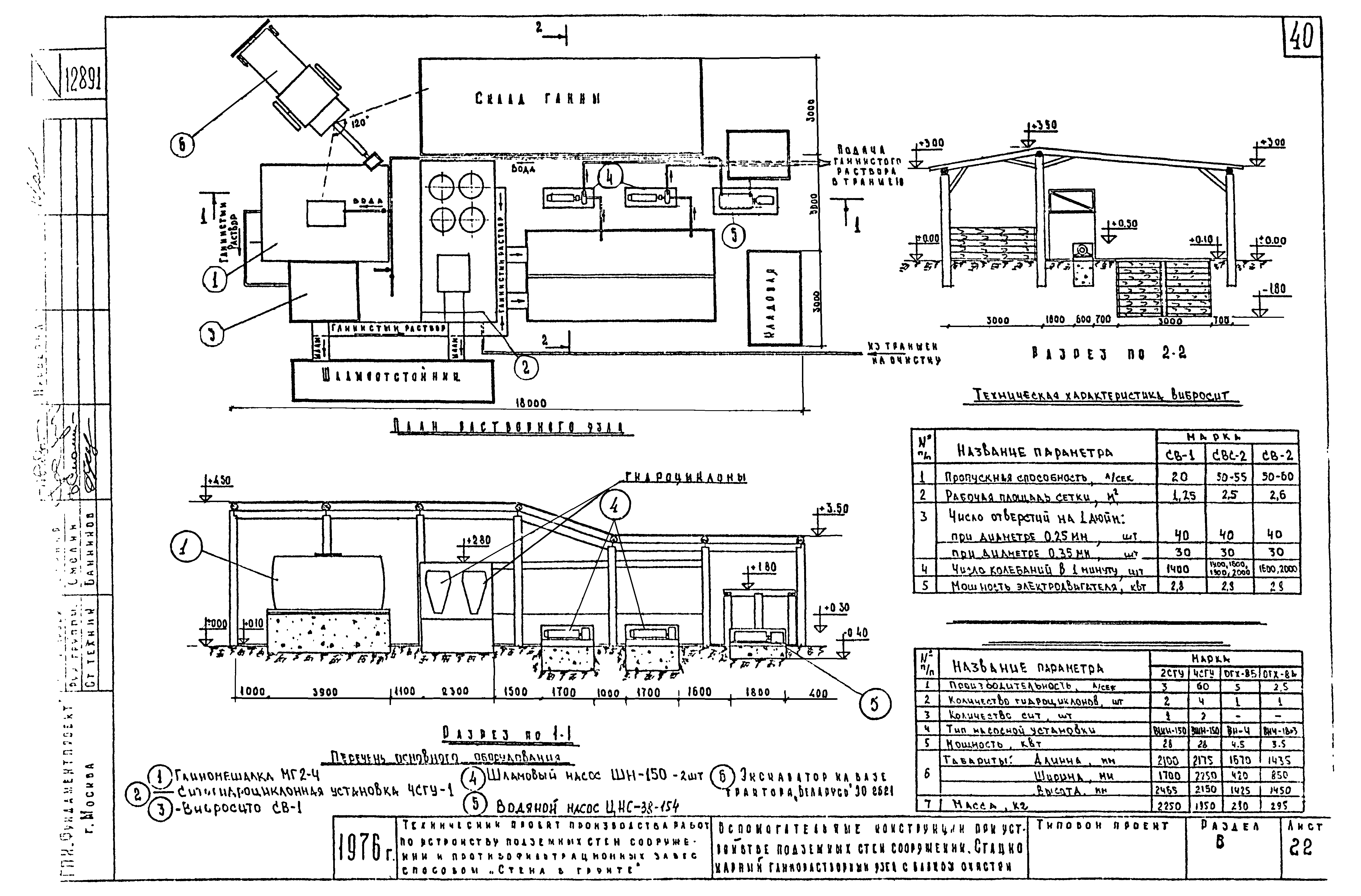
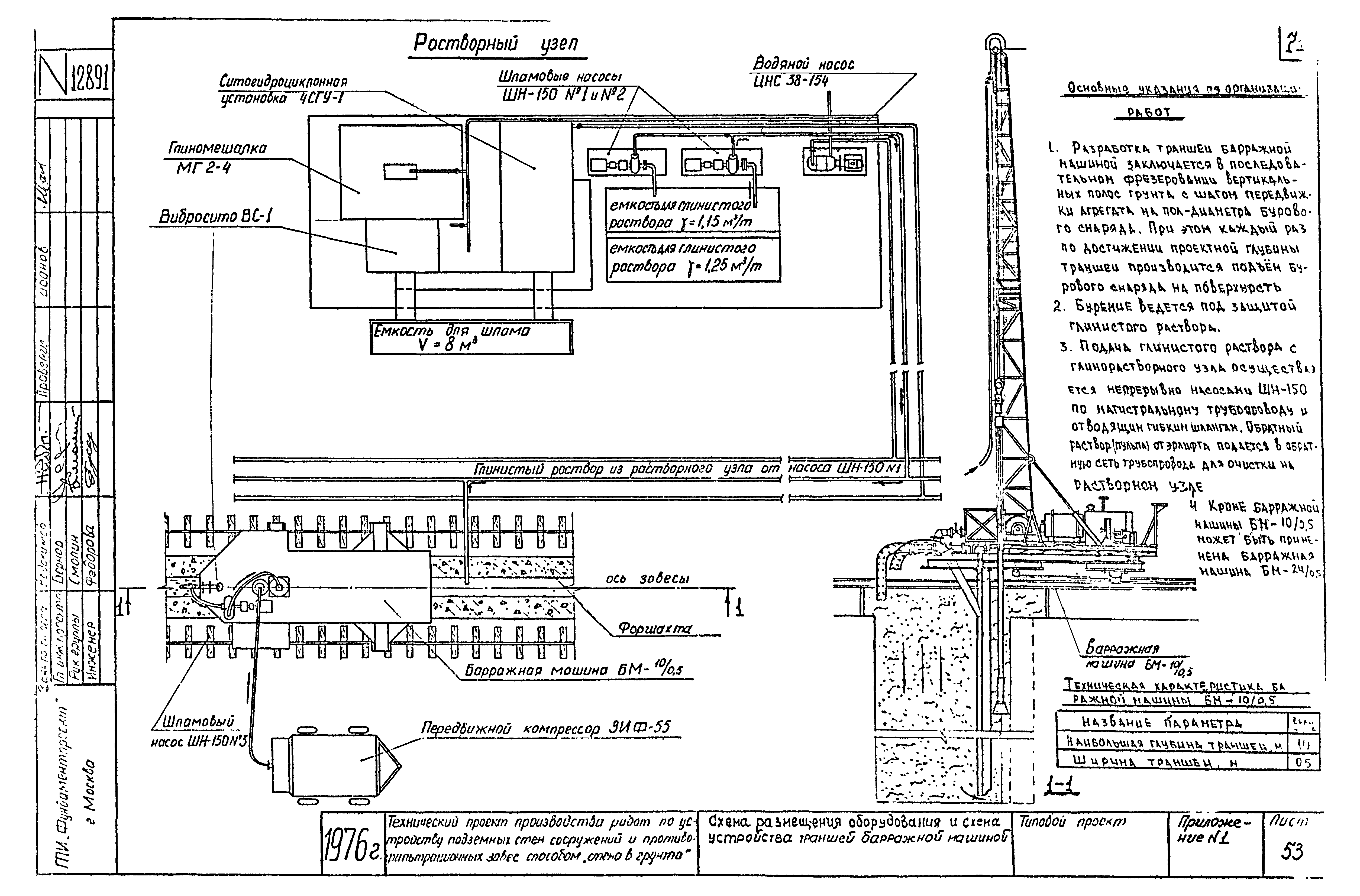
| Оглавление: | Титульный лист Раздел А. Пояснительная записка Раздел Б. Схемы устройства подземных стен сооружений способом "стена в грунте" Раздел В. Схема устройства противофильтрационных завес сооружаемых способом "стена в грунте" Приложение 1. Схема размещения оборудования и схема устройства траншеи барражной машиной Приложение 2. Схема размещения механизмов и оборудования при устройстве траншей гидротраншеекопателем ВНИИГС Приложение 3. Схема устройства траншей гидротраншеекопателем ВНИИГС Приложение 4. Задание на разработку темы |
| Разработан: | Институт Гидроспецпроект Минэнерго СССР НИИ оснований и подземных сооружений им. Н.М. Герсеванова Госстроя СССР Институт Фундаментпроект Минмонтажспецстроя СССР |
| Утверждён: | 15.07.1976 Министерство Минмонтажспецстроя СССР |
| Нормативные ссылки: |
|










































































