Скачать СТБ CISPR 13-2012 Электромагнитная совместимость. Радиопомехи от радиовещательных приемников, телевизоров и связанного с ними оборудования. Нормы и методы измеренийДата актуализации: 01.01.2021
|
| Обозначение: | СТБ CISPR 13-2012 |
| Обозначение англ: | 13-2012 |
| Статус: | применяется в еаэс |
| Название рус.: | Электромагнитная совместимость. Радиопомехи от радиовещательных приемников, телевизоров и связанного с ними оборудования. Нормы и методы измерений |
| Название англ.: | Electromagnetic compatibility. Sound and television broadcast receivers and associated equipment. Radio disturbance characteristics. Limits and methods of measurement |
| Дата добавления в базу: | 01.01.2019 |
| Дата актуализации: | 01.01.2021 |
| Дата введения: | 01.01.2013 |
| Область применения: | Стандарт распространяется на радиовещательные приемники, телевизоры и связанное с ними оборудование и устанавливает требования к уровню электромагнитной энергии, излучаемой такими приборами в диапазоне частот от 9 кГц до 400 ГГц. |
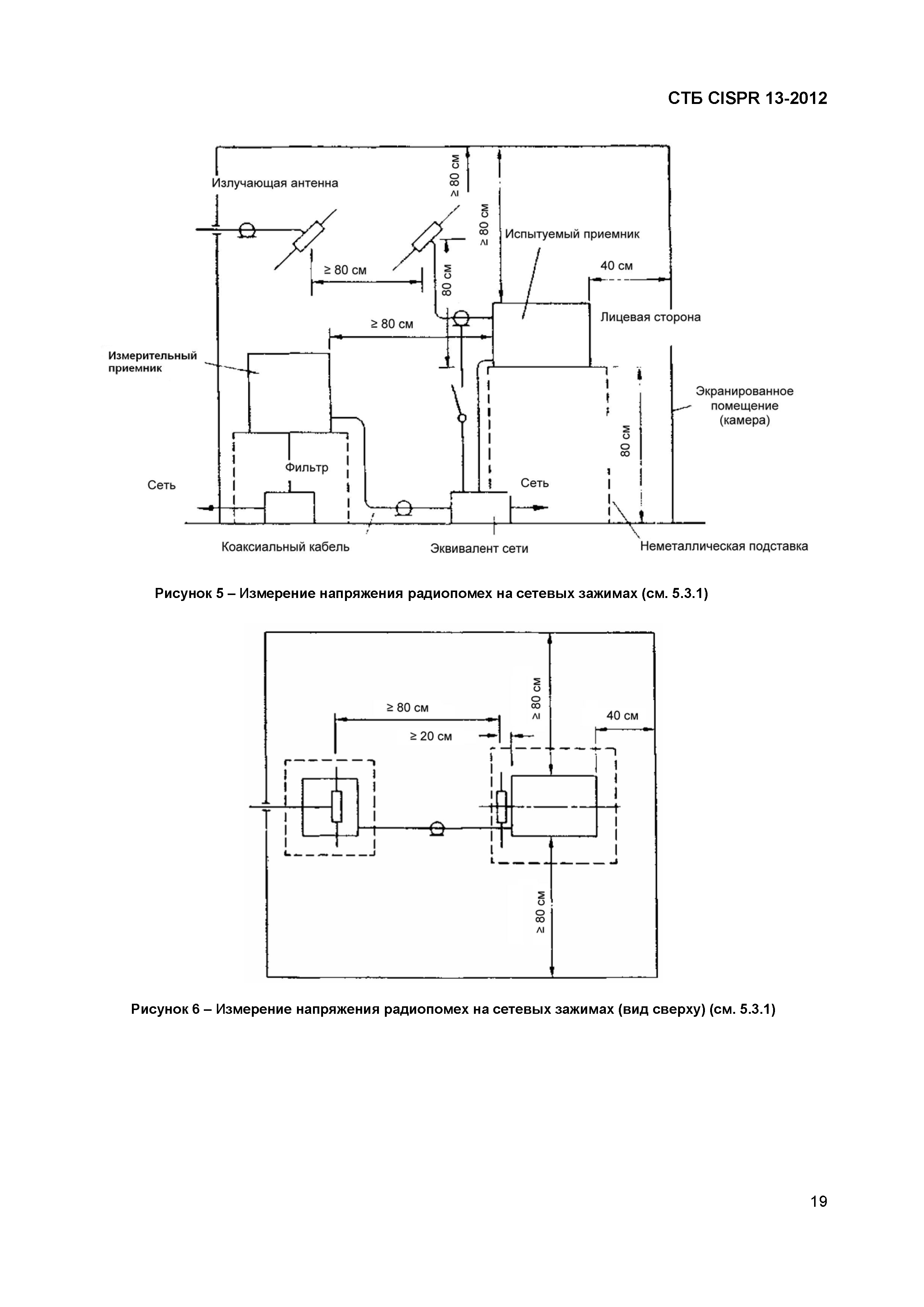
| Оглавление: | 1 Область применения 2 Нормативные ссылки 3 Термины, определения и сокращения 3.1 Термины и определения 3.2 Сокращения 4 Предельно допустимые значения радиопомех 4.1 Общие положения 4.2 Напряжение помех на сетевых зажимах 4.3 Напряжение помех на антенных входах 4.4 Напряжение полезного сигнала и напряжение помех на радиочастотном выходе оборудования со встроенным или подключаемым радиочастотным видеомодулятором 4.5 Мощность помех 4.6 Излучаемые помехи 4.7 Излучаемая мощность 5 Методы измерений 5.1 Общие положения 5.2 Испытательные сигналы 5.3 Напряжение помех на сетевых зажимах в диапазоне частот от 150 кГц до 30 МГц 5.4 Измерение напряжения помех на антенных входах приемника и подключаемого оборудования с радиочастотным входом в частотном диапазоне от 30 МГц до 2,15 ГГц 5.5 Измерение напряжения полезного сигнала и помех на радиочастотных выходных зажимах подключаемого оборудования с радиочастотным видеомодулятором в частотном диапазоне от 30 МГц до 2,15 ГГц 5.6 Измерение мощности помех от подключаемого оборудования (за исключением видеомагнитофонов) в частотном диапазоне от 30 МГц до 1 ГГц 5.7 Измерение напряженности поля помех в частотном диапазоне от 30 МГц до 1 ГГц на расстоянии 3 м 5.8 Измерение излучения в диапазоне частот от 1 до 18 ГГц 5.9 Измерение мощности гетеродина на антенных входах наружных блоков 6 Определение норм радиопомех по CISPR 6.1 Соответствие настоящему стандарту 6.2 Значимость норм по CISPR 6.3 Соответствие нормам на основе статистических методов оценки Приложение А (обязательное) Радиовещательные приемники цифровых сигналов Приложение В (справочное) Характеристики полезного сигнала Библиография Приложение Д.А (справочное) Сведения о соответствии государственных стандартов ссылочным международным документам |
| Разработан: | ОАО БЕЛЛИС |
| Утверждён: | 20.04.2012 Госстандарт Республики Беларусь (21) |
| Издан: | БелГИСС (2012 г. ) |
| Заменяет собой: |
|

































