
ГОСУДАРСТВЕННЫЙ СТАНДАРТ СОЮЗА ССР
УГЛИ КАМЕННЫЕ
МЕТОД ОПРЕДЕЛЕНИЯ ВЫХОДА ЖИДКОПОДВИЖНЫХ
ПРОДУКТОВ ИЗ ПЛАСТИЧЕСКОЙ МАССЫ УГЛЯ
ГОСТ 17621-89
ГОСУДАРСТВЕННЫЙ КОМИТЕТ СССР ПО СТАНДАРТАМ
Москва
ГОСУДАРСТВЕННЫЙ СТАНДАРТ СОЮЗА ССР
|
УГЛИ КАМЕННЫЕ Метод
определения выхода жидкоподвижных Coals. Method for determination of
moving-liquid products yield |
ГОСТ |
Срок
действия с 01.01.91
до 01.01.2001
Несоблюдение стандарта преследуется по закону
Настоящий стандарт распространяется на каменные угли и устанавливает метод определения выхода продуктов термической деструкции угля (жидкоподвижных, твердого остатка, парогазовых и летучих веществ) в период пластичности под действием центробежной силы.
Метод основан на нагревании угля в загрузочном патроне трубчатой электропечи центрифуги с одновременным отфильтровыванием жидкоподвижных продуктов термической деструкции в момент их образования.
Метод применим в интервале значений жидкоподвижных продуктов от 3 до 80 %.
Отбор и подготовка проб углей - по ГОСТ 9815 и ГОСТ 10742.
При измельчении пробы до крупности 0 - 3 мм не допускается ее переизмельчение; массовая доля зерен угля крупностью 1 - 3 мм в лабораторной пробе должна составлять не менее 35 %.
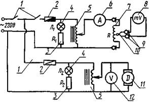
Установка, приведенная на черт. 1, с электрической схемой, приведенной на черт. 2, состоящая из:
центрифуги, обеспечивающей частоту вращения не менее 1500 мин-1;
Центрифуга
1 - крепежная
стойка; 2 - электродвигатель: 3 - муфта; 4 - корпус
подшипников;
5 - кожух центрифуги; 6 - резервная электропечь; 7
- токосъемник; 8 - крепление тахометра;
9 - тахометр, 10 - контакты термопары; 11 - подвод
электрического тока к электропечи;
12 - скользящие контакты; 13 - держатели печи; 14 -
электропечь; 15 - дверцы;
16 - контакты электродвигателя; 17 - опорная плита
Черт. 1
Электросхема центрифуги
1 - тумблеры; 2 - предохранители; 3 - сопротивления;
4 - неоновые лампы;
5 - ЛАТРы; 6 - амперметр; 7 - электропечь; 8 -
гальванометр; .9 - скользящие контакты;
10 -термопара; 11 - электродвигатель; 12 - вольтметр
Черт. 2
Печь трубчатая
1 - крышка
печи; 2 - корпус печи; 3 -загрузочный патрон; 4 - винт; 5
- электроспираль;
6 - изоляторная трубка; 7 - термопара; 8 -
изоляционная масса; 9 - вкладыш; 10 - опорное
кольцо;
11 - приемник; 12 - пробка
Черт. 3
Загрузочный патрон
1 -
приемник; 2 - фильтр-сетка; 3 - угольная загрузка класса 1 - 3
мм; 4 - угольная загрузка класса 0 - 1 мм;
5 - асбестовая прокладка; 6 - термопара; 7 - чехол
термопары; 8 - вкладыш; 9 - загрузочный патрон;
10 - жидкоподвижные продукты; 11 - пробка
Черт. 4
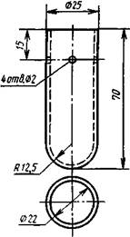
Приемник жидкой фазы
Черт. 5
печи трубчатой (черт. 3) с электрическим обогревом, обеспечивающей нагрев проб угля со скоростью до 100 °С/мин в интервале температур от 20 до 600 °С;
патрона загрузочного (черт. 4) из тугоплавкого керамического материала длиной (135 ± 1) мм, внешним диаметром (30,5 ± 0,5) мм и внутренним диаметром (26,5 ± 0,5) мм;
приемника жидкой фазы (черт. 5), изготовленного из стекла «пайрекс» или другого тугоплавкого материала высотой (70,0 - 0,5) мм и внешним диаметром (25,0 ± 0,5) мм;
вкладыша высотой (30,0 ± 0,1) мм, внутренним диаметром (20,0 ± 0,1) мм, изготовленного из стали марки 3 по ГОСТ 380;
сетки стальной № 08 по ГОСТ 6613, используемой для фильтрования жидкой фазы.
Сита с квадратными отверстиями размером 3×3 и 1×1 мм.
Термопара типа ТХА по ГОСТ 3044 с милливольтметром.
Весы лабораторные общего назначения по ГОСТ 24104 с погрешностью взвешивания не более 0,01 г или любые другие весы, отвечающие указанным требованиям.
Эксикатор по ГОСТ 25336 с кальцием хлористым по ТУ 6-06-4711 или прокаленным силикагелем по ГОСТ 3956.
Секундомер по ГОСТ 5072.
3.1. Высушенную до воздушно-сухого состояния лабораторную пробу угля крупностью 0 - 3 мм рассеивают на ситах с размером отверстий 1 и 3 мм. Полученный уголь классов 1 - 3 мм и 0 - 1 мм взвешивают в отдельности и устанавливают их массовую долю в пробе.
Зольность пробы угля не должна превышать 10 %. При зольности угля более 10 % пробу обогащают по ГОСТ 1186.
Концентрат обогатительных фабрик, для которого установлена норма зольности более 10 %, испытывают при его фактической зольности.
3.2. Для определения выхода продуктов термической деструкции берут навеску угля массой 6 г, состоящую из двух отдельных частей - класса 1 - 3 мм и 0 - 1 мм, взятых пропорционально массовой доле этих классов в исходной воздушно-сухой пробе угля.
Взвешивания производят с точностью до второго десятичного знака.
3.3. Собирают установку по схеме, указанной на черт. 1 и 2. При сборке печи зазор между внутренней стенкой загрузочного патрона и поверхностью вкладыша должен составлять 0,5 - 1,0 мм.
Перед началом работы проверяют крепления центрифуги. После этого балансируют центрифугу, добавляя балласт в резервную печь, чтобы вращение ее не вызвало вибрации приборов и стука.
3.4. Проводят загрузку патрона. Для этого в нижнюю часть его (см. черт. 4) помещают взвешенный приемник жидкоподвижных продуктов. Затем нижнее отверстие патрона закрывают резиновой пробкой и проверяют его на герметичность. Нижнюю часть патрона опускают в воду и в верхнее его отверстие вдувают воздух.
На приемник жидкой фазы ставят вкладыш, снабженный фильтрующей сеткой. Затем на фильтрующую сетку послойно загружают навеску угля массой 6 г. Сначала на сетку загружают уголь класса 1 - 3 мм, а сверху его насыпают уголь класса 0 - 1 мм.
На угольную загрузку кладут кружок фильтровальной бумаги, который накрывают листовым асбестом.
3.5. Подготовленный патрон помещают в трубчатую электрическую печь через ее донное отверстие, завинчивают дно печи, на вкладыш помещают термопару и закрывают дверцу кожуха центрифуги.
3.6. Собранную установку, электросхема которой (см. черт. 2) смонтирована на пульте управления, включают в энергосеть.
4.1. Включают нагрев печи. Через 1 - 2 мин включают центрифугу и плавно увеличивают число ее оборотов до 1500 мин-1. Следят за скоростью повышения температуры, регулируя ее таким образом, чтобы температура угольной массы достигла 300 °С в течение 5 мин. В интервале температур от 300 до 600 °С скорость нагрева навески угля должна составлять (70 ± 5) °С/мин. При достижении температуры 550 °С электропечь выключают, при этом температура повышается до 600 °С за счет тепловой энергии.
4.2. Через 12 мин, считая от начала опыта, центрифугу выключают и после полной ее остановки открывают дверцу кожуха. Отвинчивают дно печи, извлекают загрузочный патрон, снимают резиновую пробку, осторожно выталкивают приемник с жидкоподвижными продуктами и вкладыш с твердым остатком, которые затем помещают в эксикатор для охлаждения.
4.3. Жидкоподвижные продукты взвешивают вместе с приемником. Подтеки жидкоподвижных продуктов, прошедшие через сетку, но оставшиеся на ее внешней стороне, отделяют от сетки и взвешивают вместе с жидкоподвижными продуктами.
Твердый остаток отделяют от вкладыша и асбестовой прокладки, помещают на кальку и тоже взвешивают.
Выход парогазовой фазы определяют по разности между массой исходной навески угля и суммой масс жидкоподвижных продуктов и твердого остатка.
Все взвешивания производят с точностью до второго десятичного знака.
4.4. Следующее испытание проводят после охлаждения электропечи до температуры не более 40 °С.
4.5. Определение выхода продуктов деструкции угля производят параллельно в двух навесках.
5.1. Выход жидкоподвижных продуктов (X) и твердого остатка (Х1) в процентах вычисляют по формуле
|
|
(1) |
где т - масса жидкоподвижных продуктов или твердого остатка, г;
m1 - масса исходной воздушно-сухой навески угля, г.
5.2. Выход парогазовой фазы (Х2) в процентах вычисляют по формуле
|
Х2 = 100 - (Х + Х1). |
(2) |
5.3. Выход жидкоподвижных продуктов (Хг) и твердого остатка (Х1г) и парогазовой фазы (Х2г) в пересчете на горючую массу угля в процентах вычисляют по формулам:
|
|
(3) |
|
|
(4) |
|
|
(5) |
где X, X1 - выход жидкоподвижных продуктов и твердого остатка из воздушно-сухой навески угля, %,
Wa - массовая доля влаги навески угля, %;
Аа - аналитическая зольность навески угля, %;
Аха - аналитическая зольность жидкоподвижных продуктов, %
Пример ускоренного расчета выхода жидкоподвижных продуктов приведен в приложении
5 4 Вычисление результатов испытания производят до первого десятичного знака и окончательный результат округляют до целого числа
5 5 Расхождения между результатами двух определений выхода жидкоподвижных продуктов не должны превышать значении, указанных в таблице.
|
Выход жидкоподвижных продуктов % |
Допускаемое расхождение |
|
|
в одной лаборатории |
в разных лабораториях |
|
|
До 15 включ. |
2,0 |
2,5 |
|
От 15 до 50 включ |
3,0 |
3,5 |
|
Св. 50 |
4,0 |
4,5 |
5.6. За окончательный результат определения принимают среднее арифметическое результатов двух параллельных определений, если расхождения не превышают допускаемых
Если расхождение между результатами двух параллельных определений выше допускаемых, то проводят третье определение и за окончательный результат принимают среднее арифметическое результатов двух наиболее близких определений в пределах допускаемых расхождений.
ПРИМЕР
УСКОРЕННОГО РАСЧЕТА ВЫХОДА
ЖИДКОПОДВИЖНЫХ ПРОДУКТОВ
В результате многочисленных экспериментов установлено, что при принятых условиях опыта зольность жидкой фазы для большинства углей колеблется в пределах 2 - 4 % независимо от зольности исходного угля. Поэтому при практической работе допускается принимать зольность жидкой фазы (Ах), равную 3 %,
Ускоренный расчет выхода жидкоподвижных продуктов на горючую массу угля (Хг) в процентах производят по формуле
|
|
(6) |
где 97 - число, получаемое при вычитании из 100 значения зольности жидкоподвижных продуктов, равного 3 %.
X - выход жидкоподвижных продуктов из воздушно-сухой навески угля, %;
Wа - массовая доля влаги навески угля, %;
Аа - аналитическая зольность навески угля, %.
ИНФОРМАЦИОННЫЕ ДАННЫЕ
1. РАЗРАБОТАН И ВНЕСЕН Министерством черной металлургии СССР
РАЗРАБОТЧИКИ СТАНДАРТА
Л. М. Харькина, канд. техн. наук (руководитель темы); А. Ф. Кузниченко; Л. Г. Орехова; Ю. В. Бирюков, д-р. техн. наук; И. Д. Дроздник, канд. техн. наук; Л. М. Акимова
2. УТВЕРЖДЕН И ВВЕДЕН В ДЕЙСТВИЕ Постановлением Государственного комитета СССР по стандартам от 17.08.89 № 2579
3. ВЗАМЕН ГОСТ 17621-72
4. Срок первой проверки - 1999 г.
Периодичность проверки - 7 лет
5. ССЫЛОЧНЫЕ НОРМАТИВНО-ТЕХНИЧЕСКИЕ ДОКУМЕНТЫ
|
Обозначение НТД, на который дана ссылка |
Номер раздела, пункта |
|
2 |
|
|
3.1 |
|
|
2 |
|
|
2 |
|
|
ГОСТ 5072-79 |
2 |
|
2 |
|
|
1 |
|
|
1 |
|
|
2 |
|
|
2 |
СОДЕРЖАНИЕ
|
1. Метод отбора и подготовки проб Приложение Рекомендуемое Пример ускоренного расчета выхода жидкоподвижных продуктов |