Mechanical structures for radio-electronic equipment. Keying and alignment pin. Dimensions of mechanical structures of the 482,6 mm (19 in) series

ФЕДЕРАЛЬНОЕ АГЕНТСТВО
ПО ТЕХНИЧЕСКОМУ РЕГУЛИРОВАНИЮ И МЕТРОЛОГИИ

НАЦИОНАЛЬНЫЙ
СТАНДАРТ
РОССИЙСКОЙ
ФЕДЕРАЦИИ

ГОСТ Р МЭК
60297-3-103-2006

Конструкции несущие базовые
радиоэлектронных средств

СИСТЕМА КЛЮЧЕЙ И ЛОВИТЕЛЬ
ДЛЯ УСТАНОВКИ

Размеры конструкций серии 482,6 мм (19 дюймов)

IEC 60297-3-103:2004
Mechanical structures for electronic equipment - Dimensions of mechanical
structures of the 482,6 mm (19 in) series - Part 3-103: Keying and alignment pin
(IDT)

 

Москва

Стандартинформ

2007

 

Предисловие

Цели и принципы стандартизации в Российской Федерации установлены Федеральным законом от 27 декабря 2002 г. № 184-ФЗ «О техническом регулировании», а правила применения национальных стандартов Российской Федерации - ГОСТ Р 1.0-2004 «Стандартизация в Российской Федерации. Основные положения»

Сведения о стандарте

1 ПОДГОТОВЛЕН Автономной некоммерческой организацией «Измерительно-информационные технологии» (АНО «Изинтех») и Закрытым акционерным обществом «Авангард-ТехСт» (ЗАО «Авангард-ТехСт») на основе выполненного российской комиссией экспертов МЭК/ТК 48D аутентичного перевода стандарта, указанного в пункте 4

2 ВНЕСЕН Межгосударственным техническим комитетом по стандартизации МТК 420 «Базовые несущие конструкции, печатные платы, сборка и монтаж электронных модулей», подкомитетом МПК-1 «Базовые несущие конструкции радиоэлектронных средств (РЭС)»

3 УТВЕРЖДЕН И ВВЕДЕН В ДЕЙСТВИЕ Приказом Федерального агентства по техническому регулированию и метрологии от 27 декабря 2006 г. № 384-ст

4 Настоящий стандарт идентичен международному стандарту МЭК 60297-3-103:2004 «Механические конструкции для электронного оборудования. Размеры механических конструкций серии 482,6 мм (19 дюймов). Часть 3-103. Система ключей и ловитель для установки. Рукоятка инжектора/экстрактора» (IEC 60297-3-103-2004 «Mechanical structures for electronic equipment - Dimensions of mechanical structures of the 482,6 mm (19 in) series - Part 3-103: Keying and alignment pin»).

Наименование настоящего стандарта изменено относительно наименования указанного международного стандарта для приведения в соответствие с ГОСТ Р 1.5-2004 (пункт 3.5).

При применении настоящего стандарта рекомендуется использовать вместо ссылочных международных стандартов соответствующие им национальные стандарты Российской Федерации, сведения о которых приведены в дополнительном приложении А

5 ВВЕДЕН ВПЕРВЫЕ

Информация об изменениях к настоящему стандарту публикуется в ежегодно издаваемом информационном указателе «Национальные стандарты», а текст изменений и поправок - в ежемесячно издаваемых информационных указателях «Национальные стандарты». В случае пересмотра (замены) или отмены настоящего стандарта соответствующее уведомление будет опубликовано в ежемесячно издаваемом информационном указателе «Национальные стандарты». Соответствующая информация, уведомление и тексты размещаются также в информационной системе общего пользования - на официальном сайте Федерального агентства по техническому регулированию и метрологии в сети Интернет

СОДЕРЖАНИЕ

1 Область применения. 3

2 Нормативные ссылки. 3

3 Термины и определения. 3

4 Общая компоновка системы ключей в блочном каркасе и вставных блоках. 3

4.1 Общие положения. 3

4.2 Размеры блочного каркаса для установки системы ключей. 4

4.3 Размеры вставного блока для установки системы ключей. 5

4.4 Размеры ключей. 5

4.5 Кодирование ключей. 6

4.6 Установочные размеры гнезд для установки системы ключей. 6

5 Общая компоновка центрирующего ловителя для установки и/или обеспечения электрического контакта вставного блока с блочным каркасом.. 7

5.1 Общие положения. 7

5.2 Положение гнезда для установки центрирующего ловителя и/или обеспечения электрического контакта в направляющей блочного каркаса для вставных печатных плат. 8

5.3 Установочные размеры центрирующего ловителя вставных блоков и/или гнезд под ловитель в блочном каркасе. 9

6 Общая компоновка направляющей блочного каркаса и печатной платы, смещенной относительно базовой плоскости расположения на 2,54 мм.. 9

6.1 Общие положения. 9

6.2 Размеры направляющей для печатной платы, смещенной относительно базовой плоскости расположения на 2,54 мм.. 10

6.3 Базовая плоскость печатной платы, смещенной на 2,54 мм.. 11

7 Размеры, используемые в рисунках 1 - 12. 11

Приложение А (справочное) Сведения о соответствии национальных стандартов Российской Федерации ссылочным международным стандартам.. 11

 

Введение

Настоящий стандарт подготовлен на основе международного стандарта МЭК 60297-3-103, разработанного подкомитетом 48D «Механические конструкции для электронного оборудования» технического комитета МЭК/ТК 48 «Электромеханические компоненты и механические конструкции для электронного оборудования».

Международный стандарт МЭК 60297-3-103:2004 отменяет и заменяет стандарты МЭК 60297-5-104:2001 и МЭК 60297-5-105:2001.

Серия стандартов МЭК 60297-3 под общим наименованием «Механические конструкции для электронного оборудования. Размеры механических конструкций серии 482,6 мм (19 дюймов)» состоит из следующих частей:

- часть 3-101 Блочные каркасы и связанные с ними вставные блоки;

- часть 3-102 Рукоятка инжектора/экстрактора;

- часть 3-103 Система ключей и ловитель для установки.

 

НАЦИОНАЛЬНЫЙ СТАНДАРТ РОССИЙСКОЙ ФЕДЕРАЦИИ

Конструкции несущие базовые радиоэлектронных средств

СИСТЕМА КЛЮЧЕЙ И ЛОВИТЕЛЬ ДЛЯ УСТАНОВКИ

Размеры конструкций серии 482,6 мм (19 дюймов)

Mechanical structures for radio-electronic equipment. Keying and alignment pin. Dimensions of mechanical structures
of the 482,6 mm (19 in) series

Дата введения - 2008-01-01

1 Область применения

Настоящий стандарт распространяется на блочные каркасы и связанные с ними вставные блоки и устанавливает дополнительные сопрягающиеся размеры ловителя для установки и системы ключей, используемых в блочных каркасах и вставных блоках, в соответствии с МЭК 60297-3-101. Настоящий стандарт может также применяться совместно с МЭК 60297-3-102.

2 Нормативные ссылки

В настоящем стандарте использованы нормативные ссылки на следующие международные стандарты:

МЭК 60297-3-101-2004 Механические конструкции для электронного оборудования. Размеры механических конструкций серии 482,6 мм (19 дюймов). Часть 3-101. Блочные каркасы и связанные с ними вставные блоки

МЭК 60297-3-102-2004 Механические конструкции для электронного оборудования. Размеры механических конструкций серии 482,6 мм (19 дюймов). Часть 3-102. Рукоятка инжектора/экстрактора

МЭК 60917-1:1998 Модульный принцип построения механических несущих конструкций для электронного оборудования

3 Термины и определения

В настоящем стандарте применены термины по МЭК 60917-1.

4 Общая компоновка системы ключей в блочном каркасе и вставных блоках

4.1 Общие положения

Метод применения системы ключей позволяет избежать неправильной установки вставного блока в виде печатной платы с блочным каркасом.

Ключи должны быть снабжены фиксатором с возможностью их извлечения и/или установки в требуемое положение.

Система ключей также включает в себя гнезда для фиксаторов на вставных блоках и направляющих блочного каркаса в соответствии с рисунками 1 - 6.

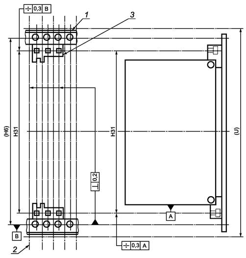
1 - типовая вставная печатная плата, устанавливаемая спереди/сзади; 2 - ключ, установленный на вставном блоке;
3 - ключ, установленный на блочном каркасе; 4 - типовая направляющая, установленная спереди/сзади

Рисунок 1 - Система ключей в блочном каркасе и вставных блоках

4.2 Размеры блочного каркаса для установки системы ключей

1 - первая линия шага выводов; 2 - ключ, установленный на блочном каркасе

Примечание - Для вставных блоков с кожухом применяют систему ключей с двумя гнездами. Для вставных блоков в виде печатных плат применяют систему ключей, состоящую из трех гнезд. Изображение системы ключей на задней стенке является зеркальным относительно вида спереди.

Недостающие размеры и размеры в скобках см. МЭК 60297-3-101.

Рисунок 2 - Размеры блочного каркаса для установки системы ключей

4.3 Размеры вставного блока для установки системы ключей

1 - печатная плата; 2 - лицевая панель вставного блока; 3 - размеры места для установки опорной части ключа, см. раздел 5

Примечание - Недостающие размеры указаны в 4.2.

Рисунок 3 - Размеры вставного блока для установки системы ключей

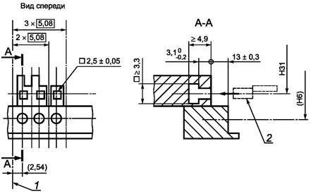
4.4 Размеры ключей

Размеры ключа должны позволять устанавливать ключ в опорную часть блочного каркаса в четырех различных положениях, осуществляя кодирование в четырех вариантах. Конструкция ключа должна обеспечивать его фиксацию при установке в опорную часть.

Опорным частям ключа в целях идентификации присвоены буквенные обозначения. Для безопасной работы блочных каркасов высотой 3U достаточно оснащать системой ключей лишь нижнюю горизонтальную деталь каркаса, в то время как каркасы высотой 6U и 9U обязательно должны быть оснащены системой ключей как снизу, так и сверху.

1 - осевая линия; 2 - стопорящий элемент ключа (пружина и т.д.)

Рисунок 4 - Размеры ключей

4.5 Кодирование ключей

Примечание - Соответствующим гнездам для установки ключей на блочном каркасе и вставных блоках присвоены одинаковые буквенные обозначения. Показанный на рисунке порядок нумерации ключей предусмотрен для того, чтобы избежать блокировки вставного блока с таким же набором ключей, что и у блочного каркаса. В случае установки в соответствующие гнезда вставного блока и блочного каркаса ключей различного положения произойдет блокировка данного вставного блока и его невозможно будет вставить в каркас. На задней части блочного каркаса/вставного блока буквенные обозначения А, В, С расположены на нижней части, а буквенные обозначения D, E, F - на верхней. На задней части буквенные обозначения проставлены в обратном порядке.

Рисунок 5 - Кодирование ключей

4.6 Установочные размеры гнезд для установки системы ключей

Таблица 5 - Установочные размеры гнезд для установки системы ключей, устанавливаемой на блочном каркасе и вставных блоках

Размеры в миллиметрах

(U)

3

6

9

Н31 ± 0,3

106

239,35

372,7

а) Блочный каркас. Вид спереди               б) Вставная печатная плата. Вид сбоку

1 - типовая горизонтальная деталь блочного каркаса; 2 - линия шага выводов; 3 - направляющая с гнездами ключей

Примечание - Направляющая, установленная в задней части блочного каркаса, является зеркальным отражением передней. Недостающие размеры и размеры в скобках - в соответствии с МЭК 60297-3-101.

Рисунок 6 - Установочные размеры гнезд для установки системы ключей передней и/или задней части блочного каркаса и вставных блоков

5 Общая компоновка центрирующего ловителя для установки и/или обеспечения электрического контакта вставного блока с блочным каркасом

5.1 Общие положения

Центрирующий ловитель для установки и/или обеспечения электрического контакта применяется для установки лицевой панели вставного блока относительно передней части блочного каркаса на контролируемом расстоянии (например, при применении контактных прокладок, см. МЭК 60297-3-101) или для обеспечения надежного электрического контакта между вставным блоком или блочным каркасом (см. рисунки 7 - 9).

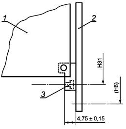
1 - типовая вставная печатная плата, устанавливаемая спереди/сзади; 2 - центрирующий ловитель для установки и/или обеспечения электрического контакта;
3 - гнездо для установки центрирующего ловителя; 4 - типовая направляющая, установленная спереди/сзади

Рисунок 7 - Центрирующий ловитель для установки и/или обеспечения электрического контакта вставного блока с блочным каркасом

5.2 Положение гнезда для установки центрирующего ловителя и/или обеспечения электрического контакта в направляющей блочного каркаса для вставных печатных плат (шириной ≥ 4×5,08 мм)

Блочный каркас. Вид спереди

1) См. 4.2.

2) Гнездо для установки центрирующего ловителя может являться конструктивным элементом направляющей. Размер отверстия определяет положение ловителя. Оптимальный заземляющий контакт достигается в зоне размера 5 мм. Электрический контакт позволяет соединять ловитель с заземлением блочного каркаса.

1 - типовая направляющая; 2 - горизонтальная деталь блочного каркаса; 3 - линия шага выводов; 4 - гнездо для установки центрирующего ловителя; 5 - область контакта

Примечание - Направляющая, установленная в задней части блочного каркаса, является зеркальным отражением передней.

Недостающие размеры и размеры в скобках см. МЭК 60297-3-101.

Рисунок 8 - Положение гнезда для установки центрирующего ловителя и/или обеспечения электрического контакта в направляющих

5.3 Установочные размеры центрирующего ловителя вставных блоков и/или гнезд под ловитель в блочном каркасе

1 - типовая горизонтальная деталь блочного каркаса; 2 - гнездо ловителя, установленное на блочном каркасе; 3 - ловитель; 4 - линия шага выводов

Примечание - Недостающие размеры и размеры в скобках - в соответствии с МЭК 60297-3-101. Размер Н31 см. в таблице 1.

Рисунок 9 - Установочные размеры для центрирующего ловителя вставных блоков и/или гнезд под ловитель в блочном каркасе

6 Общая компоновка направляющей блочного каркаса и печатной платы, смещенной относительно базовой плоскости расположения на 2,54 мм

6.1 Общие положения

Смещение печатной платы не означает какое-либо иное расположение направляющих относительно блочного каркаса, однако смещает паз направляющей, в который входит печатная плата на 2,54 мм вправо, как показано на рисунках 10 - 12.

1) Направляющая может быть закреплена в любом месте блочного каркаса с соблюдением шага (HP). Возможно также совместное использование с направляющими для плат обычной толщины в соответствии с МЭК 60297-3-101.

1 - вставная печатная плата; 2 - фланец блочного каркаса; 3 - плоскость расположения печатной платы; 4 - горизонтальная деталь блочного каркаса;
5 - первая линия шага выводов; 6 - расположение правой стороны печатной платы: 4,07+2,54 мм (2,54 мм - смещенное расстояние по сравнению с МЭК 60297-3-101);
7 - первая линия шага выводов (см. МЭК 60297-3-101)

Рисунок 10 - Направляющая блочного каркаса и печатная плата, смещенная относительно базовой плоскости расположения на 2,54 мм

6.2 Размеры направляющей для печатной платы, смещенной относительно базовой плоскости расположения на 2,54 мм

1 - расположение правой стороны печатной платы; 2 - линия шага выводов

Примечание - Недостающие размеры и размеры в скобках - в соответствии с МЭК 60297-3-101.

Направляющая, установленная в задней части блочного каркаса, является зеркальным отражением передней.

Рисунок 11 - Размеры направляющей для печатной платы, смещенной относительно базовой плоскости расположения на 2,54 мм

6.3 Базовая плоскость печатной платы, смещенной на 2,54 мм

Вид сверху

1 - линия шага выводов; 2 - соединитель; 3 - печатная плата; 4 - лицевая панель вставной печатной платы

Рисунок 12 - Базовая плоскость печатной платы, смещенной на 2,54 мм

7 Размеры, используемые в рисунках 1 - 12

U - единица приращения высоты, равная 44,45 мм (1,75 дюйма, см. МЭК 60297-1);

Н6 - расстояние между центрами монтажных отверстий, фиксирующих вставные блоки, лицевые или задние панели и соединители;

Н31 - расстояние между центрами гнезд ловителей и ключей.

Приложение А
(справочное)

Сведения о соответствии национальных стандартов Российской Федерации ссылочным международным стандартам

Таблица А.1

Обозначение ссылочного международного стандарта

Обозначение и наименование соответствующего национального стандарта

МЭК 60297-3-101-2004

ГОСТ Р МЭК 60297-3-101-2006 Конструкции несущие базовые радиоэлектронных средств. Блочные каркасы и связанные с ними вставные блоки. Размеры конструкций серии 482,6 мм (19 дюймов)

МЭК 60297-3-102-2004

ГОСТ Р МЭК 60297-3-102-2006 Конструкции несущие базовые радиоэлектронных средств. Рукоятка инжектора/экстрактора. Размеры конструкций серии 482,6 мм (19 дюймов)

МЭК 60917-1:19881)

*

* Соответствующий национальный стандарт отсутствует. До его утверждения рекомендуется использовать перевод на русский язык данного международного стандарта. Перевод данного международного стандарта находится в Федеральном информационном фонде технических регламентов и стандартов.

1) В Российской Федерации термины в данной области установлены в ГОСТ Р 51676-2000 и ГОСТ Р 52003-2003.

 

Ключевые слова: радиоэлектронные средства; базовые несущие конструкции; система ключей; ловитель для установки; размеры конструкций серии 482,6 мм (19 дюймов)