СССР

ОТРАСЛЕВОЙ СТАНДАРТ

ВОДА ДЛЯ ЗАВОДНЕНИЯ
НЕФТЯНЫХ ПЛАСТОВ.
ОПРЕДЕЛЕНИЕ ФИЛЬТРАЦИОННОЙ
ХАРАКТЕРИСТИКИ
И ВОДОВОСПРИИМЧИВОСТИ
НИЗКОПРОНИЦАЕМЫХ
ПОРОД-КОЛЛЕКТОРОВ
В ПЛАСТОВЫХ УСЛОВИЯХ

ОСТ 39-227-89

 

ОТРАСЛЕВОЙ СТАНДАРТ

ВОДА ДЛЯ ЗАВОДНЕНИЯ НЕФТЯНЫХ ПЛАСТОВ. ОПРЕДЕЛЕНИЕ
ФИЛЬТРАЦИОННОЙ ХАРАКТЕРИСТИКИ И ВОДОВОСПРИИМЧИВОСТИ
НИЗКОПРОНИЦАЕМЫХ
ПОРОД-КОЛЛЕКТОРОВ В ПЛАСТОВЫХ УСЛОВИЯХ

ОСТ 39-227-89

Дата введения 01.07.90.

Настоящий стандарт распространяется на различные типы вод, предназначенные для закачки в продуктивный коллектор с целью заводнения нефтяных пластов.

Стандарт устанавливает метод определения фильтрационной характеристики и водовосприимчивости пород-коллекторов, обусловленных количественным и качественным составом глинистого цемента и обломочной части, в условиях максимально приближенных к пластовым.

Метод используется при выборе воды для заводнения, подборе химических реагентов к закачиваемой воде и определении их необходимой концентрации для сохранения природной фильтрационной характеристики и водовосприимчивости пород-коллекторов.

Стандарт обязателен для всех предприятий и организаций Министерства нефтяной промышленности, осуществляющих выбор воды для заводнения и контроль качества вод, используемых в заводнении нефтяных пластов.

1. СУЩНОСТЬ МЕТОДА ИСПЫТАНИЯ

1.1. Метод определения фильтрационной характеристики и водовосприимчивости пород-коллекторов основан на определении изменения проницаемости образца породы-коллектора при фильтрации через него вод, намеченных к использованию или применяемых для заводнения нефтяных пластов по отношению к пластовой.

1.2. Условия фильтрации исследуемых вод максимально приближены к пластовым за счет применения естественных образцов пород-коллекторов, пластовых или синтезированных вод и соблюдения пластовых температур и давления.

1.3. Диапазон измерения проницаемости от 0,0001 до 3 мкм2. Установку комплектовать приборами не ниже 1 класса точности.

2. ОТБОР ПРОБ

2.1. Пробы воды отбираются в полиэтиленовую или стеклянную посуду. Одним из основных условий при взятии пробы является чистота бутылки и пробки. Бутылку перед заполнением и пробки перед закупоркой ополаскивают отбираемой водой не менее трех раз. Бутылки должны быть герметично закрыты. Объем пробы не менее одного литра.

2.2. При отборе проб из самоизливающихся скважин, оборудованных трубопроводом с краном, необходимо спустить воду, находящуюся в трубопроводе. Для отбора глубинных проб воды использовать пробоотборники любой конструкции.

2.3. Дата отбора пробы и дата проведения опыта должны быть указаны в таблице приложения 2.

2.4. Время хранения пробы воды должно быть минимальным и в каждом отдельном случае зависит от устойчивости компонентов пластовой воды. Пробы с осадком для определения не пригодны.

2.5. Для опытов по определению фильтрационной характеристики и водовосприимчивости пород-коллекторов пробы воды, отобранной на исследование, не консервируются.

2.6. Отбор и документирование керна осуществляется в полном соответствии с требованиями РД 39-0147716-505-86 «Порядок отбора, привязки, хранения, движения и комплексного исследования керна и грунтов нефтегазовых скважин».

3. СРЕДСТВА ИЗМЕРЕНИЯ, ОБОРУДОВАНИЕ, МАТЕРИАЛЫ И РЕАКТИВЫ

Станок вертикально-сверлильный с алмазными кольцевыми сверлами диаметром 30 мм по ГОСТ 1227-79;

станок камнерезный с отрезным алмазными кругами диаметром не менее 250 мм по ГОСТ 10110-78E;

насос вакуумный пластинчато-роторный любого типа;

шкаф сушильный с контактным термометром на интервал 50 - 150 °C с точностью установки температуры ± 2 °С;

вискозиметр стеклянный капиллярный типа ВПЖ-2 по ГОСТ 10028-81;

секундомер механический типа СОСпр по ГОСТ 5072-79Е;

манометры и вакуумметры деформационные образцовые по ГОСТ 6521-72;

пинцет медицинский по ГОСТ 21241-77;

штангенциркуль типа ЩЦ-1 с пределом измерения 0 - 125 мм по ГОСТ 166-80;

воронка делительная ВД-2-2000 ХС по ГОСТ 25336-82;

эксикатор I-290 по ГОСТ 25336-82;

насадка для экстрагирования НЭТ-1000 ТС по ГОСТ 25336-82;

холодильник XШ-1-20-19/26 XC по ГОСТ 25336-82;

бензол нефтяной по ГОСТ 9572-77, чда;

спирт этиловый ректификационный технический по ГОСТ 17229-85;

керосин;

вода дистиллированная по ГОСТ 6709-72;

кальций хлористый плавленный по ТУ 6-09-4711-81;

натрий хлористый по ГОСТ 4233-77, хч;

магний хлористый 6-водный по ГОСТ 4209-77, хч;

натрий углекислый кислый по ГОСТ 4201-79, чда;

натрий сернокислый 10-водный по ГОСТ 4171-76, чда;

труба медная 6×1 по ГОСТ 617-72;

труба нержавеющая 6×1 по ГОСТ 9941-81;

бумага фильтровальная по ГОСТ 12026-76;

установка для исследования проницаемости кернов УИПК-1М, входящая в состав аппаратуры АКМ-«Керн»;

кернодержатель из коррозионностойкой стали с пределом давления 60 МПа;

водяной или воздушный термостат, вмещающий кернодержатель с необходимой обвязкой, с регулировкой температуры ± 2 °С;

нагнетательный калиброванный пресс;

измерительный преобразователь Сапфир-22ДД по ГОСТ 22520-85Е с комплектующей арматурой;

пресс для создания внутрипорового давления в образце породы-коллектора по ТУ 38-11-011-80;

цифровой ампервольтметр по ГОСТ 8711-78 или его аналог;

потенциометр по ГОСТ 9245-79 или его аналог.

4. ПОДГОТОВКА К ИСПЫТАНИЮ

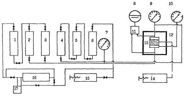
4.1. Изучить принципиальную схему установки, приведенную на черт. 1.

4.2. Установку для определения фильтрационной характеристики и водовосприимчивости пород-коллекторов собрать согласно принципиальной схеме соединения узлов (черт. 1).

4.3. Проверить правильность соединения узлов арматуры соединительными трубопроводами, а также маркировку вентилей.

4.4. Убедиться в отсутствии механических повреждений узлов и соединительной арматуры.

4.5. Проверить заземление арматуры.

4.6. Провести калибровку нагнетательного пресса. Методика калибровки дана в приложении 1.

4.7. Залить в колонки 1, 5, 6 масло, а в колонки 2, 3, 4 исследуемые воды. Емкости для масла служат буфером для предотвращения попадания исследуемой воды в рабочий пресс.

4.8. Для измерения перепада давления первый в линии измерительный преобразователь Сапфир-22ДД настраивается на минимальный, последний - на максимальный ожидаемый перепад давления. Длина линий включения измерителей должна быть минимальной. Плюсовой ввод должен находиться после фильтра.

4.9. Образцы породы-коллектора для проведения испытаний выпилить параллельно напластованию из керна, отобранного из продуктивной части пласта. При малой анизотропии допускается выпиливание образцов перпендикулярно напластованию. Керны должны быть представительными для всего изучаемого продуктивного горизонта.

4.10. Образцы породы-коллектора должны быть цилиндрической формы диаметром 28 мм и длиной 30 мм.

Принципиальная схема соединения узлов установки для определения
фильтрационной характеристики пород-коллекторов в пластовых условиях

1, 5, 6 - контейнеры высокого давления для масла; 2, 3, 4 - контейнеры высокого давления для воды; 7, 9, 10 - манометры; 8 - преобразователь измерительный типа Сапфир-22ДД; 11 - отсекатель воды; 12 - термостат; 13 - кернодержатель; 14, 15 - прессы; 16 - двухходовой пресс с многоступенчатой коробкой передач; 17 - счетчик оборотов пресса

Черт. 1

4.11. Для определения фильтрационной характеристики и водовосприимчивости образцы, содержащие углеводороды, должны быть очищены от них путем экстрагирования в соответствии с ГОСТ 26450.0-85.

4.12. Проэкстрагированные образцы пород-коллекторов высушить в сушильном шкафу при температуре 102 - 105 °С до постоянной массы. Высушенные образцы хранить в эксикаторе над прокаленным хлористым кальцием.

4.13. Создать в соответствии с ОСТ 39-181-85 в образце 100 % водонасыщенность пластовой или синтезированной пластовой водой.

4.14. Синтезированную пластовую воду приготовить путем растворения в дистиллированной воде солей, преобладающих в составе пластовой воды. Качественный и количественный солевой состав рассчитывают на основании химического анализа пластовой воды.

4.15. Определить динамическую вязкость пластовой воды или синтезированной пластовой воды, а также воды, планируемой к заводнению при комнатной и пластовой температурах.

4.16. Пластовую воду или синтезированную пластовую воду, а также исследуемую воду, предлагаемую для закачки в продуктивный коллектор тщательно перемешать в емкости хранения и перед заливкой в контейнер профильтровать через бумажный фильтр.

4.17. Исходные данные образцов породы-коллектора и жидкостей, применяемых при проведении испытания, записать в таблицу приложения 2.

5. ПРОВЕДЕНИЕ ИСПЫТАНИЯ

5.1. Насыщенный пластовой водой или синтезированной пластовой водой образец-коллектор поместить в кернодержатель установки (13) и нагрузить всесторонним первоначальным давлением, равным 5 МПа.

5.2. Создать поровое давление в образце и системе, равное 3 МПа. Выдержать образец под давлением 30 минут.

5.3. Нагрузить образец давлением, равным пластовому. Выдержать образец под давлением в течение 30 минут и убедиться в отсутствии течи в узлах установки.

5.4. Включить термостат и прогреть кернодержатель с образцом породы-коллектора до пластовой температуры. Систему считать прогретой, когда давление на манометрах, регистрирующих давление обжима и поровое давление, стабилизируется. Ориентировочно прогрев длится 5 часов. За все время прогрева давление в системе поддерживать равным пластовому.

5.5. Включить пресс и фильтровать пластовую воду или синтезированную пластовую воду через образец породы-коллектора. Начальная скорость фильтрации выбирается исходя из фактических скоростей фильтрации при применяемой системе разработки исследуемого объекта. В процессе всего эксперимента в системе поддерживать пластовое давление.

5.6. Фильтровать пластовую воду или синтезированную пластовую воду до стабилизации скорости фильтрования.

5.7. Необходимые замеры - перепад давления фильтрации, продолжительность фильтрования, температура опыта для расчета фильтрационной характеристики и водовосприимчивости образца производить через 30 минут до полной стабилизации. Расход фильтруемой жидкости определяется по показаниям счетчика оборотов пресса, согласно методике, приведенной в приложении 1.

5.8. После установления постоянной скорости фильтрования пластовой или синтезированной пластовой воды открыть кран и продолжить фильтрование воды, планируемой к использованию в заводнении до полной стабилизации фильтрации. Скорость и температура фильтрования воды, планируемой к использованию в заводнении, должны быть идентичны условиям фильтрования пластовой воды.

5.9. Фильтрацию исследуемой воды через образец производить в условиях, исключающих наличие свободного воздуха в породе или воде, т.е. гарантирующих однофазность потока в продолжении всего эксперимента.

5.10. Исходные данные и результаты испытаний сводятся в таблицу приложения 3.

6. ОБРАБОТКА РЕЗУЛЬТАТОВ

6.1. Расчет фильтрационной характеристики пород-коллекторов при фильтрации вод пластовых или синтезированных пластовых, а также вод, планируемых к использованию в заводнении, производить по формуле

                                                              (1)

где К - коэффициент проницаемости, 10-3 мкм2;

μ - динамическая вязкость при условиях фильтрации, Па·с;

l - длина образца, см;

Q - расход профильтрованной воды, см3/с;

∆Р - перепад давления на образце между входом и выходом, МПа;

S - площадь поперечного сечения образца, см2.

6.2. Водовосприичивость пород-коллекторов, обусловленную количественным и качественным составом их глинистого цемента и обломочной части, вычислить по зависимости

                                                                 (2)

где Кв - водовосприимчивость породы-коллектора;

Км - проницаемость породы по пластовой воде или синтезированной пластовой воде, 10-3 мкм2;

Кп - проницаемость породы по воде, планируемой к заводнению, 10-3 мкм2.

Кв может принимать различные значения - положительные, нулевое, отрицательные. Чем больше положительное значение Кв, тем хуже проницаемость образца-коллектора по воде, предлагаемой к заводнению. При нулевом значении Кв сохраняется природная проницаемость породы-коллектора. При отрицательных значениях Кв проницаемость породы-коллектора по воде, предлагаемой к заводнению выше, чем по пластовой воде.

6.3. Погрешность определения фильтрационной характеристики рассчитывается по формуле

                                           (3)

где ∆Кп - погрешность измерения проницаемости;

∆μ - погрешность измерения динамической вязкости воды;

l - погрешность измерения длины образца;

∆Q - погрешность измерения расхода жидкости;

∆Р - погрешность измерения перепада давления;

∆S - погрешность измерения поперечного сечения образца.

6.4. Погрешность определения фильтрационной характеристики зависит от разрешающей способности измерительной и регистрирующей аппаратуры и не должна превышать ± 5 %.

7. ТРЕБОВАНИЯ БЕЗОПАСНОСТИ

7.1. К работе на лабораторной установке допускается инженерно-технический персонал, прошедший проверку знаний техники безопасности ее обслуживания.

7.2. Установка для определения фильтрационной характеристики должна опресовываться не реже одного раза в год под давлением на 25 % превышающим максимальное рабочее. Результаты опресовки оформляются актом испытания.

7.3. Приборы на установке должны быть заземлены и иметь свободный доступ к управлению и наблюдению за их работой.

7.4. Перед пуском установки в работу проверять исправность ее коммуникаций. При включенной установке не производить никаких ремонтных работ на приборах и коммуникациях. Повесить в соответствующих местах таблички: «Посторонним вход воспрещен», «Осторожно - высокое давление», «Не курить!».

7.5. В лаборатории иметь средства пожаротушения.

ПРИЛОЖЕНИЕ 1

Рекомендуемое

МЕТОДИКА КАЛИБРОВКИ НАГНЕТАТЕЛЬНОГО ПРЕССА

1. Собрать установку для калибровки нагнетательного пресса согласно принципиальной схеме, приведенной на черт. 2.

2. Заполнить рабочий объем пресса маслом.

3. В качестве мерника использовать градуированный цилиндр из оргстекла. Чем меньше цена деления мерника, тем выше точность калибровки пресса. При использовании мерника с ценой деления 0,1 мл точность калибровки равна 0,05 мл.

4. Используя баллон со сжатым воздухом создать в мернике противодавление, равное 5 МПа.

5. Сделать запись показаний счетчика оборотов пресса до начала опыта.

6. Привести в движение пресс и через 10 оборотов произвести замер вытесненной жидкости по показаниям мерника. Повторить опыт и сделать соответствующие замеры через 20 и 30 оборотов счетчика. Если V1 - объем жидкости, вытесненной при перемещении штока нагнетательного пресса, соответствующий 10 оборотам, V2 - 20 оборотам, V3 - 30 оборотам, тогда по формуле

                                                       (4)

где Vср - среднее значение объема вытесненной жидкости, соответствующее 1 обороту счетчика пресса.

7. При известном объеме жидкости, соответствующем одному обороту счетчика пресса, и числе оборотов можно по формуле (5) определить объем профильтрованной жидкости на любой момент опыта.

                                                               (5)

где Vп - объем профильтрованной жидкости, см3;

n - число оборотов счетчика пресса.

Принципиальная схема установки для калибровки нагнетательного пресса

1. Баллон со сжатым воздухом

2. Манометр

3. Счетчик оборотов пресса

4. Привод пресса

5. Нагнетательный пресс

6. Мерник высокого давления

Черт. 2

ПРИЛОЖЕНИЕ 2

Рекомендуемое

Параметры образцов и жидкостей, применяемых при определении фильтрационной характеристики пород-коллекторов

Образец породы-коллектора

Исследуемая жидкость

Лабораторный номер образца

Месторождение, интервал, место взятия

Литологическое описание

Длина, мм

Диаметр, мм

Газопроницаемость, мкм2

Открытая пористость, %

Водоудерживающая способность (по центрифуге ЦЛР, n = 5000 об/мин), %

Площадь поперечного сечения, см2

Дата и место отбора пробы

Минерализация, г/л

Вязкость, Па·с

ПРИЛОЖЕНИЕ 3

Рекомендуемое

Исходные данные и результаты испытания образцов и воды пластовой и планируемой к заводнению

Лабораторный номер образца

Тип фильтруемой жидкости

Давление обжима, МПа

Поровое давление, МПа

Градиент давления, МПа

Показания счетчика оборотов пресса

Время фильтрации, с

Расход жидкости, см3

Проницаемость по жидкости, мкм2

Температура опыта, °С

до опыта

после опыта

ИНФОРМАЦИОННЫЕ ДАННЫЕ

1. УТВЕРЖДЕН ПРИКАЗОМ Министерства нефтяной промышленности от 06.02.89. № 100

2. ИСПОЛНИТЕЛИ

В.Т. Питкевич, к.г.-м.н., Т.Ю. Киселева, н.с.

СОИСПОЛНИТЕЛИ

В.Г. Перевалов, д.т.н., профессор; В.С. Уголев, к.т.н., с.н.с, И.И. Малкина, к.т.н., Т.М. Максимова, н.с.

3. ЗАРЕГИСТРИРОВАН Всесоюзным информационным фондом стандартов и технических условий

за № 8425344 от 30.03.1989 г.

4. Срок первой проверки 1993 г.

периодичность проверки 1996 г.

5. ВВЕДЕН ВПЕРВЫЕ

6. ССЫЛОЧНЫЕ НОРМАТИВНО-ТЕХНИЧЕСКИЕ ДОКУМЕНТЫ

Обозначение НТД, на которые дана ссылка

Номер пункта, подпункта, перечисления, приложения

ГОСТ 166-80

3

ГОСТ 617-72

3

ГОСТ 1227-79

3

ГОСТ 4171-76

3

ГОСТ 4201-79

3

ГОСТ 4209-77

3

ГОСТ 4233-77

3

ГОСТ 5072-79

3

ГОСТ 6521-72

3

ГОСТ 6709-79

3

ГОСТ 8711-78

3

ГОСТ 9245-79

3

ГОСТ 9572-77

3

ГОСТ 9941-81

3

ГОСТ 10028-81

3

ГОСТ 10110-78

3

ГОСТ 12026-76

3

ГОСТ 14707-82

3

ГОСТ 17299-78

3

ГОСТ 21241-77

3

ГОСТ 22520-85

3

ГОСТ 25336-82

3

ГОСТ 26450.0-85

4.11

ТУ 6-09-4711-81

3

TУ 38-11-011-80

3

ОСТ 39-181-85

4.13

PД 39-0147716-505-86

2.6

СОДЕРЖАНИЕ

1. Сущность метода испытания. 1

2. Отбор проб. 1

3. Средства измерения, оборудование, материалы и реактивы.. 2

4. Подготовка к испытанию.. 3

5. Проведение испытания. 4

6. Обработка результатов. 5

7. Требования безопасности. 6

Приложение 1. Методика калибровки нагнетательного пресса. 6

Приложение 2. Параметры образцов и жидкостей, применяемых при определении фильтрационной характеристики пород-коллекторов. 7

Приложение 3. Исходные данные и результаты испытания образцов и воды пластовой и планируемой к заводнению.. 8