МИНИСТЕРСТВО ПРИРОДНЫХ РЕСУРСОВ И ЭКОЛОГИИ
РОССИЙСКОЙ ФЕДЕРАЦИИ

Федеральная служба по гидрометеорологии и мониторингу окружающей среды
(Росгидромет)

РУКОВОДЯЩИЙ ДОКУМЕНТ

РД 52.04.168-2017

НАБЛЮДЕНИЯ
ЗА АТМОСФЕРНЫМ ЭЛЕКТРИЧЕСТВОМ С ИСПОЛЬЗОВАНИЕМ
АВТОМАТИЗИРОВАННЫХ СРЕДСТВ ИЗМЕРЕНИЙ

Санкт-Петербург
2017

Предисловие

1 РАЗРАБОТАН Федеральным государственным бюджетным учреждением «Главная геофизическая обсерватория им. А.И. Воейкова» (ФГБУ «ГГО»)

2 РАЗРАБОТЧИКИ Л.Г. Соколенко (руководитель разработки), И.Б. Попов (ответственный исполнитель), Б.Г. Зайнетдинов

3 СОГЛАСОВАН:

с Управлением специальных научных программ (УСНП) Росгидромета 11.07.2017;

с Федеральным государственным бюджетным учреждением «Научно-производственное объединение «Тайфун» (ФГБУ «НПО «Тайфун») 18.05.2017 г.

4 УТВЕРЖДЕН Руководителем Росгидромета 12 июля 2017;

ВВЕДЕН В ДЕЙСТВИЕ приказом Росгидромета от 18.08.2017 № 410

5 ЗАРЕГИСТРИРОВАН ФЕБУ «НПО «Тайфун» от 02.08.2017 г. за номером РД 52.04.168-2017

6 ВЗАМЕН РД 52.04.168-2001 «Методические указания. Наблюдения за атмосферным электричеством»

7 СРОК ПЕРВОЙ ПРОВЕРКИ 2023 год

ПЕРИОДИЧНОСТЬ ПРОВЕРКИ 5 лет

СОДЕРЖАНИЕ

1 Область применения. 2

2 Нормативные ссылки. 3

3 Термины, определения, обозначения и сокращения. 3

4 Общие положения. 4

5 Средства измерений и вспомогательные устройства. 5

6 Метод измерений. 6

7 Требования безопасности. 6

8 Требования к квалификации наблюдателей. 6

9 Выбор места для проведения измерений величин атмосферного электричества и монтажа устройств для установки выносных блоков измерителей. 6

10 Подготовка к выполнению измерений. 8

11 Проведение наблюдений. 10

11.1 Проведение измерений. 10

11.2 Проведение измерительного контроля. 11

11.3 Обработка и оформление результатов наблюдений. 14

12 Проведение технического обслуживания. 15

Приложение А (обязательное) Требования к средствам измерений, используемым для наблюдения за величинами атмосферного электричества. 16

Приложение Б (рекомендуемое) Перечень документации, необходимой для эксплуатации средств измерений, используемых при проведения измерений величин атмосферного электричества. 19

Приложение В (справочное) Инструкция по установке и настройке программного обеспечения преобразователя интерфейсов. 19

Приложение Г (рекомендуемое) Форма и пример заполнения журнала наблюдений. 21

Приложение Д (обязательное) Инструкция по подготовке и передаче метеорологической информации. 22

Приложение Е (рекомендуемое) Инструкция по отправке данных наблюдений при отсутствии связи. 22

Библиография. 25

 

РУКОВОДЯЩИЙ ДОКУМЕНТ

НАБЛЮДЕНИЯ
ЗА АТМОСФЕРНЫМ ЭЛЕКТРИЧЕСТВОМ С ИСПОЛЬЗОВАНИЕМ
АВТОМАТИЗИРОВАННЫХ СРЕДСТВ ИЗМЕРЕНИЙ

Дата введения - 2018-01-01

1 Область применения

Настоящий руководящий документ устанавливает основные требования к проведению наблюдений за атмосферным электричеством с использованием автоматизированных средств измерений, их установке и обслуживанию, а также представлению результатов наблюдений в специализированный центр данных по атмосферному электричеству федерального государственного бюджетного учреждения «Главная геофизическая обсерватория им. А.И. Воейкова».

Настоящий руководящий документ предназначен для применения специалистами управлений по гидрометеорологии и мониторингу окружающей среды и их филиалов - центров по гидрометеорологии и мониторингу окружающей среды, обеспечивающими функционирование государственной сети наблюдений за атмосферным электричеством, а также организациями, осуществляющими деятельность в области гидрометеорологии и смежных с ней областях по лицензии Росгидромета и выполняющими наблюдения за атмосферным электричеством с использованием автоматизированных средств измерений.

2 Нормативные ссылки

В настоящем руководящем документе использованы нормативные ссылки на следующие документы:

РД 52.04.567-2003 Положение о государственной наблюдательной сети

РД 52.04.576-97 Положение о методическом руководстве наблюдениями за состоянием и загрязнением окружающей среды. Общие требования

ISO 8601:2004 Международный стандарт формата даты и времени

ГОСТ Р 50571.5.54-2013 Электроустановки низковольтные Часть 5 - 54 Заземляющие устройства, защитные проводники и защитные проводники уравнивания потенциалов

ГОСТ 5962-2013 Спирт этиловый ректификованный из пищевого сырья

Примечание - При пользовании настоящим руководящим документом целесообразно проверять действие ссылочных нормативных документов:

- национальных стандартов - в информационной системе общего пользования - на официальном сайте национального органа Российской Федерации по стандартизации в сети Интернет или по ежегодно издаваемому информационному указателю «Национальные стандарты», который опубликован по состоянию на 1 января текущего года и по соответствующим ежемесячно издаваемым информационным указателям, опубликованным в текущем году;

- нормативных документов Росгидромета по РД 52.18.5 и дополнений к нему - ежегодно издаваемым информационным указателям нормативных документов.

Если ссылочный нормативный документ заменен (изменен), то при пользовании настоящего руководящего документа следует руководствоваться замененным (измененным) нормативным документом. Если ссылочный нормативный документ отменен без замены, то положение, в котором дана ссылка на него, применяется в части, не затрагивающей эту ссылку.

3 Термины, определения, обозначения и сокращения

3.1 В настоящем руководящем документе применены следующие термины с соответствующими определениями:

3.1.1 всемирное скоординированное время: Время нулевого (Гринвичского) меридиана (ISO 8601).

3.1.2 государственная наблюдательная сеть: Наблюдательная сеть федерального органа исполнительной власти в области гидрометеорологии и смежных с ней областях (РД 52.04.567-2003).

3.1.3 наблюдательное подразделение: Структурное или обособленное подразделение организации наблюдательной сети, непосредственно выполняющее наблюдения за электрическим состоянием атмосферы и передачу данных в установленные адреса по утвержденному порядку (РД 52.04.567-2003).

3.1.4 оперативная информация: Текущая информация об электрическом состоянии атмосферы, передаваемая из пункта наблюдений сразу после производства наблюдений и предназначенная для оперативного информирования пользователей (потребителей).

3.1.5 режимная информация: Проконтролированная информация об электрическом состоянии окружающей среды, получаемая по окончании календарного месяца, предназначенная для подготовки информационной продукции.

3.1.6 техническое обслуживание: Комплекс операций по поддержанию работоспособности или исправности средства измерения (изделия) при использовании его по назначению, хранении и транспортировании.

3.1.7 градиент потенциала электрического поля атмосферы: Напряженность электрического поля атмосферы с обратным знаком.

3.1.8 удельная положительная электрическая проводимость воздуха: Удельная электрическая проводимость воздуха, обусловленная положительно заряженными аэроионами.

3.1.9 удельная отрицательная электрическая проводимость воздуха: Удельная электрическая проводимость воздуха, обусловленная отрицательно заряженными аэроионами.

3.1.10 удельная полярная электрическая проводимость воздуха: Удельная электрическая проводимость воздуха, обусловленная аэроионами одной из двух полярностей.

3.2 В настоящем руководящем документе введены и применены следующие обозначения:

V′ - вертикальная составляющая градиента потенциала электрического поля атмосферы;

L+ - удельная положительная электрическая проводимость воздуха;

L- - удельная отрицательная электрическая проводимость воздуха;

Lp - удельная полярная электрическая проводимость воздуха.

3.3 В настоящем руководящем документе введены и применены следующие сокращения:

- АИК - аспирационные измерительные конденсаторы;

- АЭ - атмосферное электричество;

- АЭИК - атмосферно-электрический измерительный комплекс;

- БПС - блок питания и сопряжения;

- ВБ - выносной блок;

- ВСС - ведомственная сеть связи;

- КУ - контрольное устройство;

- НП - наблюдательное подразделение;

- ОС - операционная система;

- ПИ - преобразователь интерфейсов;

- ПК - персональный компьютер;

- ПО - программное обеспечение;

- РЭ - руководство по эксплуатации;

- СИ - средство измерений;

- СПО - специальное программное обеспечение;

- СЦД АЭ - специализированный центр данных по атмосферному электричеству;

- УГМС - управление по гидрометеорологии и мониторингу окружающей среды;

- ФГБУ «ГГО» - Федеральное государственное бюджетное учреждение «Главная геофизическая обсерватория им. А.И. Воейкова»;

- ЦГМС - центр по гидрометеорологии и мониторингу окружающей среды.

4 Общие положения

4.1 Наблюдения за характеристиками АЭ проводит персонал НП, из состава которого выделяют ответственного за наблюдения.

4.2 Измерение величин V′, L+ и L- и их обработка, производятся непрерывно с помощью стационарно установленных автоматизированных СИ.

4.3 Персонал, контролируя измерения величин V′, L+ и L-, производит регулярный технический осмотр СИ и установочных конструкций ВБ, выполняет их техническое обслуживание согласно эксплуатационной документации на них, проводит измерительный контроль и контролирует через программный интерфейс ПК процесс сбора и передачи результатов измерений в СЦД АЭ по РД 52.04.576.

4.4 Необходимая для обработки и интерпретации результатов измерений сопутствующая метеорологическая информация в СЦД АЭ направляется НИ или ЦГМС по решению УГМС.

5 Средства измерений и вспомогательные устройства

5.1 Для проведения измерений величин АЭ используют:

- автоматизированные СИ величин АЭ;

- ПК с установленным СПО для проведения регистрации результатов измерений и передачи этой информации по каналам электронной связи на удаленный тематический сервер в СЦД АЭ;

- ПИ для согласования выходных цифровых сигналов автоматизированных СИ и ПК;

- установочные конструкции для ВБ автоматизированных СИ.

5.2 В качестве автоматизированных СИ величин АЭ могут использоваться измерители следующих типов:

- измеритель напряженности электрического поля «Поле-2М» (далее - измеритель «Поле-2М»);

- измеритель удельной электрической проводимости воздуха «Электропроводность-2М» (далее - измеритель «Электропроводность-2М»), который имеет два измерительных канала для одновременного измерения величин L+ и L-.

Измерители «Поле-2М» и «Электропроводность-2М» в совокупности с установочными конструкциями, ПК с установленным СПО и ПИ образуют АЭИК.

1 - ВБ измерителя «Поле-2М»; 2 - БИС измерителя «Поле-2М»;
3 - ВБ измерителя «Электропроводность-2М»; 4 - БИС измерителя «Электропроводность-2М»;
5 - ПИ; 6 - ПК для регистрации результатов измерений

Рисунок 1 - Общая структура АЭИК

5.3 Измерители, ПИ и ПК объединены в АЭИК, общая структура которого представлена на рисунке 1.

5.4 К установочным конструкциям относятся:

- сетка для установки ВБ измерителя «Поле-2М»;

- полка для установки ВБ измерителя «Электропроволность-2М»;

- кожух для защиты ВБ измерителя «Электропроволность-2М» от осадков.

5.5 Требования к измерителям «Поле-2М» и «Электропроводность-2М», ПК, параметры ПИ, требования к установочным конструкциям и их описания приведены в приложении А.

5.6 Допускается замена СИ, ПК и ПИ, перечисленных в 5.2, на СИ, ПК и ПИ других типов, не уступающих по техническим характеристикам, указанным в 10.7 и в приложении А.

6 Метод измерений

6.1 Измерения величины V′ производят генераторным (динамическим) методом. Метод измерения основан на использовании явления электростатической индукции. Конструкция первичного преобразователя измерителя «Поле-2М» представляет собой электростатический флюксметр ротационного типа с плоскими пластинами. Постоянный поток электростатической индукции измеряемого поля преобразуется в переменный поток у поверхности воспринимающего элемента флюксметра с помощью вращающейся пластины (модулятора) флюксметра. Изменение потока обусловливает изменение связанного с ним электрического заряда, наведенного на воспринимающем элементе. По резистивно-емкостной нагрузке, через которую воспринимающий элемент связан с входным усилителем, течет переменный электрический ток, значение которого пропорционально значению величины V′. Этот ток преобразуется входным усилителем в переменное напряжение, амплитуда которого пропорциональна V′. Направление V′ определяется по разности фаз между выходным напряжением усилителя и опорным сигналом встроенного оптронного генератора.

6.2 Измерения величин L+ и L- производят аспирационным методом. Аспирационный метод измерения заключается в измерении тока аэроионов, осаждающихся из протягиваемого через конденсатор потока воздуха на одну из обкладок аспирационного измерительного конденсатора, когда между ними приложено напряжение. Значение измеряемой полярной электрической проводимости воздуха пропорциональна току аэроионов на собирающей обкладке, а полярность определяется знаком напряжения, поданного на отталкивающую обкладку конденсатора. Измерение тока аэроионов производят посредством электрометрического усилителя с включенным в цепь обратной связи высокоомным резистором.

Подробное описание методов измерений содержится в [1].

7 Требования безопасности

7.1 При проведении атмосферно-электрических измерений должны быть соблюдены общие требования техники безопасности при производстве гидрометеорологических работ согласно правил [2], а также требования техники безопасности, изложенные в эксплуатационной документации на используемые СИ.

Примечание - В связи с наличием в ВБ узлов, вращающихся с большой скоростью (до 3000 об/мин), при установке и снятии крышки ВБ измерителя «Поле-2М» необходимо его обесточить.

7.2 Запрещается счищать снег и проводить прочие подобные операции при вращающемся модуляторе электростатического генератора ВБ измерителя «Поле-2М» и при вращающемся вентиляторе ВБ измерителя « Электропроводность-2М».

8 Требования к квалификации наблюдателей

К проведению наблюдений за величинами АЭ допускаются лица, имеющие среднее специальное образование и базовые навыки работы с ПК, ознакомленные с настоящим руководящим документом, эксплуатационной документацией на используемые СИ, инструкциями по технике безопасности.

9 Выбор места для проведения измерений величин атмосферного электричества и монтажа устройств для установки выносных блоков измерителей

9.1 Измерения величин АЭ производят в пределах охранной зоны НИ. ВБ измерителей «Поле-2М» и «Электропроводность-2М» устанавливают вне помещения НИ, БИС измерителей «Поле-2М» и «Электропроводность-2М», ПК с ПИ устанавливают в помещении НИ.

9.2 Выбор места производят с учетом следующих обстоятельств:

- места установки ВБ измерителей «Поле-2М» и «Электропроводность-2М» следует выбирать по возможности вдалеке от мест выбросов дыма, пара, пыли, использованного воздуха, выходов вентиляционных каналов, мест скопления людей, площадок для курения, с наветренной стороны по отношению к преобладающим направлениям ветра;

- места установки ВБ и БИС, а также места прокладки кабелей, соединяющих их, должны находиться по возможности вдалеке от источников радиопомех, особенно радиолокационных станций;

- места установки ВБ и БИС должны выбираться таким образом, чтобы обеспечивать свободный подход и их техническое обслуживание в любое время и при любых условиях;

- должно быть обеспечено хорошее проветривание мест установок ВБ.

Выбор места для проведения стационарных измерений величин АЭ относится к числу самых ответственных операций. Последствия неудачного выбора скажутся на достоверности всего ряда измерений. Поэтому выбранные места измерений и установки ВБ измерителей «Поле-2М» и «Электропроводность-2М» необходимо согласовать с ФГБУ «ГГО».

При выборе измерительной площадки необходимо руководствоваться следующим.

Расстояние от места измерения до предмета, имеющего форму вертикально поставленного стержня (столб, мачта, высокое тонкое дерево) должно быть не менее удвоенной высоты предмета. Расстояние от места измерений до предмета, высота которого соизмерима с его горизонтальными размерами, должно быть не менее утроенной высоты предмета. Если поблизости имеется повышение или понижение почвы, горизонтальные размеры которых велики по сравнению с вертикальным размером (ширина и длина в 10 - 20 раз больше, чем высота или глубина), то место измерения выбирают на расстоянии не менее, чем в 20 раз больше, чем высота или глубина повышения, или понижения.

Необходимо составить подробное описание местоположения выбранной измерительной площадки с планом участка местности (1×1) км, в центре которого она находится. На план нанести строения, растительность, указать высоты местности над уровнем моря. В связи с тем, что окружающие предметы вносят искажение в измеряемые значения градиента потенциала, необходимо тщательно поддерживать неизменность обстановки вблизи пункта наблюдений (не сажать деревьев, не устанавливать антенн, не возводить строений, косить траву).

9.3 Устройство для установки ВБ измерителя «Поле-2М» помещают в месте, где искажения электрического поля атмосферы минимальны и постоянны, максимальное расстояние между ВБ и БПС измерителя «Поле-2М» 80 м.

Перед началом монтажа конструкции для установки ВБ измерителя «Поле-2М» подготавливают ровную площадку размером (10×10) м. Траву на площадке скашивают, неровности устраняют. Затем выкапывают углубления для опор устройства так, чтобы центр устройства и площадки примерно совпадали. После этого монтируют устройство так, чтобы металлическая сетка устройства была параллельна подстилающей поверхности на территории площадки и находилась на расстоянии (1,0 ± 0,1) м от земли. Каркас и сетка устройства должны быть заземлены по ГОСТ Р 50571.5.54-2013.

Для прокладки кабелей, соединяющих ВБ с БПС, подготавливают траншеи и устанавливают на стенке здания элементы крепления кабелей. Кабели следует прокладывать в металлических или пластиковых трубах с герметичными стыками.

9.4 Устройство для установки ВБ измерителя «Электропроводность-2М» размещают на хорошо проветриваемом месте. Около места размещения устройства не должно образовываться сугробов. Полку для установки ВБ измерителя «Электропроводность-2М» крепят кронштейнами к стене здания. Поверхность полки располагают параллельно подстилающей поверхности на высоте от 1,5 до 2,0 м. Полка и кронштейны должны быть заземлены по ГОСТ Р 50571.5.54-2013.

Здание, на стене которого монтируют устройство для установки ВБ измерителя «Электропроводность-2М», не должно иметь углубленного фундамента.

В стене здания предусматривают отверстие для прохода кабелей, соединяющих ВБ и БПС измерителя «Электропроводность-2М». Максимальная длина соединительных кабелей ВБ и БПС измерителя «Электропроводность-2М» равняется 15 м.

9.5 Если в расположении станции невозможно подготовить площадку, удовлетворяющую требованиям 9.3 (вечная мерзлота, болота, горная местность) или 9.4 используют второй способ установки ВБ измерителей. ВБ измерителей «Поле-2М» и «Электропроводность-2М» устанавливают на крыше здания НП в соответствии с А.3 (приложение А). На крыше монтируют только центральную часть конструкции для установки ВБ измерителя «Поле-2М», соединительные кабели, спускаемые с крыши до ввода в комнату с БПС и ПК, крепят к стене. Полку с кожухом для установки ВБ измерителя «Электропроводность-2М» крепят к ограждению крыши.

Примечание - В связи с тем, что измеряемые значения напряженности электрического поля атмосферы и значения электрических проводимостей воздуха зависят от высоты расположения ВБ необходимо сохранять места их установки неизменными. В случае неизбежности изменения мест установки, их необходимо согласовать со специалистами ФГБУ «ГГО».

10 Подготовка к выполнению измерений

10.1 Перед началом измерений величин АЭ в НП, после перерывов, связанных с изменением мест установки ВБ измерителей «Поле-2М» и «Электропроводность-2М», их ремонтом или заменой, производят подготовку к измерениям, включающую в себя автономную проверку функционирования измерителей, установку ВБ и БПС на рабочие места, проверку функционирования измерителей в рабочем положении, ввод АЭИК в эксплуатацию.

10.2 Автономную проверку измерителей «Поле-2М» и «Электропроводность-2М» производят в лабораторном помещении согласно ИРШЯ.416312.000 РЭ и ИРШЯ.416312.001 РЭ [3], [4].

Цель автономной проверки - установить работоспособность измерителей, сконфигурировать ПО и ПИ, определить режимы работы и другие характеристики.

10.3 Для проверки функционирования подготовить измерители согласно их РЭ [3], [4]:

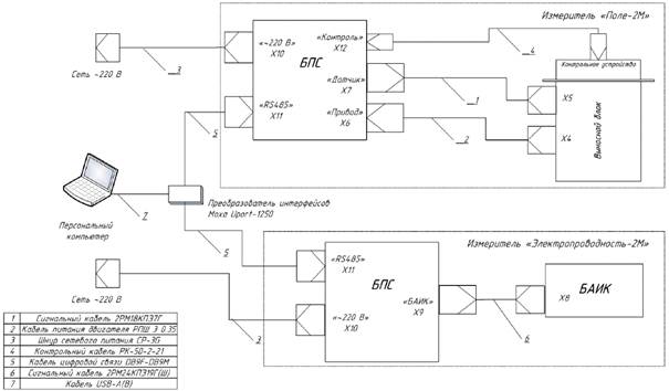
- выполнить подключение кабелей измерителей и ПК как показано на рисунке 2;

- выполнить заземление измерителей;

Рисунок 2 - Схема подключения оборудования АЭИК

- подать напряжение на аппаратуру комплекса;

- включить ПК и убедиться в том, что после загрузки операционной системы автоматически выполнялся старт программ регистрации данных;

- провести проверку функционирования измерителя «Поле-2М» в соответствии с РЭ;

- провести проверку функционирования измерителя «Электропроводность-2М» в соответствии с РЭ;

- запустить программу просмотра данных «ae_viewer» и убедиться в том, что полученные в ходе проверки измерителей данные отображаются на графике в окне программы;

- по периодическому появлению окна консоли (один раз в 5 мин) убедится в правильной настройке автоматического запуска программы передачи данных на удаленный тематический сервер СЦД АЭ.

Примечание - Реальная передача данных возможна только после правильной настройки сетевого соединения с сервером и на данном этапе проверка передачи данных не выполняется.

Для завершения проверки закрыть программы регистрации и отображения данных, завершить работу операционной системы и выключить аппаратуру.

Убедившись в работоспособности и правильном функционировании измерителей «Поле-2М» и «Электропроводность-2М» и АЭИК в целом, ВБ измерителей устанавливают на места проведения измерений (далее - рабочие места).

ВБ измерителя «Поле-2М» помещают в центр устройства для установки ВБ по приложению А, таким образом, что его измерительная пластина и охранное кольцо находятся на одном уровне с поверхностью сетки. Допускается смещение плоскости охранного кольца датчика относительно сетки на ±5 мм. Следует обеспечить неизменность установки ВБ после его съема для проведения профилактических или ремонтных работ.

ВБ измерителя «Электропроводность-2М» устанавливают на полке по приложению А и надежно крепят к ней. На датчик надевают кожух, защищающий его от попадания снега и дождя, и надежно крепят его. Установка датчика и кожуха должна обеспечивать забор воздуха из-под торцевой части кожуха, а выброс воздуха - через задние боковые отверстия кожуха. При этом отработанный воздух не должен попадать снова под кожух на вход аспирационных измерительных конденсаторов.

10.4 БПС «Поле-2М» и «Электропроводность-2М», ПК и ПИ устанавливают в отапливаемом помещении НП.

Соединительные кабели укладывают на подготовленные места и подсоединяют к ВБ и БПС измерителей «Поле-2М» и «Электропроводность-2М» согласно эксплуатационной документации на них. Перечень документации, необходимой для эксплуатации средств измерений, используемых при проведении измерений величин атмосферного электричества приведен в приложении Б.

10.5 После установки измерителей «Поле-2М» и «Электропроводность-2М» на рабочие места и их соединения с ПК согласно рисунку 2, производят их подсоединение к сети, включение и проверку функционирования АЭИК. Убедившись в функционировании АЭИК, производят крепление соединительных кабелей и засыпку траншей.

10.6 Далее, измерители и ПК включают на 1 - 2 ч для достижения нормального теплового режима и начинают измерения величин V′, L+ и L-.

10.7 ПК, на котором предполагается установить ПО, если он не входит в комплект поставки АЭИК, должен удовлетворять следующим минимальным требованиям:

- операционная система Windows ХР SP2 или более поздняя версия;

- тактовая частота процессора не ниже 1000 МГц;

- оперативная память не менее 512 МБ;

- свободное пространство 100 ГБ на жестком диске;

- порт USB;

- привод CD-ROM.

Для установки необходимо вставить CD-диск из комплекта АЭИК в привод CD-ROM и запустить программу установки Setup.exe. После этого в появившемся окне мастера установки последовательно выполнить указанные инструкции. В результате установки на рабочем столе операционной системы должны появиться два ярлыка:

 - старт программ регистрации результатов измерений;

 - старт программы просмотра архива результатов измерений.

Для обеспечения работы ПК с измерителями по цифровой линии связи в операционной системе также должно быть установлено и правильно сконфигурировано ПО (драйвер) ПИ. Инструкция по установке и настройке ПО Моха UPort 1250 приведена в приложении В.

11 Проведение наблюдений

11.1 Проведение измерений

Измерения величин V′, L+ и L- в каждом НП должны проводиться постоянно и непрерывно, за исключением периодов проведения следующих операций:

- измерительный контроль и градуировка устройств, входящих в АЭИК;

- техническое обслуживание устройств АЭИК и вспомогательного оборудования проводится согласно эксплуатационной документации на них.

Результаты измерений должны датироваться по шкале всемирного скоординированного времени. Погрешность установки системного времени ПК не должна превышать 30 с. При подключении ПК к ВСС или сети интернет операционная система ПК автоматически раз в час выполняет синхронизацию времени по серверу точного времени. При отсутствии подключения ПК к ВСС или сети интернет наблюдатель должен ежедневно контролировать текущее системное время ПК и при необходимости выполнять корректировку.

Допускаются перерывы в измерениях для проведения технического обслуживания и ремонтных работ, связанных с выходом из строя устройств АЭИК и установочных конструкций по техническим причинам (поломка) и под влиянием неблагоприятного воздействия метеорологических условий (например, из-за попадания снега в аспирационный измерительный конденсатор, полость электростатического генератора, обледенение пластин генератора и т.п.).

На протяжении проведения измерений величин V′, L+ и L- наблюдатель обязан:

- регулярно наблюдать за функционированием АЭИК,

- производить технический осмотр измерителей, а также их обслуживание согласно эксплуатационной документации на них,

- незамедлительно докладывать обо всех обнаруженных неполадках или отклонениях в работе АЭИК ответственному за наблюдения или начальнику станции.

Наблюдения за функционированием АЭИК выполняют путем просмотра записей на мониторе ПК.

Наблюдение за функционированием АЭИК выполняют ежедневно в начале рабочего дня, продолжительность наблюдения от 3 до 5 мин. Помимо этих регулярных наблюдений необходимо осуществлять кратковременные наблюдения за записями при сильном тумане, сильном дожде, сильном снеге, метели, грозе. При необходимости регулярно очищать от снега поверхности выравнивающей сетки и выносного блока измерителя «Поле-2М», а также АПК измерителя «Электропроводность-2М». В случае попадания воды во внутрь измерителей необходимо слить воду, сняв кожух измерителя «Поле-2М», и просушить его.

11.2 Проведение измерительного контроля

11.2.1 Входящие в состав АЭИК измерители требуют проведения периодического контроля работоспособности, цель которого установить соответствие метрологических характеристик паспортным значениям.

Контроль проводится с помощью встроенных в измерители контрольных средств в порядке, указанном в соответствующих пунктах РЭ [3], [4].

Измерительный контроль производят перед вводом измерителей в эксплуатацию, после их каждой запланированной остановки, а также в процессе проведения измерений не реже одного раза в 14 сут. Дополнительный контроль рекомендуется проводить после окончания сильных продолжительных осадков, очистки ВБ от снега и по завершению технического обслуживания. Данные о контроле заносятся в журнал, форма и пример заполнения которого приведен в приложении Г.

В ходе проведения измерительного контроля определяется положение «нуля» (значение напряжения на выходе при нулевом значении измеряемой величины) и при необходимости его подстройка, а также осуществляется проверка чувствительности измерителей.

11.2.2 Контроль измерителя «Поле-2М» проводят с помощью контрольного устройства (крышка), на которое подается калибровочное напряжение равное 0 и 10 В.

Для проведения контроля необходимо в главном окне программы «Поле-2М» (рисунок 3) нажать на кнопку «КОНТРОЛЬ», это необходимо для того, чтобы данные полученные во время контроля правильно интерпретировались на сервере в СЦД АЭ. На экране (рисунок 4) появится окно с описанием последовательности действий оператора.

 

Рисунок 3 - Главное окно программы
регистрации данных «Поле-2М»

Рисунок 4 - Окно диалога подготовки
прибора к измерительному контролю

Для того чтобы провести контроль необходимо:

- выключить питание, для этого следует перевести тумблер, находящийся на передней панели БПС, в нижнее положение;

- надеть на ВБ крышку так, чтобы направляющие штыри совпали с отверстиями (рисунок 5);

- подключить к разъему, находящемуся на крышке коаксиальный кабель (рисунок 6);

- на задней панели БПС перевести тумблер «КОНТРОЛЬ» в положение НОЛЬ;

Рисунок 5 - Установка крышки

Рисунок 6 - Подключение кабеля

- включить питание прибора;

- нажать кнопку «Далее».

По окончании указанных действий появится окно контроля нуля (рисунке 7).

Как только закончится контроль, программа автоматически определяет, необходима или нет корректировка нуля. Если корректировка нужна, то кнопка «Корректировка 0» станет активной и необходимо на нее нажать. После корректировки программа автоматически повторит контроль нуля измерителя. Если корректировка не требуется, то следует перейти к следующему этапу контроля, нажав кнопку «Далее».

На следующем этапе в окне диалога контроля будут выведены инструкции по переключению прибора в режим контроля чувствительности, после выполнения которых вновь нужно нажать кнопку «Далее». В результате автоматически начнется контроль чувствительности прибора (рисунок 8) при необходимости его можно повторить. По завершению нажать кнопку «Далее».

Рисунок 7 - Окно диалога
на этапе проведения
контроля нуля

В последнем окне «Окончание контроля», как в первом приведены инструкции для корректного завершения контроля измерителя. Выполнив инструкции, следует нажать кнопку «Завершить контроль», в результате чего программа перейдет в штатный режим регистрации результатов измерений.

Рисунок 8 - Окно диалога
на этапе
проведения контроля

11.2.3 Контроль измерителя «Электропорводность-2М» проводят программными средствами. Главное окно программы выглядит так, как показано на рисунке 9.

Для перехода в режим контроля необходимо нажать кнопку «Контроль» в левой панели главного окна программы. После этого появится диалоговое окно, изображенное на переднем плане рисунка 10, информирующее пользователя о последовательности действий при проведении контроля измерителя.

Рисунок 9 - Главное окно программы
регистрации результатов измерений

Контроль осуществляется последовательно: сначала проводится определение и, при необходимости, подстройка нуля каждого измерительного канала, а затем проводится контроль чувствительности. Для проведения контроля необходимо следовать инструкциям, отображаемым в окне программы. Последовательность этих окон показана на заднем плане рисунка 10.

Для определения смещения нуля отключается протяжка воздуха и снимается рабочее напряжение АПК. Подстройку нуля целесообразно выполнять при отклонении на значение ±1 фСм/м. Для контроля чувствительности преобразования измеритель необходимо с помощью тумблеров на задней панели блока питания и сопряжения перевести в режим встроенного контроля, а затем нажать кнопку «Далее» в нижней части окна диалога «Контроль». При этом показания измерительных каналов должны находиться в интервале от 34 до 39 фСм/м. Через некоторое время показания должны поменять знак, что свидетельствует о смене полярности скорости нарастания контрольного напряжения. Контроль чувствительности длится приблизительно 3 мин, а затем автоматически в диалоге появится информация о результатах контроля. При отрицательном результате контроля будет выведено сообщение о необходимости проведения профилактики измерителя.

Рисунок 10 - Последовательность сообщений пользователю
(инструкций) в диалоговом окне контроля измерителя.

Следует понимать, что данная процедура встроенного контроля заключается в создании на измерительных электродах АПК наведенного тока, знак которого определяется знаком скорости изменения напряжения на АПК по времени. Поэтому появление при проведении контроля отрицательных выходных значений электрической проводимости воздуха не имеет физического смысла. Для визуального контроля и сопоставления с паспортными значениями следует использовать периоды, когда показания соответствующего измерительного канала имеют положительное значение.

По окончанию контроля окно диалога нужно закрыть, после чего программа автоматически перейдет в режим проведения измерений.

11.3 Обработка и оформление результатов наблюдений

От персонала станции не требуется какой-либо обработки и оформления результатов наблюдений, т.к. данные, полученные с помощью АЭИК в необходимых величинах, сохраняются на ПК и автоматически отправляются на сервер АЭ с периодичностью один раз в минуту.

Ответственный за наблюдения один раз в месяц должен отправлять по электронной почте сведения о метеорологических явлениях и данные о проведения контроля в СДЦ АЭ на электронный адрес лаборатории АЭ ФГБУ «ГГО» в соответствии с инструкцией, приведенной в приложении Д. В периоды отсутствия связи между пунктом наблюдений и ФГБУ «ГГО» ответственный за наблюдения один раз в неделю должен отправлять по электронной почте сведения об измеряемых параметрах V′, L+ и L-, копируя с жесткого диска ПК накопленные за неделю файлы данных согласно инструкции, приведенной в приложении Е.

12 Проведение технического обслуживания

12.1 Техническое обслуживание измерителей выполняется в том случае, если по результатам измерительного контроля было выведено сообщение о необходимости проведения профилактики, например, в случае высокого значения шумов при контроле нуля. Никелированные поверхности и изоляторы ВБ «Поле-2М» и «Электропроводность-2М» следует очищать от загрязнения батистом с использованием спирта высшей очистки по ГОСТ 5962-2013 или специальных чистящих средств. Ориентировочный расход в месяц: спирта высшей очистки по ГОСТ 5962-2013 - 150 мл, батиста - 0,5 м2.

Для чистки изоляторов необходимо измерительный электрод извлечь из измерительной камеры, разобрать его, как показано на рисунке 11, очистить фторопластовые изоляторы (рисунок 11 б), просушить их в течение двух часов в сушильном шкафу при температуре не более 80 °С, затем вернуть на место.

а - собранный вид; б - разобранный вид

Рисунок 11 - Измерительный электрод

Для чистки изоляторов ВБ «Поле-2М» необходимо снять измерительные и калибровочную (в КУ) пластины и очистить фторопластовые изоляторы.

12.1 Также в процессе работы измерителя «Поле-2М» возможно увеличение шума выходного сигнала в результате снижения качества заземления модулирующего ротора датчика по причине отсутствия или ухудшения контакта в щеточном узле. В этом случае следует подтянуть или заменить щетки. При замене следует использовать щетки из мягкого графита типа ЭГ4, тип корпуса К4-2, размер (Д×В×Ш) (13×10×4) мм. Для регулировки или замены щеток необходимо снять нижнюю часть корпуса ВБ, снять двигатель вместе с креплением и электронным блоком, не повредив его пломбу, затем снять кожух щеточного узла.

Приложение А

(обязательное)

Требования к средствам измерений, используемым для наблюдения за
величинами атмосферного электричества

А.1 Измерители величин АЭ

А.1. Требования к техническим характеристикам измерителей величин АЭ приведены в таблицах А.1 и А.2.

Таблица А.1 - Требования к измерителю «Поле-2М»

Наименование характеристики

Номинальное значение

1 Диапазон измерений градиента потенциала электрического поля атмосферы, В/м

±5000

2 Пределы допускаемой основной относительной погрешности измерений, %

+5

3 Смещение нуля за 120 ч работы, В/м, не более

±25

4 Время установления рабочего режима после включения, мин, не более

1

5 Напряжение питания при частоте (50 ± 1) Гц, В

220 ± 22

6 Потребляемая мощность от сети, ВА, не более

50

7 Режим работы

Непрерывный

8 Рабочие условия эксплуатации ВБ:

 

- температура окружающего воздуха, °С

От минус 50 до 50

- относительная влажность воздуха, %

До 98

- атмосферное давление, кПа

От 84 до 106,7

9 Рабочие условия эксплуатации БПС:

 

- температура окружающего воздуха, °С

От 10 до 40

- относительная влажность воздуха, %

До 80

- атмосферное давление, кПа

От 96 до 104

Таблица А.2 - Требования к измерителю «Электропроводность-2М»

Наименование характеристики

Номинальное значение

1 Диапазоны измерений полярных электрических проводимостей воздуха, фСм/м

От 5 до 40

2 Предел допускаемой основной погрешности измерений, %

±10

3 Скорость протяжки воздуха через каждый АПК, м/с, не менее

1,2

4 Время подготовки к работе, не более мин

20

5 Напряжение питания при частоте (50 ± 1) Гц, В

220 ± 22

6 Потребляемая мощность от сети, ВА, не более

50

7 Скорость изменения контрольного напряжения, В/с

0.25

8 Режим работы

Непрерывный

9 Рабочие условия эксплуатации ВБ:

 

- температура окружающего воздуха, °С

От минус 50 до 50

- относительная влажность воздуха, %

До 98

- атмосферное давление, кПа

От 84 до 106,7

10 Рабочие условия эксплуатации БПС:

 

- температура окружающего воздуха, °С

От 10 до 40

- относительная влажность воздуха, %

До 80

- атмосферное давление, кПа

От 96 до 104

А.1.2 Допускается отсутствие нормирования погрешностей измерителей в условиях осадков, мглы и тумана.

А.2 Требования к ПК

А.2.1 ПК, на котором предполагается установить ПО, если он не входит в комплект поставки АЭИК, должен удовлетворять следующим минимальным требованиям:

- операционная система Windows ХР SP2 или более поздняя версия;

- тактовая частота процессора не ниже 1000 МГц;

- оперативная память не менее 512 МБ;

- свободное пространство 100 ГБ на жестком диске;

- порт USB;

- привод CD-ROM.

А.2.2 В ПК должно быть установлено стандартное ПО и СПО.

А.2.3 Установка и обновление СПО осуществляется ФГБУ «ГГО».

А.3 Установочные конструкции

А.3.1 В состав устройства для установки ВБ измерителя «Поле-2М» входят пять металлических сеток, 13 металлических стоек и детали крепежа (гайки, болты, скобы).

Перед началом сборки необходимо расчистить площадку (убрать мусор, скосить траву) размером не менее (10×10) м. Сборку начинают с центральной сетки. В углы сетки с помощью болта прикручиваются стойки. В центре расчищенной площадки необходимо выкопать четыре лунки глубиной не менее 30 и не более 50 см таким образом, чтобы концы закрепленных на сетке стоек легко помещались в эти лунки.

Остальные детали сетки собираются так, как показано на схеме рисунка А.1, кругами обозначены места крепления сеток между собой и к стойкам с помощью скоб. Высота установки сетки 1 м от поверхности земли. Размеры на схеме указаны в миллиметрах.

Рисунок А.1 - Схема установки элементов сетки

После окончания сборки все элементы покрывают эмалью. После высыхания ВБ измерителя «Поле-2М» помещают в кольцо, находящееся в центральной сетке, таким образом, что его измерительная пластина и охранное кольцо должны находиться на одном уровне с поверхностью сетки. Допускается смещение плоскости пластины и охранного кольца относительно сетки на ±5 мм. Следует обеспечить одинаковость установки ВБ после его съема для проведения профилактических или ремонтных работ. Проход в центре каркаса для свободного доступа к ВБ обеспечивается откидывающейся частью сетки.

При использовании второго способа установки на крыше монтируют только центральную часть конструкции, показанную на рисунке А.2.

Рисунок А.2 - Схема центральной сетки

Заземление корпуса ВБ, каркаса и сетки установочной конструкции должно быть выполнено по ГОСТ Р 50571.5.54-2013.

А.3.2 В состав устройства для установки ВБ измерителя «Электропроводность-2М» входят полка и защитный кожух. Сборка полки выполняется как показано на рисунке А.3.

Полка для установки ВБ крепится кронштейнами к стене здания либо устанавливается на горизонтальную поверхность крыши при использовании второго способа установки. Поверхность полки располагается параллельно подстилающей поверхности на высоте от 1,5 до 2 м от неё. Рекомендуемые размеры полки (380×500) мм. Около места установки полки больших сугробов создаваться не должно. ВБ измерителя электрической проводимости воздуха устанавливается на полке и надёжно крепится к ней. На ВБ надевается кожух, показанный на рисунке А.4, на боковых стенках которого находятся отверстия для выброса отработанного воздуха, и который защищает ВБ от попадания снега и дождя. Установка ВБ и кожуха должна обеспечивать забор воздуха снизу, а выброс воздуха - наружу кожуха, при этом отработанный воздух не должен попадать снова под кожух на вход АПК. Для обеспечения доступа к входным отверстиям АПК передняя панель кожуха крепится на откидных петлях. Размеры кожуха (380×200×500) мм.

Рисунок А.3 - Схематическое изображение

Рисунок А.4 - Схематическое изображение
полки кожуха

Приложение Б

(рекомендуемое)

Перечень документации, необходимой для эксплуатации
средств измерений, используемых при проведения измерений
величин атмосферного электричества

Б.1 РД 52.04.168-2017 Наблюдения за атмосферным электричеством с использованием автоматизированных средств измерений.

Б.2 Эксплуатационная документация на СИ, используемые при проведении измерений напряженности электрического поля атмосферы.

Б.3 Эксплуатационная документация на СИ, используемые при проведении измерений электрической проводимости воздуха.

Приложение В

(справочное)

Инструкция по установке и настройке программного обеспечения
преобразователя интерфейсов

В.1 Преобразователь интерфейсов МОХА UPortl250 (далее - ПИ) позволяет подключить цифровые разъемы «RS485» измерителей АЭИК к USB-порту ПК для настройки параметров работы измерителя и сбора результатов измерений. В комплект поставки ПИ входит оптический диск с ПО (драйверами) для различных операционных систем. ПО при установке создает в операционной системе виртуальный COM-порт, дальнейшая работа с которым не отличается от работы с обычным последовательным портом.

В.2 Настройку ПИ на работу с измерителями АЭИК следует проводить до подключения измерителя к ПИ. Настройка производится в следующей последовательности.

В.2.1 Вставить диск в ПК и в каталоге UPort 1200\Software выбрать папку с соответствующей операционной системой. Например, для компьютера с 64х разрядной операционной системой Windows7 это будет папка Windows XP_2003_Vista_2008\x64.

В.2.2 Запустить модуль установки драйвера, в папке Windows ХР 2003 Vista_2008\x64 это driv_win_uportlp_vl.6_build_09062913_whql.exe. В результате запустится программа установки драйвера, начальное окно которой показано на рисунке В.1.

Выполнить все шаги по установке, переходя на следующий шаг по кнопке с надписью «Next».

Рисунок В.1 - Начальное окно установщика ПО

В.2.3 Подключить ПИ к USB-порту ПК, используя кабель из комплекта поставки ПИ.

В.2.4 При правильной установке в диспетчере устройств операционной системы должен появиться список «Многопортовые последовательные адаптеры» с элементом «Моха Uport 1250 Series» как показано на рисунке В.2.

Рисунок В.2 - Окно Диспетчера устройств ОС
Windows с отображением наименования ПИ

В.2.5 Запустить диалог настройки ПИ двойным щелчком на надпись «Моха Uport 1250 Series» и активировать вкладку «Port Configuration». В результате должно появится диалоговое окно, как показано на рисунке В.3.

Рисунок В.3 - Диалог настройки драйвера ПИ

В.2.6 Для каждого порта из списка в левой части окна диалога в поле с надписью «Interface» указать «RS-485 2W». При необходимости можно из списка с названием COM No выбрать новый номер последовательного порта к которому виртуально подключен тот или иной измеритель.

В.2.7 Сохранить изменения, нажав кнопку «Save».

В.2.8 Выйти из диалога, нажав кнопку «ОК».

В.3 В дальнейшем внесенные изменения в параметры работы ПИ будут автоматически устанавливаться при подключении ПИ к ПК.

Приложение Г

(рекомендуемое)

Форма и пример заполнения журнала наблюдений

Дата

Время (всемирное скоординированное время)

Наименование операции

Подпись лица, ответственного за произведение операции

 

 

 

 

10.07

06 ч 00 мин - 06 ч 25 мин

Профилактика, «Поле-2М» выключен, удалена грязь с пластин ЭСГ ВБ, пластины протерты спиртом, «Поле-2М» включен, пластины высушены

С.М. Иванова

10.07

06 ч 25 мин - 06 ч 58 мин

Контроль «Поле 2М»

С.М. Иванова

10.07

11 ч 20 мин

Г роза, зашкаливание «Поле-2М»

С.М. Иванова

10.07

11 ч 30 мин

Выключена электроэнергия, «Поле-2М» выключен и обесточен, надета крышка на ВБ

С.М. Иванова

10.07

12 ч 35 мин

Включена электроэнергия, «Поле-2М» включен

С.М. Иванова

10.07

13 ч 00 мин - 13 ч 32 мин

Контроль «Поле 2М»

С.М. Иванова

17.07

06 ч 05 мин - 06 ч 40 мин

Контроль «Поле 2М»

А.Б. Сергеев

Приложение Д

(обязательное)

Инструкция
по подготовке и передаче метеорологической информации

В целях проведения анализа данных по АЭ ежемесячно в адрес ФГБУ «ГГО» требуется направлять режимную метеорологическую информацию метеостанции, на которой установлен АЭИК для наблюдений за атмосферным электричеством, или с ближайшей метеостанции, в случае установки АЭИК на аэрологической станции. Информация предоставляется за календарный месяц наблюдений в виде текстового файла, соответствующего формату Персона-МИС, т.е. имеющего следующий заголовок:

:::01,ИИИИИИИ,ММ,ГГГГ,

где ИИИИИИИ - семизначный координатный индекс станции; ММ и ГГГТ - месяц и год, проведения наблюдений.

Непосредственно для проведения анализа требуется информация о характеристиках ветра, облачности и наблюдавшихся явлениях погоды (блоки =01, =02 и =03), однако для сокращения трудозатрат и во избежание дополнительных ошибок файл следует передавать полностью, без удаления других блоков. В последней секции (=99) может быть добавлена информация, относящаяся непосредственно к атмосферно-электрическим измерениям, например, даны сведения о периодах отказа аппаратуры, указаны другие причины пропуска измерений.

Передача файла осуществляется посредством электронной почты (e-mail) на адрес ofoae@voeikovmgo.ru. Для указания темы письма необходимо использовать следующий шаблон: «метеорологическая информация по станции <название станции> (<координатный индекс станции>) за <месяц> <год>». Например:

метеорологическая информация по станции Верхнее Дуброво (5676110) за май 2015

Файл следует отправлять вложением к письму, имя файла при отправке имеет шаблон: «метео <название станции> за <месяц> <год>». Например:

метео Верхнее Дуброво за май 2015

В тексте письма дополнительно в свободной форме могут быть даны сведения о работе измерительной аппаратуры и АЭИК в целом, возможных изменениях на станции, в том числе, вблизи мест установки выносных блоков, а также приведены результаты технического контроля аппаратуры.

Отправка метеорологической информации должна осуществляться без задержек после проведения контроля и исправления обнаруженных ошибок.

Приложение Е

(рекомендуемое)

Инструкция по отправке данных наблюдений при отсутствии связи

Е.1 В штатном режиме данные с сети станций наблюдений за электрическими параметрами атмосферы поступают на сервер ФГБУ «ГГО» посредством ВСС «Росгидромета» или через Интернет в автоматическом режиме. Настоящие рекомендации даны в связи с периодическими сбоями в передаче данных.

Е.2 Передачу данных следует осуществлять по запросу сотрудников ФГБУ «ГГО» электронной почтой. Для этого необходимо заархивировать накопленные данные следующим образом.

Е.2.1 На ноутбуке АЭИК закрыть программы регистрации «Поле-2М» и «Электропроводность-2М», путем нажатия левой кнопки мыши на крестик в правом вернем углу окна каждой программы.

Рисунок Е.1 - Сочетание клавиш «Win» + E

Е.2.2 Зайти в «Компьютер» путем нажатия сочетания клавиш «Win» + E (рисунок Е.1).

Е.2.3 В открывшемся окне зайти на диск Data(D:).

Е.2.4 На диске Data(D:) выбрать папку аес_out и переименовать её по форме ММГГГГХххххх, где ММ - месяц, ГГГГ - год, Хххххх - название станции (например: 022016Воейково) (рисунок Е.2).

Рисунок Е.2 - Переименование файла

Е.2.5 Создать в этом же окне папку аес_out, кликнув правой кнопкой мыши по пустому полю выбрать пункт Создать -> Папку (рисунок Е.3).

Рисунок Е.3 - Создание папки

Е.2.6 Запустить программы регистрации данных, путем двойного нажатия левой кнопки мыши по соответствующему значку на рабочем столе (рисунок Е.4).

Рисунок Е.4 - Значок запуска

Е.2.7 Выбрать переименованную папку, кликнув по ней правой кнопкой мыши выбрать пункт Отправить ->Сжатая Zip-папка (рисунок Е.5).

Рисунок Е.5 - Создание Zip-папки

Е.2.8 Получившуюся Zip-папку на диске Data(D:) необходимо скопировать на ПК, имеющий доступ к интернету, и выслать электронным письмом по E-mail ФЕБУ «ГЕО» по адресу: ofoae@voeikovmgo.ru.

Библиография

[1] Афиногенов Л.П., Грушин С.И., Романов Е.В. Аппаратура для исследований приземного слоя атмосферы./Гл. 7. Характеристики атмосферного электричества. - Л.: Гидрометеоиздат, 1977. - С. 141 - 156.

[2] Правила по технике безопасности при производстве наблюдений и работ на сети Госкомгидромета. - Л.: Гидрометеоиздат, 1983. - 317 с.

[3] Измеритель напряженности электростатического поля «Поле-2М». Руководство по эксплуатации. ИРШЯ.416312.000 РЭ. - 2014. - 25 с.

[4] Измеритель удельной электрической проводимости воздуха «Электропроводность-2». Руководство по эксплуатации. ИРШЯ.416312.001 РЭ. - 2014. - 26 с.

Ключевые слова: наблюдения за атмосферным электричеством, автоматизированные средства измерений, производство и обработка данных наблюдений, напряженность электрического поля атмосферы, электрическая проводимость воздуха, установка и размещение атмосферно-электрического измерительного комплекса

Лист регистрации изменений

Номер изменения

Номер страницы

Номер документа (ОРН)

Подпись

Дата

измененной

замененной

новой

аннулирован­ ной

внесения изм.

введения изм.