Главная // Актуальные документы // Методические рекомендацииСПРАВКА
Источник публикации
М., 1984
Примечание к документу
Название документа
"Методические рекомендации по технологии автоматизированного выполнения гидрометрических работ на изысканиях мостовых переходов"
(утв. Минтрансстроем СССР 12.07.1984)
"Методические рекомендации по технологии автоматизированного выполнения гидрометрических работ на изысканиях мостовых переходов"
(утв. Минтрансстроем СССР 12.07.1984)
Зам. директора института
Н.Б.СОКОЛОВ
12 июля 1984 года
МЕТОДИЧЕСКИЕ РЕКОМЕНДАЦИИ
ПО ТЕХНОЛОГИИ АВТОМАТИЗИРОВАННОГО ВЫПОЛНЕНИЯ
ГИДРОМЕТРИЧЕСКИХ РАБОТ НА ИЗЫСКАНИЯХ МОСТОВЫХ ПЕРЕХОДОВ
Одобрены Главтранспроектом.
Методические рекомендации разработаны на основании исследований и опытно-производственных работ, выполненных сотрудниками лаборатории мостовой гидравлики и гидрологии ЦНИИСа на производственных объектах проектно-изыскательских институтов Главтранспроекта, и содержат правила проверки, монтажа и описание электронных блоков автоматизированной гидрометрической измерительной системы (АГИС), технологию производства работ по измерению глубин и скоростей течений рек с использованием складного портативного плавсредства, управляемого по радиокомандам, подаваемым с берега.
Эффективность использования АГИС для определения гидрологических данных была установлена в производственных условиях при съемках подводного рельефа русл и скоростей течения на реках Усе, Енисее, Лене, Олекме, Нюкже, а также в результате сопоставительных работ по определению расходов воды, проведенных совместно с работниками Якутского, Омского и других Управлений на гидрометрических створах Госкомгидромета.
Методические рекомендации предназначены для использования при выполнении гидрометрических работ на изысканиях мостовых переходов через средние и большие реки, осуществляемых в различных географических районах страны.
Методические рекомендации разработали инженеры Ю.С. Смирнов и С.И. Павлов под руководством и при участии канд. техн. наук В.В. Невского.
Зав. отделением изысканий
и проектирования железных дорог
А.М.КОЗЛОВ
1.1. Измерительная система АГИС состоит из комплекса измерительных приборов: ультразвукового профилографа "Язь", электромагнитного скоростемера "Зонд" и электронного коррелятора.
1.2. Измерительная аппаратура АГИС разработана на базе серийной электронной аппаратуры, в которую внесены минимальные конструктивные и схемные изменения, учитывающие особенности производства гидрометрических работ для создания планов подводного рельефа русла и поля поверхностных скоростей на участке водотока.
1.3. Для размещения автоматизированной измерительной системы АГИС используется автономное самодвижущееся устройство с дистанционным управлением. Указанное устройство состоит из складного плавсредства, двигателя, приводящего его в движение, и радиоаппаратуры "Супранар-82", предназначенной для дистанционного управления движением плавсредства и работой установленной на нем измерительной системы.
Управление самодвижущимся устройством и установленной на нем измерительной системой АГИС осуществляется с пульта радиопередатчика "Супранар-82", находящегося на берегу.
1.4. При производстве работ с использованием передающей радиоаппаратуры необходимо иметь разрешение Государственной инспекции электросвязи Министерства связи СССР на право эксплуатации радиопередатчика.
1.5. В соответствии с тяговой мощностью установленного на плавсредстве электрического подвесного лодочного мотора ЭПЛ-2-5 самодвижущееся устройство рассчитано на работу при скоростях течений водотока до 1 м/с.
1.6. Инженерно-технические работники, использующие АГИС для гидрометрических исследований, в ведении которых находится АГИС, обязаны до начала производства работ изучить особенности судовой обстановки на участке реки в районе изыскания, уточнить линии судовых ходов и наметить наиболее удобный режим выхода АГИС на воду.
На особо напряженных судоходных участках реки, вблизи портов или других гидротехнических сооружений, время и сроки производства гидрометрических работ следует согласовать с соответствующими техническими участками пути Министерства речного флота.
1.7. При эксплуатации АГИС необходимо соблюдать требования "Правил техники безопасности при железнодорожных изысканиях".
2. ПОДГОТОВИТЕЛЬНЫЕ РАБОТЫ
Проверка и подготовка аппаратуры
2.1. Перед производством гидрометрических работ с использованием автоматизированной системы и самодвижущегося устройства (плавсредства) с дистанционным управлением рекомендуется проверить исправность их основных блоков <1>, для чего на берегу следует вставить антенны в антенные гнезда, соединить все блоки измерительной системы и радиоаппаратуры и установить электропитание.
--------------------------------
<1> Тарирование измерителя глубин и скоростей выполняют по правилам, изложенным в "Рекомендациях по технологии изысканий мостовых переходов с применением электронной аппаратуры". М., ЦНИИС, 1980.
Предварительно необходимо изучить и усвоить основные принципы работы блоков измерительной системы и схемы аппаратуры, приведенные в
приложениях 1 -
4.
2.2. Электропитание профилографа-самописца обеспечивают от сухих элементов: 2 плоские батареи КВС по 4,5 В с суммарным напряжением 9 В или 6 круглых элементов типа 373 по 1,5 В.
При исправном состоянии блоков, при вращении кругового пишущего пера на ленте самописца должна прожигаться ровная начальная (нулевая) линия.
2.3. Рабочее напряжение скоростемера обеспечивают двумя комплектами по 10 сухих элементов на 1,5 В, соединяемых параллельно. Полученное напряжение стабилизируется блоком СН-12.6. Подаваемое напряжение контролируют по показаниям миллиамперметра блока питания. Для удовлетворительной работы скоростемера стрелка прибора должна показывать не менее 4 мА.
2.4. Для питания блока радиопередатчика "Супранар", сняв заднюю его крышку, следует установить 6 элементов типа 343.
2.5. При подготовке бортовой радиоприемной аппаратуры к работе в блок питания приемника необходимо установить 4 элемента ряда 343, после чего подключают его к приемнику, который соединяется с рулевой машинной и блоком реле.
2.6. Во избежание поломки редуктора рулевой машинки "Супранара" рейка рулевой машинки на период проверки работы дистанционного управления должна быть свободной и не соединена с рулем поворота.
Соединение руля поворота с рулевой машинкой выполняют непосредственно перед началом измерений при нахождении устройства на плаву при полной готовности к измерениям.
2.7. Тумблер включения питания передатчика переводят в положение "включено" (отмечено красной точкой). Стрелка индикатора на панели передатчика должна переместиться в зону, закрашенную красной краской.
Тумблер блока питания приемника также переводят в положение "вкл." При этом рычаги рулевой машинки должны установиться в нейтральное положение.
2.8. Включают тумблер профилографа-самописца. При исправно работающем приемопередающем радиоканале самописец не должен работать.
2.9. Подачу команд для включения и выключения профилографа, скоростемера и двигателя, установленного на плавсредстве, осуществляют с пульта радиопередатчика "Супранара".
Подачу команд осуществляют при помощи ручек и кнопок, расположенных на панели передатчика.
Последовательно подавая команды ручками управления радиопередатчика, контролируют их исполнение рулевой машинкой и блоком реле.
2.10. Проверив исправность работы радиоаппаратуры и профилографа, выключают тумблеры питания профилографа, приемника и передатчика. В первую очередь должен быть выключен тумблер приемника.
2.11. Исправность электромагнитного измерителя скорости можно установить только в водной среде, для этого датчик электромагнитного измерителя скорости опускают в воду и при плавном перемещении взад и вперед, следят за показаниями стрелки миллиамперметра регистрирующего блока скоростемера.
Ритм отклонений стрелки прибора должен соответствовать ритму колебаний датчика в воде. Одновременно на ленте самописца-профилографа должны появиться прожиги отдельных меток задаваемой скорости перемещений датчика.
2.12. Самописец профилографа "Язь", выпускаемого промышленностью, предназначен для записи рельефа дна при глубинах до 20 м, с вертикальным масштабом записи глубин 1:500.
2.13. Для подводной съемки рельефа русл рек при изысканиях мостовых переходов рекомендуется производить запись глубин при вертикальном масштабе 1:250. Увеличение вертикального масштаба записи с 1:500 до 1:250 может быть осуществлено по рекомендации, разработанной НИИСом и согласованной с заводом-изготовителем.
2.14. Для обеспечения бесперебойной работы профилографа и точности записей прибора через каждые 100 ч необходимо:
а) производить общую очистку самописца от пыли, образующейся при записи на электротермической бумаге;
б) очищать коллектор электродвигателя, для чего последний снимают, промывают в бензине Б-70, просушивают, смазывают костным маслом и устанавливают на место;
в) смазывать смазкой ГОИ-54 все подвижные механические части прибора.
2.15. При работе самописца-профилографа нельзя допускать попадания влаги на бумагу, перо и канавку пера, так как это снижает контрастность записи и бумага не прожигается. Контрастность записи улучшается с уменьшением нажима пера на бумагу. Для самописца рекомендуется применять бумагу ОТВ-3.
2.16. Для фиксирования промежуточных промерных точек в профилографе "Язь" вместо лампочки освещения следует установить кнопку оперативной отметки. Для подключения ее к электрической схеме прибора на плате усилителя мощности (рис. 1) используют коллектор транзистора Т-33 и базу транзистора Т-34.
Рис. 1. Подключение оперативной отметки к электрической
схеме профилографа "Язь" (цифры - номера монтажных концов)
При дистанционном управлении подачу команды на оперативную отметку осуществляют с пульта передатчика "Супранар-82".
Сборка складного плавсредства
2.17. Складное плавсредство состоит из складного каркаса, обтянутого мягкой оболочкой из водонепроницаемой ткани, и надувной резиновой камеры (автобаллона).
Каркас (
рис. 2,
3) собирают из полуобручей, которые соединены между собой скобой. Причем центральный (1) закреплен жестко, а внутренние промежуточные (2) имеют отдельные оси и центры вращения для каждого полуобруча.
Рис. 2. Каркас складного плавсредства:
1 - центральный полуобруч; 2 - промежуточный полуобруч;
3 - закрепительные болты; 4 - полые трубки
Рис. 3. Складное портативное плавсредство:
1 - промежуточные полуобручи; 2 - центральный полуобруч;
3 - полые трубки; 4 - насадка для крепления мотора
Для сборки каркаса необходимо раздвинуть относительно центрального полуобруча промежуточные и вставить полые трубки (4) (их всего шесть) и закрепить болтами (3) (см.
рис. 2). Затем на каркас надевают мягкую оболочку и затягивают шнуром.
2.18. Для придания плавсредству остойчивости на него надевает надувную резиновую камеру, которая проходит под ручками.
2.19. Для передвижения плавсредству следует использовать двигатель ЭПЛ-2-5, представляющий собой небольшой электрический мотор с гребным винтом, массой 6,5 кг, тяговым усилием 3,2 кг при напряжении питания 12 В, который крепят с помощью специальной насадки (4) к ручке устройства (см.
рис. 3).
2.20. Для электрического питания двигателя гребного винта рекомендуется использовать аккумулятор автомобильного типа СТ-60 с напряжением 12 В, а при его отсутствии любой кислотный или щелочной аккумулятор с аналогичной технической характеристикой.
Размещение аппаратуры на плавсредстве
2.21. При размещении аппаратуры на плавсредстве источники питания (аккумулятор) следует располагать на самом дне плавсредства, ниже устанавливаемой аппаратуры.
2.22. Установка аккумулятора может производиться на плавсредство, которое еще не спущено на воду или находящееся на воде. В последнем случае необходимо соблюдать все меры предосторожности против опрокидывания плавсредства.
2.23. Для избежания повреждений и проколов мягкой оболочки плавсредства, сборку и установку измерительной системы рекомендуется производить на плавсредство, находящееся на плаву, при глубинах воды в пределах от 0,4 до 0,6 м.
2.24. Установку электродвигателя гребного винта и штанги с датчиками глубин и скоростей выполняют сразу же после установки аккумулятора.
При монтаже электродвигателя гребного винта соединительная шпонка муфты гребного винта должна быть вынута из своего гнезда и установлена только по окончании и проверки всей измерительной аппаратуры.
Невыполнение этого условия приводит к поломке шестерен редуктора рулевой машинки "Супранара" и выходу из строя всего узла рулевого управления.
2.25. После установки электродвигателя гребного винта на плавсредстве проверяют правильность соединения его контактов. Если перепутана полярность, то при включении мотора, последний опрокидывается на соединительной скобе струбцины и выбрасывает винт на поверхность. При правильно соединенных контактах мотора плавсредство резким рывком начинает движение.
2.26. Регистрирующую аппаратуру (блоки самописца-профилографа и преобразователя напряжения) устанавливают по завершении центрировки и уравновешивания плавсредства после установки источников питания и монтажа штанги с датчиками глубин и скоростей измерительной системы.
2.27. Если блоки регистрирующей аппаратуры не объединены на общем шасси, их размещение выполняют так, чтобы самописец профилографа после его установки позволял осуществить визуальный контроль работы приемопередающего тракта, оперативной отметки и нулевой линии батиграммы.
2.28. Приемник радиокоманд и блок реле с антенной следует размещать на одном уровне с блоком самописца-профилографа.
3. ПРОИЗВОДСТВО ГИДРОМЕТРИЧЕСКИХ РАБОТ
Требования к плановым опорным пунктам при съемке глубин
и скоростей в районах мостовых переходов
3.1. До начала производства гидрометрических работ следует провести осмотр и изучение района мостового перехода.
В результате осмотра района работ намечают пункты для размещения угломерного инструмента и радиопередатчика команд по управлению работой АГИС и движением плавсредства. С выбранного пункта необходимо обеспечить широкий обзор предполагаемого участка съемки реки и визуальный контроль за положением измерительного плавсредства.
Пункт должен иметь плановые координаты. При невозможности обеспечить выполнение работ с одного пункта при условиях, когда ограничен визуальный контроль, в случае наличия длинных кос, островов, обширных пространств закрытого берега, выбирают вспомогательные пункты. Расположение вспомогательных пунктов при развитии планового обоснования русловой съемки, определяется характером берегов, строением русла и структурой плановой геодезической основы в районе перехода.
3.2. Рекомендуется при съемках сложных участков русла, имеющих протоки и старицы, размещение съемочных опорных пунктов предусматривать таким образом, чтобы с выбранных пунктов обеспечивался перекрестный визуальный обзор. При необходимости предусматривают несколько пунктов, располагаемых вдоль берега. Обычно для полного визуального перекрытия участка съемки в районе мостового перехода достаточно трех пунктов. Для планового определения координат в этом случае принимают геодезический многоугольник с выносной общей точкой для всех трех определяемых пунктов.
3.3. В условиях сложного пойменного рельефа следует по возможности избегать линейных измерений, выполняемых мерной лентой и заменять линейные измерения угловыми. При наличии в районе изысканий свето- или радиодальномеров, определение координат пунктов следует выполнять с учетом их применения и планировать линейные измерения с минимальным числом стоянок инструмента.
3.4. Во всех случаях при выборе пунктов, с которых намечается визуальное наблюдение и радиоуправление, следует учитывать, что радиус действия радиоуправляемой аппаратуры ограничен дальностью до 700 м.
Плановая привязка промерных точек при русловой съемке
3.5. В зависимости от технического задания проложение измерительных ходов может быть выполнено различными способами.
Перед включением аппаратуры до начала выполнения измерительных работ устанавливают систему команд, которая должна обеспечивать последующую расшифровку записи промерных точек на ленте профилографа и в угломерном журнале наблюдений.
Как минимум, система команд должна иметь обозначения сигналов о начале и конце маршрута, обозначения последующих промежуточных промерных точек. В зависимости от сложности русловой обстановки, а также с целью контроля при отождествлении засечек промежуточных промерных точек рекомендуется устанавливать дополнительные дешифровочные признаки в виде двойных, тройных сигналов, вычерчиваемых пером самописца, по мере срабатывания оперативной отметки.
3.6. При производстве работ по измерению скоростей и съемке подводного рельефа русла в заданном сечении плавсредство перемещают строго по заданному направлению с возможно минимальными отклонениями от намеченной створной линии. Плановую привязку точек промера выполняют способом засечек. Угломерные инструменты устанавливают на пунктах наблюдений, имеющих максимальные секторы обзора в сторону речного русла, и ориентируют на точку съемочной сети или взаимно. Наблюдатель на угломерном инструменте и оператор, работающий на радиопередатчике, располагаются в непосредственной близости друг от друга по линии створа определяемого поперечного сечения русла.
3.7. Вывод и удержание плавсредства на заданном створе оператор осуществляет отклонениями управляющих ручек передатчика, наблюдая перемещение измерительной системы в оптический прибор.
3.8. Створную линию образует линия визирования, проходящая через оптический центр угломерного прибора, установленного в пункте размещения радиопередатчика.
По сигналу наблюдателя в момент, когда плавсредство окажется на перекрестии оптического центра трубы, оператор на командном пульте передатчика нажимает кнопку оперативной отметки.
3.9. Запись оперативных отметок на ленте профилографа должна совпадать с положением плавсредства строго на линии визирования.
3.10. В момент подачи оперативной отметки на мачте плавсредства зажигается контрольная лампочка оперативной отметки, которая служит сигналом наблюдателю с бокового пункта для отсчета засечек угла на измерительную систему.
3.11. Наблюдатель при первой вспышке лампочки плавсредства снимает отсчет и далее подсчитывает количество вспышек лампы в серии. Суммарный результат записывают в угломерный журнал наблюдений, как отличительный признак каждой засекаемой точки.
3.12. Количество подаваемых вспышек в каждой серии при определении промежуточных точек поперечника не должно превышать трех сигналов.
3.13. Для ликвидации последствий возможного сбоя при обработке результатов засечки следует чередовать последовательность серий, подавая оперативные отметки примерно в таком сочетании: 1-2-3-1-2-3-1-2-2-3. При таком чередовании вспышек (при случайном пропуске отсчета на поперечнике) очередность засечек восстанавливается при сопоставлении записей в угломерном журнале и на радиопередатчике.
3.14. При выполнении русловых съемок по определению подводного рельефа и измерений скоростного поля водотока в районе мостового перехода добиваться строгого удержания плавсредства с измерительной системой на борту на заданных створах нет необходимости.
Для установления планового положения измерительных поперечников в этом случае достаточными являются засечки положения промежуточных промерных точек через интервалы времени, необходимые для съемок поперечного сечения русла на длине, равной примерно 1/10 ширины водотока.
3.15. При выполнении съемочных русловых работ до окончания геодезического обеспечения района мостового перехода, при отсутствии координат, начальной и ориентирной точке задают условные координаты. При этом необходимым условием является измерение начального базиса между начальной и ориентирной точкой. Точность измерения базиса устанавливают, исходя из необходимой точности создаваемого плана русловой съемки.
4. КАМЕРАЛЬНЫЕ РАБОТЫ <1>
--------------------------------
<1> Подробное изложение правил производства камеральных работ приведено в "Рекомендациях по технологии изысканий мостовых переходов с применением электронной аппаратуры".
Обработка батиграммной ленты
4.1. Обработку батиграммных лент начинают с общего просмотра записей. Определяют места, требующие дополнительного анализа для уточнения положения отраженных точек рельефа.
4.2. Сверяют количество измеренных поперечников, устанавливают начало и конец каждого. Проверяют в соответствии с выбранной системой маркирования совпадение отсчетов в угломерных журналах по промежуточным, промерным точкам в каждом поперечнике с количеством оперативных отметок.
4.3. После установления тождественности отсчетов по каждой промежуточной промерной точке в угломерном журнале и на батиграммной ленте производят сквозную нумерацию точек.
4.4. Для установления горизонтального масштаба каждого участка промера, заключенного между соседними промежуточными промерными точками, эти точки по углам засечек из журнала угломерных наблюдений наносят на план района перехода. Надписывают каждую точку присвоенным ей сквозным номером.
4.5. Снимают отсчеты измерений с батиграммных профилей и записывают результаты на план против соответствующих номеров точек.
4.6. По батиграмме устанавливают необходимость переноса дополнительных точек в случаях, если между промежуточными промерными точками по профилю имеются существенные изменения рельефа. Перенос дополнительных точек выполняют с учетом разницы в горизонтальных масштабах батиграммы и плана.
4.7. Просматривают весь массив точек с выписанными значениями отметок на плане с целью установления линии наибольших глубин.
4.8. Устанавливают масштаб заложения.
4.9. Рисовку рельефа начинают с самых низких участков в пределах всего района съемок и постепенно в соответствии с масштабом заложения поднимают до линии уреза.
Определение расходов воды
4.10. Получаемые в результате измерений характеристики скоростей водотока, исходя из особенности электромагнитного измерителя скорости и конструктивных элементов усилительного устройства измерителя скорости, следует считать эквивалентными средним скоростям и в таком качестве принимать к расчету расхода воды в заданном сечении.
4.11. Горизонтальный масштаб определяют по оперативным отметкам, которые прожигаются пером на батиграмме при подаче световых сигналов с плавсредства по командам в порядке, принятом в соответствии с
пп. 3.10 -
3.13 и расстоянием, снимаемым с плана русловой съемки, где эти точки предварительно наносят по данным угловых засечек.
4.12. При непрерывной записи глубин и скоростей на батиграмме вычерчивается профиль живого сечения водотока, который разбит на секции точками, имеющими оперативную отметку, и точками в местах перелома рельефа.
Глубины и скорости в этих точках определяют с помощью палеток, которые строятся отдельно для профилографа и для скоростемера. В качестве основного деления палетки принимают соответственно 1 м и 1 м/с, выраженные в установленном по результатам тарирования масштабе.
4.13. Для снятия отсчета палетка накладывается на батиграмму таким образом, чтобы ее дуга совпадала с дугой оперативной отметки, а ноль - с нулевой линией батиграммы. На пересечении линий на ленте с соответствующими делениями шкалы палетки снимают отсчет.
4.14. При определении глубин следует учитывать заглубление вибратора, прибавляя эту величину к снимаемому отсчету.
4.15. Общий расход складывается из расходов, вычисленных для каждой секции. При подсчете расхода для секции берется средняя величина скорости из двух ее значений в точках, ограничивающих секцию. Площади определяются по формулам вычисления площади треугольника или трапеции.
4.16. Общий расход может быть подсчитан другим способом. На батиграммной ленте выбирают максимальную скорость

и максимальную глубину

данного сечения от уреза до уреза.
Подсчитывают площадь живого сечения

. Определяют среднюю глубину воды в живом сечении

. Подсчитывают среднюю глубину, исходя из детальности изображения рельефа на профиле. Суммируют ординаты батиграммы в точках перелома рельефа на границах участков живого сечения и делят полученную сумму на (
n - 2), где
n - количество ординат глубин.
Подготовленные данные подставляют в расчетную формулу общего расхода
где

- площадь живого сечения, определяемая по графику, построенному по данным батиграммы, м
2;

- максимальная скорость воды, зафиксированная на ленте батиграммы, м/с;

- максимальная глубина воды в живом сечении на батиграмме, м;

- средняя глубина воды живого сечения, определяемая из суммы глубин по батиграмме, деленной на (
n - 2), где
n - число ординат глубин в точках перелома рельефа.
БЛОКИ АВТОМАТИЗИРОВАННОЙ ГИДРОМЕТРИЧЕСКОЙ
ИЗМЕРИТЕЛЬНОЙ СИСТЕМЫ (АГИС)
Эхолот-профилограф типа "Язь"
Принципиальная схема профилографа-эхолота типа "Язь" приведена на
рис. 1,
2.
Рис. 1. Механическая схема профилографа-эхолота типа "Язь":
1, 2 - кремниевые диоды; 3 - входной трансформатор
усилителя; 4 - трансформатор; 5 - резистор; 6 - неоновая
лампочка; 7 - посылочный конденсатор; 8 - двигатель;
9 - шестерни; 10 - щетки; 11 - посылочные контакты;
12 - диск с пальцем; 13 - коллектор; 14 - перо; 15 - нуль
шкалы; 16 - электротермическая бумага; 17 - отметка глубины;
18 - пластина; 19 - вибратор; 20 - дно (земля)
Рис. 2. Электрическая схема эхолота-профилографа
Двигатель 8 через шестерни 9 вращает по часовой стрелке коллектор 13 с пером 14 и диск с пальцем 12.
В течение четверти оборота коллектора перо 14 движется по электротермической бумаге 16. В момент прохода пером нуля шкалы 15 палец 12 замыкает посылочные контакты 11 и посылочный конденсатор 7, заряженный до 500 В подключается через резистор 5 в первичной обмотке трансформатора 4, образуя с ней колебательный контур, в котором возникают затухающие колебания с частотой 81 кГц.
Одновременно зажигается неоновая лампочка 6, сигнализирующая о наличии посылки. Контакты 11 замыкаются на 0,3 м·с, обеспечивая такую же длительность импульса. Колебания 81 кГц со вторичной обмотки трансформатора 4 подаются на пьезокерамический вибратор 19, и он излучает в воду импульсы ультразвуковых колебаний. Кремниевые диоды 1, 2 предназначены для защиты входа усилителя от высокого напряжения во время излучения.
Импульс вибратора доходит до дна 20 и отражается от него. Отраженные импульсы принимаются пьезокерамическим вибратором 19, и на его пластинах образуются слабые импульсы переменного тока с частотой 81 кГц, которые подаются на первую обмотку входного трансформатора усилителя 8. При поступлении слабых сигналов сопротивление кремниевых диодов 1, 2 велико, и они не шунтируют первичной обмотки трансформатора.
Усиленные импульсы с выхода усилителя через щетку 10 и контактное кольцо подаются на перо 14, которое прожигает на бумаге отметку глубины 17. Пройдя через бумажную ленту, ток через пластину 18, расположенную за лентой, через корпус уходит в усилитель.
Одновременно с посылкой импульсов в приборе через систему шестереночных передач от того же мотора, который используют для посылки импульсов, осуществляют протяжку электротермической бумаги с постоянными скоростями 0,5 и 1 м/с.
Для посылки ультразвукового импульса и приема отраженного эхолот снабжен вибратором. Вибратор-прибор - диск из керамики титаната бария, вмонтированный в цилиндрический корпус из нержавеющей стали. В корпусе вибратора имеется сальник, через который проходит гибкий кабель, соединяющий акустическую систему с электрической схемой прибора. Частота посылок составляет 280 +/- 15 импульсов в минуту. Рабочая частота составляет 85 +/- 5 кГц. Мощность в импульсе 7,5 Вт. Длительность получаемых импульсов 0,3 м·с. Вибратор обладает направленным излучением, которое характеризуется телесным углом 22°30'.
Для устойчивой работы вибратора необходимо следить за чистотой рабочей пластины. Наличие тонкой пленки масла на рабочей поверхности пластины приводит к неудовлетворительной работе, а иногда к отсутствию отраженного сигнала.
Внутренняя акустическая полость вибратора залита маслом. При длительном хранении вибратора "на боку" масло может неравномерно покрывать внутренний диск и в этом случае возможно ослабление зондирующего сигнала.
Перед началом работы следует положить вибратор рабочей пластиной вниз и оставить в таком положении на 15 - 20 мин.
В полевых условиях, когда обнаружено полное отсутствие или частичная осушка масла в акустической полости вибратора, допускается заливать касторовое масло.
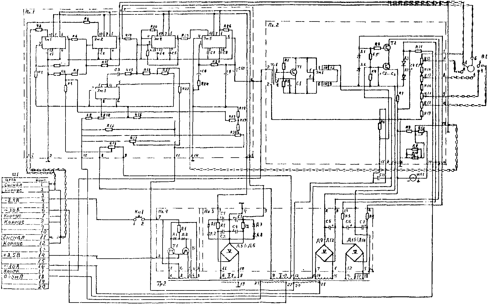
Электронный коррелятор
Электронный коррелятор позволяет регистрировать глубины и скорости водотоков в функции времени в виде временной информации для глубин и аналоговой информации для скоростей, передаваемых по одному каналу.
Электронный коррелятор, состоящий из ключей, формирователя импульса, преобразователя сигналов, включен между резонансным усилителем мощности профилографа, причем вход формирователя импульсов соединен с контактами запускающего устройства профилографа, а вход преобразователя сигналов соединен с измерителем скорости.
На рис. 3 изображена схема подключения электронного коррелятора и блок-схема регистрирующего устройства профилографа типа "Язь".
Рис. 3. Схема подключения электронного
коррелятора к профилографу "Язь"
Генератор профилографа вырабатывает напряжение амплитудой более 500 В, которое используется для формирования импульсов, зондирующего сигнала для измерения глубин.
Это напряжение выправляется и уравнивается выпрямителям. Далее это постоянное напряжение (>= 500 В) поступает на накопительный конденсатор С.
В момент замыкания контакта К напряжение накопительного конденсатора С подается на первичную обмотку трансформатора коммутатора Е. Это напряжение со вторичной обмотки трансформатора поступает на вибратор.
Вибратор в данном устройстве выполняет роль передающего и приемного устройства.
Отраженные от дна ультразвуковые колебания преобразуются вибратором в электрический сигнал и через коммутирующее устройство Е поступают на резонансный усилитель.
Через коммутирующее устройство Е с контакта К на резонансный усилитель поступает также и сигнал нулевого (начального) отсчета.
Резонансный усилитель F предназначен для усиления сигналов, поступающих с вибратора, и сигнала нулевого отсчета. Усиленные резонансным усилителем сигналы поступают на усилитель мощности G.
С усилителя мощности сигналы нулевого отсчета и сигналы, определяющие глубину, поступают на один из ключей блока М.
В момент замыкания контакта К напряжение с конденсатора подается также на формирователь импульсов П. Формирователь импульсов производит деление входного сигнала на три и вырабатывает сигналы управления ключами. С входа формирователя сигналы управления поступают на входы ключей и один из этих сигналов - на преобразователь Р.
Преобразователь состоит из генератора пилы, усилителя и компаратора. Входной сигнал поступает на генератор, который вырабатывает сигнал пилообразной формы. Далее он подается на первый вход компаратора.
На другой вход компаратора поступает сигнал в виде переменного напряжения, характеризующего скорость потока воды. Этот сигнал поступает с выхода электромагнитного измерения скорости потока типа "Зонд". Эти две величины компаратором выравниваются и на выходе преобразователя Р получаем импульс, время задержки которого от начала запуска пилы генератора до выходного итогового сигнала линейно связано с величиной измеряемой скорости.
Этот сигнал подается на другой ключ блока М. Блок ключей состоит из двух ключей, имеющих один общий выход, сигнал с которого поступает на перо самописца профилографа.
В момент прихода на вход 1 ключа управляющего сигнала клапан открывается, и сигнал, соответствующий глубине потока, поступает на перо самописца (рис. 4).
Рис. 4. Соединение отдельных плат электронного коррелятора
Электрические импульсы, снимаемые с трансформатора профилографа, посылаются на входное устройство дополнительной платы скорости. Эта плата состоит из эмиттерного повторителя и фазоинвертора. Эмиттерный повторитель нужен для того, чтобы не нагружать трансформатор профилографа.
После фазоинвертора получают импульсы отрицательной полярности, которые поступают на ждущий мультивибратор платы 2. Длительность импульсов ждущего мультивибратора выбрана такой, чтобы все электродребезги, снимаемые с трансформатора, не проходили на следующие каскады устройства.
Со ждущего мультивибратора импульсы отрицательной полярности поступают на плату 3, которая состоит из фазоинвертора и эмиттерного повторителя. С платы 3 импульсы положительной полярности поступают на плату 4, где происходит деление частоты в соотношении 3:1. С выхода платы 4 отрицательные импульсы поступают на вход генератора пилы платы 7 и на ключ платы 2, а положительные импульсы на ключ платы 8. Генератор пилы вырабатывает импульсы пилообразной формы длительностью, равной длительности выходных импульсов пересчета на входе платы 4, наклонность пилы регулируется с помощью переменного резистора.
В дальнейшем импульсы пилообразной формы поступают на инвертирующий вход компаратора платы 5, туда же подается напряжение, снимаемое с выхода скоростемера.
При сложении этих двух входных сигналов при помощи компаратора на выходе платы получают прямоугольные импульсы переменной длительности.
Длительность этих импульсов будет зависеть от амплитуды постоянного напряжения, получаемого от скоростемера.
С выхода компаратора сигнал поступает на усилитель платы 6. С выхода усилителя получают сигнал напряжением около 10 В, который в свою очередь поступает на ключ платы 8.
Блоки платы 8 имеют два ключа, которые открываются попеременно, одну треть времени открыт первый ключ, который пропускает импульсы, записывающие скорость, а остальные две трети времени открыт другой ключ, пропускающий импульсы для записи глубин.
Таким образом, выходное напряжение с ключей, подаваемое на вход регистратора самописца состоит из ряда последовательных импульсов: нулевых отметок и текущих параметров глубин и скоростей, которые фиксируются прожигом пера самописца.
Линии записей глубин и скоростей потока представляют собой ряд точек прожига, частота которых соответствует частоте оборотов пера самописца профилографа или заданному числу включений, задаваемых формирователем электронного коррелятора.
Электромагнитный измеритель скорости типа "Зонд"
Электромагнитный измеритель скорости включает в себя два основных конструктивных элемента: блок преобразователя скорости и блок преобразователя напряжения.
Блок преобразователя скорости содержит магнитную систему, состоящую из магнитопровода специальной формы и экранированной катушки возбуждения магнитного поля, закрепленной на раме.
На экране катушки возбуждения, изолированно от него, закреплены два электрода.
С целью предохранения магнитной системы от воздействия воды, окружающей преобразователь скорости во время работы, а также создания обтекаемой формы блока преобразователя скорости, магнитная система залита компаундом. Электроды при этом располагаются заподлицо с внешней поверхностью блока преобразователя.
Блок преобразователя напряжения имеет шасси, на котором размещены элементы схемы преобразователя.
На верхней полке шасси размещены микроамперметр, переключатель диапазонов измерения, кнопка включения прибора и платы с элементами:
а) генератора низкой частоты, питающего комплект измерителя;
б) усилителя, демодулятора и усилителя постоянного тока.
На нижней полке шасси размещены силовой трансформатор и плата с элементами:
а) цепей питания преобразователя напряжения;
б) предусилителя, усилителя переменного напряжения и модулятора в цепи обратной связи.
Электрическая принципиальная схема преобразователя напряжения приведена на рис. 5.
Рис. 5. Принципиальная схема преобразователя напряжения
Сигнал с преобразователя скорости через клеммы I, II, вилки III поступает на вход предусилителя, выполненного на микросхемах типа К140УД1Б (К1УТ401Б) (ЭМ1, ЭМ2 (плата 1)), обеспечивающего переход от симметричного относительно земли сигнала к несимметричному.
В предусилитель вводятся сигналы подавления "нуля" преобразователя скорости через делители R13, R5, R4 и R28, R29, R30 (плата 1).
С выхода предусилителя сигнал поступает на переключатель В1 с подключенными к нему резисторами R13 ... R19 (плата 2) и далее на вход сумматора, выполненного на микросхеме типа К140УД1Б (К1УТ401Б) /ЭМ4 (плата 1)/.
На вход сумматора также подаются сигналы обратной связи и компенсации нуля тракта, охваченного обратной связью.
После сумматора сигнал усиливается усилителем переменного напряжения, выполненного на микросхеме типа К140УД1Б (К1УТ401Б) /ЭМ5 (плата 1)/ и поступает на переходной трансформатор Тр 1 (плата 2).
После переходного трансформатора Тр 1 (плата 2) составляющая сигнала, пропорциональная скорости потока, поступает на демодулятор, выполненный на транзисторе типа МП21Д /Т1 (плата 2)/ и микросхеме типа П307 /Т2 и Т3 (плата 2)/. Нагрузкой усилителя постоянного тока являются соединенные последовательно балластное сопротивление R11 (плата 2), цепь показывающего прибора M A, R8 и R12 (плата 2), сопротивление обратной связи R9, R10 (плата 2) и сопротивление внешней нагрузки, включаемое между клеммами 8 и 18 вилки Ш1.
Постоянное напряжение с сопротивления обратной связи поступает на микросхему типа К504НТ4Б (К5НТ044Б) /ЭМ5 (плата 1)/ модулятора в цепи обратной связи.
Опорный сигнал на модулятор в цепи обратной связи подается с резистора R12 (плата 1), включенного последовательно с обмоткой преобразователя скорости через делитель напряжения R9, R10, R16 (плата 1).
Питание преобразователя напряжения и преобразователя скорости осуществляется от низкочастотного генератора, выполненного на транзисторах типа П216Д /Т1 и Т2 (плата 4)/, диодах типа Д223 /Д1 и Д2 (плата 4)/ резистора R1 (плата 4) и трансформаторе Тр 2, который одновременно является силовым трансформатором. С его обмоток снимается напряжение для питания опорных цепей демодулятора, цепей регулировки нуля прибора, опоры демодулятора, а также через мостиковые выпрямители цепей преобразователя напряжения.
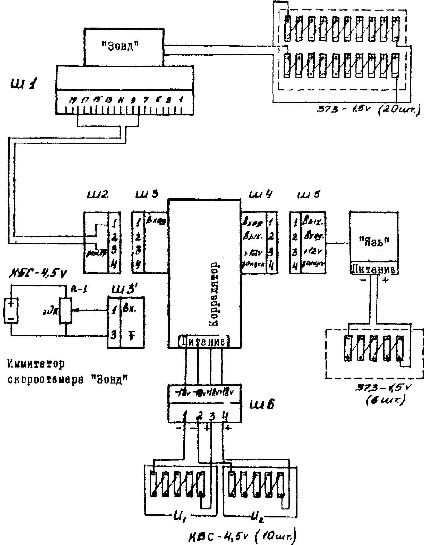
ИСТОЧНИКИ ЭЛЕКТРИЧЕСКОГО ПИТАНИЯ ИЗМЕРИТЕЛЬНОЙ СИСТЕМЫ
В измерительной системе АГИС применен раздельный принцип электропитания. Все основные блоки имеют выходы к источникам тока.
Электропитание самописца-профилографа может быть выполнено или от сухих элементов (2 плоские батареи КБС по 4,5 В с суммарным напряжением 9 В; возможно применение также 6 круглых элементов типа 373 по 1,5 В), или от аккумулятора СТ-60, питающего электродвигатель гребного винта.
В последнем случае подсоединение профилографа производят с учетом общего напряжения аккумулятора (12 В).
Исходное рабочее напряжение электромагнитного скоростемера составляет 15 В. Это напряжение обеспечивают двумя комплектами по 10 сухих элементов на 1,5 В, соединяемых параллельно.
Полученное напряжение стабилизируется блоком СН-12.6.
Электронный коррелятор требует подключения электропитания напряжением +/- 18 В. Указанное напряжение получаем из 2-х комплектов плоских батарей типа КБС-4,5 В. Каждый комплект состоит из 5 соединенных последовательно батарей. Схема соединений блоков с источниками электрического питания показана на
рисунке.
с источниками электрического питания
АППАРАТУРА ДИСТАНЦИОННОГО УПРАВЛЕНИЯ
Для дистанционного управления движением плавсредства и работой приборов измерительной системы АГИС используется аппаратура дистанционного управления типа "Супранар". Аппаратура дистанционного управления включает приемник команд и блок-реле, которые размещаются на борту плавсредства, а также передатчик команд, располагаемый на берегу.
В серийной аппаратуре дистанционного управления движением на расстоянии типа "Супранар" заложен принцип пропорционального управления. Механическое отклонение управляющей ручки передатчика преобразуется в дискретную информацию, которая передается по радиоканалу с применением широтно-импульсной модуляции, принимается приемником и преобразуется в механическое отклонение рейки-рычага исполнительного механизма.
В комплект "Супранара" входит набор рулевых машинок, которые осуществляют поворот рулей путем перемещения тяговых реек рулевой машинки. Рабочий ход рейки 12 мм.
Аппаратура позволяет выполнять команды поочередно, в любой последовательности, или до четырех команд одновременно.
В системе АГИС набор рулевых машинок заменен на блок поляризованных реле, а принцип пропорционального управления оставлен без изменений только для узла управления рулем поворота гребного винта.
Узел управления рулем поворота обеспечивает механическую передачу радиокоманд от рулевой машинки "Супранар" к рулю поворота подвесного лодочного мотора. Угол поворота руля до 40°.
Набор рулевых машинок заменен блоком реле, которые срабатывают от радиокоманд передатчика, и включают или выключают соответствующую измерительную аппаратуру.
Блоком-реле осуществляют три положения включения приборов и три положения выключения.
В панель серийного образца передатчика для удобства управления введены изменения.
На панель дополнительно установлены: в левой части - тумблер общего включения приборов измерительной системы и тумблер включения электромотора плавсредства, а в правой части - кнопка оперативной отметки.
В конструктивные элементы серийной радиоаппаратуры внесены следующие дополнения.
1. Устранение электрических помех, действующих
с профилографа "Язь" на электронный коррелятор
При контактном способе соединения электронного коррелятора с профилографом "Язь" и скоростемером "Зонд" возникает гальваническая связь между электронными схемами указанных устройств, и в частности, разрядные электрические импульсы, возникающие в схеме профилографа "Язь", приводят к сбою в работе всех устройств.
С целью уменьшения влияния паразитных электрических импульсов, идущих с профилографа "Язь", в АГИС осуществлен бесконтактный способ соединения электронных схем, коррелятора и профилографа.
Для этого в схему соединения профилографа с коррелятором вводится фотодиод (рис. 1). Работа его осуществляется от неоновой лампочки типа МН-3, которая поджигается от высокого напряжения 500 В, подаваемого от преобразователя профилографа.
Рис. 1. Принципиальная схема включения фотодиода
в профилограф "Язь"
Импульсы, вырабатываемые фотодиодом ФД-3, поступают на коррелятор, который и осуществляет синхронную работу электронных цепей всех измерительных устройств.
2. Замена пропорционального управления "Супранар-82"
на дискретное
Система пропорционального управления "Супранар-82", включающая переменные сопротивления и блок механических реек, заменена на систему дискретного управления, состоящего из набора постоянных сопротивлений и тумблеров.
Введение дискретной системы управления не ухудшает работу дистанционного управления, а позволяет оператору выполнять некоторые дополнительные действия: наведение зрительной трубы, запись количества оперативных отметок на поперечнике, отсчет по лимбу угломерного инструмента. Схема замены показана на рис. 2.
Рис. 2. Схема управления каналами передатчика
3. Изменение исполнительного блока "Супранар-82"
В АГИС вместо рулевых машинок установлены поляризованные реле. Команда управления, поступающая с радиоприемника, подается на исполнительное устройство, состоящее из блока поляризованных реле
(рис. 3). Этот блок осуществляет включение и выключение электронной измерительной аппаратуры и электродвигателя.
Рис. 3. Принципиальная схема управления
измерительным комплексом
Замена способствует четкому исполнению поступающих команд с берега и в десятки раз уменьшает расход электроэнергии от батарей.
4. Увеличение дальности действия
радиопередающей аппаратуры "Супранар-82"
Для увеличения дальности действия радиопередатчика "Супранар-82", рассчитанного на радиус действия до 500 м, в схеме усилителя мощности передатчика заменены оконечные транзисторы средней мощности (Т-13 и Т-14) КТ-603Б
(рис. 4) на транзисторы большой мощности типа КТ-610А (КТ911А), это позволило без внесения существенных изменений и дополнительной подстройки увеличить выходную мощность передатчика, при которой дальность действия системы увеличилась на 30%.
Рис. 4. Схема усилителя мощности передатчика
с заменой оконечных транзисторов средней мощности
на транзисторы большей мощности
ДЕТАЛЬНОСТЬ ОТОБРАЖЕНИЯ ПОДВОДНОГО РЕЛЬЕФА НА БАТИГРАММЕ
Величина погрешности измерения глубин складывается из собственной погрешности прибора (инструментальной погрешности) и погрешностей от действия внешних факторов.
Инструментальные погрешности вызываются отклонением скорости вращения электродвигателя самописца от расчетной; различными дефектами пишущего пера и бумаги; отклонением оси вибратора от вертикали; колебанием напряжения питания соответственно коэффициенту усиления посылочного импульса; большой величиной цены деления шкалы (0,25 - 0,50), вызывающей ошибки отсчета, низкой разрешающей способностью по вертикали (0,2 - 0,5 м); низкой разрешающей способностью по площади (угол направленности 20 - 40°).
Погрешности от действия внешних факторов вызываются отклонением действительной скорости распространения звука в воде от расчетной, зависящей от минерализации и температуры воды и колеблющейся от 1440 до 1600 м/с, наклоном дна, когда эхолот регистрирует не глубину под вибратором, а ближайшее расстояние до дна; качкой плавсредства и вызываемыми ею отклонениями оси вибратора от вертикали и изменениями расстояния между вибратором и дном (глубины); другими факторами (водоросли на дне, илистый грунт, наличие пузырьков воздуха и завихрений воды у вибратора, различие заглубления вибратора на стоянке и при движении).
Величина погрешностей от действия внешних факторов может колебаться в широких пределах. Наибольшее значение из перечисленных факторов при определении глубин имеет разрешающая способность эхолота на вертикальные изменения подводного рельефа, способность прибора записывать раздельно на ленте самописца два объекта, расположенных на одной вертикали, но на различных глубинах.
Для повышения точности измерения глубин принимают меры к исключению или ослаблению влияния обеих групп погрешностей и приведению их к постоянной величине, выявляемой как тарировочная поправка прибора.
Тарировочную поправку определяют путем сравнения натурных измерений глубин, которые выполняют лотом, наметкой, водомерной рейкой, одновременно с измерением глубин прибором.
Результатом таких измерений является палетка для снятия отсчетов с батиграммы прибора. Точность отсчета по палетке составляет +/- 10 см.
Дешифрирование батиграмм со сложным видом записи
Обычно батиграмма профилографа дешифрируется точно и снятие отсчетов глубин не вызывает затруднений. Однако возможны случаи, когда батиграмма имеет сложную запись. Эти отдельные участки сложной записи в ряде рассматриваемых ниже случаев могут быть дешифрированы:
а) пересекающиеся наклонные и горизонтальные линии. Этот вид записи обусловлен поступлением к вибратору эхолота сигналов, отраженных от поверхности склона и от участка горизонтального дна у подножия склона;
б) пересекающиеся две наклонные линии. Такая запись характерна для подводной долины V-образного профиля;
в) пересекающиеся две наклонные линии и отрезок горизонтальной линии над точкой пересечения или под ней. Этот вид записи получают при промерах подводной долины, но с плоским горизонтальным дном;
г) не пересекающиеся две наклонные линии. Запись такого вида получается при промерах асимметричных долин;
д) разорванная горизонтальная линия с выпуклой кривой под местом разрыва. Такая запись получается при промерах подводной горы или хребта с крутыми склонами
(рис. 1).
Рис. 1. Сложные виды записи на батиграмме
Образование сложных записей профиля дна батиграммы объясняется особенностями распространения ультразвука и работы эхолота.
При нахождении вибратора эхолота в точке
O1 (рис. 2) истинная глубина определяется отрезком
O1a2, но вибратор эхолота воспримет наиболее четко только тот сигнал, который отразится от склона дна в точке
a1 и на батиграмме запишется отметкой, ордината которой
a1b1 будет равна
O1a1, т.е. меньше истинной глубины на величину
b1a2.
Рис. 2. Схема получения ложного сигнала на батиграмме
для случая сложного вида рельефа
В точке O2, которая расположена над подошвой склона (в отличие от точки O1, расположенной на склоне), в вибратор поступят два сигнала, отраженные от склона в точке a2 и в точке a3 и на батиграмме запишутся глубины O2b2 = O2a2 и O2a3.
В точке O3 в вибратор могут поступить три сигнала и на батиграмме запишутся соответственно три глубины O3b3 = O3a5, O3a4 и O3a3. Аналогично запишутся глубины в точках O4 и O5.
Таким образом, на батиграмме истинное положение будет занимать только запись плоского дна
a3a4, а запись склонов
a1a3 и
a5a7 будет сдвинута на батиграмме в положение
b1b2 и
b3b5 соответственно, т.е. образуется сложная запись в виде трех пересекающихся линий
b1b3,
a3a4 и
b3b5 на
рис. 2.
Из принципа появления сложной записи на батиграмме устанавливается прием ее дешифрирования. Он состоит в том, что для восстановления фактического профиля дна необходимо переместить отрезок
b3b5 вправо в положение
a5a7, отрезок
b1b2 - влево, в положение
a1a2. Указанный сдвиг наклонных отрезков, а также дешифрирования записей вида, показанного на
рис. 2, выполняют графически с помощью специальной палетки.
Палетка построена по экспериментальным данным расшифровки сложных записей глубин на батиграмме с поверкой полученных результатов измерением глубин наметкой и лотлинем.
Палетка для дешифрирования может быть применена в том случае, если она построена в одинаковом масштабе с записью глубин на батиграмме.
Так как выдержать масштаб записи на батиграмме постоянным трудно (он зависит от шкалы, скорости промерного судна и скорости движения ленты самописца), то целесообразно построить палетку для масштаба

и с наиболее часто применяемым линейным масштабом, например, 1 м в натуре равен 1 см на профиле, а батиграмму обработать в таком же условном масштабе.
Палетку для дешифрирования вычерчивают на миллиметровой бумаге размером 20 x 50 см. На палетке
(рис. 3) нанесены две системы линий:
а) система прямых линий сдвига (подобно линии
a1b1 на
рис. 2), по которым производится смещение выбранных на батиграмме точек в их фактическое положение. Эти линии на палетке отмечены цифрами (10° - 10, 22° - 22 и т.д.);
б) система линий записи глубин, состоящих из отдельных прямолинейных отрезков. В них первая (см.
рис. 3) соответствует неискаженной записи глубин на батиграмме (подобно линии
a1a2 на
рис. 2), а остальные линии - искаженной записи (подобно линии
b1b2 на
рис. 2), каждая из которых относится к определенной искаженной глубине 5, 10, 15, 20 и 25 м.
Рис. 3. Палетка для дешифрирования батиграмм
со сложным видом записи
Дешифрирование сложных записей, отображенных на батиграмме линиями с наклоном не круче 25° к нулевой линии на батиграмме с помощью палетки производят следующим образом.
Как указано выше, искаженную запись глубин на батиграмме, перечерченную в условном масштабе на прозрачной бумаге, разбивают на ряд прямолинейных отрезков. Сюда же наносят нулевую линию батиграммы.
Затем прозрачную бумагу накладывают на палетку и последовательно совмещают сначала начальную, а затем конечную точку каждого отрезка и все последующие концы прямолинейных отрезков с точками палетки, которые отвечают точкам пересечения линий наклона в градусах с линиями данной глубины, снятой с батиграммы.
При этом горизонтальные линии палетки (ось y) должны быть параллельны нулевой линии батиграммы на прозрачной бумаге. После этого концы дешифрируемого отрезка записи переносят по линиям сдвига, обозначенными цифрами градусов на палетке на линию неискаженной записи, обозначенную глубиной "O" и прочерчивают на прозрачной бумаге действительное положение отрезка.
Аналогично переносят и другие прямолинейные отрезки искаженной записи.