Список изменяющих документов (в ред. Изменения N 1, утв. в сентябре 1992 г.) |
Обозначение НТД, на который дана ссылка | Номер пункта |
ГОСТ 7396.0-89 | |
СТАНДАРТ A 1-15 | ||
Размеры в мм (дюймах) ![]() | ||
СТАНДАРТ A 2-15 | ||
Размеры в мм (дюймах) ![]() | ||
СТАНДАРТ A 2-20 | ||
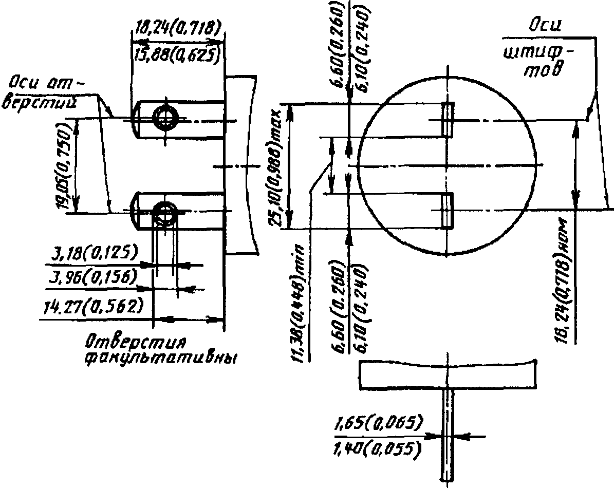
Размеры в мм (дюймах) ![]() 1 - отверстие факультативно; 2 - до конца выступа (при его наличии) 14,27 мм (0,562 дюйма) max; 3 - два паза с одинаковыми размерами | ||
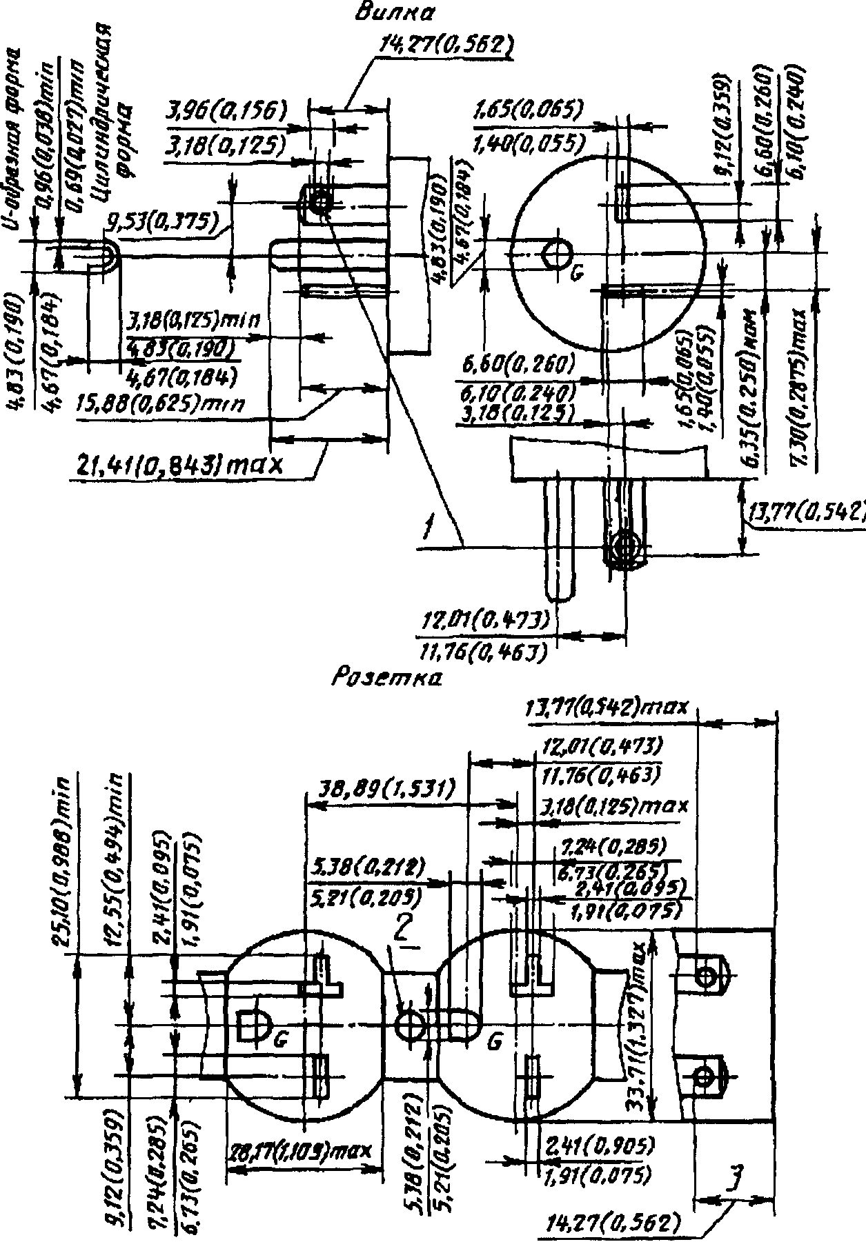
СТАНДАРТ A 5-15 | ||
Размеры в мм (дюймах) ![]() 1 - отверстие факультативно; 2 - резьбовое отверстие для винта N 6-32; 3 - боковая проекция паза для плоских штифтов; 4 - до конца выступа (при его наличии) 13,77 мм (0,542 дюйма) max | ||
СТАНДАРТ A 5-20 | ||
Размеры в мм (дюймах) ![]() 1 - отверстие факультативно; 2 - до конца выступа (при его наличии); 3 - резьбовое отверстие для винта N 6-32; 4 - до конца выступа (при его наличии) | ||
СТАНДАРТ A 6-15 | ||
Размеры в мм (дюймах) ![]() 1 - межосевое расстояние для отверстий; 2 - межосевое расстояние для штифтов; 3 - отверстия факультативны; 4 - резьбовое отверстие для винта N 6-32; 5 - до конца выступа (при его наличии); 6 - межосевое расстояние для факультативных отверстий | ||
СТАНДАРТ A 6-20 | ||
Размеры в мм (дюймах) ![]() 1 - отверстия факультативны; 2 - резьбовое отверстие для винта N 6-32; 3 - до конца выступа (при его наличии) | ||
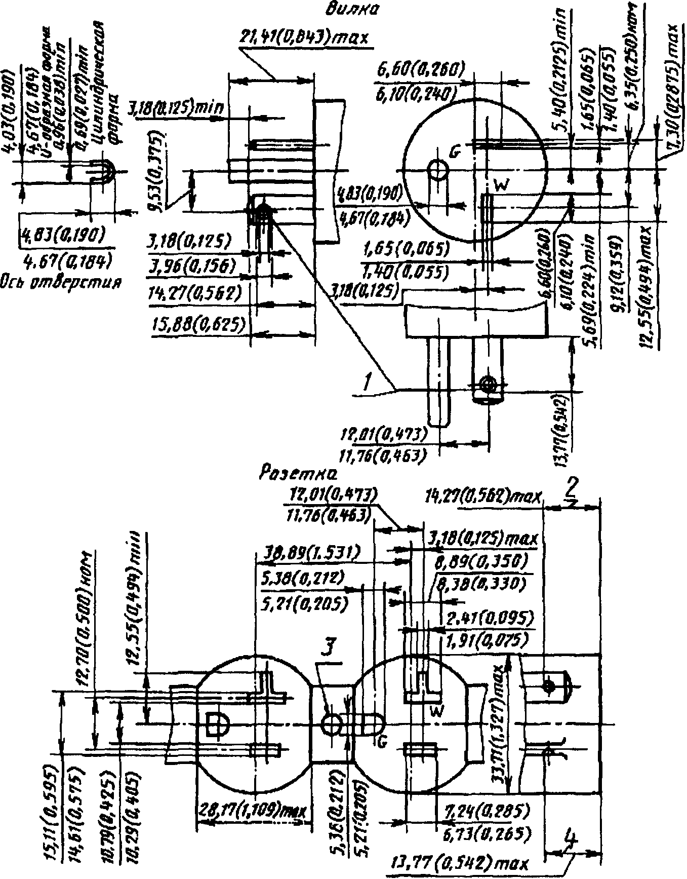
СТАНДАРТ A 7-15 | ||
Размеры в мм (дюймах) ![]() 1 - отверстия факультативны; 2 - резьбовое отверстие для винта N 6-32; 3 - два паза одинакового размера; 4 - до конца выступа (при его наличии); 5 - боковая проекция паза для плоских штифтов | ||
СТАНДАРТ A 7-20 | ||
Размеры в мм (дюймах) ![]() 1 - отверстия факультативны; 2 - до конца выступа (при его наличии) | ||
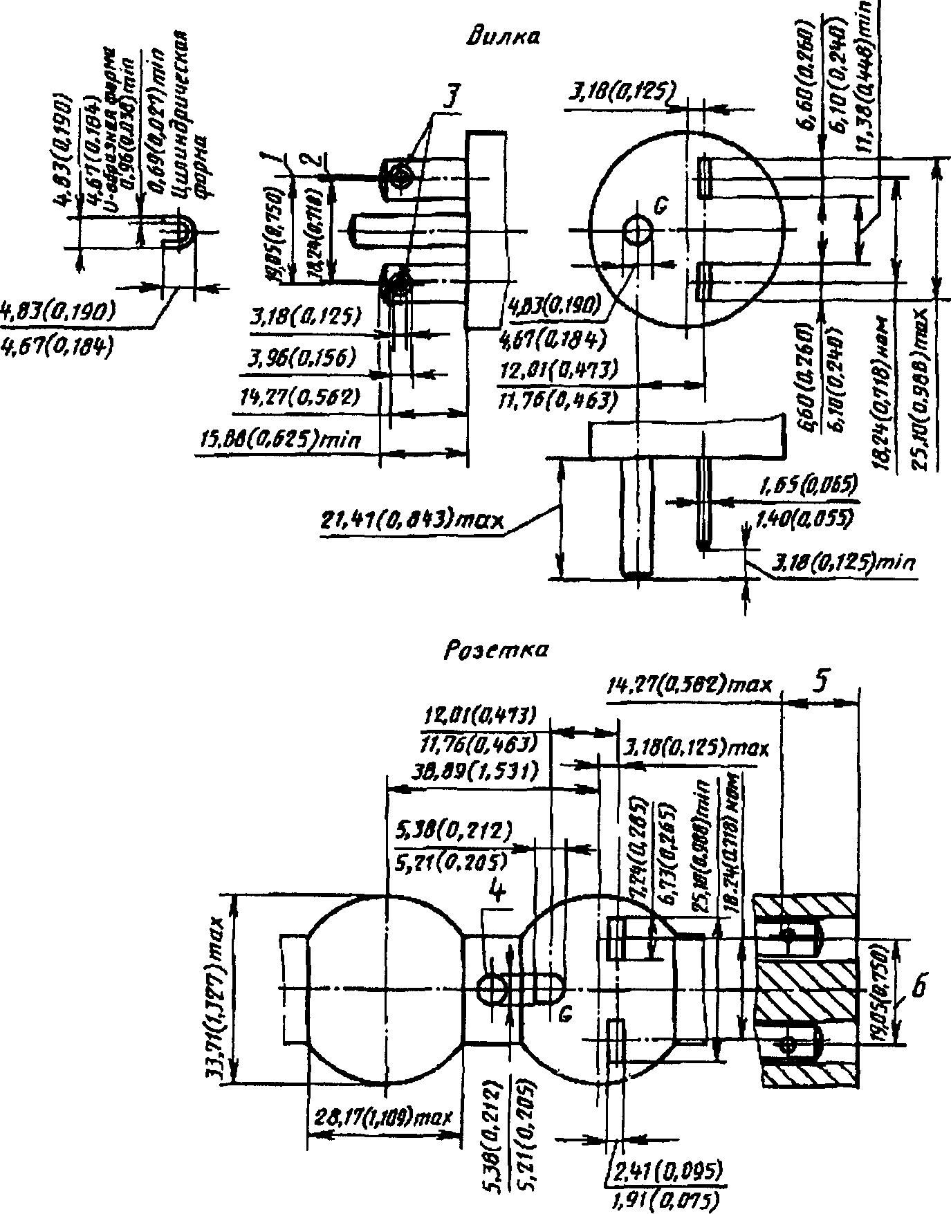
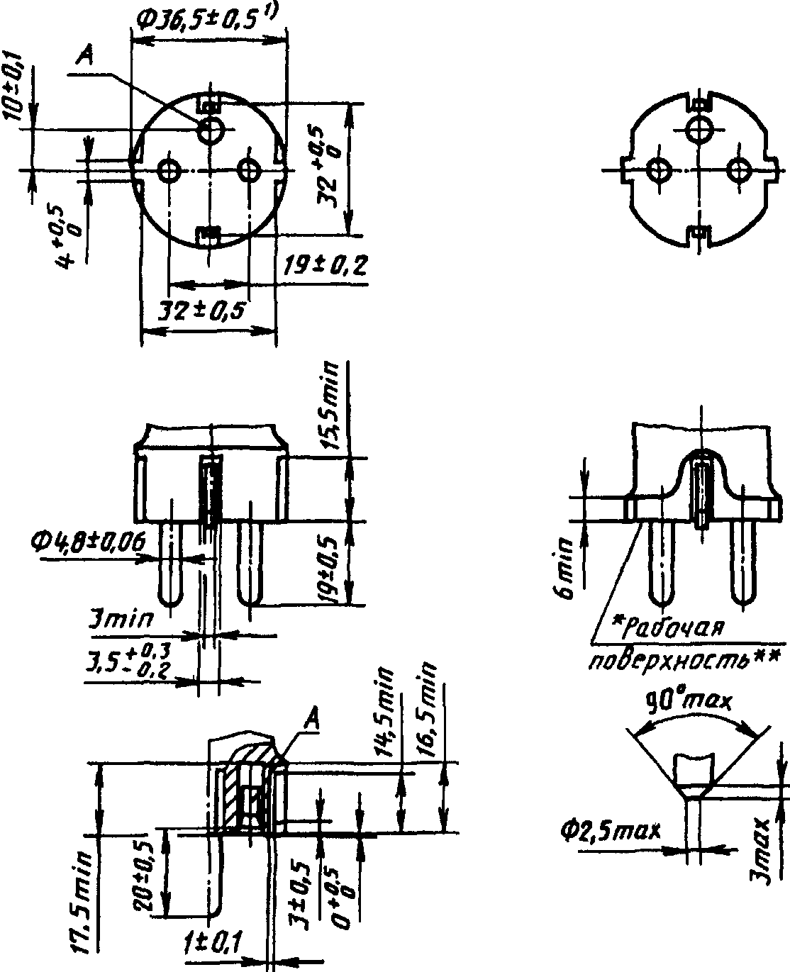
СТАНДАРТ A 10-20 | ||
Размеры в мм (дюймах) ![]() 1 - отверстия факультативны; 2 - три паза с одинаковыми размерами; 3 - до конца выступа (при его наличии); 4 - боковая проекция паза для плоских штифтов | ||


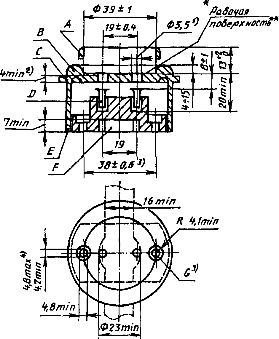
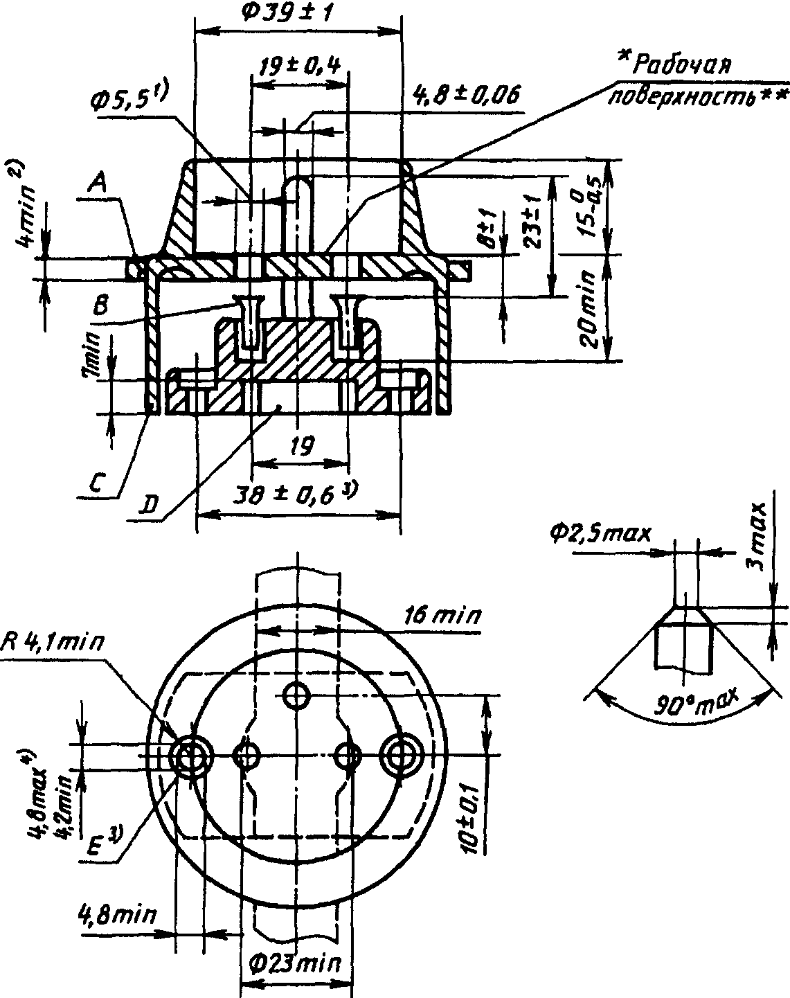
СТАНДАРТ B 2 с. 1 | ||
Размеры в мм (дюймах) ![]() -------------------------------- <*> Эта поверхность может быть конической. (1) Расстояние от любой части фазных штифтов до края рабочей поверхности вилки должно быть не менее 9,52 мм (0,375 дюйма). (2) При отключенной вилке фазные контакты розетки должны автоматически перекрываться заслонками. (3) Вилка должна иметь плавкую вставку на номинальные токи 3 и 13 А. (4) Вилки должны иметь обозначение "fused" - "[с плавкой вставкой]". Розетки должны иметь маркировку "13 amp" [13 А]. Заземляющий контактный зажим розетки должен обозначаться буквой E на верху зажима, фазный контакт буквой L с правой стороны, а нейтральный контакт буквой N с левой стороны. Указанные обозначения должны быть видны при наблюдении спереди. Зажимы вилки также обозначаются буквами E, L и N. (5) Гибкий шнур должен входить в вилку со стороны, противоположной заземляющему штифту, и быть надежно закреплен. (6) Размеры розетки должны исключать возможность введения одного или двух штифтов вилки, в то время как другой или другие штифты оказываются доступными для прикосновения. | ||
СТАНДАРТ C 1a с. 1 | |||
Размеры в мм | |||
![]() | A - защитный буртик одноместных переносных розеток; B - защитный буртик стационарных розеток; C - розетки для скрытой установки; D - контактные гильзы, упругие между 3,5 мм и 5,1 мм. Могут иметь форму, отличную от трубчатой; E - розетки для открытой установки; F - канал для проводников; G - крепежное отверстие или паз | ||
-------------------------------- <1> Предельное отклонение +0,3 мм для прессованного материала и +0,5 мм для керамического материала и резины. <2> Длина цилиндрической части вводных отверстий для штифтов вилки. <3> Только для одноместных розеток для открытой установки. <4> Расстояние между осевыми линиями контактных гильз и крепежных отверстий или пазов должно быть не более 1 мм. Как вариант, допускается располагать контактные гильзы таким образом, чтобы их осевая линия была перпендикулярна осевой линии отверстий или пазов. Защитные буртики многоместных стационарных розеток могут прерываться на длине до 10 мм в том месте, где оба буртика совпадают, при условии, что радиус, проходящий через центр прерываемой зоны, находится перпендикулярно плоскости контактных гильз каждой розетки. Допускается применение дополнительных вводных отверстий для штифтов небольших нестандартных вилок при условии, если на все контактные гильзы подается напряжение от безопасного трансформатора, встроенного в розетку. В этом случае защитный буртик необязателен. Чертеж предназначен для регламентации только тех размеров, которые указаны на нем. *Дополнительно для нужд народного хозяйства допускается изготовление: розеток на 6 А и 10 А с размерами, указанными в стандарте C 1a, при этом: размер " высота защитного буртика (B) должна быть 5 - 15 вместо 4 - 15 мм в розетках на 10 А; розеток на 6 А и 10 А без канала (F) для проводов, при этом конструкция розеток должна обеспечивать расстояние не менее 7 мм между: основанием и боковой внутренней поверхностью крышки в зоне расположения отверстий для крепления оснований в розетках для открытой установки; основанием и дном монтажной коробки в розетках для скрытой установки. Защитный буртик многоместных удлинителей и розеточной части разветвителей должен быть варианта A или B**. (Измененная редакция, Изм. N 1). -------------------------------- * - ** Требования, учитывающие национальные особенности СССР. | |||
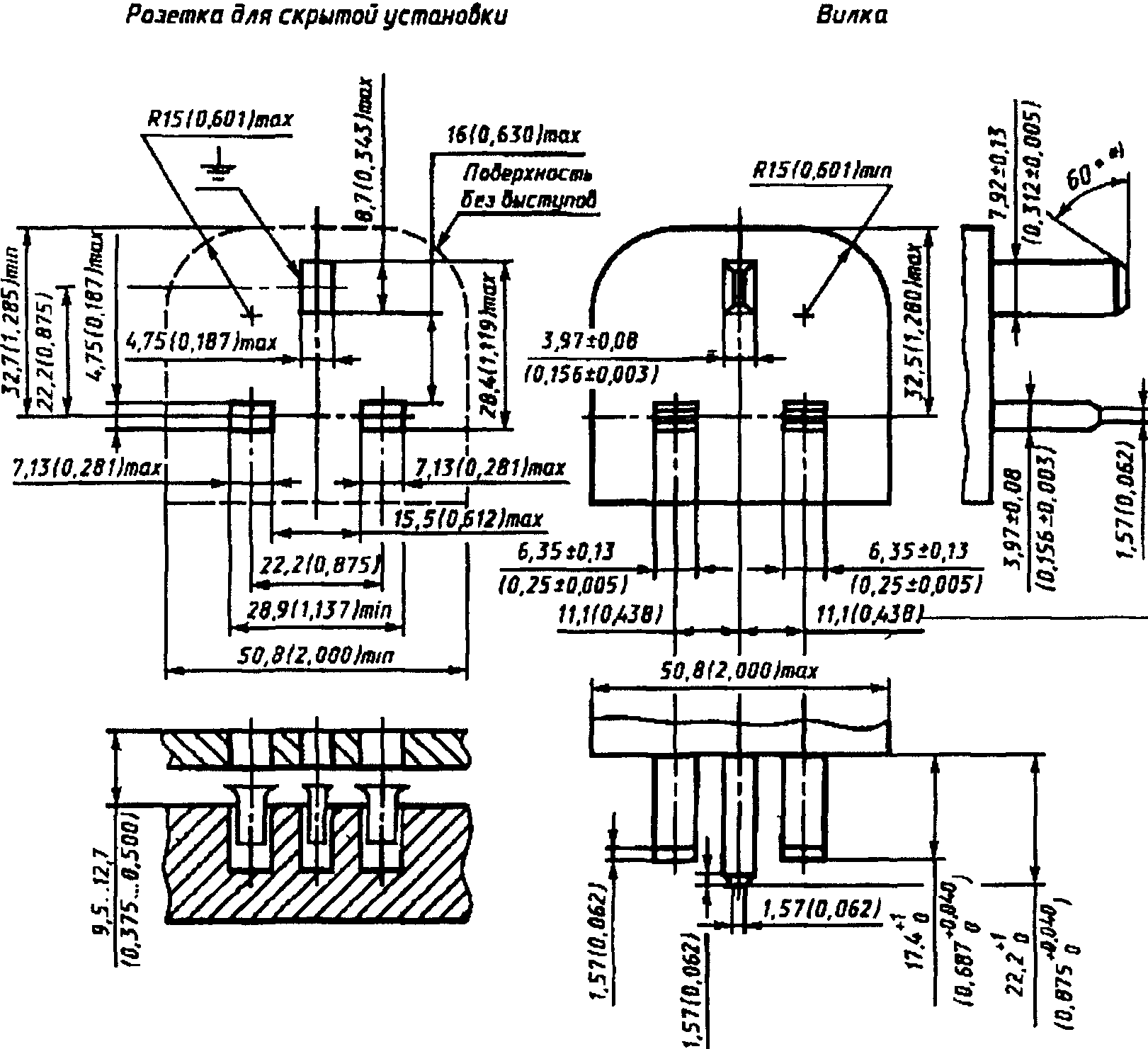
СТАНДАРТ C 1b | ||
Размеры в мм ![]() -------------------------------- <1> Размер должен выдерживаться в пределах 15 мм от рабочей поверхности вилки. Форма и длина вилок должны обеспечивать их свободное отключение рукой из розетки, соответствующей стандарту C 1a. Края штифтов должны иметь закругленную или коническую форму, как показано на чертеже. Чертеж предназначен для регламентации только тех размеров, которые указаны на нем. *Дополнительно для нужд народного хозяйства и экспорта допускается изготовление: вилок на 6 А и 10 А с размерами, указанными в стандарте C 1b, при этом: размер должен быть заменен на в вилках на 6 А;вилок на 10 А с размерами, указанными в стандарте C 1b**. (Измененная редакция, Изм. N 1). -------------------------------- * - ** Требования, учитывающие национальные особенности СССР. | ||
СТАНДАРТ C 2a с. 1 | |||
Размеры в мм | |||
![]() | A - розетки для скрытой установки; B - контактные гильзы должны быть упругими в пределах размеров от 3,5 до 5,1 мм. Могут иметь форму, отличную от трубчатой; C - розетки для открытой установки; D - канал для проводов; E - крепежное отверстие или паз | ||
-------------------------------- <1> Предельное отклонение +0,3 мм для прессованного материала и +0,5 мм для керамического материала и резины. <2> Длина цилиндрической части вводных отверстий для штифтов вилок. <3> Только для одноместных розеток для открытой установки. <4> Расстояние между осевыми линиями контактных гильз и крепежных отверстий или пазов должно быть не более 1 мм. Как вариант, допускается располагать контактные гильзы таким образом, чтобы их осевая линия была перпендикулярна осевой линии отверстий или пазов. <5> Этот размер применяется для заземляющих контактов в их нормальном положении покоя. Однако они должны иметь упругость, обеспечивающую их разведение на расстояние 33 мм. <6> Размеры и форма ребер должны обеспечивать свободное введение рукой в розетку вилки, соответствующей стандарту C 5 и имеющей максимально допустимые размеры. Чертеж предназначен для регламентации только тех размеров, которые указаны на нем. *Дополнительно для нужд народного хозяйства допускается изготовление: розеток на 10 и 16 А с размерами, указанными в стандарте C 2a; розеток на 10 и 16 А без канала D для проводов, при этом конструкция розеток должна обеспечивать расстояние не менее 7 мм между: основанием и боковой внутренней поверхностью крышки в зоне расположения отверстий для крепления оснований в розетках для открытой установки; основанием и дном монтажной коробки в розетках для скрытой установки**. -------------------------------- * - ** Требования, учитывающие национальные особенности СССР. | |||
СТАНДАРТ C 2b с. 1 | ||
Размеры в мм ![]() -------------------------------- <1> Размер должен выдерживаться в пределах 18 мм от рабочей поверхности вилки. Форма и длина вилок должны обеспечивать их свободное отключение рукой из розетки, соответствующей стандарту C 2a. Углы боковых ребер должны иметь слегка закругленные кромки. Они могут быть прерваны, но должны возобновляться на рабочей поверхности вилки на высоте не менее 6 мм. Края штифтов должны иметь закругленную или коническую форму, как показано на детальной проекции. Чертеж предназначен для регламентации только тех размеров, которые указаны на нем. *Дополнительно для нужд народного хозяйства и экспорта допускается изготовление: вилок на 10 А с размерами, указанными в стандарте C 2b**. -------------------------------- * - ** Требования, учитывающие национальные особенности СССР. | ||
СТАНДАРТ C 3a с. 1 | ||
Размеры в мм ![]() -------------------------------- * - ** Требования, учитывающие национальные особенности СССР. A - розетки для скрытой установки; B - контактные гильзы должны быть упругими в пределах размеров от 3,5 мм до 5,1 мм. Могут иметь форму, отличную от трубчатой; C - розетки для открытой установки; D - канал для проводников; E - крепежное отверстие или паз -------------------------------- <1> Предельное отклонение +0,3 мм для прессованного материала и +0,5 мм для керамического материала или резины. <2> Длина цилиндрической части вводных отверстий для штифтов вилок. <3> Только для одноместных розеток для открытой установки. <4> Расстояние между осевыми линиями контактных гильз и крепежных отверстий или пазов должно быть не более 1 мм. Как вариант, допускается располагать контактные гильзы таким образом, чтобы их осевая линия была перпендикулярна к осевой линии отверстий или пазов. Край штифта должен иметь закругленную или коническую форму, как показано на детальном эскизе. Чертеж предназначен для регламентации только тех размеров, которые указаны на нем. | ||
СТАНДАРТ C 3b | ||
Размеры в мм ![]() A - контактная гильза должна быть упругой в пределах размеров от 4,3 до 5,1 мм. Может иметь форму, отличную от трубчатой -------------------------------- <1> Размер должен выдерживаться в пределах 15 мм от рабочей поверхности вилки. Форма и длина вилок должны обеспечивать их свободное отключение рукой из розетки, соответствующей стандарту C 3a. Края штифтов должны иметь закругленную или коническую форму, как показано на детальном эскизе. Чертеж предназначен для регламентации только тех размеров, которые указаны на нем. | ||
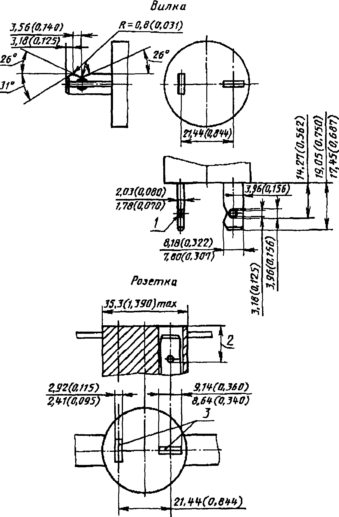
СТАНДАРТ C 4 с. 1 | ||
Размеры в мм ![]() -------------------------------- * - ** Требование, учитывающее национальные особенности СССР. A - контактная гильза должна быть упругой в пределах размеров от 4,3 до 5,1 мм. Может иметь форму, отличную от трубчатой -------------------------------- <1> Размер должен выдерживаться в пределах 18 мм от рабочей поверхности вилки. Форма и длина вилок должны обеспечивать их свободное отключение рукой из розеток, соответствующих стандартам C 1a, C 2a или C 3a. Углы боковых ребер должны иметь слегка закругленные кромки. Они могут быть прерваны, но должны возобновляться на высоте не менее 6 мм от рабочей поверхности вилки. Края штифтов должны иметь закругленную или коническую форму, как указано на чертеже. Чертеж предназначен для регламентации только тех размеров, которые указаны на нем. | ||
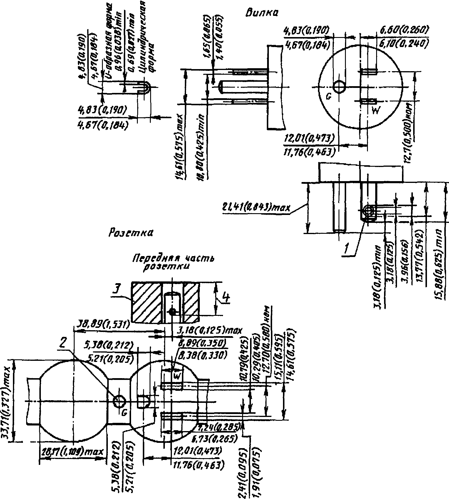
СТАНДАРТ C 5 с. 1 | |||
Размеры в мм | |||
Вариант I ![]() Вариант II ![]() | 1 - вариант I, круглая вилка; 2 - вариант круглой вилки; 3 - вариант II, плоская вилка; 4 - слегка закругленные кромки; A - изоляционная трубка, обязательная только для плоских вилок; B - металлический штифт | ||
<1> Эти размеры должны выдерживаться в пределах 18 мм от рабочей поверхности вилки. <2> Размер a должен быть в пределах: от 18 до 19,2 мм - на рабочей поверхности; от 17 до 18 мм - на концах штифтов. <3> Размер может быть увеличен до 4 мм на расстоянии 4 мм от рабочей поверхности вилки. Штифты с изоляционной трубкой должны быть сплошными; их края должны иметь закругленную или коническую форму, как указано на чертеже. Форма и длина вилок должны обеспечивать их свободное отключение рукой из розеток, соответствующих стандартам C 1a, C 2a или C 3a. Материал корпуса вилки и расстояние между штифтами должны обеспечивать получение удовлетворительных результатов при проверке калибрами по черт. 1 и 2 (калибр A) настоящего стандарта. Боковые ребра, при их наличии, должны иметь слегка закругленные кромки. Чертеж предназначен для регламентации только тех размеров, которые указаны на нем. *Дополнительно для нужд народного хозяйства допускается изготовление: вилок на 6 А с размерами, указанными в настоящем стандарте C 5 с диаметром штырей (4,0 +/- 0,06) мм**. (Измененная редакция, Изм. N 1). --------------------------------- * - ** Требования, учитывающие национальные особенности СССР. | |||
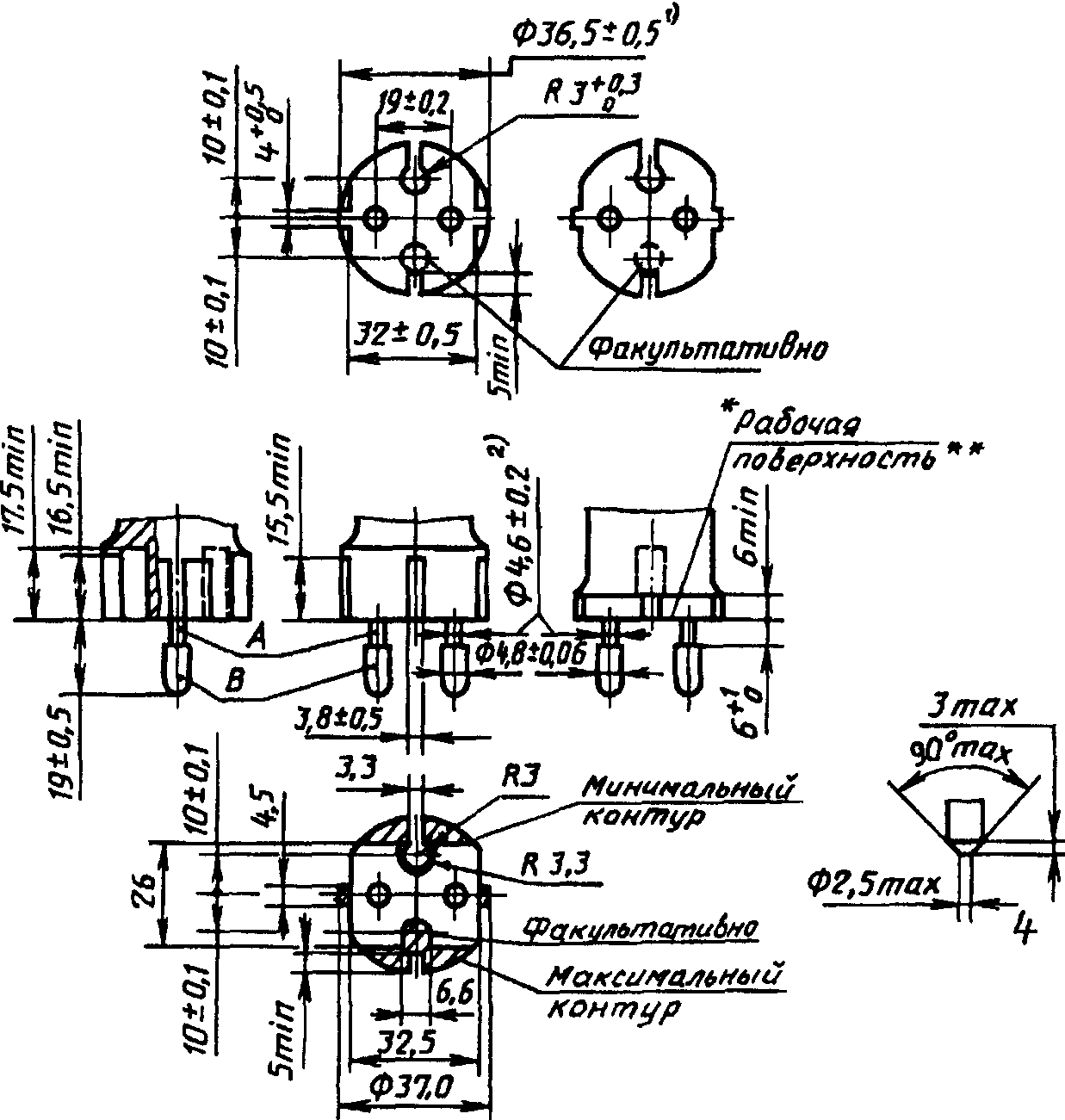
СТАНДАРТ C 6 с. 1 | ||
Размеры в мм ![]() -------------------------------- * - ** Требования, учитывающие национальные особенности СССР. <1> Размер должен выдерживаться в пределах 18 мм от рабочей поверхности вилки. <2> Если контур рабочей поверхности удовлетворяет предельным отклонениям, указанным для максимального контура, то штифты могут не иметь изоляционной трубки, но в этом случае они должны иметь диаметр (4,8 +/- 0,06) мм по всей длине. Штифты с изоляционной трубкой должны быть сплошными; их края должны иметь закругленную или коническую форму, как указано на чертеже. Форма и длина вилок должны обеспечивать их свободное отключение рукой из розеток, соответствующих стандартам C 1a, C 2a или C 3a. Боковые ребра (при их наличии) должны иметь слегка закругленные кромки. Чертеж предназначен для регламентации только тех размеров, которые указаны на нем. | ||

Номинальный ток, А | Калибр | a | b |
2,5 | A | 16,4 +/- 0,05 | 12,3 +/- 0,1 |
10/16 | B | 15,6 +/- 0,05 | 13,0 +/- 0,1 |




