Главная // Актуальные документы // ГОСТ Р (Государственный стандарт)СПРАВКА
Источник публикации
М.: ИПК Издательство стандартов, 2000
Примечание к документу
Документ утратил силу с 1 марта 2015 года в связи с изданием
Приказа Росстандарта от 24.11.2014 N 1709-ст. Взамен введен в действие ГОСТ CISPR 15-2014.
Документ включен в
Перечень документов в области стандартизации, содержащих правила и методы исследований (испытаний) и измерений, в том числе правила отбора образцов, необходимые для применения и исполнения Федерального
закона "Технический регламент о безопасности низковольтного оборудования" и осуществления оценки соответствия (
Распоряжение Правительства РФ от 29.07.2010 N 1284-р).
Документ включен в
Перечень документов в области стандартизации, в результате применения которых на добровольной основе обеспечивается соблюдение требований Федерального
закона от 27 декабря 2009 г. N 347-ФЗ "Технический регламент о безопасности низковольтного оборудования" (
Приказ Росстандарта от 14.09.2010 N 3546).
С 1 июля 2003 года до вступления в силу технических регламентов акты федеральных органов исполнительной власти в сфере технического регулирования носят рекомендательный характер и подлежат обязательному исполнению только в части, соответствующей целям, указанным в
пункте 1 статьи 46 Федерального закона от 27.12.2002 N 184-ФЗ.
Документ
введен в действие с 1 января 2001 года.
Название документа
"ГОСТ Р 51318.15-99 (СИСПР 15-96). Государственный стандарт Российской Федерации. Совместимость технических средств электромагнитная. Радиопомехи индустриальные от электрического светового и аналогичного оборудования. Нормы и методы испытаний"
(принят и введен в действие Постановлением Госстандарта России от 24.12.1999 N 696-ст)
"ГОСТ Р 51318.15-99 (СИСПР 15-96). Государственный стандарт Российской Федерации. Совместимость технических средств электромагнитная. Радиопомехи индустриальные от электрического светового и аналогичного оборудования. Нормы и методы испытаний"
(принят и введен в действие Постановлением Госстандарта России от 24.12.1999 N 696-ст)
Принят и введен в действие
Постановлением Госстандарта России
от 24 декабря 1999 г. N 696-ст
ГОСУДАРСТВЕННЫЙ СТАНДАРТ РОССИЙСКОЙ ФЕДЕРАЦИИ
СОВМЕСТИМОСТЬ ТЕХНИЧЕСКИХ СРЕДСТВ ЭЛЕКТРОМАГНИТНАЯ
РАДИОПОМЕХИ ИНДУСТРИАЛЬНЫЕ ОТ ЭЛЕКТРИЧЕСКОГО СВЕТОВОГО
И АНАЛОГИЧНОГО ОБОРУДОВАНИЯ
НОРМЫ И МЕТОДЫ ИСПЫТАНИЙ
Electromagnetic compatibility of technical equipment.
Radio disturbance from electrical lighting and similar
equipment. Limits and test methods
ГОСТ Р 51318.15-99
(СИСПР 15-96)
Группа Э02
ОКС 33.100
ОКСТУ 0020
Дата введения
1 января 2001 года
1. Разработан Ленинградским отраслевым научно-исследовательским институтом радио (ЛОНИИР) и Техническим комитетом по стандартизации в области электромагнитной совместимости технических средств (ТК 30).
Внесен Техническим комитетом по стандартизации в области электромагнитной совместимости технических средств (ТК 30).
2. Принят и введен в действие Постановлением Госстандарта России от 24 декабря 1999 г. N 696-ст.
3. Настоящий стандарт содержит аутентичный текст международного стандарта СИСПР 15 (1996-03), изд. 5 "Нормы и методы измерений характеристик радиопомех от электрического светового и аналогичного оборудования", включая Изменение N 1 (1997) и Изменение N 2 (1998), с дополнительными требованиями, отражающими потребности экономики страны.
4. Введен впервые.
Настоящий стандарт устанавливает нормы индустриальных радиопомех (ИРП) в полосе частот 0,009 - 30 МГц и методы испытаний следующего оборудования:
- светового оборудования, основной функцией которого является создание и/или распределение света, предназначенного для освещения, питающегося от низковольтной электрической сети или от батарей;
- световых частей многофункционального оборудования, одной из основных функций которого является освещение;
- отдельного вспомогательного оборудования, предназначенного для использования исключительно со световым оборудованием;
- оборудования ультрафиолетового (УФ) и инфракрасного (ИК) излучения;
- рекламного неонового светового оборудования;
- уличного/прожекторного светового оборудования, предназначенного для наружного использования;
- светового оборудования, применяемого на транспорте (установленного на кораблях и в поездах).
Стандарт не распространяется на:
- световое оборудование для воздушного транспорта и аэропортов;
- оборудование, для которого требования электромагнитной совместимости в радиочастотном диапазоне установлены в других государственных стандартах.
Примечание. Примерами указанного оборудования являются:
- встроенные световые устройства, например, устройства освещения шкал или индикаторы на неоновых лампах;
- фотокопировальные приборы;
- диапроекторы;
- световое оборудование для автотранспортных средств.
Многофункциональное оборудование, к которому одновременно применяют требования различных разделов настоящего стандарта и/или других стандартов, должно удовлетворять требованиям каждого раздела/стандарта при выполнении соответствующих функций.
Нормы в настоящем стандарте установлены на статистической основе и направлены на достижение достаточной защиты от ИРП экономичными методами. Несмотря на соответствие нормам, в исключительных случаях может иметь место ухудшение работы других технических средств, вызванное ИРП. В этих случаях могут потребоваться дополнительные меры.
#Требования настоящего стандарта являются обязательными.
| | ИС МЕГАНОРМ: примечание. Дополнительные требования, выделенные в официальном тексте стандарта курсивом, в электронной версии документа отмечены знаком #. | |
Содержание стандарта СИСПР 15-96 набрано прямым шрифтом, дополнительные требования к стандарту СИСПР 15-96, отражающие потребности экономики страны, - курсивом.#
#В настоящем стандарте использованы ссылки на следующие стандарты:
ГОСТ Р 8.568-97 Государственная система обеспечения единства измерений. Аттестация испытательного оборудования. Основные положения
| | ИС МЕГАНОРМ: примечание. ГОСТ 14777-76 утратил силу с 1 июля 2013 года в связи с введением в действие ГОСТ Р 55055-2012 (Приказ Росстандарта от 12.11.2012 N 719-ст). | |
ГОСТ 14777-76 Радиопомехи индустриальные. Термины и определения
| | ИС МЕГАНОРМ: примечание. ГОСТ 16703-79 утратил силу на территории Российской Федерации с 1 июля 2013 года в связи с введением в действие ГОСТ Р 55392-2012 (Приказ Росстандарта от 27.12.2012 N 2147-ст). | |
ГОСТ 16703-79 Приборы и комплексы световые. Термины и определения
ГОСТ Р 51318.11-99 (СИСПР 11-97) Совместимость технических средств электромагнитная. Радиопомехи индустриальные от промышленных, научных, медицинских и бытовых (ПНМБ) высокочастотных устройств. Нормы и методы испытаний
ГОСТ Р 51319-99 Совместимость технических средств электромагнитная. Приборы для измерения индустриальных радиопомех. Технические требования и методы испытаний
ГОСТ Р МЭК 598-1-96 Светильники. Часть 1. Общие требования и методы испытаний#
Длительные ИРП могут быть широкополосными, создаваемыми переключающими устройствами или неустойчивыми разрядами в газе, или узкополосными, создаваемыми электронными управляющими устройствами, такими, как микропроцессоры.
Примечание. Вместо введения понятий "широкополосные" и "узкополосные" ИРП в настоящем стандарте различие между этими двумя видами ИРП определено применением соответствующего детектора. Для этой цели нормы установлены по отношению к измерениям с применением квазипикового детектора и детектора средних значений.
4.1. Полосы частот
На частотах, где нормы не установлены, измерения не проводят.
Примечание. Всемирная Административная конференция по радиосвязи своим решением в 1979 г. уменьшила нижний предел частоты в Регионе 1 до 148,5 кГц; при этом испытания, проводимые в соответствии с настоящим стандартом на частоте 150 кГц, считаются адекватными, так как частота 148,5 кГц попадает в полосу пропускания измерителя ИРП.
4.2. Вносимое затухание
Минимальные значения затухания, вносимого светотехнической арматурой светильников с люминесцентными лампами (далее в тексте - вносимое затухание), для полосы частот от 0,15 до 1,605 МГц приведены в таблице 1.
Таблица 1
Минимальные значения вносимого затухания
┌───────────────────────────┬────────────────────────────────────┐
│ Полоса частот, МГц │ Минимальное значение вносимого │
│ │ затухания В , дБ │
│ │ н │
├───────────────────────────┼────────────────────────────────────┤
│ От 0,15 до 0,16 │ 28 │
│ " 0,16 " 1,4 │ От 28 до 20
<*> │
│ " 1,4 " 1,605 │ 20 │
├───────────────────────────┴────────────────────────────────────┤
│ <*> Уменьшается линейно с логарифмом частоты │
└────────────────────────────────────────────────────────────────┘
#В полосе частот 0,16 - 1,4 МГц норму вносимого затухания

на частоте измерений f вычисляют по формуле

#
4.3.1. Сетевые зажимы
Нормы напряжения ИРП# в децибелах относительно 1 мкВ# на зажимах #(портах)# подключения к сети электропитания (далее в тексте - сетевые зажимы) в полосе частот от 0,009 до 30 МГц приведены в таблице 2а.
Таблица 2а
Нормы напряжения ИРП на сетевых зажимах
┌─────────────────────┬──────────────────────────────────────────┐
│ Полоса частот, МГц │ Напряжение ИРП U
<*>, дБ(мкВ) │
│ │ н │
│ ├────────────────────────┬─────────────────┤
│ │ Квазипиковые значения │ Средние значения│
├─────────────────────┼────────────────────────┼─────────────────┤
│От 0,009 до 0,05
<**>│ 100 │ - │
│ " 0,05 " 0,15
<**>│ От 90 до 80
<***> │ - │
│ " 0,15 " 0,5 │ " 66 " 56
<***> │От 56 до 46
<***>│
│ " 0,5 " 2,51 │ 56 │ 46 │
│ " 2,51 " 3,0 │ 73 │ 63 │
│ " 3,0 " 5,0 │ 56 │ 46 │
│ " 5 " 30 │ 60 │ 50 │
├─────────────────────┴────────────────────────┴─────────────────┤
│ <*> На граничной частоте нормой является меньшее значение│
│напряжения ИРП. │
│ <**> Значения норм в полосе частот от 0,009 до 0,15 МГц│
│считаются "временными нормами" и могут быть изменены после│
│получения достаточного опыта в течение нескольких лет. │
│ <***> Норма уменьшается линейно с логарифмом частоты│
│в полосах частот от 0,05 до 0,15 МГц и от 0,15 до 0,5 МГц. │
└────────────────────────────────────────────────────────────────┘
#Норму напряжения ИРП

на частоте измерений f вычисляют по формулам:
- в полосе частот 0,05 - 0,15 МГц

- квазипиковое значение; (2)
- в полосе частот 0,15 - 0,5 МГц

- квазипиковое значение; (3)

- среднее значение.# (4)
4.3.2. Зажимы нагрузки и управления
Нормы напряжения ИРП #в децибелах относительно 1 мкВ# на зажимах #(портах)# управления в полосе частот от 0,15 до 30 МГц приведены в таблице 2б.
Таблица 2б
Нормы напряжения ИРП на зажимах нагрузки и управления
┌───────────────────────┬────────────────────────────────────────┐
│ Полоса частот, МГц │ Напряжение ИРП U
<*>, дБ(мкВ) │
│ │ н │
│ ├──────────────────────┬─────────────────┤
│ │Квазипиковые значения │Средние значения │
├───────────────────────┼──────────────────────┼─────────────────┤
│ От 0,15 до 0,5 │ 80 │ 70 │
│ " 0,5 " 30 │ 74 │ 64 │
├───────────────────────┴──────────────────────┴─────────────────┤
│ <*> На граничной частоте нормой является меньшее значение│
│напряжения ИРП. │
└────────────────────────────────────────────────────────────────┘
4.4. Излучаемые ИРП
Нормы на квазипиковые значения для магнитных составляющих напряженности поля ИРП в полосе частот от 0,009 до 30 МГц оценивают по силе тока, наводимого в трехкоординатной рамочной антенне (ТРА) с диаметром рамочных антенн 2,3 и 4 м, внутри которой устанавливают испытуемое световое оборудование. Нормы силы тока, наводимого в ТРА, #в децибелах относительно 1 мкА #приведены в таблице 3.
Нормы для ТРА с диаметром антенн 2 м применяют для светового оборудования, длина которого не превышает 1,6 м, с диаметром антенн 3 м - для оборудования, имеющего длину от 1,6 до 2,6 м, и с диаметром антенн 4 м - для оборудования длиной от 2,6 до 3,6 м.
Таблица 3
┌────────────────────┬────────────────────────────────────────────────────┐
│ Полоса частот, МГц │Сила тока ИРП I
<*>, дБ(мкА), для ТРА с диаметром │
│ │ н │
│ │антенн │
│ ├────────────────┬─────────────────┬─────────────────┤
│ │ 2 м │ 3 м │ 4 м │
├────────────────────┼────────────────┼─────────────────┼─────────────────┤
│ От 0,009 до 0,07 │ 88 │ 81 │ 75 │
│ " 0,07 " 0,15 │От 88 до 58
<**>│От 81 до 51
<**> │От 75 до 45
<**> │
│ " 0,15 " 2,2 │" 58 " 26
<**>│" 51 " 22
<**> │" 45 " 16
<**> │
│ " 2,2 " 3,0 │ 58 │ 51 │ 45 │
│ " 3,0 " 30 │ 22 │От 15 до 16
<***>│От 9 до 12
<***>│
├────────────────────┴────────────────┴─────────────────┴─────────────────┤
│ <*> На граничной частоте нормой является меньшее значение силы тока. │
│ <**> Уменьшается линейно с логарифмом частоты. │
│ <***> Возрастает линейно с логарифмом частоты. │
└─────────────────────────────────────────────────────────────────────────┘
#Норму силы тока

, наводимого в ТРА, на частоте измерений f вычисляют по формулам:
- в полосе частот 0,07 - 0,15 МГц:

- для антенны диаметром 2м, (5)

- для антенны диаметром 3 м, (6)

- для антенны диаметром 4м; (7)
- в полосе частот 0,15 - 2,2 МГц:

- для антенны диаметром 2 м, (8)

- для антенны диаметром 3 м, (9)

- для антенны диаметром 4 м; (10)
- в полосе частот 3 - 30 МГц:

- для антенны диаметром 3 м, (11)

- для антенны диаметром 4 м.# (12)
4.5. Нормы на выделенных частотах
#Нормы на выделенных частотах находятся на рассмотрении.#
5.1. Общие положения
Применение норм для различных видов светового оборудования, на которое распространяется настоящий стандарт, установлено в
5.3 -
5.10.
Требования к излучаемым ИРП не применяют к лампам без встроенного балласта и к вспомогательным устройствам, входящим в состав светильников с лампами с встроенным балластом и полусветильников (относительно указанного оборудования см. также
Примечание 2 к 5.4.1).
ИРП, создаваемые ручной или автоматической работой переключателя (внешнего или включенного в состав оборудования), не предназначенного для подключения или отключения сети электропитания, не учитывают. Сюда относят переключатели, управляемые вручную или приводимые в действие, например, с помощью сенсорных устройств или управляемых приемников. На переключатели, предназначенные для работы в режиме повторяющихся переключений (например, переключатели рекламного освещения), данное исключение не распространяется.
5.2. Выделенные частоты
Световое оборудование любого вида, работающее на выделенных частотах, приведенных в
#ГОСТ Р 51318.11,# должно соответствовать:
- нормам напряжения ИРП, приведенным в
4.3, за пределами выделенных частотных полос;
- нормам на излучаемые ИРП за пределами выделенных частотных полос, приведенным в
таблице 3;
- нормам напряженности поля #(мощности)# ИРП на выделенных частотах (находятся на рассмотрении).#
5.3. Светильники для помещений
5.3.1. Общие положения
Для светильников всех видов, предназначенных для освещения помещений независимо от обстановки, в которой они используются, применяют следующие условия.
5.3.2. Светильники с лампами накаливания
Светильники с лампами накаливания, которые работают от сетей переменного или постоянного тока, а также те, в состав которых не входят устройства регулирования освещения или электронные переключатели, не создают ИРП. Поэтому их считают соответствующими требованиям настоящего стандарта без проведения испытаний.
Примечание. Термин "лампа накаливания", используемый в настоящем стандарте, охватывает лампы накаливания всех видов, включая галогенные лампы.
5.3.3. Светильники с люминесцентными лампами
Минимальные значения вносимого затухания, приведенные в
таблице 1, применяют для светильников со стартерным переключателем для следующих типов люминесцентных ламп:
- линейных с номинальными диаметрами трубок 15, 25 или 38 мм;
- кольцевых с номинальными диаметрами трубок 28 или 32 мм;
- U-образных с номинальными диаметрами трубок 15, 25 или 38 мм;
- одноцокольных без встроенного стартера с номинальными диаметрами трубок 15 мм;
- одноцокольных линейных двух- и четырехтрубчатых с номинальными диаметрами трубок 12 мм и с встроенным стартером.
5.3.4. Другие светильники
Светильники для освещения помещений, отличные от указанных в
5.3.2 или
5.3.3, должны соответствовать нормам напряжения ИРП на сетевых зажимах, приведенным в
таблице 2а.
Светильники с токами питания ламп частотой свыше 100 Гц должны соответствовать нормам на излучаемые ИРП, приведенным в
таблице 3.
Светильники, световой поток которых регулируется внешним устройством, должны соответствовать нормам напряжения ИРП на зажимах управления, приведенным в
таблице 2б.
5.4. Отдельное вспомогательное оборудование, предназначенное для работы исключительно со световым оборудованием
5.4.1. Общие положения
Отдельным вспомогательным оборудованием являются электрические или электронные устройства, не встраиваемые в светильник и используемые для управления током или напряжением разрядных ламп или ламп накаливания. Примерами такого оборудования являются реостаты, трансформаторы и преобразователи для ламп, а также балласты сопротивления для разрядных ламп (включая люминесцентные) и полусветильники для компактных люминесцентных ламп и ламп накаливания.
Примечания. 1. Требования настоящего подраздела
(5.4) применяют для контроля характеристик ИРП от отдельного вспомогательного оборудования. Вследствие изменяемости схем проводки не представляется возможным привести требования к монтажу, в связи с чем рекомендуется, чтобы руководство по соответствующему использованию вспомогательного оборудования было представлено изготовителем.
2. Требования настоящего подраздела допускается применять для испытаний вспомогательного оборудования, встраиваемого в светильник. Однако эти испытания необязательны. Кроме того, даже если вспомогательное оборудование соответствует требованиям настоящего раздела, светильник подлежит испытаниям.
5.4.2. Отдельные устройства регулирования светового потока
5.4.2.1. Типы устройств
Существуют два типа устройств регулирования светового потока: устройства, подобные реостатам, непосредственно регулирующие световой поток лампы, и устройства, имеющие функцию дистанционного управления через балласт или преобразователь.
5.4.2.2. Отдельные устройства регулирования светового потока с прямым управлением
Если устройства включают полупроводниковые приборы, то они должны соответствовать нормам напряжения ИРП на зажимах, приведенным в
таблицах 2а и
2б. В других случаях нормы не применяют.
5.4.2.3. Отдельные устройства дистанционного управления
Нормы не применяют, если устройства генерируют управляющий сигнал постоянного тока или тока низкой частоты (менее 500 Гц). Требования стандарта не применяют также для устройств с радиочастотным или инфракрасным управлением. Другие отдельные устройства дистанционного управления должны соответствовать нормам напряжения ИРП на зажимах, приведенным в
таблицах 2а и
2б.
5.4.3. Отдельные трансформаторы и преобразователи для ламп накаливания
5.4.3.1. Общие положения
Трансформаторы для ламп накаливания изменяют только напряжение и не преобразуют частоту сети, в то время как преобразователи преобразуют также и частоту сети. Оба типа устройств могут иметь цепь регулирования светового потока ламп.
5.4.3.2. Отдельные трансформаторы
Для трансформаторов, используемых с лампами накаливания, которые не регулируют напряжение при помощи активных элементов, применяют условия, приведенные в
5.3.2. Другие отдельные трансформаторы для ламп накаливания должны соответствовать нормам напряжения на зажимах, приведенным в
таблицах 2а и
2б.
5.4.3.3. Отдельные преобразователи
Отдельные электронные преобразователи для ламп накаливания должны:
а) соответствовать нормам напряжения ИРП на зажимах, приведенным в
таблицах 2а и
2б, или
б) соответствовать нормам напряжения ИРП на сетевых зажимах, приведенным в
таблице 2а, и нормам на излучаемые ИРП, приведенным в
таблице 3, при условии, что преобразователь имеет несъемный кабель питания нагрузки или изготовитель дает точные инструкции по монтажу, которые определяют положение, тип и максимальную длину кабелей, соединяемых с лампами.
5.4.4. Отдельные балласты для люминесцентных и других разрядных ламп
5.4.4.1. Отдельные балласты, разработанные для люминесцентных ламп типов, указанных в
5.3.3 и работающих со стартерами, должны соответствовать минимальным значениям вносимого затухания, приведенным в
таблице 1.
5.4.4.2. Другие отдельные балласты должны соответствовать нормам напряжения ИРП на сетевых зажимах, приведенным в
таблице 2а.
Если балласты подают на лампу ток питания частотой свыше 100 Гц, то они должны соответствовать нормам на излучаемые ИРП, приведенным в
таблице 3.
Если световой поток регулируется внешним устройством, то напряжение ИРП на зажимах управления балласта не должно превышать норм, приведенных в
таблице 2б.
5.4.5. Полусветильники
Полусветильники для компактных люминесцентных ламп и для ламп накаливания, иногда называемые адаптерами, являются устройствами, оборудованными с одной стороны резьбой Эдисона или штифтовым цоколем, позволяющим монтаж в стандартном патроне лампы накаливания, а с другой стороны патроном лампы, позволяющим вставлять заменяемый источник света.
Полусветильники должны соответствовать нормам напряжения ИРП на сетевых зажимах, приведенным в
таблице 2а.
Если источник света работает на частоте свыше 100 Гц, то устройство должно соответствовать нормам на излучаемые ИРП, приведенным в
таблице 3.
5.5. Лампы с встроенным балластом
В лампах с встроенным балластом балласт и стартер объединены с лампой в единый блок. Эти лампы снабжены резьбой Эдисона или штифтовыми цоколями и могут вставляться прямо в соответствующий патрон.
Лампы с встроенным балластом должны соответствовать нормам напряжения ИРП на сетевых зажимах, приведенным в
таблице 2а.
Если источник света работает на частоте свыше 100 Гц, то устройство должно соответствовать нормам на излучаемые ИРП, приведенным в
таблице 3.
5.6. Световое оборудование наружного освещения
5.6.1. Основные положения
Для целей настоящего стандарта термин "наружное освещение" применяют к основному освещению общественных мест - таких, как улицы, аллеи, велосипедные дорожки, автомобильные трассы, тоннели, места автомобильных стоянок, станции технического обслуживания, спортивные сооружения под открытым небом и зоны развлечений, а также к охранному и прожекторному освещению зданий и т. п. Кроме того, требования, приведенные в настоящем
подразделе (5.6), применяют к световому оборудованию, предназначенному для наружного освещения на частных земельных участках, промышленных объектах и т. п.
Однако такое световое оборудование может не входить в область применения настоящего стандарта и на него могут распространяться особые требования к уровню ИРП (например, оборудование для освещения аэропортов).
Требования настоящего подраздела не применяют для неоновой и другой рекламы.
5.6.2. Система крепления
В основном световое оборудование наружного освещения состоит из опоры и одного или более светильников. В качестве опоры могут быть:
- трубка (кронштейн) или аналогичное устройство;
- кронштейн на мачте (колонне);
- верхняя часть столба;
- подвесные или висячие тросы;
- стена или перекрытие (потолок).
Если нет других указаний, то требования к ИРП, приведенные в настоящем подразделе, применяют к светильникам (включая лампы), а не к опорам.
5.6.3. Встроенные устройства переключения
ИРП, создаваемые встроенными устройствами переключения (например, приемники сигналов, передаваемых по электрическим сетям), не учитывают.
5.6.4. Светильники с лампами накаливания
5.6.5. Светильники с люминесцентными лампами
Светильники с люминесцентными лампами, типы которых приведены в
5.3.3, и со стартерами должны удовлетворять минимальным значениям вносимого затухания, приведенным в
таблице 1.
5.6.6. Другие светильники
Светильники наружного освещения, отличные от указанных в 5.6.4 или
5.6.5, должны соответствовать нормам напряжения ИРП на сетевых зажимах, приведенным в
таблице 2а.
В светильнике с током питания ламп частотой свыше 100 Гц должно быть установлено электронное балластное сопротивление. Светильник должен соответствовать нормам на излучаемые ИРП, приведенным в
таблице 3.
Если световой поток светильника регулируется внешним устройством, то напряжение ИРП на зажимах управления должно соответствовать нормам, приведенным в
таблице 2б.
5.7. Оборудование УФ и ИК излучения
5.7.1. Основные положения
Оборудование УФ и ИК излучения используют для медицинских, косметических и промышленных целей, а также для быстрого нагревания отдельных зон.
Настоящий подраздел (5.7) применяют для оборудования, которое используют в быту. Для другого оборудования применяют #ГОСТ Р 51318.11.#
5.7.2. Оборудование ИК излучения
К оборудованию, которое содержит только источники излучения тепла (ИК излучатели), работающие на частоте сети, и которое не включает в себя активные электронные компоненты, применяют условия, приведенные в
5.3.2.
5.7.3. Оборудование с УФ люминесцентными лампами
Оборудование, в котором используют УФ люминесцентные лампы, типы которых аналогичны приведенным в
5.3.3, и которое работает с заменяемым стартером, должно удовлетворять минимальным значениям вносимого затухания, приведенным в
таблице 1.
5.7.4. Другое оборудование УФ и/или ИК излучения
Оборудование УФ и ИК излучения, отличное от приведенного в
5.7.2 или
5.7.3, должно соответствовать нормам напряжения ИРП на сетевых зажимах, приведенным в
таблице 2а.
Оборудование, питающее источники излучения током частотой свыше 100 Гц, должно соответствовать нормам на излучаемые ИРП, приведенным в
таблице 3.
Оборудование, излучение которого регулируется внешним устройством, должно соответствовать нормам напряжения ИРП на зажимах управления, приведенным в
таблице 2б.
5.8. Световое оборудование, применяемое на транспортных средствах
5.8.1. Основные положения
Источники света на транспортных средствах используют для:
- внешнего освещения и сигнализации;
- освещения бортовых приборов;
- освещения внутри кабин и помещений.
Настоящий подраздел (5.8) устанавливает требования для светового оборудования, применяемого на борту кораблей и в салонах рельсового транспорта. Световое оборудование на воздушном транспорте используется в особых условиях и не входит в область применения настоящего стандарта.
Примечание. Требования для светового оборудования, используемого на автотранспортных средствах, находятся на рассмотрении.
5.8.2. Внешнее освещение и сигнализация
Световое оборудование с лампами накаливания для внешнего освещения и сигнализации считают соответствующим требованиям настоящего стандарта без проведения испытаний. Если используют газоразрядные лампы, то лампу и ее балласт монтируют в одном блоке, который должен соответствовать нормам на напряжение ИРП на зажимах, приведенным в
таблице 2а, и нормам на излучаемые ИРП, приведенным в
таблице 3.
5.8.3. Освещение бортовых приборов
Требования к устройствам освещения бортовых приборов рассматривают вместе с требованиями к приборам.
5.8.4. Освещение внутри кабин и помещений
Оборудование для освещения внутри судов и рельсового пассажирского транспорта рассматривают как световое оборудование для освещения внутри помещений и к нему применяют соответствующие требования
подраздела 5.3.
5.9. Неоновая и другая реклама
Нормы и методы испытаний находятся на рассмотрении.
5.10. Автономные светильники аварийного освещения
5.10.1. Общие положения
Светильники, спроектированные для освещения в чрезвычайных ситуациях в случае выхода из строя сети электропитания, испытывают и в режиме с включенной сетью, и в аварийном режиме (сеть отключена), как изложено в
5.10.2 и
5.10.3.
В режиме работы от сети электропитания автономный светильник аварийного освещения готов к работе. В случае выхода из строя сети светильник автоматически переключается на аварийный режим.
В аварийном режиме автономный светильник аварийного освещения обеспечивает освещение от собственного внутреннего источника питания при выходе из строя сети электропитания (сеть отключена).
Примечание. Нормы и методы измерения напряженности поля ИРП от светильников аварийного освещения с ксеноновыми лампами находятся на рассмотрении.
5.10.2. Измерение ИРП в режиме включенной сети
Светильник должен соответствовать нормам напряжения ИРП на сетевых зажимах, приведенным в
таблице 2а. Если лампы в светильниках питаются током частотой свыше 100 Гц, то они должны соответствовать нормам на излучаемые ИРП, приведенным в
таблице 3. Если световой поток светильника регулируется внешним устройством, то напряжение ИРП на зажимах управления должно соответствовать нормам, приведенным в
таблице 2б.
5.10.3. Измерение ИРП в аварийном режиме, т.е. в рабочем состоянии после выхода из строя сети
Светильники с током питания ламп частотой свыше 100 Гц при работе в аварийном режиме должны соответствовать нормам на излучаемые ИРП, приведенным в
таблице 3.
6. УСЛОВИЯ РАБОТЫ СВЕТОВОГО ОБОРУДОВАНИЯ
6.1. Общие положения
При измерениях ИРП или вносимого затухания оборудование должно работать в условиях, определенных в 6.2 -
6.6.
Дополнительно соблюдают особые условия, приведенные в
разделах 7 -
9 для различных методов измерения.
6.2. Световое оборудование
Световое оборудование испытывают при нормальных условиях работы, например, приведенных в ГОСТ Р МЭК 598-1 для светильников.
6.3. Напряжение и частота электропитания
Напряжение электропитания должно быть в пределах +/- 2% от номинального значения. Частота сети электропитания должна быть номинальной для оборудования.
6.4. Климатические условия
Испытания на соответствие требованиям настоящего стандарта проводят при нормальных климатических условиях:
#- температуре окружающего воздуха (25 +/- 10) °C;
- относительной влажности воздуха 45 - 80%;
- атмосферном давлении 84 - 106,7 кПа (630 - 800 мм рт. ст.).#
6.5. Лампы
6.5.1. Тип используемых ламп
Напряжение ИРП на зажимах и излучаемые ИРП измеряют с лампами, для которых разработано световое оборудование. Для светового оборудования используют лампы с максимально допустимой мощностью.
6.5.2. Время старения ламп
Измерения проводят с лампами, которые проработали не менее:
- 2 ч для ламп накаливания;
- 100 ч для люминесцентных и других разрядных ламп.
6.5.3. Время стабилизации ламп
До проведения измерений лампы должны проработать некоторое время до стабилизации их работы. Если в настоящем стандарте или изготовителем не установлено иное, то соблюдают следующее время стабилизации:
- 5 мин для ламп накаливания;
- 15 мин для люминесцентных ламп;
- 30 мин для других разрядных ламп.
Если применяют стартеры с переключателем тлеющего разряда, то используемый обычно конденсатор заменяют конденсатором емкостью 5000 пФ +/- 10%.
Стартер оставляют в своем гнезде. Если не указано иное, то стартер должен сохранять свои характеристики при измерении во всей полосе частот.
Если изготовитель устанавливает на стартер внешний конденсатор, то светильник испытывают в таком виде, в каком он был произведен, включая конденсатор стартера.
7. МЕТОДЫ ИЗМЕРЕНИЯ ВНОСИМОГО ЗАТУХАНИЯ
7.1. Схемы измерения вносимого затухания
7.1.1. Для светильников, приведенных в
5.3.3 и
5.6.5, вносимое затухание измеряют в соответствии с рисунками:
- 1 - для светильников с линейными и U-образными люминесцентными лампами;
- 2 - для светильников с кольцевыми люминесцентными лампами;
- 3 - для светильников с лампами, имеющими один цоколь и встроенный стартер.
Эквиваленты ламп приведены в
7.2.4.
Если в светильниках, предназначенных для люминесцентных ламп с номинальным диаметром трубки 25 мм, происходит замена ламп на лампы с номинальным диаметром трубки 38 мм, вносимое затухание измеряют с эквивалентом лампы с номинальным диаметром трубки 38 мм. Это справедливо, если в инструкции изготовителя не указано об использовании светильника только с лампами с номинальным диаметром трубки 25 мм.
7.1.2. Для отдельных балластов, приведенных в
5.4.4, вносимое затухание измеряют в соответствии со схемой, применимой к испытуемому балласту. Балласт монтируют вместе с соответствующим эквивалентом лампы и стартером на пластине из изоляционного материала толщиной (12 +/- 2) мм. Эту схему рассматривают как светильник и применяют соответствующие условия настоящего раздела.
7.1.3. Оборудование УФ излучения, приведенное в
5.7.3, рассматривают как светильник и применяют соответствующие условия настоящего раздела.
7.2. Подготовка и проведение измерений
#Применяемые средства измерений должны быть поверены в соответствии с
[1].
Испытательное оборудование должно быть аттестовано в соответствии с требованиями
ГОСТ Р 8.568.#
Схема измерения включает:
7.2.1. Высокочастотный (ВЧ) генератор
Генератор синусоидальных сигналов должен иметь номинальное значение выходного сопротивления, равное 50 Ом, и соответствующую полосу рабочих частот.
7.2.2. Симметрирующий трансформатор
Симметрирующий трансформатор малой емкости используют для получения от ВЧ генератора симметричного напряжения. Требования к электрической схеме симметрирующего трансформатора и его конструкции приведены в
Приложении А.
7.2.3. Приборы для измерения ИРП
Для измерений используют V-образный эквивалент сети #(тип 4)# с измерителем ИРП, соответствующие требованиям #ГОСТ Р 51319.#
Эквиваленты ламп, используемые в схемах, представленных на
рисунках 1,
2 и
3, имитируют высокочастотные характеристики люминесцентных ламп, которые приведены на
рисунках 4а,
4б,
4в,
4г,
4д и
4е.
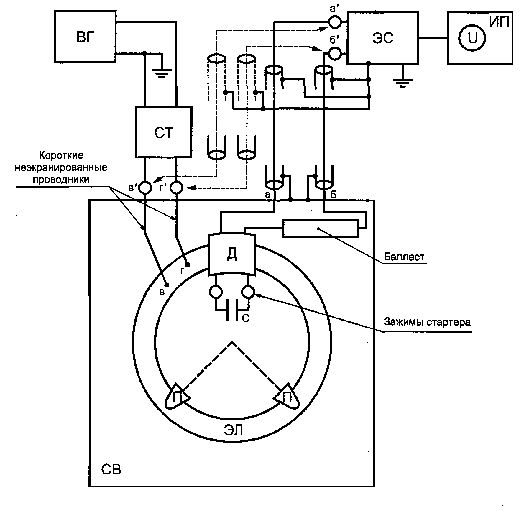
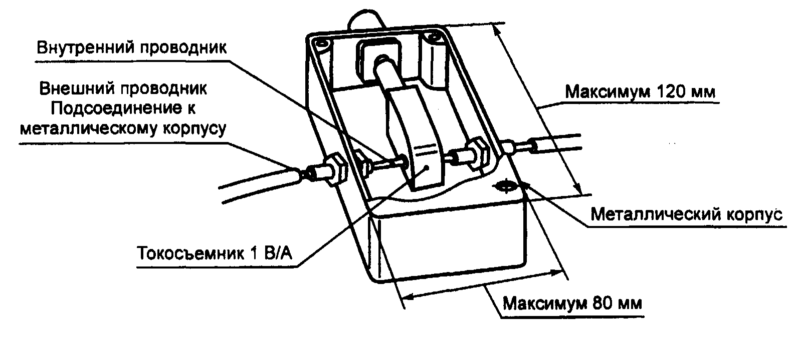
ВГ - высокочастотный генератор; СТ - симметрирующий трансформатор; ЭС - V-образный эквивалент сети #(тип 4)# по #ГОСТ Р 51319; ИП-измеритель ИРП или высокочастотный милливольтметр; ЭЛ - эквивалент лампы; СВ - светильник; С - конденсатор; а, б - сетевые зажимы; а', б' - зажимы ЭС для подключения источника ИРП; в, г - высокочастотные зажимы ЭЛ; в', г' - выходные зажимы СТ; а - а' и б - б' - соединения с помощью коаксиальных кабелей, которые имеют волновое сопротивление

= 75 Ом и экраны, соединенные с зажимами заземления ЭС и СВ проводниками длиной не более 50 см; в - в' и г - г' - соединения СТ с ЭЛ неэкранированными проводниками длиной не более 100 мм
Примечание. При испытании светильников с U-образными лампами используют ту же схему измерений, при этом эквивалент линейной лампы заменяют на эквивалент U-образной лампы.
Рисунок 1. Измерение вносимого затухания для светильников
с линейными и U-образными люминесцентными лампами
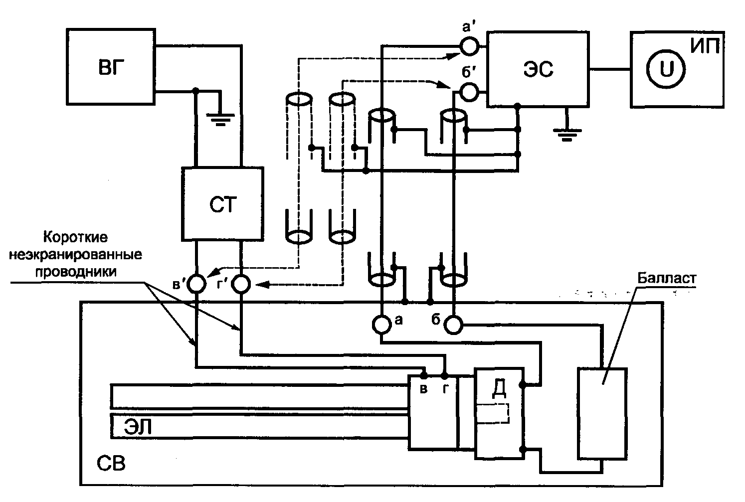
ВГ - высокочастотный генератор; СТ - симметрирующий трансформатор; ЭС - V-образный эквивалент сети #(тип 4)# по #ГОСТ Р 51319;# ИП-измеритель ИРП или высокочастотный милливольтметр; ЭЛ - эквивалент лампы; СВ - светильник; Д - держатель лампы; П - подставка из изоляционного материала; С - конденсатор; а, б - сетевые зажимы; а', б' - зажимы ЭС для подключения источника ИРП; в, г - высокочастотные зажимы ЭЛ; в', г' - выходные зажимы СТ; а - а' и б - б' - соединения с помощью коаксиальных кабелей, которые имеют волновое сопротивление

= 75 Ом и экраны, соединенные с зажимами заземления ЭС и СВ проводниками длиной не более 50 см; в - в' и г - г" - соединения СТ с ЭЛ неэкранированными проводниками длиной не более 100 мм
Рисунок 2. Измерение вносимого затухания для светильников
с кольцевыми люминесцентными лампами
ВГ - высокочастотный генератор; СТ - симметрирующий трансформатор; ЭС - V-образный эквивалент сети #(тип 4)# по #ГОСТ Р 51319,# ИП-измеритель ИРП или высокочастотный милливольтметр; ЭЛ - эквивалент лампы; СВ - светильник; а, б - сетевые зажимы; а', б' - зажимы ЭС для подключения источника ИРП; в, г - высокочастотные зажимы ЭЛ; в', г' - выходные зажимы СТ; а - а' и б - б' - соединения с помощью коаксиальных кабелей, которые имеют волновое сопротивление

= 75 Ом и экраны, соединенные с зажимами заземления ЭС и СВ проводниками длиной не более 50 см; в - в' и г - г' - соединения СТ с ЭЛ неэкранированными проводниками длиной не более 100 мм.
Рисунок 3. Измерение вносимого затухания для светильников
с одноцокольными люминесцентными лампами со встроенным
стартером
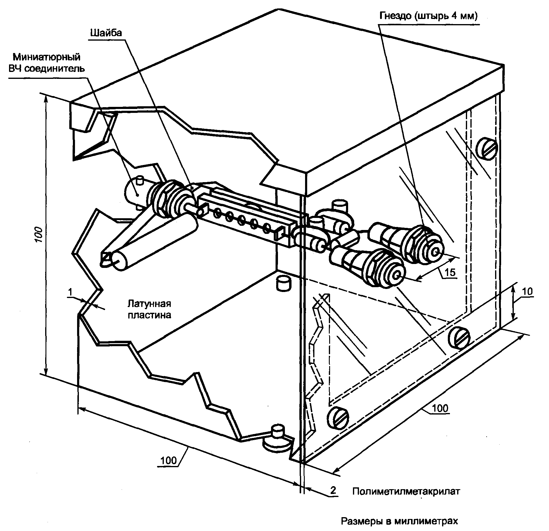
1 - стандартный цоколь с взаимосвязанными штырями; 2 - детализация металлической трубки (изогнута соответствующим образом для U-образных ламп); 3 - винт с гайкой для электрического и механического соединения металлической трубки с цоколем эквивалента лампы; 4 - гнезда, соединенные с симметрирующим трансформатором
┌──────────────────────────────────────────────┬──────────────────────────┐
│Длина люминесцентной лампы минус 0,15 м │ L │
├──────────────────────────────────────────────┼──────────────┬───────────┤
│Стандартный диаметр люминесцентной лампы, мм │ 25 │ 38 │
├──────────────────────────────────────────────┼──────────────┼───────────┤
│Диаметр D металлической трубки, мм │ 20 +/- 0,5 │28 +/- 0,5 │
├──────────────────────────────────────────────┼──────────────┼───────────┤
│Диаметр X стандартного цоколя, мм │ 24 │ 35 │
└──────────────────────────────────────────────┴──────────────┴───────────┘
Примечание. Допуски в размерах +/- 1 по последнему десятичному знаку, допуски на сопротивления +/- 5%, если нет других указаний. Величина сопротивления

Ом.
Рисунок 4а. Конфигурация эквивалентов линейной
и U-образной ламп
1 - стандартный цоколь с взаимосвязанными штырями; 2 - подставка из изолирующего материала; 3 - деталь соединительных зажимов 1, показывающая соединение с металлической трубкой; 4 - гнезда, соединенные с симметрирующим трансформатором; 5 - проводники, подсоединенные к металлической трубке; 6 - розетка светильника
Стандартный диаметр люминесцентной лампы, мм | 28 | 32 |
Диаметр D металлической трубки, мм | 20 +/- 0,5 | 28 +/- 0,5 |
Примечание. Допуски в размерах +/- 1 по последнему десятичному знаку, допуски на сопротивления +/- 5%, если нет других указаний. Величина сопротивления

Ом.
Рисунок 4б. Конфигурация эквивалента кольцевых ламп
L равна длине люминесцентной лампы минус 40 мм
Примечание. Допуски в размерах +/- 1 по последнему десятичному знаку, допуски на сопротивления +/- 5%, если нет других указаний.
Рисунок 4в. Эквивалент линейной люминесцентной лампы
с диаметром трубки 15 мм
L равна длине люминесцентной лампы минус 65 мм
Примечание. Допуски в размерах +/- 1 по последнему десятичному знаку, допуски на сопротивления +/- 5%, если нет других указаний.
Рисунок 4г. Эквивалент компактной одноцокольной
люминесцентной лампы с диаметром трубки 15 мм
L равна длине люминесцентной лампы минус 45 мм
Рисунок 4д. Эквивалент одноцокольной двухтрубчатой линейной
люминесцентной лампы с диаметром трубок 12 мм
L равна длине люминесцентной лампы минус 42 мм
Рисунок 4е. Эквивалент одноцокольной четырехтрубчатой
линейной люминесцентной лампы с диаметром трубок 12 мм
Эквивалент лампы устанавливают в светильник параллельно металлической части светильника. Любое поддерживающее устройство, необходимое для этой цели, не должно менять емкость между эквивалентом лампы и светильником.
Длина эквивалента лампы должна быть равна длине люминесцентной лампы, под которую сконструирован данный светильник. Длину металлической трубки выбирают из перечня данных на соответствующий эквивалент лампы, приведенный в настоящем стандарте.
7.2.5. Подготовка к измерениям
Неэкранированные соединительные провода между трансформатором и входными зажимами эквивалента лампы должны быть как можно короче, их длина не должна превышать 0,1 м.
Длина коаксиальных соединительных кабелей между светильником и схемой измерений должна быть не более 0,5 м.
Для исключения паразитных токов схема измерений должна иметь только одно заземляющее подключение. Все провода заземления подключают к этой точке.
Светильник испытывают в том виде, в котором он изготовлен, за исключением возможной модификации (см.
6.6) и замены ламп.
Если в светильнике больше одной лампы, то каждую лампу по очереди заменяют на эквивалент лампы. Вносимое затухание многоламповых светильников, в которых лампы включены параллельно, измеряют для каждой лампы, и минимальное из полученных значений сравнивают с соответствующей нормой.
При испытании светильников с последовательно включенными лампами обе лампы заменяют на эквиваленты ламп. Входные зажимы одного эквивалента лампы подсоединяют к симметрирующему трансформатору, а входные зажимы другого эквивалента лампы нагружают на высокочастотный резистор сопротивлением 150 Ом. Если корпус светильника изготовлен из изоляционного материала, то его основание размещают на пластине заземления, которую соединяют с эталонной землей схемы измерения.
7.4. Проведение измерений
7.4.1. Вносимое затухание определяют путем сравнения напряжения

полученного при подключении выходных зажимов трансформатора к зажимам схемы измерений, и напряжения

, полученного при подключении трансформатора к схеме измерений через испытуемый светильник.
7.4.2. Напряжение

Выходное напряжение

трансформатора (от 2 мВ до 1 В) измеряют с помощью измерителя ИРП. Для этого трансформатор подключают непосредственно к входным зажимам схемы измерений. Напряжение

измеряют между каждым из двух входных зажимов схемы измерений и землей. По существу оно должно быть одним и тем же, если отсутствует зависимость в схемах измерений. По вопросу проверки характеристик симметрирующего трансформатора и влияния насыщения см.
Приложение А.
7.4.3. Напряжение

Напряжение

, измеренное при подключении светильника между трансформатором и схемой измерений, может иметь два разных значения в зависимости от положения переключателя в схеме измерений. Наибольшее показание прибора регистрируют как

.
Вносимое затухание вычисляют по формуле

дБ.
Примечание. Значение вносимого затухания, полученное на основе настоящего метода измерений, дает хорошую корреляцию между эквивалентом лампы и реальными лампами при использовании их в одном светильнике.
7.4.5. Если известно, что вносимое затухание, измеренное в соответствии с рисунками 1 или 2 или для последовательно включенных люминесцентных ламп в соответствии с
7.3, является минимальным для данного расположения эквивалента лампы (эквивалентов ламп), то измерения проводят только для этой ориентации (например, для светильника с одним балластным сопротивлением и с эквивалентами ламп, размещенными так, что соответствующий входной зажим подключен непосредственно к нейтральному зажиму источника питания светильника). В случае, если по этому поводу есть какие-либо сомнения, измерения проводят для всех возможных ориентаций эквивалентов ламп.
8. МЕТОДЫ ИЗМЕРЕНИЯ НАПРЯЖЕНИЯ ИРП
8.1. Подготовка и проведение измерений
#Приборы, предназначенные для измерения ИРП, должны удовлетворять требованиям
ГОСТ Р 51319. Применяемые средства измерений должны быть поверены в соответствии с
[1]. Испытательное оборудование должно быть аттестовано в соответствии с требованиями
ГОСТ Р 8.568.#
8.1.1. Измерение напряжения ИРП на сетевых зажимах
Напряжение ИРП измеряют на сетевых зажимах светового оборудования в соответствии со схемами для конкретного типа оборудования, приведенными на
рисунках 5 и
6. Выходные зажимы V-образного эквивалента сети и зажимы "а - б"
(рисунок 6) располагают на расстоянии 0,8 м +/- 20% и соединяют двумя проводниками из гибкого трехжильного кабеля длиной 0,8 м.
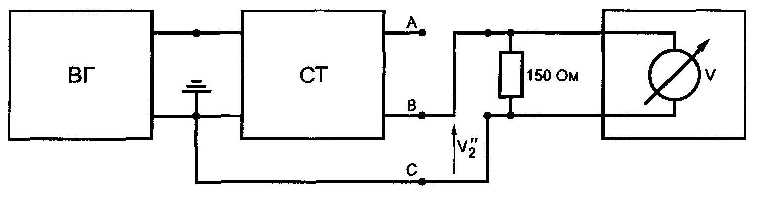
ЭС - V-образный эквивалент сети #(тип 1 или 4) по ГОСТ Р 51319;# ИП - измеритель ИРП по #ГОСТ Р 51319.#
Положение переключателя и подключений пробника:
1. - для измерений на сетевых зажимах; 2 - для измерений на зажимах нагрузки и управления; 3 - 4 - последовательные соединения во время измерений на зажимах нагрузки; 5 - 6 - последовательные соединения во время измерений на зажимах управления (если требуются).
Примечания. 1. Зажим заземления измерителя ИРП соединяют с зажимом заземления V- образного эквивалента сети.
2. Длина коаксиального кабеля от пробника напряжения не должна превышать 2 м.
3. При переключении в положение 2 выход V-образного эквивалента сети на зажиме 1 нагружают на резистор сопротивлением, эквивалентным входному сопротивлению измерителя ИРП, удовлетворяющему требованиям #ГОСТ Р 51319.#
4. Если двухзажимное устройство включается только в один подводящий питание кабель, то измерения проводят при подключении второго кабеля питания, как указано в нижней части рисунка.
Рисунок 5. Схема испытаний для отдельного устройства
регулирования светового потока, трансформатора
или преобразователя
Рисунок 6б. Отдельные балласты для люминесцентных и других
разрядных ламп
Рисунок 6в. Лампы с встроенным балластом
ЭС - V-образный эквивалент сети #(тип 1 или 4) по ГОСТ Р 51319;# ИП - измеритель ИРП по #ГОСТ Р 51319;# СВ - светильник; Л - примеры ламп; ИБ - испытуемый балласт; ИМ - изоляционный материал; ПЗ - пластина заземления; К - конический металлический корпус; а, б - сетевые зажимы; в, г - зажимы управления; з - зажим заземления
Рисунок 6. Схемы измерений
8.1.2. Измерение напряжения ИРП на зажимах нагрузки и управления
При измерении ИРП на зажимах нагрузки и управления используют пробник напряжения (см.
рисунок 5). Он состоит из соединенных последовательно резистора сопротивлением не менее 1500 Ом и конденсатора, реактивное сопротивление которого в полосе частот от 0,15 до 30 МГц пренебрежимо мало (см. #ГОСТ Р 51319#).
Результаты измерений корректируют в соответствии с распределением напряжения между пробником и измерителем ИРП. При коррекции учитывают только активные составляющие полных сопротивлений.
8.1.3. Регулирование светового потока
Если световое оборудование имеет встроенный орган управления световым потоком или световой поток управляется внешним устройством, то при измерении напряжения ИРП применяют следующий метод.
8.1.3.1. На сетевых зажимах
Сначала, плавно перестраивая измеритель ИРП, измерения проводят при полном выходном световом потоке во всей полосе частот от 0,009 до 30 МГц. Затем, перестраивая орган управления для получения максимальных значений ИРП, измерения проводят при поддержании максимальной нагрузки на частотах, на которых были зафиксированы максимальные показания измерителя ИРП, а также на следующих частотах: 0,009; 0,05; 0,1; 0,16; 0,24; 0,55; 1; 1,4; 2; 3,5; 6; 10; 22; 30 МГц.
8.1.3.2. На зажимах нагрузки и/или зажимах управления
Сначала, плавно перестраивая измеритель ИРП, измерения проводят при полном выходном световом потоке во всей полосе частот от 0,15 до 30 МГц. Затем, перестраивая орган управления для получения максимальных значений ИРП, измерения проводят при поддержании максимальной нагрузки на частотах, на которых были зафиксированы максимальные показания измерителя ИРП, а также на следующих частотах: 0,16; 0,24; 0,55; 1; 1,4; 2; 3,5; 6; 10; 22; 30 МГц.
8.1.4. Измерения при использовании измерителя ИРП с детектором средних значений
Если при использовании измерителя ИРП с квазипиковым детектором выполняется норма для средних значений, то испытуемое оборудование следует считать соответствующим обеим нормам. В этом случае средние значения не измеряют.
8.2. Светильники внутреннего и наружного освещения
Схема измерений приведена на
рисунке 6а. Если светильник содержит более одной лампы, то все лампы должны работать одновременно. Если пользователь может установить лампы разными способами, то измерения проводят для всех случаев. Полученные максимальные значения сравнивают с соответствующей нормой. Для светильников с люминесцентными лампами, оборудованных сменными стартерами, одни и те же зажимы остаются подключенными к стартеру в обоих вариантах измерений.
Если светильник изготовлен из металла и имеет зажим заземления, то его соединяют с зажимом заземления V-образного эквивалента сети.
Если светильник имеет зажим заземления, но изготовитель допускает работу без заземления, то проводят два измерения: с заземлением и без заземления. В обоих случаях светильник должен соответствовать нормам.
Если светильник изготовлен из металла или пластмассы (или их сочетания) и должен работать с заземлением, то его монтируют симметрично на высоте 0,4 м над пластиной заземления размерами не менее 2 x 2 м. Пластину соединяют с зажимом заземления V-образного эквивалента сети.
Если измерения проводят в экранированном помещении, то расстояние 0,4 м может быть отнесено к одной из стен помещения. Светильник располагают таким образом, чтобы его основание было параллельно опорной стене и находилось на расстоянии не менее 0,8 м от остальных проводящих поверхностей помещения.
Для светильников наружного освещения, у которых балласт монтируют вне светильника (в колонне), напряжение ИРП измеряют на входных сетевых зажимах балласта.
8.3. Отдельные устройства регулирования светового потока
8.3.1. Устройства прямого действия
Устройства регулирования подключают в соответствии с
рисунком 5. Длина соединяющих проводов для зажимов нагрузки и управления (если они имеются) должна быть от 0,5 до 1 м.
Если изготовителем не определено иное, то устройства регулирования испытывают с максимально допустимой нагрузкой. В качестве нагрузки используют лампы накаливания, которые определены изготовителем.
Устройства регулирования сначала измеряют в соответствии с
8.1.3.1. Затем напряжение ИРП измеряют на зажимах нагрузки и управления (если они имеются), при этом измерения проводят в соответствии с
8.1.3.2.
8.3.2. Устройства, имеющие дистанционное управление
К таким устройствам подключают схему, состоящую из резистора, конденсатора и/или катушки индуктивности, которые определены изготовителем. Затем применяют схему измерений, приведенную на
рисунке 5. Напряжение ИРП на сетевых зажимах и зажимах управления измеряют в соответствии с
8.1.3.
8.4. Отдельные трансформаторы и преобразователи для ламп накаливания
8.4.1. Отдельные трансформаторы испытывают в соответствии с
разделом 8.3.1.
8.4.2. Отдельные электронные преобразователи, имеющие несъемный кабель или имеющие четкие инструкции изготовителя по монтажу, монтируют вместе с лампой (лампами), представляющей максимальную нагрузку, на пластине из изоляционного материала толщиной (12 +/- 2) мм. Провода питания между преобразователем и лампой (лампами) должны быть несъемными или иметь максимальную длину и тип, определенные в инструкции по эксплуатации. Схему располагают на пластине заземления, размеры которой несколько больше пластины из изоляционного материала. Пластину заземления соединяют с зажимом заземления V-образного эквивалента сети.
8.5. Отдельные балласты для люминесцентных и других разрядных ламп
Напряжение ИРП измеряют по схеме для соответствующего испытуемого устройства, приведенной на
рисунке 6. Устройство монтируют вместе с лампой (лампами) на пластине из изоляционного материала толщиной (12 +/- 2) мм, которую располагают на пластине заземления с несколько большими размерами, чем пластина из изоляционного материала. Пластину заземления соединяют с зажимом заземления V-образного эквивалента сети. Если устройство имеет зажим заземления, то его тоже соединяют с этим зажимом заземления.
Если для запуска лампы необходим стартер или устройство зажигания, они должны подходить для балласта и для лампы. Требования приведены в
6.6.
Специальных требований относительно сетевых проводов не предъявляют. Провода между испытуемым устройством и лампой (лампами) должны быть, по возможности, короткими для минимизации их влияния на результаты измерений.
8.6. Лампы с встроенным балластом и полусветильники
Лампы с встроенным балластом испытывают в том виде, в котором они изготовлены.
Полусветильники испытывают с предназначенной для них лампой, имеющей максимально допустимую мощность.
Схема измерения напряжения ИРП для ламп с встроенным балластом или полусветильников приведена на
рисунке 6в. Детали используемого конического металлического корпуса приведены на
рисунке 7. Длина кабеля, соединяющего зажимы на коническом корпусе с V-образным эквивалентом сети, должна быть не более 0,8 м. Конический металлический корпус соединяют с зажимом заземления V-образного эквивалента сети. Для ламп с встроенным балластом с рабочей частотой в полосе от 2,51 до 3,0 МГц используют следующую схему. Лампу устанавливают в соответствующий ламподержатель и размещают на высоте 0,4 м над пластиной заземления, размеры которой не менее 2 x 2 м, и на расстоянии не менее 0,8 м от любой другой проводящей поверхности. V-образный эквивалент сети располагают на расстоянии не менее 0,8 м от лампы, и длина провода между ламподержателем и V-образным эквивалентом сети должна быть не более 1 м. Пластину заземления соединяют с зажимом заземления V-образного эквивалента сети.

Примечания. 1. Допуски в размерах +/- 1 по последнему десятичному знаку, если нет других указаний.
2. Для получения правильных показаний лампу устанавливают в наивысшее положение.
Рисунок 7. Конический металлический корпус
для люминесцентных ламп с встроенным балластным
сопротивлением
Напряжение ИРП измеряют на сетевых зажимах лампы с встроенным балластом или полусветильника.
8.7. Оборудование УФ и ИК излучения
Это оборудование рассматривают в качестве светильников и применяют требования, приведенные в
8.1 и
8.2 со следующими дополнениями:
- для оборудования, которое содержит источники и УФ, и ИК излучения, источник ИК излучения не принимают во внимание, если он работает на частоте сети;
- оборудование испытывают с установленными лампами. Перед проведением испытаний для стабилизации режима лампы должны проработать в течение 5 мин для ламп высокого давления и 15 мин для ламп низкого давления.
8.8. Автономные светильники аварийного освещения
Используют требования
8.1 и
8.2 со следующими дополнениями:
- если автономный светильник аварийного освещения работает в режиме включенной сети и свет может быть включен или выключен, а также при зарядке батарей, то измерения проводят при подключенной лампе (лампах);
- если автономный светильник состоит из более чем одного устройства, например, светильник с отдельным устройством управления, то все устройства монтируют на пластине из изоляционного материала толщиной (12 +/- 2) мм, при этом максимальная длина соединительных кабелей должна соответствовать той, которая определена изготовителем. Такую схему испытывают как светильник;
- светильники с более чем одной лампой испытывают следующим образом. При испытании светильника в режиме включенной сети питание подают только на лампы, предназначенные для работы в этом режиме. Если светильник испытывают в аварийном режиме, питание подают на лампы, предназначенные для работы светильника в аварийном режиме.
9. МЕТОДЫ ИЗМЕРЕНИЯ ИЗЛУЧАЕМЫХ ИРП
9.1. Подготовка и проведение измерений
#Приборы, предназначенные для измерения ИРП, должны удовлетворять требованиям
ГОСТ Р 51319. Применяемые средства измерений должны быть поверены в соответствии с
[1]. Испытательное оборудование должно быть аттестовано в соответствии с требованиями
ГОСТ Р 8.568.#
9.1.1. Испытательное оборудование
Магнитную составляющую напряженности поля ИРП измеряют с помощью ТРА, требования к которой приведены в
Приложении Б. Световое оборудование располагают в центре антенны в соответствии с
рисунком Б.1. Местоположение некритично.
9.1.2. Измерения в трех направлениях
Силу тока, наводимого в ТРА, измеряют с помощью токосъемника (1 В/А) и измерителя ИРП. С помощью коаксиального переключателя контролируют последовательно три направления поля. Каждое значение должно соответствовать нормам.
9.1.3. Требования к проводке
К проводке питания специальных требований не предъявляют.
9.1.4. Регулирование светового потока
Если световое оборудование имеет встроенный орган регулирования светового потока или управляется внешним устройством, то оборудование испытывают в условиях половинной и максимальной нагрузки.
9.2. Светильники внутреннего и наружного освещения
В светильниках, имеющих более одной лампы, все лампы должны работать одновременно. Измерения при установке ламп в разные положения не проводят.
9.3. Отдельные преобразователи для ламп накаливания
Отдельные преобразователи монтируют в соответствии с требованиями
8.4.2, и эту схему испытывают как светильник.
9.4. Отдельные балласты для люминесцентных и других разрядных ламп
Отдельные балласты монтируют в соответствии с требованиями
8.5, и эту схему испытывают как светильник.
9.5. Лампы со встроенным балластом и полусветильники
Лампы со встроенным балластом и полусветильники испытывают вставленными в ламповый держатель, установленный на пластине из изоляционного материала.
9.6. Оборудование УФ и ИК излучения
Для оборудования УФ и ИК излучения применяют соответствующие условия, приведенные в
8.7.
9.7. Автономные светильники аварийного освещения
К автономным светильникам для аварийного освещения применяют соответствующие требования
8.8. При работе в аварийном режиме применяют дополнительное требование. Для светильников, имеющих внутренний источник питания, измерения проводят при полностью заряженном источнике питания.
10. ОЦЕНКА РЕЗУЛЬТАТОВ ИСПЫТАНИЙ
10.1. Значимость норм СИСПР
10.1.1. Нормы СИСПР рекомендуются для включения в национальные стандарты и другие нормативные документы.
10.1.2. Нормы установлены на статистической основе, в соответствии с которой не менее 80% серийно выпускаемого оборудования должны соответствовать нормам с достоверностью не менее 80%.
10.2. Испытания
Испытания проводят:
а) или на выборке образцов оборудования данного типа с применением статистического метода оценки в соответствии с
10.3.1 и
10.3.2;
б) или с целью упрощения только на одном образце оборудования (но см.
10.3.2).
Время от времени необходимы последующие испытания оборудования, выбранного случайным образом из партии изготовленного оборудования, особенно в случае, указанном в перечислении б).
10.3. Статистический метод оценки
10.3.1. Если измеряют вносимое затухание, то соответствие норме оценивают следующим соотношением:
где

- среднее арифметическое значение результатов измерений по выборке из n образцов;

- измеренное значение по отдельному образцу на частоте измерений;
k - коэффициент, выбираемый из таблицы 4 нецентрального t-распределения, который гарантирует с достоверностью 80%, что не менее 80% образцов соответствует норме. Значение k зависит от объема выборки n и приводится ниже;
L - соответствующая норма.
Количественно величины

,

,

и L выражены в децибелах.
Таблица 4
Объем выборки n и соответствующий коэффициент
k в нецентральном t-распределении
n | 3 | 4 | 5 | 6 | 7 | 8 | 9 | 10 | 11 | 12 |
k | 2,04 | 1,69 | 1,52 | 1,42 | 1,35 | 1,30 | 1,27 | 1,24 | 1,21 | 1,20 |
10.3.2. При рассмотрении норм напряжения ИРП или норм силы тока, наводимого в ТРА, излучаемыми ИРП, соответствие норме оценивают следующим соотношением:
где


, k,

и

имеют те же значения, что и приведенные в
10.3.1;
L - соответствующая норма.
Количественно величины

,

,

и L выражены в дБ(мкВ), дБ(мкА) или дБ(мкВ/м).
Для светового оборудования, в котором лампы могут заменяться, испытывают не менее пяти образцов, при этом каждый образец испытывают со своей лампой. При испытании одного образца измерения проводят с пятью лампами, и он должен соответствовать нормам при испытании с каждой лампой.
Для светового оборудования, в котором лампы не могут заменяться, испытывают не менее пяти образцов. (Из-за разброса значений ИРП, создаваемых лампами, следует испытывать несколько образцов).
10.4. Запрет на продажу
Решение о запрете на продажу или об изъятии одобрения типа принимают только после проведения испытаний на основе статистического метода оценки.
Статистическую оценку соответствия нормам проводят в следующей последовательности. Испытания проводят на выборке не менее пяти и не более 12 образцов данного типа. Если при исключительных обстоятельствах не представляется возможным обеспечить пять образцов, то применяют выборку из четырех или трех образцов.
#10.5. Сертификационные испытания
Для сертификационных испытаний оборудования на соответствие нормам, установленным в настоящем стандарте, отбирают не менее пяти образцов. В обоснованных случаях по решению органа по сертификации число образцов может быть уменьшено до трех или четырех образцов. Оборудование единичного выпуска (импорта) испытывают на индивидуальной основе.#
(обязательное)
ТРЕБОВАНИЯ К ЭЛЕКТРИЧЕСКОЙ СХЕМЕ И КОНСТРУКЦИИ
СИММЕТРИРУЮЩЕГО ТРАНСФОРМАТОРА МАЛОЙ ЕМКОСТИ
А.1. Общие положения
Для обеспечения требуемых характеристик особое внимание уделяют конструкции трансформатора.
Пример соответствующей конструкции приведен на рисунках
А.2а,
А.2б,
А.2в и
А.2г вместе с используемым материалом.
Рисунок А.2а. Схема симметрирующего трансформатора
Рисунок А.2б. Детали конструкции сердечника трансформатора
А.2в. Детали конструкции сердечника трансформатора
Рисунок А.2г. Конструкция трансформатора
А.2. Основные требования
А.2.1. Выходное полное сопротивление трансформатора, нагруженного со стороны входа на резистор сопротивлением 50 Ом, должно быть 150 Ом +/- 10% с фазовым углом не более 10 град. Развязку трансформатора проверяют следующим образом (см.
рисунок А.1).
Рисунок А.1. Схема измерений изоляции трансформатора
При измерениях вольтметром с высоким входным сопротивлением (например, 1 МОм), шунтированным резистором сопротивлением 150 Ом, напряжения

и

(см.
рисунки А.1б и
А.1в соответственно) между каждым выходным зажимом и заземляющим выводом трансформатора должны быть по крайней мере на 43 дБ меньше напряжения

(см.
рисунок А.1а) на выходных зажимах трансформатора при неизменном уровне выходного сигнала ВЧ генератора.
А.2.2. Требования
А.2.1 выполняют в полосе частот от 0,15 до 1,605 МГц.
А.2.3. Трансформатор монтируют в металлическом корпусе. Сторону, на которой монтируют выходные зажимы, выполняют из изоляционного материала, заземляющий вывод входного зажима подсоединяют к металлическому корпусу (см.
рисунок А.2г).
А.3. Дополнительные требования
Для упрощения процедуры измерений вводят следующие дополнительные требования:
а) в полосе частот от 0,15 до 1,605 МГц трансформатор должен иметь равномерный коэффициент трансформации с допуском не более 0,5 дБ;
б) трансформатор конструируют таким образом, чтобы напряжение

, в соответствии с
7.4.2 можно было настраивать на значение 1 В без эффекта насыщения в ферритовом сердечнике.
(обязательное)
МЕТОД ИЗМЕРЕНИЯ СИЛЫ ТОКА, НАВОДИМОГО МАГНИТНЫМ ПОЛЕМ
Б.1. Основные положения
Магнитную составляющую напряженности поля ИРП определяют методом измерения силы тока, наводимого в ТРА магнитным полем.
Б.2. Конструкция ТРА
ТРА для измерения силы тока, наводимого магнитным полем, приведена на
рисунке Б.1. Рамочные антенны ТРА снабжены токосъемниками и имеют по две щели (см.
рисунки Б.2 и
Б.3) Коаксиальные кабели между токосъемниками и коаксиальным переключателем и между коаксиальным переключателем и измерителем ИРП должны быть хорошего качества, оканчивающиеся разъемами с цанговым замком. На коаксиальные кабели надевают ферритовые кольца (

Ом на частоте 10 МГц, например, 12 ферритовых колец с внешним диаметром приблизительно 30 мм).
F - ферритовый поглотитель
Рисунок Б.1. ТРА для измерения магнитных полей ИРП
(полоса частот от 0,009 до 30 МГц)
Рисунок Б.2. Конструкция ТРА
Рисунок Б.3. Пример конструкции щели ТРА
Б.3. Расположение ТРА
Расстояние от внешнего диаметра ТРА до пола, потолка и стен помещения, а также других токопроводящих поверхностей должно быть не менее 0,5 м.
Б.4. Проверка
Проверку измерительной установки производят регулярно с помощью калибровочного симметричного диполя, возбуждаемого ВЧ генератором (см.
рисунок Б.4). Повторяемость измерений должна быть в пределах +/- 2 дБ.
Рисунок Б.4. Испытательная установка для оценки ТРА
(рекомендуемое)
ОТНОСИТЕЛЬНЫЕ ЗНАЧЕНИЯ ЧУВСТВИТЕЛЬНОСТИ И КОЭФФИЦИЕНТЫ
ПРЕОБРАЗОВАНИЯ ДЛЯ ТРА
Рисунок В.1. Чувствительность ТРА с диаметром рамочных
антенн 1,0; 1,5; 3,0 и 4,0 м относительно чувствительности
ТРА с диаметром 2 м
Применение рисунка В.1 поясняется следующими примерами:
а) частота измерений 100 кГц; диаметр рамочных антенн ТРА 2 м; сила тока, наведенного испытуемым оборудованием, X дБ(мкА).
Тогда для того же оборудования:
в случае ТРА с диаметром рамочных антенн 1 м измеренная сила тока = X + 13 дБ(мкА), в случае ТРА с диаметром рамочных антенн 3 м измеренная сила тока = X - 7 дБ(мкА);
б) диаметр рамочных антенн ТРА D, м; относительная чувствительность S, дБ (для диаметра D); сила тока, наведенного испытуемым оборудованием, Y, дБ(мкА) (в ТРА с диаметром рамочных антенн D).
Тогда напряженность поля H в децибелах относительно 1 мкВ/м на расстоянии d в метрах от испытуемого оборудования вычисляют по формуле
где

, - коэффициент преобразования в соответствии с
рисунком В.2 для выбранного расстояния d, дБ(Ом/м).
Примечание. Сила тока, дБ(мкА/м), + коэффициент преобразования, дБ(Ом/м), = напряженности магнитного поля, дБ(мкВ/м), (расстояние измеряют от центров испытуемых приборов и антенн)
Рисунок В.2. Корреляция между силой тока в ТРА с диаметром
антенн 2 м и напряженностью магнитного поля
на указанных расстояниях
Числовой пример:
f = 100 кГц; D = 3 м; d = 30 м, тогда Н = Y + 7 - 22 = (Y - 15) дБ(мкВ/м).
(информационное)
БИБЛИОГРАФИЯ