Главная // Актуальные документы // ГОСТ Р (Государственный стандарт)СПРАВКА
Источник публикации
М.: Стандартинформ, 2013
Примечание к документу
Документ
введен в действие с 1 января 2013 года.
Название документа
"ГОСТ Р 41.96-2011 (Правила ЕЭК ООН N 96). Национальный стандарт Российской Федерации. Единообразные предписания, касающиеся двигателей с воспламенением от сжатия, предназначенных для установки на сельскохозяйственных и лесных тракторах и внедорожной технике, в отношении выброса вредных веществ этими двигателями"
(утв. и введен в действие Приказом Росстандарта от 13.12.2011 N 998-ст)
"ГОСТ Р 41.96-2011 (Правила ЕЭК ООН N 96). Национальный стандарт Российской Федерации. Единообразные предписания, касающиеся двигателей с воспламенением от сжатия, предназначенных для установки на сельскохозяйственных и лесных тракторах и внедорожной технике, в отношении выброса вредных веществ этими двигателями"
(утв. и введен в действие Приказом Росстандарта от 13.12.2011 N 998-ст)
Утвержден и введен в действие
агентства по техническому
регулированию и метрологии
от 13 декабря 2011 г. N 998-ст
НАЦИОНАЛЬНЫЙ СТАНДАРТ РОССИЙСКОЙ ФЕДЕРАЦИИ
ЕДИНООБРАЗНЫЕ ПРЕДПИСАНИЯ, КАСАЮЩИЕСЯ ДВИГАТЕЛЕЙ
С ВОСПЛАМЕНЕНИЕМ ОТ СЖАТИЯ, ПРЕДНАЗНАЧЕННЫХ ДЛЯ УСТАНОВКИ
НА СЕЛЬСКОХОЗЯЙСТВЕННЫХ И ЛЕСНЫХ ТРАКТОРАХ И ВНЕДОРОЖНОЙ
ТЕХНИКЕ, В ОТНОШЕНИИ ВЫБРОСА ВРЕДНЫХ ВЕЩЕСТВ
ЭТИМИ ДВИГАТЕЛЯМИ
Uniform provisions concerning the approval of compression
ignition engines to be installed in agricultural
and forestry tractors and in non-road mobile machinery
in regard to the emission of pollutants by the engines
Regulation N 96
Uniform provisions concerning the approval of compression
ignition engines to be installed in agricultural
and forestry tractors and in non-road mobile machinery
in regard to the emission of pollutants by the engines
(MOD)
ГОСТ Р 41.96-2011
(Правила ЕЭК ООН N 96)
Группа Т58
Дата введения
1 января 2013 года
Цели и принципы стандартизации в Российской Федерации установлены Федеральным
законом от 27 декабря 2002 г. N 184-ФЗ "О техническом регулировании", а правила применения национальных стандартов Российской Федерации -
ГОСТ Р 1.0-2004 "Стандартизация в Российской Федерации. Основные положения".
1. Подготовлен ОАО "Научно-исследовательский конструкторско-технологический институт двигателей" (ОАО "НИКТИД") и Всероссийским научно-исследовательским институтом стандартизации и сертификации в машиностроении (ВНИИНМАШ).
2. Внесен Техническим комитетом по стандартизации ТК 284 "Тракторы и машины сельскохозяйственные".
3. Утвержден и введен в действие
Приказом Федерального агентства по техническому регулированию и метрологии от 13 декабря 2011 г. N 998-ст.
4. Настоящий стандарт является модифицированным по отношению к Правилам ЕЭК ООН N 96 (включая поправки серии 02) "Единообразные предписания, касающиеся официального утверждения двигателей с воспламенением от сжатия для установки на сельскохозяйственных, лесных тракторах и внедорожной технике в отношении выбросов загрязняющих веществ этими двигателями ("Uniform provisions concerning the approval of compression ignition engines to be installed in agricultural and forestry tractors and in non-road mobile machinery in regard to the emission of pollutants by the engines"). При этом дополнительные слова (фразы,
раздел 1а и
Приложение Ж), включенные в текст стандарта для учета особенностей национальной стандартизации, выделены курсивом.
Информация об изменениях к настоящему стандарту публикуется в ежегодно издаваемом информационном указателе "Национальные стандарты", а текст изменений и поправок - в ежемесячно издаваемых информационных указателях "Национальные стандарты". В случае пересмотра (замены) настоящего стандарта соответствующее уведомление будет опубликовано в ежемесячно издаваемом информационном указателе "Национальные стандарты". Соответствующая информация, уведомления и тексты размещаются также в информационной системе общего пользования - на официальном сайте национального органа Российской Федерации по стандартизации в сети Интернет.
Настоящий стандарт применяется в отношении выбросов вредных газообразных веществ и дисперсных частиц двигателей с воспламенением от сжатия, используемых:
1.1. на транспортных средствах категории Т <*> с установленной полезной мощностью более 18 кВт, но не более 560 кВт;
--------------------------------
<*> Определение категорий - в соответствии с
ГОСТ Р 52051-2003 "Механические транспортные средства и прицепы. Классификация и определения".
1.2. в технике, предназначенной и пригодной для передвижения или перемещения по грунту (дороге или бездорожью), с установленной полезной мощностью более 18 кВт, но не более 560 кВт, эксплуатируемой в разных скоростных режимах, включая следующие механизмы, но не ограничиваясь ими:
1.2.1. промышленные буровые установки, компрессоры;
1.2.2. строительную технику, в том числе погрузчики на колесном ходу, бульдозеры, тракторы и погрузчики на гусеничном ходу, автопогрузчики, грузовые автомобили повышенной проходимости, гидравлические экскаваторы;
1.2.3. машины и оборудование для лесосечных работ и лесозаготовок;
1.2.4. самоходные сельскохозяйственные машины;
1.2.5. погрузочно-разгрузочные средства;
1.2.6. дорожно-ремонтную технику (автогрейдеры, дорожные катки, асфальтоукладчики);
1.2.7. снегоочистительную технику;
1.2.8. технические средства наземного обслуживания в аэропортах;
1.2.9. пневматические подъемники;
1.2.10. автокраны;
1.3. в технике, предназначенной и пригодной для передвижения или перемещения по земле (дороге или бездорожью), с установленной полезной мощностью более 18 кВт, но не более 560 кВт, эксплуатируемой при постоянном числе оборотов двигателя, включая следующие механизмы, но не ограничиваясь ими:
1.3.1. газовые компрессоры;
1.3.2. ирригационные насосы;
1.3.3. генераторные агрегаты с переменной нагрузкой;
1.3.4. газонокосилки, отбойные молотки, снегоочистительное оборудование, подметальные машины.
В настоящем стандарте использованы ссылки на следующие стандарты:
I Сертификации двигателей с воспламенением от сжатия в отношении дымности; II Сертификации автотранспортных средств в отношении установки на них двигателей с воспламенением от сжатия, сертифицированных по типу конструкции; III Сертификации автотранспортных средств с двигателями с воспламенением от сжатия в отношении дымности; IV Измерения мощности двигателей
ГОСТ Р ИСО 5725-1-2002 Точность (правильность и прецизионность) методов и результатов измерений. Часть 1. Основные положения и определения
ГОСТ 18509-88 Дизели тракторные и комбайновые. Методы стендовых испытаний
Примечание. При пользовании настоящим стандартом целесообразно проверить действие ссылочных стандартов в информационной системе общего пользования - на официальном сайте Федерального агентства по техническому регулированию и метрологии в сети Интернет или по ежегодно издаваемому информационному указателю "Национальные стандарты", который опубликован по состоянию на 1 января текущего года, и по соответствующим ежемесячно издаваемым информационным указателям, опубликованным в текущем году. Если ссылочный стандарт заменен (изменен), то при пользовании настоящим стандартом следует руководствоваться заменяющим (измененным) стандартом. Если ссылочный стандарт отменен без замены, то положение, в котором дана ссылка на него, применяется в части, не затрагивающей эту ссылку.
2. Термины, определения, обозначения и сокращения
В настоящем стандарте применены следующие термины с соответствующими определениями:
2.1. испытания двигателя (test of an engine): Испытания типа или серии двигателей в отношении уровня выброса ими газообразных вредных веществ и дисперсных частиц.
2.2. двигатель с воспламенением от сжатия (compression ignition engine): Двигатель, работающий по принципу воспламенения от сжатия (например, дизель).
2.3. тип(ы) двигателей (engine type): Категория двигателей, не отличающихся по существенным характеристикам, указанным в
разделах 1 -
4 Приложения А к настоящему стандарту.
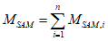
2.4. семейство двигателей (engine family): Объединенные предприятием-изготовителем в одну группу двигатели, которые предположительно вследствие своей конструкции имеют аналогичные характеристики выбросов вредных веществ с отработанными газами или соответствуют требованиям
раздела 7 настоящего стандарта.
2.5. исходный двигатель (parent engine): Двигатель, отобранный из серии двигателей таким образом, чтобы он соответствовал требованиям, указанным в
Приложении Б к настоящему стандарту.
2.6. вредные газообразные вещества (gaseous pollutants): Вещества, выбрасываемые с отработанными газами в виде оксида углерода, углеводородов (выраженных в эквиваленте

) и оксидов азота (выраженных в эквиваленте диоксида азота

).
2.7. дисперсные частицы (disperse particulate): Компоненты отработанных газов, собранные конкретной фильтрующей средой после их разбавления чистым отфильтрованным воздухом таким образом, чтобы температура смеси не превышала 325 К (52 °C).
2.8. полезная мощность (net power): Мощность, полученная на испытательном стенде на хвостовике коленчатого вала или эквивалентной ему детали и определяемая в соответствии с методом измерения полезной мощности двигателей с воспламенением от сжатия по
ГОСТ Р 41.24-2003 на транспортных средствах категории Т и самоходных сельскохозяйственных машинах - по ГОСТ 18509, с учетом условий испытания и эталонного топлива, указанных в настоящем стандарте.
2.9. номинальная частота вращения (rated speed): Максимальная частота вращения коленчатого вала двигателя с полной нагрузкой, допускаемая регулятором и указанная предприятием-изготовителем.
2.10. частичная нагрузка (partial load): Часть максимального крутящего момента, достигаемого при определенной частоте вращения двигателя.
2.11. максимальный крутящий момент (maximum torque): Наибольшее значение крутящего момента, указанное предприятием-изготовителем, достигаемое двигателем при работе и определяемое по внешней скоростной характеристике.
2.12. промежуточная частота вращения (intermediate speed): Частота вращения коленчатого вала двигателя, соответствующая одному из следующих требований:
- для двигателей, предназначенных для работы в пределах изменения частоты вращения по кривой изменения крутящего момента с полной нагрузкой, промежуточной частотой вращения является указанный максимальный крутящий момент, если он достигается в пределах 60 - 75% номинальной частоты вращения;
- если указанный максимальный крутящий момент достигается при значении менее 60% номинальной частоты вращения, то промежуточная частота вращения составляет 60% номинальной;
- если указанный максимальный крутящий момент достигается при значении более 75% номинальной частоты вращения, то промежуточная частота вращения составляет 75% номинальной.
2.13. период устойчивости характеристик выбросов: Число часов, указанных в
Дополнении 5 к Приложению Д, используемых для определения коэффициентов ухудшения.
2.14. коммерциализация: Предоставление изделия, охватываемого настоящим стандартом, на рынке страны за соответствующую плату или бесплатно с целью его распространения и/или использования.
2.15. В настоящем стандарте применены следующие обозначения и сокращения.
2.15.1. Обозначения и единицы измерения показателей, определяемых при испытаниях (см. таблицу 1).
Таблица 1
Обозначение | Наименование показателя |
показателя | единицы измерения |
| м2 | Площадь поперечного сечения изокинетического пробоотборника |
| м2 | Площадь поперечного сечения выпускной трубы |
aver | | Средневзвешенные величины: |
| м3/ч | расход потока; |
| кг/ч | масса потока; |
| г/(кВт·ч) | удельный выброс |
| - | Углеродный коэффициент топлива |
| - | Углерод  , эквивалентный углеводороду |
conc |  или объемная доля, % | Концентрация (с индексом компонента) |
|  или объемная доля, % | Фоновая скорректированная концентрация |
|  или объемная доля, % | Концентрация разбавляющего воздуха |
DF | - | Коэффициент разбавления |
| - | Лабораторный атмосферный коэффициент |
| - | Удельный коэффициент топлива, используемый для расчета влажного состояния по сухому состоянию |
| кг/ч | Массовый расход воздуха на впуске во влажном состоянии |
| кг/ч | Массовый расход воздуха на впуске в сухом состоянии |
| кг/ч | Расход разбавляющего воздуха во влажном состоянии |
| кг/ч | Эквивалентный массовый расход разбавленных отработанных газов во влажном состоянии |
| кг/ч | Массовый расход отработанных газов во влажном состоянии |
| кг/ч | Массовый расход топлива |
| кг/ч | Массовый расход разбавленных отработанных газов во влажном состоянии |
| г/кг | Исходная абсолютная влажность 10,71 г/кг для расчета  и поправочных коэффициентов на конкретную влажность |
| г/кг | Абсолютная влажность воздуха на выпуске |
| г/кг | Абсолютная влажность разбавляющего воздуха |
i | - | Нижний индекс, обозначающий i-й режим |
| - | Поправочный коэффициент на влажность для  |
| - | Поправочный коэффициент на влажность для дисперсных частиц |
| | Поправочный коэффициент при переходе из сухого состояния во влажное для воздуха на впуске |
| - | Поправочный коэффициент при переходе из сухого состояния во влажное для разбавляющего воздуха |
| - | Поправочный коэффициент при переходе из сухого состояния во влажное для разбавленных отработанных газов |
| - | Поправочный коэффициент при переходе из сухого состояния во влажное для первичных отработанных газов |
L | % | Крутящий момент в процентах от максимального |
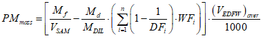
mass | г/ч | Массовый расход (интенсивность потока); указанное обозначение используется в качестве нижнего индекса |
| кг | Масса пробы разбавляющего воздуха, прошедшей через фильтры для отбора проб дисперсных частиц |
| кг | Масса пробы разбавленных отработанных газов, прошедшей через фильтры для отбора проб дисперсных частиц |
| мг | Отобранная масса пробы дисперсных частиц в разбавляющем воздухе |
| мг | Отобранная масса пробы дисперсных частиц |
| кПа | Давление насыщенного пара при испытаниях (ИСО 3046-1 [1]:  ) |
| кПа | Полное барометрическое давление (ИСО 3046-1 [1]):  - при местных окружающих условиях;  - при испытаниях |
| кПа | Давление насыщения пара разбавляющего воздуха |
| кПа | Сухое атмосферное давление |
P | кВт | Мощность без поправки на торможение |
| кВт | Общая мощность, поглощаемая вспомогательным оборудованием, установленным для проведения испытания (не требуется в соответствии с 2.8) |
| кВт | |
| кВт | Мощность, измеренная в различных режимах испытания |
q | - | Коэффициент разбавления |
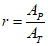
r | - | Отношение площадей поперечного сечения изокинетического пробоотборника и выпускной трубы |
| % | Относительная влажность воздуха на впуске |
| % | Относительная влажность разбавляющего воздуха |
| - | Коэффициент чувствительности FID |
S | кВт | Мощность, определяемая на динамометрическом стенде |
| К | Абсолютная температура воздуха на впуске |
| К | Абсолютная точка росы |
| К | Температура воздуха промежуточного охлаждения |
| К | Исходная температура воздуха, поступающего в зону горения, 298 К (25 °C) |
| К | Исходная температура воздуха промежуточного охлаждения |
| м3/ч | Объемный расход воздуха на впуске в сухом состоянии |
| м3/ч | Объемный расход воздуха на впуске во влажном состоянии |
| М3 | Объем пробы разбавляющего воздуха, прошедшей через фильтры отбора проб дисперсных частиц |
| м3/ч | Объемный расход разбавляющего воздуха во влажном состоянии |
| м3/ч | Объемный эквивалентный расход разбавленного отработанного газа во влажном состоянии |
| м3/ч | Объемный расход отработанных газов в сухом состоянии |
| м3/ч | Объемный расход отработанных газов во влажном состоянии |
| М3 | Объем пробы, прошедшей через фильтры отбора проб дисперсных частиц |
| м3/ч | Объемный расход разбавленных отработанных газов во влажном состоянии |
WF | - | Теоретический коэффициент весомости режима |
| - | Фактический коэффициент весомости режима |
2.15.2. Обозначение химических компонентов
C - углерод;
CO - оксид углерода;

- диоксид углерода;
CH - углеводороды;

- оксиды азота;
NO - оксид азота;

- диоксид азота;

- кислород;

- этан;
PM - дисперсные частицы;
DOP - диоктилфталат;

- метан;

- пропан;

- вода;
PTFE - политетрафторэтилен.
2.15.3. Сокращения
FID - пламенно-ионизационный детектор;
HFID - нагреваемый пламенно-ионизационный детектор;
NDIR - недисперсионный инфракрасный анализатор;
CLD - хемилюминесцентный детектор;
HCLD - нагреваемый хемилюминесцентный детектор;
PDP - насос с объемным регулированием;
CFV - трубка Вентури с критическим расходом.
3. Заявка на оценку соответствия
3.1. Заявка на оценку соответствия двигателя как отдельного технического агрегата
3.1.1. Оценка соответствия двигателя или семейства двигателей в отношении уровня выбросов вредных газообразных веществ и дисперсных частиц осуществляется перед выпуском их в обращение и проводится в форме сертификации.
Цель оценки - подтверждение того, что предоставленные заявителем образцы двигателей относятся к заявленному для проведения оценки соответствия типу или семейству двигателей и отвечают требованиям, установленным
5.2 настоящего стандарта, и при их изготовлении имеются необходимые условия, обеспечивающие соответствие выпускаемых двигателей указанным требованиям.
3.1.2. Оценку соответствия в форме сертификации осуществляет орган, аккредитованный в установленном в Российской Федерации порядке для проведения работ по сертификации двигателей.
3.1.3. Предприятие-изготовитель двигателя (или его уполномоченный представитель) подает заявку на проведение сертификации, в которой указываются наименование заявителя, его реквизиты, тип двигателя или семейства заявленных на сертификацию двигателей, и прилагает необходимые для ее проведения документы.
3.1.4. Орган по сертификации в течение 15 дней рассматривает предоставленные документы, принимает решение и заключает с заявителем договор на выполнение работ по оценке соответствия.
3.2. Заявка на испытания двигателя
3.2.1. В аккредитованной в установленном порядке испытательной лаборатории проводятся идентификация представленных образцов двигателей, их сертификационные испытания и оформляются протоколы испытаний.
3.2.2. Заявку на испытания двигателя или серии двигателей в отношении уровня выброса вредных газообразных веществ и дисперсных частиц подает предприятие-изготовитель или уполномоченный им представитель.
3.2.3. К заявке в трех экземплярах прилагается описание типа двигателя, включая характеристики, перечисленные в
Приложении А, и в случае необходимости - характеристики серии двигателей, указанные в
Приложении Б.
3.2.4. Испытательной лаборатории, уполномоченной проводить предусмотренные в
разделе 5 испытания, должен быть предоставлен двигатель, соответствующий характеристикам типа, определенным в
Приложении А. Если будет установлено, что такой двигатель не отражает полностью серию двигателей, указанную в
Приложении Б, то для испытания предоставляют другой и при необходимости дополнительный двигатель.
4. Соответствие требованиям настоящего стандарта
4.1. Решение о соответствии двигателя или семейства двигателей требованиям настоящего стандарта принимает орган, проводящий сертификацию, по результатам испытаний, проведенных согласно
3.2, и оценки состояния производства согласно
разделу 7. При положительном решении орган по сертификации выдает заявителю сертификат соответствия.
4.1. Если двигатель, предоставленный на испытания в соответствии с
3.2, удовлетворяет требованиям
5.2, а предприятие-изготовитель при оценке состояния производства - требованиям
раздела 7, то данный тип двигателя или серию двигателей считают соответствующими требованиям настоящего стандарта.
4.3. На каждом двигателе, соответствующем типу или серии двигателей, испытанному на основании настоящего стандарта, заявителем, получившим сертификат соответствия согласно
4.1, должна быть проставлена маркировка дополнительного обозначения в виде букв от D до K, указывающих уровень выбросов
(5.2.1).
4.4. На каждом двигателе, испытанном на основании настоящего стандарта, как на техническом агрегате, должны быть проставлены:
- товарный знак или торговое наименование предприятия-изготовителя;
- код двигателя.
4.5. Эти знаки должны быть четкими и нестираемыми.
5. Технические требования и методы испытаний
5.1. Общие положения
Компоненты, способные влиять на выбросы вредных газообразных веществ и дисперсных частиц, должны быть спроектированы, сконструированы и установлены таким образом, чтобы в условиях нормальной эксплуатации двигатель, несмотря на вибрацию, которой он может подвергаться, соответствовал требованиям настоящего стандарта.
5.1.1. Технические меры, предпринимаемые предприятием-изготовителем, должны обеспечивать эффективное ограничение указанных выбросов в соответствии с настоящим стандартом в течение всего срока эксплуатации двигателя.
5.1.2. При использовании каталитического преобразователя и/или фильтра для дисперсных частиц испытания на прочность, проводимые предприятием-изготовителем согласно существующей технической практике, с помощью протоколов должны подтвердить, что устройства дополнительной очистки будут надежно функционировать в течение всего срока эксплуатации двигателя. Потребителю необходимо предоставить соответствующую гарантию.
5.1.3. Допускается систематическая замена этих устройств после определенного периода эксплуатации двигателя. Любые регулировки, ремонт, демонтаж, чистки, замены элементов или систем, периодически осуществляемые для предотвращения сбоев в работе двигателя, следует проводить только в случае, если это необходимо с технической точки зрения для обеспечения четкого функционирования системы контроля за выбросами. В руководстве по эксплуатации должен быть указан график выполнения операций по техническому обслуживанию с изложением соответствующих гарантийных предписаний.
5.1.4 Выдержки из руководства по эксплуатации, касающиеся устройств(а) дополнительной очистки, должны быть приведены в информационном документе, указанном в
Приложении В.
5.2. Требования к выбросам вредных газообразных веществ и дисперсных частиц
Для измерения выделяемых испытуемым двигателем вредных газообразных веществ и дисперсных частиц применяют методы, описанные в
Дополнении 4 к Приложению Д.
Допускается использование других систем или газоанализаторов, если они дают результаты, эквивалентные получаемым с применением исходных систем для выбросов:
- вредных газообразных веществ, измеряемых в неразбавленных отработанных газах (см.
рисунок Д.2);
- вредных газообразных веществ, измеряемых в разбавленных отработанных газах системы разбавления полного потока (см.
рисунок Д.3);
- дисперсных частиц - система разбавления полного потока, имеющая отдельный фильтр для каждого режима (см.
рисунок Д.13).
Эквивалентность определяют на основе корреляционного исследования рассматриваемой системы и одной или более указанных систем с семью (или более) испытательными циклами.
Критерий эквивалентности устанавливают в качестве согласованной величины +/- 5% средневзвешенных величин по циклам выбросов согласно
Д.3.6.1.
Для введения новой системы в Правила эквивалентность определяют на основе расчетов повторяемости и воспроизводимости результатов в соответствии с
ГОСТ Р ИСО 5725-1.
5.2.1. Значения выбросов вредных веществ не должны превышать значений, указанных в таблице 2.
Таблица 2
Диапазон мощности | Полезная мощность P, кВт | Оксид углерода CO | Углеводороды CH | Оксиды азота  | Дисперсные частицы PM |
г/(кВт·ч) |
E | 130 <= P <= 560 | 3,5 | 1,0 | 6,0 | 0,2 |
F | 75 <= P < 130 | 5,0 | 0,3 |
G | 37 <= P < 75 | 1,3 | 7,0 | 0,4 |
D | 18 <= P < 37 | 5,5 | 1,5 | 8,0 | 0,8 |
Окончание таблицы 2
Диапазон мощности | Полезная мощность P, кВт | Оксид углерода CO | Сумма углеводородов и оксидов азота  | Дисперсные частицы PM |
г/(кВт·ч) |
H | 130 <= P <= 560 | 3,5 | 4,0 | 0,2 |
I | 75 <= P < 130 | 5,0 | 0,3 |
J | 37 <= Р < 75 | 4,7 | 0,4 |
K | 19 <= P < 37 | 5,5 | 7,5 | 0,6 |
Предельные величины для диапазонов мощности H - K включают коэффициенты ухудшения, рассчитываемые в соответствии с
Дополнением 5 к Приложению Д.
Для серийно выпускаемых двигателей, поставленных на производство до введения в действие настоящего стандарта, начиная с 1 марта 2013 года, а для всех проектируемых и модернизируемых - начиная с даты введения в действие настоящего стандарта - сертификация двигателей с диапазонами мощностей D, E, F и G на соответствие требованиям настоящего стандарта не проводится.
Начиная с 1 января 2014 года не подлежат коммерциализации двигатели с диапазонами мощностей D, E, F и G, а с диапазонами H, I, J и K это возможно только при наличии официально выданных сертификатов, подтверждающих их соответствие требованиям настоящего стандарта.
5.2.2. Если одна серия двигателей охватывает несколько диапазонов мощности, как определено в соответствии с
Приложением Б, то значения выбросов исходного двигателя и двигателей всех типов, относящихся к данной серии, должны отвечать более жестким требованиям применительно к более высокому диапазону мощности.
6. Установка двигателей на транспортных средствах,
машинах и оборудовании
Установку двигателя проводят в соответствии с его характеристиками, при этом разрежение на впуске и противодавление отработанных газов не должны превышать значений, указанных в Приложении А.
7. Проверка соответствия производства
7.1. При проверке соответствия производства оценивается наличие необходимых условий, обеспечивающих соответствие выпускаемых двигателей требованиям, установленным при проведении сертификационных испытаний.
7.2. Проверка соответствия производства выполняется представителями органа по сертификации с участием представителей испытательной лаборатории, проводившей сертификационные испытания двигателей.
7.3. Орган по сертификации, выдавший сертификат соответствия, может в любое время проверить соответствие методов контроля, применяемых к каждой единице продукции.
7.3.1. Во время каждой проверки проводящим ее представителям должны быть предоставлены протоколы испытаний и документация технического контроля.
7.3.2. Если уровень качества двигателя неудовлетворителен или требуется проверить надежность данных, предоставляемых в соответствии с
5.2, то применяют следующую процедуру:
7.3.2.1. Двигатель серийного производства подвергают испытанию, указанному в
Приложении Д. Значения выбросов оксида углерода, углеводородов, оксидов азота и дисперсных частиц, полученные в результате испытаний, не должны превышать значений, указанных в
5.2.1.
7.3.2.2. Если выбранный из данной серии двигатель не удовлетворяет требованиям
7.3.2.1, то предприятие-изготовитель может потребовать проведения измерений на серии, состоящей из n двигателей, имеющих те же спецификации, и включающей первоначально выбранный. Число n устанавливает предприятие-изготовитель по согласованию с испытательной лабораторией. Все двигатели, за исключением первоначально выбранного, должны быть подвергнуты испытанию. Затем для каждого загрязняющего вещества определяют среднеарифметическое значение x результатов, полученных на выборке. Двигатели серийного производства считают соответствующими требованиям настоящего стандарта, если соблюдено условие
x + kS < l,
где

(x - один из результатов по выборке n);
l - предельное значение, указанное в
5.2.1, для каждого загрязняющего вещества;
k - статистический коэффициент, выбираемый в зависимости от n и указанный в таблице 3.
Таблица 3
n | k | n | k | n | k | n | k | n | k |
2 | 0,973 | 6 | 0,376 | 10 | 0,279 | 14 | 0,233 | 18 | 0,203 |
3 | 0,613 | 7 | 0,342 | 11 | 0,265 | 15 | 0,224 | 19 | 0,198 |
4 | 0,489 | 8 | 0,317 | 12 | 0,253 | 16 | 0,216 | | |
5 | 0,421 | 9 | 0,296 | 13 | 0,242 | 17 | 0,210 | | |
Если n >= 20, то

.
7.3.3. Лаборатория проводит испытания двигателей, частично или полностью обкатанных в соответствии с технической документацией предприятия-изготовителя.
7.3.4. Для обеспечения стабильности производства сертифицированных двигателей инспекционный контроль проводится, как правило, один раз в год и включает проверку соответствия производства и испытания двигателя в аккредитованной испытательной лаборатории.
8. Санкции за несоответствие производства
Сертификат соответствия, выданный для типа или семейства двигателей на основании настоящего стандарта, может быть отменен органом по сертификации, если не соблюдаются предписания, изложенные в
7.3, или отобранный двигатель (или двигатели) не выдержал испытаний, указанных в
7.3.2.1.
9. Модификация официально утвержденного типа
9.1. Любая модификация официально утвержденного типа или семейства двигателей доводится предприятием-изготовителем до сведения органа, выдавшего сертификат.
Этот орган может либо:
9.1.1. прийти к заключению, что внесенные изменения не будут иметь значительных отрицательных последствий и в любом случае данная модификация типа по-прежнему удовлетворяет сертификату;
9.1.2. потребовать предоставления нового протокола лаборатории, уполномоченной проводить испытания, и по итогам его рассмотрения принять решение о продолжении действия выданного сертификата.
10. Окончательное прекращение производства
Если предприятие-изготовитель, получившее сертификат соответствия, полностью прекращает производство какого-либо типа или семейства двигателей, то оно должно проинформировать об этом орган, выдавший данный сертификат. При получении соответствующего сообщения действие сертификата соответствия прекращается.
11.1. Начиная с официальной даты вступления настоящего стандарта в действие, все выпускаемые и готовящиеся к выпуску двигатели должны отвечать его предписаниям.
11.2. В отступление от положений, закрепленных в
11.1, разрешается коммерциализация двигателей, официально утвержденных на основании предыдущего технического стандарта при условии, что они предназначены в качестве сменных для установки на транспортных средствах, находящихся в эксплуатации, и что не имеется технической возможности обеспечить соответствие указанных двигателей требованиям настоящего стандарта.
(обязательное)
ОСНОВНЫЕ ХАРАКТЕРИСТИКИ ДВИГАТЕЛЯ И СВЕДЕНИЯ,
ОТНОСЯЩИЕСЯ К ПРОВЕДЕНИЮ ИСПЫТАНИЙ
А.1.1. Предприятие-изготовитель _______________________________________
А.1.2. Код двигателя предприятия-изготовителя _________________________
А.1.3. Цикл: четырехтактный/двухтактный
<1> ___________________________
А.1.4. Диаметр цилиндра ____________________________________________ мм
А.1.5. Ход поршня __________________________________________________ мм
А.1.6. Число и расположение цилиндров _________________________________
А.1.7. Объем цилиндров ____________________________________________ дм3
А.1.8. Номинальная частота вращения _____________________________

А.1.9. Максимальный крутящий момент _______________________________ Н·м
А.1.10. Степень сжатия
<2> ____________________________________________
А.1.11. Описание системы сгорания _____________________________________
А.1.12. Чертеж(и) камеры сгорания и головки поршня ____________________
А.1.13. Минимальное поперечное сечение впускных и выпускных отверстий
___________________________________________________________________ мм2
А.1.14. Система охлаждения
А.1.14.1. Жидкостная
А.1.14.1.1. Характеристики жидкости ___________________________________
А.1.14.1.2. Циркуляционный насос(ы): имеется/отсутствует
<1>
А.1.14.1.3. Характеристики или марка(и) и тип(ы) ______________________
А.1.14.1.4. Передаточное(ые) число(а) _________________________________
А.1.14.2. Воздушная
А.1.14.2.1. Компрессор: имеется/отсутствует
<1>
А.1.14.2.2. Характеристики или марка(и) и тип(ы) ______________________
А.1.14.2.3. Передаточное(ые) число(а) _________________________________
А.1.15. Температура, разрешенная предприятием-изготовителем
А.1.15.1. Жидкостное охлаждение: максимальная температура на выпуске из
двигателя _______________________________________________________________ К
А.1.15.2. Воздушное охлаждение: контрольная точка _____________________
Максимальная температура в контрольной точке ________________________ К
А.1.15.3. Максимальная температура на выходе из промежуточного
охладителя ______________________________________________________________ К
А.1.15.4. Максимальная температура отработанных газов в выпускной(ых)
трубе(ах) рядом с выводным фланцем(ами) выпускного(ых) коллектора(ов) ___ К
А.1.15.5. Температура топлива:
- минимальная _______________________________________________________ К
- максимальная ______________________________________________________ К
А.1.15.6. Температура смазки:
- минимальная _______________________________________________________ К
- максимальная ______________________________________________________ К
А.1.16. Турбокомпрессор: имеется/отсутствует
<1>
А.1.16.1. Марка _______________________________________________________
А.1.16.2. Тип _________________________________________________________
А.1.16.3. Описание системы (например, максимальное давление,
перепускной клапан) _______________________________________________________
А.1.16.4. Промежуточный охладитель: имеется/отсутствует
<1>
А.1.17. Система впуска: максимальное допустимое разрежение на впуске
при номинальной частоте вращения двигателя и 100%-ной нагрузке ________ кПа
А.1.18. Система выпуска: максимальное допустимое противодавление
отработанных газов при номинальной частоте вращения двигателя и 100%-ной
нагрузке ______________________________________________________________ кПа
--------------------------------
<2> Указать допустимое отклонение.
А.2. Дополнительные устройства предупреждения загрязнения воздуха (если
имеются)
- описание и (или) схема(ы) ___________________________________________
А.3. Подача топлива
А.3.1. Топливный насос
Давление
<1> или диаграмма с соответствующими характеристиками ____ кПа
А.3.2. Система впрыскивания топлива ___________________________________
А.3.2.1. Насос
А.3.2.1.1. Марка(и) ___________________________________________________
А.3.2.1.2. Тип(ы) _____________________________________________________
А.3.2.1.3. Производительность ____ мм3
<1> на один ход или цикл насоса
при _____

при полном впрыскивании или диаграмма с соответствующими
характеристиками. Используемый метод: на двигателе/на насосном стенде
<2>.
А.3.2.1.4. Опережение впрыскивания топлива
А.3.2.1.4.1. Кривая опережения впрыскивания
<1> _______________________
А.3.2.1.4.2. Регулировка
<1> __________________________________________
А.3.2.2. Патрубки системы впрыскивания топлива
А.3.2.2.1. Длина ___________________________________________________ мм
А.3.2.2.2. Внутренний диаметр ______________________________________ мм
А.3.3. Система впрыскивания топлива
А.3.3.1. Форсунка(и)
А.3.3.1.1. Марка(и) ___________________________________________________
А.3.3.1.2. Тип(ы) _____________________________________________________
А.3.3.1.3. Давление в момент открытия
<1> или диаграмма
с соответствующими характеристиками ___________________________________ кПа
А.3.3.2. Регулятор
А.3.3.2.1. Марка(и) ___________________________________________________
А.3.3.2.2. Тип(ы) _____________________________________________________
А.3.3.2.3. Частота вращения в момент начала срабатывания при полной
нагрузке
<1> ________________________________________________________

А.3.3.2.4. Максимальная частота вращения без нагрузки
<1> _______

А.3.3.2.5. Минимальная частота вращения на холостом ходу
<1> ____

А.3.4. Система пуска холодного двигателя
А.3.4.1. Марка(и) _____________________________________________________
А.3.4.2. Тип(ы) _______________________________________________________
А.3.4.3. Описание _____________________________________________________
А.4. Клапанное распределение
А.4.1. Максимальный ход клапанов и углы открытия и закрытия,
определяемые по отношению к мертвым точкам, или эквивалентные данные ______
А.4.2. Исходные и/или регулировочные зазоры
<2> _______________________
А.5. Дополнительные сведения об условиях испытаний
А.5.1. Эталонное топливо, используемое для испытаний
А.5.1.1. Цетановое число ______________________________________________
А.5.1.2. Содержание серы ______________________________________________
А.5.1.3. Плотность при 15 °C
<3> ______________________________________
А.5.2.1. Используемая смазка
А.5.2.2. Марка(и) _____________________________________________________
А.5.2.3. Тип(ы) _______________________________________________________
(процентное содержание масла в смеси, если смазка
и топливо смешиваются)
--------------------------------
<1> Указать допустимое отклонение.
<3> Указать, если значение превышает предусмотренное в
таблице Е.1 с учетом относящейся к ней сноски 10.
А.5.3. Оборудование двигателя
А.5.3.1. Перечисление и подробная идентификация _______________________
А.5.3.2. Мощность, потребляемая при различной указанной частоте
вращения двигателя (согласно спецификациям предприятия-изготовителя) ______
Таблица А.1
Оборудование | Потребляемая мощность <*>, кВт, при частоте вращения двигателя |
промежуточной | номинальной |
| | |
| | |
| | |
| | |
| | |
| | |
Итого: | | |
<*> Не должна превышать 10% мощности, измеренной при испытании. |
А.5.4. Определение параметров регулирования динамометра
Разрежение на впуске и противодавление в выпускной трубе устанавливают по верхним пределам, указанным предприятием-изготовителем, в соответствии с
Д.2.3 и
Д.2.4.
Максимальные значения крутящего момента для указанных частот вращения определяют экспериментально при конкретных режимах испытаний. Максимальный крутящий момент для частоты вращения при испытании двигателей, не предназначенных для работы в диапазоне скорости по кривой изменения крутящего момента с полной нагрузкой, указывает предприятие-изготовитель.
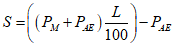
Регулирование двигателя для каждого режима испытания рассчитывают по формуле

.
Если коэффициент

,
то значение

следует проверить.
А.5.5. Регулирование динамометра, кВт:
Таблица А.2
Нагрузка, % | Регулирование динамометра, кВт, при частоте вращения |
промежуточной | номинальной |
10 | Xxxxxxx | |
50 | | |
75 | | |
100 | | |
А.6. Характеристики двигателя
А.6.1. Частота вращения
- на холостом ходу (минимальная) ________________________________

- промежуточная _________________________________________________

- номинальная ___________________________________________________

А.6.2. Мощность двигателя <*>:
--------------------------------
<*> Общее значение мощности, измеренной в соответствии с
2.8.
Таблица А.3
Условия испытаний | Мощность, кВт, при частоте вращения |
промежуточной | номинальной |
Максимальная измеренная мощность  , кВт (a) | | |
Общая мощность, потребляемая оборудованием двигателя в соответствии с А.5.3,  , кВт (b) | | |
Полезная мощность двигателя, указанная в 2.8, кВт (c) | | |
c = a + b |
(обязательное)
ОСНОВНЫЕ ХАРАКТЕРИСТИКИ СЕРИИ ДВИГАТЕЛЕЙ
Б.1. Параметры, определяющие серию двигателей
Серия двигателей может быть определена с помощью основных конструкционных параметров, которые должны быть одинаковыми. В некоторых случаях они могут быть взаимодополняемыми. Это также необходимо учитывать, чтобы в серию включали только двигатели, имеющие аналогичные характеристики выброса вредных веществ.
Чтобы двигатели можно было рассматривать как относящиеся к одной и той же серии, они должны соответствовать следующему перечню общих основных параметров <*>:
--------------------------------
<*> Ненужное зачеркнуть.
Б.1.1. Рабочий цикл: двухтактный/четырехтактный
Б.1.2. Охлаждающая среда:
- воздух ______________________________________________________________
- вода ________________________________________________________________
- масло _______________________________________________________________
Б.1.3. Рабочий объем цилиндра:
- показатели рабочих объемов цилиндров двигателей не должны отклоняться
более чем на 15% __________________________________________________________
- число цилиндров для двигателей с устройством, обеспечивающим
дополнительную очистку отработанных газов _________________________________
Б.1.4. Метод подачи воздуха:
- естественный ________________________________________________________
- принудительный ______________________________________________________
Б.1.5. Тип/конструкция камеры сгорания: _______________________________
- форкамера ___________________________________________________________
- вихревая камера _____________________________________________________
- неразделенная камера сгорания _______________________________________
Б.1.6. Клапан и расположение отверстий - конфигурация, размер и
количество:
- головка цилиндра ____________________________________________________
- стенка цилиндра _____________________________________________________
- картер ______________________________________________________________
Б.1.7. Система подачи топлива:
- насос-топливопровод-форсунка ________________________________________
- рядный многоплунжерный насос ________________________________________
- распределительный насос _____________________________________________
- одноэлементная система ______________________________________________
- форсунка ____________________________________________________________
Б.1.8. Системы обеспечения работы двигателя:
- принудительная система охлаждения ___________________________________
- рециркуляция отработанных газов _____________________________________
- впрыск воды/эмульсия ________________________________________________
- нагнетание воздуха __________________________________________________
Подтверждение идентичности согласно чертежам, номер ___________________
Б.1.9. Дополнительная очистка отработанных газов:
- окислительный нейтрализатор _________________________________________
- восстановительный нейтрализатор _____________________________________
- термический нейтрализатор ___________________________________________
- фильтр для дисперсных частиц ________________________________________
Подтверждение соотношения, устанавливающего идентичность (или
наименьшего показателя для исходного двигателя):
- мощность системы/показатель подачи топлива на такт впуска согласно
диаграммам номер __________________________________________________________
Б.2. Выбор исходного двигателя
Б.2.1. Исходный двигатель серии выбирают с помощью основного критерия - наибольшей цикловой подачи топлива при максимальном крутящем моменте. Если два или более двигателей имеют одинаковые критерии, то исходный двигатель отбирают, используя вторичный критерий - наибольшую цикловую подачу топлива при номинальной частоте вращения. Можно допустить, что самый неблагоприятный случай удельного выброса отработанных газов, производимых серией двигателей, наиболее полно характеризуется при испытании второго из них.
В этом случае для испытания может быть отобран дополнительный двигатель, имеющий наивысшие уровни выбросов, производимых двигателями данной серии.
Б.2.2. Если двигатель, относящийся к этой серии, имеет другие переменные характеристики, влияющие на выбросы отработанных газов, то они также должны быть определены и учтены при выборе исходного двигателя.
Б.3. Перечень серии двигателей
Б.3.1. Наименование серии двигателей
Б.3.2. Спецификации двигателей, относящихся к данной серии:
Таблица Б.1
Тип двигателя | Число цилиндров | Номинальная частота вращения,  | Номинальная полезная мощность, кВт | Частота вращения, соответствующая максимальному крутящему моменту,  | Максимальный крутящий момент, Н·м | Минимальная частота вращения на холостом ходу,  |
| | | | | | |
| | | | | | |
| | | | | | |
| | | | | | |
| | | | | | |
| | | | | | |
|
| | | | | | |
(обязательное)
ОСНОВНЫЕ ХАРАКТЕРИСТИКИ ТИПОВ СЕРИЙНЫХ ДВИГАТЕЛЕЙ
В.1. Описание двигателя
В.1.1. Предприятие-изготовитель _______________________________________
В.1.2. Код двигателя предприятия-изготовителя _________________________
В.1.3. Цикл: четырехтактный/двухтактный
<1>
В.1.4. Диаметр цилиндра ____________________________________________ мм
В.1.5. Ход поршня __________________________________________________ мм
В.1.6. Число и расположение цилиндров _________________________________
В.1.7. Объем цилиндров ____________________________________________ дм3
В.1.8. Номинальная частота вращения _____________________________

В.1.9. Максимальный крутящий момент _______________________________ Н·м
В.1.10. Степень сжатия
<2> ____________________________________________
В.1.11. Описание системы сгорания _____________________________________
В.1.12. Чертеж(и) камеры сгорания и головки поршня ____________________
В.1.13. Минимальное поперечное сечение впускных и выпускных отверстий
___________________________________________________________________ мм2
В.1.14. Система охлаждения
В.1.14.1. Жидкостная
В.1.14.1.1. Характеристики жидкости ___________________________________
В.1.14.1.2. Циркуляционный насос(ы): имеется/отсутствует
<1> __________
В.1.14.1.3. Характеристики или марка(и) и тип(ы) ______________________
В.1.14.1.4. Передаточное(ые) число(а) _________________________________
В.1.14.2. Воздушная
В.1.14.2.1. Компрессор: имеется/отсутствует
<1>
В.1.14.2.2. Характеристики или марка(и) и тип(ы) ______________________
В.1.14.2.3. Передаточное(ые) число(а) _________________________________
В.1.15. Температура, разрешенная предприятием-изготовителем
В.1.15.1. Жидкостное охлаждение: максимальная температура на выпуске из
двигателя _______________________________________________________________ К
В.1.15.2. Воздушное охлаждение:
- контрольная точка ___________________________________________________
- максимальная температура в контрольной точке ______________________ К
В.1.15.3. Максимальная температура на выходе из промежуточного
охладителя ______________________________________________________________ К
В.1.15.4. Максимальная температура отработанных газов в выпускной(ых)
трубе(ах) рядом с выводным(ми) фланцем(ами) выпускного(ых) коллектора(ов)
_____________________________________________________________________ К
В.1.15.5. Температура топлива:
- минимальная _______________________________________________________ К
- максимальная ______________________________________________________ К
В.1.15.6. Температура смазки:
- минимальная _______________________________________________________ К
- максимальная ______________________________________________________ К
В.1.16. Турбокомпрессор: имеется/отсутствует
<1>
В.1.16.1. Марка _______________________________________________________
В.1.16.2. Тип _________________________________________________________
В.1.16.3. Описание системы (например, максимальное давление,
перепускной клапан) _______________________________________________________
В.1.16.4. Промежуточный охладитель: имеется/отсутствует
<1> ___________
В.1.17. Система впуска: максимальное допустимое разрежение на впуске
при номинальной частоте вращения двигателя и 100%-ной нагрузке ________ кПа
В.1.18. Система выпуска: максимальное допустимое противодавление
отработанных газов при номинальной частоте вращения двигателя и 100%-ной
нагрузке ______________________________________________________________ кПа
--------------------------------
<2> Указать допустимое отклонение.
В.2. Дополнительные устройства предупреждения загрязнения воздуха
(если имеются) ________________________________________________________
Описание и/или схема(ы) _______________________________________________
Давление
<1> или диаграмма с соответствующими характеристиками ________
___________________________________________________________________ кПа
В.3. Подача топлива
В.3.1. Топливный насос
В.3.2. Система впрыскивания топлива
В.3.2.1. Насос
В.3.2.1.1. Марка(и) ___________________________________________________
В.3.2.1.2. Тип(ы) _____________________________________________________
В.3.2.1.3. Производительность ___________ мм3
<1> на один ход или цикл
насоса при ___________

при полном впрыскивании или диаграмма
с соответствующими характеристиками.
Используемый метод: на двигателе/насосном стенде
<2>.
В.3.2.1.4. Опережение впрыскивания топлива
В.3.2.1.4.1. Кривая опережения впрыскивания
<1> _______________________
В.3.2.1.4.2. Регулировка
<1> __________________________________________
В.3.2.2. Патрубки системы впрыскивания топлива
В.3.2.2.1. Длина ___________________________________________________ мм
В.3.2.2.2. Внутренний диаметр ______________________________________ мм
В.3.3. Система впрыскивания топлива форсункой
В.3.3.1. Форсунка(и)
В.3.3.1.1. Марка(и) ___________________________________________________
В.3.3.1.2. Тип(ы) _____________________________________________________
В.3.3.1.3. Давление в момент открытия
<1> или диаграмма с
соответствующими характеристиками _____________________________________ кПа
В.3.3.2. Регулятор
В.3.3.2.1. Марка(и) ___________________________________________________
В.3.3.2.2. Тип(ы) _____________________________________________________
В.3.3.2.3. Частота вращения в момент начала срабатывания при полной
нагрузке
<1> ________________________________________________________

В.3.3.2.4. Максимальная частота вращения без нагрузки
<1> _______

В.3.3.2.5. Минимальная частота вращения на холостом ходу
<1> ____

В.3.4. Система пуска холодного двигателя
В.3.4.1. Марка(и) _____________________________________________________
В.3.4.2. Тип(ы) _______________________________________________________
В.3.4.3. Описание _____________________________________________________
В.4. Клапанное распределение
В.4.1. Максимальный ход клапанов и углы открытия и закрытия,
определяемые по отношению к мертвым точкам, или эквивалентные данные ______
_______________________________________________________________________
В.4.2. Исходные и/или регулировочные зазоры
<2> _______________________
--------------------------------
<1> Указать допустимое отклонение.
(обязательное)
ПРОТОКОЛ ИСПЫТАНИЯ ТИПА ДВИГАТЕЛЯ С ВОСПЛАМЕНЕНИЕМ
ОТ СЖАТИЯ ИЛИ СЕРИИ ТИПОВ ДВИГАТЕЛЕЙ КАК ОТДЕЛЬНЫХ АГРЕГАТОВ
В ОТНОШЕНИИ ВЫБРОСА ВРЕДНЫХ ВЕЩЕСТВ
1. Марка двигателя ____________________________________________________
2. Тип(ы) двигателя ___________________________________________________
2.1. Семейство двигателей _____________________________________________
2.2. Типы, включенные в семейство двигателей __________________________
2.3. Прошедший испытания тип двигателя или репрезентативный образец
семейства двигателей ______________________________________________________
3. Наименование и адрес уполномоченного представителя
предприятия-изготовителя __________________________________________________
4. Максимально допустимое разрежение во впускном коллекторе _______ кПа
5. Максимально допустимое противодавление в выпускном коллекторе ______
___________________________________________________________________ кПа
6. Максимальная допустимая мощность, потребляемая оборудованием
двигателя при частоте вращения
- промежуточной ___________________________________________________ кВт
- номинальной _____________________________________________________ кВт
7. Ограничения при использовании (если имеются)
8. Уровни выбросов вредных веществ - значения, полученные при измерении
в каждом из восьми режимов испытания:
CO __________________________________________________________ г/(кВт·ч)
CH __________________________________________________________ г/(кВт·ч)

________________________________________________________ г/(кВт·ч)
дисперсные частицы __________________________________________ г/(кВт·ч)
9. Двигатель, предоставленный для испытания ___________________________
10. Место проведения испытания ________________________________________
11. Дата проведения испытания _________________________________________
12. Номер протокола испытания _________________________________________
чертежи и схемы ___________________________________________________________
(обязательное)
Д.1. Введение
Д.1.1. В настоящем Приложении описан метод определения выбросов вредных газообразных веществ и дисперсных частиц, выделяемых двигателями, подлежащими испытанию.
Д.1.2. Испытание проводят на двигателе, установленном на испытательном стенде и соединенном с динамометром.
Д.2. Условия испытания
Д.2.1. Общие требования
Все показатели, относящиеся к объему и объемной скорости потока, рассчитывают при температуре окружающего воздуха 273 К (0 °C) и атмосферном давлении 101,3 кПа.
Д.2.2. Условия испытания двигателя
Д.2.2.1. Измеряют абсолютную температуру

, К, воздуха, поступающего в двигатель, и сухое атмосферное давление

, кПа, а параметр

рассчитывают по формулам для двигателей:
- без наддува и с наддувом

,
- с турбонаддувом и охлаждением или без охлаждения впускаемого воздуха

.
Д.2.2.2. Действительность испытания
Чтобы испытание было признано действительным, значение параметра

должно составлять

.
Д.2.2.3. Двигатели с охлаждением воздуха
Регистрируют температуры охлаждающей среды и подаваемого воздуха.
Д.2.3. Система подачи воздуха в двигатель
Двигатель должен быть оборудован системой подачи воздуха, имеющей верхнее предельное значение ее ограничения, указанное предприятием-изготовителем для чистого воздухоочистителя в условиях работы двигателя и обеспечивающее максимальный поток воздуха.
Допускается использовать систему для испытания двигателей внутреннего сгорания при условии, что она воспроизводит фактические условия работы двигателя.
Д.2.4. Выпускная система двигателя
Испытуемый двигатель должен быть оборудован выпускной системой, имеющей верхнее предельное значение противодавления отработанных газов, указанное предприятием-изготовителем для условий работы двигателя, обеспечивающих максимальную указанную мощность.
Д.2.5. Система охлаждения
Система охлаждения должна иметь достаточную мощность для поддержания нормальной рабочей температуры двигателя, указанной предприятием-изготовителем.
Д.2.6. Смазочное масло
Характеристики используемого смазочного масла должны быть зарегистрированы и представлены вместе с результатами испытаний.
Д.2.7. Топливо для испытания
Топливо должно соответствовать эталонному, определенному в
Приложении Е, для соответствующего диапазона мощности:
В качестве альтернативного варианта эталонное топливо, указанное в
А.5.1, можно применять для диапазона мощности H - K. Цетановое число и содержание серы эталонного топлива, используемого для испытания, должны быть указаны в
А.5.1.
Температура топлива на входе в топливный насос 306 - 316 К (33 - 43 °C).
Д.3. Проведение испытания
Д.3.1. Подготовка фильтров для отбора проб
Не менее чем за 1 ч до испытания каждый фильтр [пару фильтров (далее - пару)] устанавливают в закрытую, но неопечатанную чашку Петри, которую в свою очередь помещают для кондиционирования в камеру для взвешивания. В конце периода кондиционирования каждый фильтр (пару) взвешивают и регистрируют общую массу, затем хранят в закрытой чашке Петри или фильтродержателе до тех пор, пока он не понадобится для испытания. Если фильтр (пару) не используют в течение 8 ч после извлечения из камеры для взвешивания, то его следует вновь взвесить перед применением.
Д.3.2. Установка измерительного оборудования
Приборы и пробоотборники устанавливают в соответствии с требованиями инструкции по эксплуатации. При использовании системы разбавления полного потока отработанных газов к системе присоединяют выводящую трубу глушителя.
Д.3.3. Включение системы разбавления и двигателя
Включают систему разбавления и двигатель, который разогревают до тех пор, пока температура и давление не стабилизируются при полной нагрузке и номинальной частоте вращения
(Д.3.6.2).
Д.3.4. Регулирование коэффициента разбавления
Проводят включение и прогонку системы отбора проб дисперсных частиц в холостом режиме для метода с применением одного фильтра (факультативно - с использованием нескольких фильтров). Исходный уровень дисперсных частиц разбавляющего воздуха может быть определен его пропусканием через фильтры. Если разбавляющий воздух фильтруют, то одно измерение можно проводить в любое время: до, в течение или после испытания, если не фильтруют, то измерения выполняют не менее трех раз - после включения, до отключения и в момент, соответствующий приблизительно середине цикла, а полученные значения усредняют.
Разбавляющий воздух регулируют таким образом, чтобы получить максимальную температуру фильтрующей поверхности 325 К (52 °C) или ниже в каждом режиме. Общий коэффициент разбавления должен составлять не менее 4. Для метода с применением одного фильтра в нем поддерживают постоянное соотношение расходов потока проб по массе и разбавленных отработанных газов по массе для систем с полным потоком во всех режимах. Это соотношение должно находиться в пределах +/- 5%, за исключением первых 10 с в каждом режиме для систем, не имеющих режима холостой прогонки. Для систем разбавления части потока при использовании одного фильтра массовый расход потока в нем должен быть постоянным в пределах +/- 5%, за исключением первых 10 с в каждом режиме для систем, не имеющих режима холостой прогонки.
Для систем контроля концентрации

или

в начале и конце каждого испытания измеряют их содержание в разбавляющем воздухе. Значения фоновой концентрации этих веществ до и после испытания должны находиться в пределах

или

соответственно.
При использовании системы анализа разбавленных отработанных газов соответствующую фоновую концентрацию определяют отводом проб разбавляющего воздуха в камеру в течение всего испытания.
Постоянную (не в камере) фоновую концентрацию можно измерять не менее трех раз - в начале, конце и в момент, соответствующий приблизительно середине цикла; полученные значения усредняют. По заявке предприятия-изготовителя измерение фоновой концентрации можно не проводить.
Д.3.5. Поверка анализаторов
Анализаторы выбросов устанавливают на нуль и поверяют.
Д.3.6. Цикл испытания
Д.3.6.1. Для двигателей с изменяющейся частотой вращения испытание на динамометрическом стенде проводят в соответствии с указанным в таблице Д.1 циклом, состоящим из восьми режимов:
Таблица Д.1
Номер режима | Частота вращения | Нагрузка, % | Коэффициент весомости режима |
1 | Номинальная | 100 | 0,15 |
2 | 75 | 0,15 |
3 | 50 | 0,15 |
4 | 10 | 0,10 |
5 | Промежуточная | 100 | 0,10 |
6 | 75 | 0,10 |
7 | 50 | 0,10 |
8 | Минимальный холостой ход | - | 0,15 |
Д.3.6.2. Для двигателей с постоянной частотой вращения испытание на динамометрическом стенде проводят в соответствии с указанным в таблице Д.2 циклом, состоящим из пяти режимов:
Таблица Д.2
Номер режима | Частота вращения | Нагрузка, % | Коэффициент весомости режима |
1 | Номинальная | 100 | 0,05 |
2 | 75 | 0,25 |
3 | 50 | 0,30 |
4 | 25 | 0,30 |
5 | 10 | 0,10 |
Показателями нагрузки являются процентные значения крутящего момента, соответствующие базовой номинальной мощности, определенной как максимальная, в течение последовательного периода с изменяющимися режимами, продолжительность которого может достигать неограниченного количества часов в год между установленными циклами технического обслуживания в окружающих условиях, причем такое обслуживание проводится в соответствии с предписаниями предприятия-изготовителя.
Д.3.6.3. Подготовка двигателя
Двигатель разогревают при номинальной частоте вращения и полной подаче топлива для стабилизации его параметров в соответствии с инструкцией предприятия-изготовителя.
Примечание. Период подготовки двигателя должен исключать возможность влияния отложений в выпускной системе в ходе предыдущего испытания. Имеется также обязательный период стабилизации между режимами испытания, цель которого - свести к минимуму взаимное влияние режимов.
Д.3.6.4. Последовательность проведения испытания
Испытание проводят последовательно в порядке смены режимов (от первого до восьмого), указанных в
Д.3.6.1.
В течение каждого режима после первоначального переходного периода отклонение от установленной частоты вращения должно находиться в пределах +/- 1% номинальной частоты или

в зависимости от того, какое значение больше, за исключением минимальной частоты вращения холостого хода, которая должна быть в пределах отклонений, указанных предприятием-изготовителем. Отклонение от крутящего момента должно быть таким, чтобы среднее значение в течение периода измерений находилось в пределах +/- 2% наибольшего при соответствующем скоростном режиме.
Для каждого режима необходимо не менее 10 мин. Если при испытании двигателя требуется больший период отбора проб для получения достаточной массы дисперсных частиц на измеряющем фильтре, то время испытания может быть увеличено.
Длительность режима регистрируют в протоколе испытания.
Концентрации вредных веществ в отработанных газах должны быть измерены, а их значения зарегистрированы в течение последних 3 мин режима.
Завершение отбора проб дисперсных частиц должно совпадать с окончанием измерения газообразных выбросов и начинаться не ранее достижения стабилизации работы двигателя в соответствии с инструкцией предприятия-изготовителя.
Температуру топлива измеряют на входе в топливный насос или в соответствии с инструкцией предприятия-изготовителя, причем место измерения регистрируют.
Д.3.6.5. Показания газоанализатора
Показания газоанализатора регистрируют с помощью ленточного самописца или эквивалентной системы регистрации данных, причем отработанный газ должен проходить через газоанализаторы, по крайней мере в течение последних 3 мин каждого режима. Если для измерения разреженных CO и

используется камера для проб (см.
1.4.4 Дополнения 1 к Приложению Д), то проба должна быть отобрана в течение последних 3 мин каждого режима и проанализирована, а результаты анализа необходимо зарегистрировать.
Д.3.6.6. Отбор проб дисперсных частиц
Отбор проб дисперсных частиц может быть проведен методом с использованием одного или нескольких фильтров (см.
1.5 Дополнения 1 к Приложению Д).
Поскольку результаты отбора проб могут несколько отличаться друг от друга, то примененный метод указывают вместе с полученными результатами.
Для метода с использованием одного фильтра коэффициенты весомости каждого режима, указанные в процедуре цикла испытания, должны быть учтены при отборе проб регулированием расхода их потока и (или) времени отбора соответственно.
Пробы следует отбирать как можно позже в течение каждого режима. Время отбора проб должно составлять не менее 20 с для метода с использованием одного фильтра и не менее 60 с - для метода с применением нескольких фильтров; для систем, не имеющих режима холостой прогонки, - не менее 60 с для обоих методов.
Д.3.6.7. Условия работы двигателя
Частоту вращения двигателя, нагрузку, температуру воздуха на впуске и поток отработанных газов измеряют для каждого режима после стабилизации работы двигателя.
Если измерить поток отработанных газов или расход воздуха, поступающего в зону горения, а также потребление топлива невозможно, то значения этих показателей рассчитывают методом определения содержания углерода и кислорода (см.
1.2.3 Дополнения 1 к Приложению Д).
Любые дополнительные данные, необходимые для расчетов, регистрируют (см.
1.1 и
1.2 Дополнения 3 к Приложению Д).
Д.3.7. Повторная поверка анализаторов
После проведения испытания по определению вредных газообразных выбросов отработанных газов для повторной поверки используют нулевой поверочный и тот же калибровочный газ. Результаты испытаний считают приемлемыми, если расхождение между двумя значениями измеренных показателей составляет менее 2%.
(обязательное)
ПРОЦЕДУРЫ ПРОВЕДЕНИЯ ИЗМЕРЕНИЙ И ОТБОРА ПРОБ
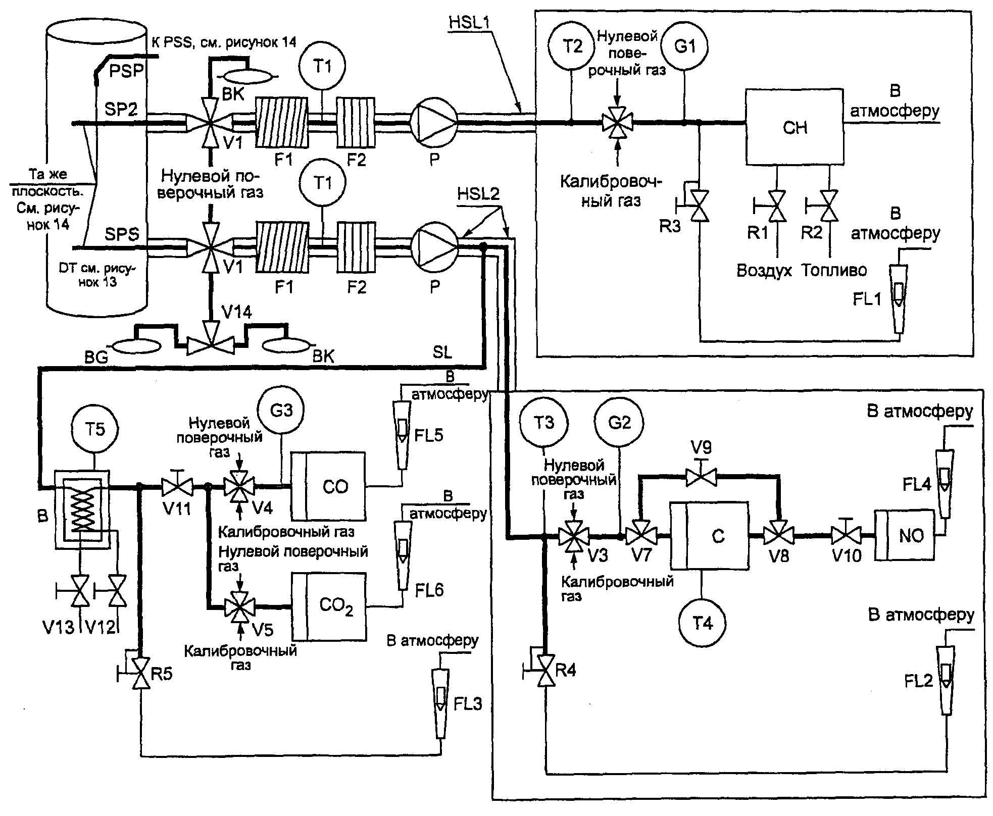
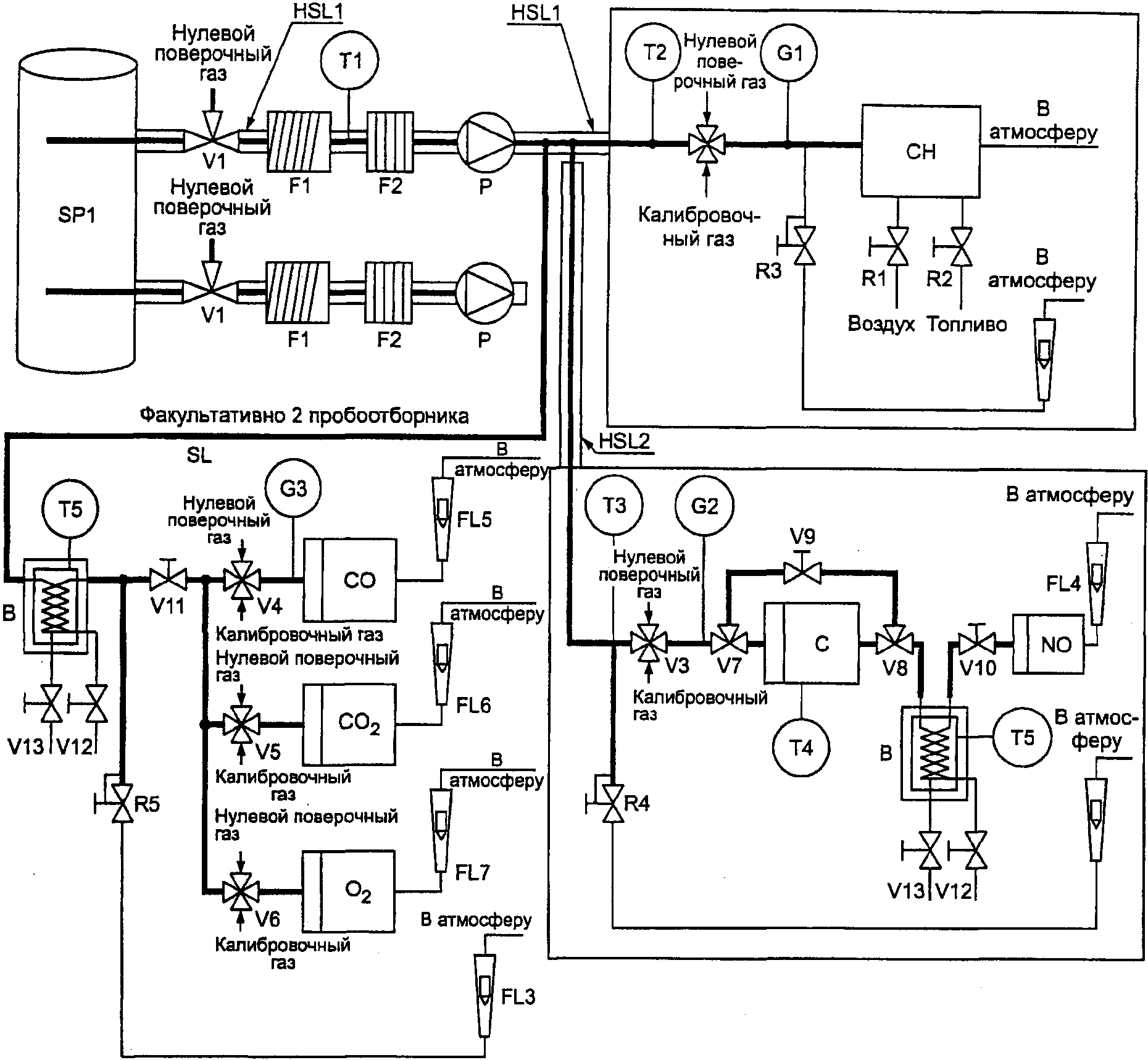
1. Для измерения содержания вредных веществ, выделяемых двигателем, предоставленным для испытания, применяют методы, описанные в
Дополнении 4 к Приложению Д. В следующих пунктах приведено описание рекомендуемых аналитических систем для выбросов вредных газообразных веществ
(1.1) и систем разбавления и отбора дисперсных частиц
(1.2).
1.1. Спецификации динамометра
Для проведения цикла испытания согласно
Д.3.6.1 используют динамометр для двигателей с соответствующими характеристиками. Приборы для определения крутящего момента и частоты вращения должны измерять мощность на валу в заданных пределах. Могут потребоваться дополнительные расчеты.
Точность измерительных приборов должна быть такой, чтобы не превышать максимально допустимые отклонения, указанные в
1.3.
1.2. Расход отработанных газов
Расход отработанных газов определяют одним из методов, указанных в
1.2.1 -
1.2.4.
1.2.1. Метод непосредственного измерения
Непосредственное измерение расхода отработанных газов выполняют с помощью расходомера или эквивалентной измерительной системы (подробно см. ИСО 5167
[2]).
Примечание. Непосредственное измерение расхода вредных газообразных веществ является сложной задачей. Следует принимать меры предосторожности для устранения погрешностей измерения, которые ведут к искажению значений выбросов.
1.2.2. Метод измерения расхода воздуха и топлива
Используют расходомеры воздуха и топлива, погрешность которых указана в
1.3. Расход отработанных газов рассчитывают следующим образом:

(для массы влажных отработанных газов),
или

(для объема сухих отработанных газов),
или

(для объема влажных отработанных газов).
1.2.3. Метод определения содержания углерода
Расчет массы отработанных газов по потреблению топлива с применением метода определения содержания углерода приведен в
Дополнении 3 к Приложению Д.
1.2.4. Система разбавления полного потока отработанных газов
При использовании системы разбавления полного потока общий расход отработанных газов

и

измеряют с помощью PDP или CFV (
2.2.1.2 Дополнения 4 к Приложению Д). Погрешность измерения должна соответствовать требованиям
2.2 Дополнения 2 к Приложению Д.
Калибровка всех измерительных приборов должна соответствовать требованиям национальных (международных) стандартов, а также следующим требованиям (таблица Д.3):
Таблица Д.3
Измеряемая величина | Допустимое отклонение от максимального значения | Допустимое отклонение в соответствии с ИСО 3046-1 [1] | Интервал калибровки, мес |
Частота вращения | +/- 2% | +/- 2% | 3 |
Крутящий момент | +/- 2% | +/- 2% | 3 |
Мощность | | +/- 3% | - |
Расход топлива | | +/- 3% | 6 |
Удельный расход топлива | - | +/- 3% | - |
Расход воздуха | | +/- 5% | 6 |
Расход отработанных газов | | - | 6 |
Температура: | | | |
охладителя | +/- 2 К | +/- 2 К | 3 |
масла | +/- 2 К | +/- 2 К | 3 |
Давление отработанных газов | +/- 5% | +/- 5% | 3 |
Разбавление на входном отверстии коллектора | +/- 5% | +/- 5% | 3 |
Температура отработанных газов | +/- 15 К | +/- 15 К | 3 |
Температура подаваемого воздуха (поступающего в зону горения) | +/- 2 К | +/- 2 К | 3 |
Атмосферное давление | +/- 0,5% регистрируемого значения | +/- 0,5% | 3 |
Влажность подаваемого воздуха (относительная) | +/- 3% | - | 1 |
Температура топлива | +/- 2 К | +/- 5 К | 3 |
Температура в смесительном канале | +/- 1,5 К | - | 3 |
Влажность разбавляющего воздуха | +/- 3% | - | 1 |
Разбавленный поток отработанных газов | +/- 2% регистрируемого значения | - | 24 (частичный и полный расход) <2> |
<1> Расчеты выбросов отработанных газов в некоторых случаях основаны на разных методах измерения и (или) проведения расчетов. Из-за ограниченных общих допусков для этих расчетов допустимые значения некоторых параметров, используемых в соответствующих уравнениях, должны быть меньше, чем допустимые отклонения, приведенные в ИСО 3046-3 [3]. |
| | ИС МЕГАНОРМ: примечание. В официальном тексте документа, видимо, допущена опечатка: пункт 1.4 в Дополнении 4 к Приложению Д отсутствует. Вероятно, имеется в виду пункт 1.4 Дополнения 2. | |
|
<2> Системы с полным потоком - поршневой насос CVS или трубка Вентури с критическим расходом - калибруют после первоначальной установки в течение основных операций по уходу или по мере необходимости, как указано в системе поверки CVS (см. 1.4 Дополнения 4 к Приложению Д). |
1.4. Определение газообразных компонентов
1.4.1. Общие спецификации газоанализатора
Диапазон измерения газоанализаторов должен быть таким, чтобы значение концентрации находилось в пределах от 15 до 100% полной шкалы.
Если шкала составляет

(или

) и менее или если используются считывающие системы (компьютеры, накопители данных), обладающие требуемой точностью и имеющие разрешающую способность не менее 15% полной шкалы, то приемлема также меньшая концентрация. В этом случае необходима дополнительная калибровка для обеспечения точности калибровочных кривых (
1.5.5.2 Дополнения 2 к Приложению Д).
Уровень электромагнитной совместимости (ЕМС) оборудования должен быть таким, чтобы дополнительные погрешности были сведены к минимуму.
1.4.1.1. Погрешность измерения
Общая погрешность измерения, включая перекрестную чувствительность к другим газам (см.
1.9 Дополнения 2 к Приложению Д), не должна превышать +/- 5% регистрируемого значения или 3,5% полной шкалы в зависимости от того, какое значение меньше. Для концентрации менее

погрешность измерения не может превышать

.
1.4.1.2. Повторяемость результатов
Повторяемость, определенная как стандартное отклонение 10 последовательных показаний для соответствующего калибровочного газа, увеличенное в 2,5 раза, не должна превышать +/- 1% концентрации полной шкалы для каждого диапазона выше

(или

) или +/- 2% каждого диапазона ниже

(или

).
1.4.1.3. Шум
Максимальная чувствительность анализатора к нулевому поверочному или калибровочному газу в течение 10 с не должна превышать 2% полной шкалы во всех используемых диапазонах.
1.4.1.4. Смещение нуля
Смещение нуля в течение 1 ч должно составлять менее 2% полной шкалы в самом низком диапазоне. Нулевую чувствительность определяют как среднюю (включая шум) к нулевому поверочному газу в течение 30-секундного интервала.
1.4.1.5. Калибровочное смещение
Калибровочное смещение в течение 1 ч должно составлять менее 2% полной шкалы в самом низком используемом диапазоне. Калибровочный интервал определяют как разницу калибровочной и нулевой чувствительности, калибровочную чувствительность - как среднюю (включая шум) к калибровочному газу в течение 30-секундного интервала.
1.4.2. Сушка газа
Факультативное устройство для сушки (удаления воды из пробы) должно оказывать минимальное воздействие на концентрацию измеряемых газов. Сушка с помощью химических средств неприемлема.
В
1.4.3.1 -
1.4.3.5 настоящего Дополнения изложены применяемые принципы измерения. Подробное описание системы измерения приведено в
Дополнении 4 к Приложению Д.
Измеряемые газы анализируют с помощью указанных ниже приборов. Для нелинейных газоанализаторов допускается использование линейных цепей.
1.4.3.1. Анализ содержания оксида углерода CO
Для анализа содержания оксида углерода применяют газоанализатор недисперсионного инфракрасного NDIR абсорбционного типа.
1.4.3.2. Анализ содержания диоксида углерода

Для анализа содержания диоксида углерода используют газоанализатор недисперсионного инфракрасного NDIR абсорбционного типа.
1.4.3.3. Анализ содержания кислорода

Для анализа содержания кислорода применяют анализатор типа парамагнитного детектора PMD, или датчик с диоксидом циркония ZRDO, или электрохимический датчик ECS.
1.4.3.4. Анализ содержания углеводородов CH
Для анализа содержания углеводородов применяют газоанализатор типа нагреваемого пламенно-ионизационного детектора HFID, состоящий из детектора, клапанов, системы трубопроводов и т.д., нагреваемый таким образом, чтобы поддерживать температуру газа на уровне 463 +/- 10 К (190 +/- 10 °C).
1.4.3.5. Анализ содержания оксидов азота

Для анализа содержания оксидов азота применяют газоанализатор типа хемилюминесцентного детектора CLD или нагреваемый хемилюминесцентный детектор с преобразователем

в NO, если измерения проводят на сухой основе. Если их выполняют на влажной основе, то используют HCLD с преобразователем, поддерживающим температуру выше 333 К (60 °C), при соблюдении условий проверки по
1.9.2.2 Дополнения 2 к Приложению Д.
1.4.4. Отбор проб выбросов вредных газообразных веществ
Пробоотборники для вредных газообразных веществ устанавливают на расстоянии не менее 0,5 м или трех диаметров выпускной трубы (в зависимости от того, какое значение больше) перед отверстием системы выпуска отработанных газов, если возможно, то достаточно близко к двигателю, чтобы их температура в пробоотборнике составляла не менее 343 К (70 °C).
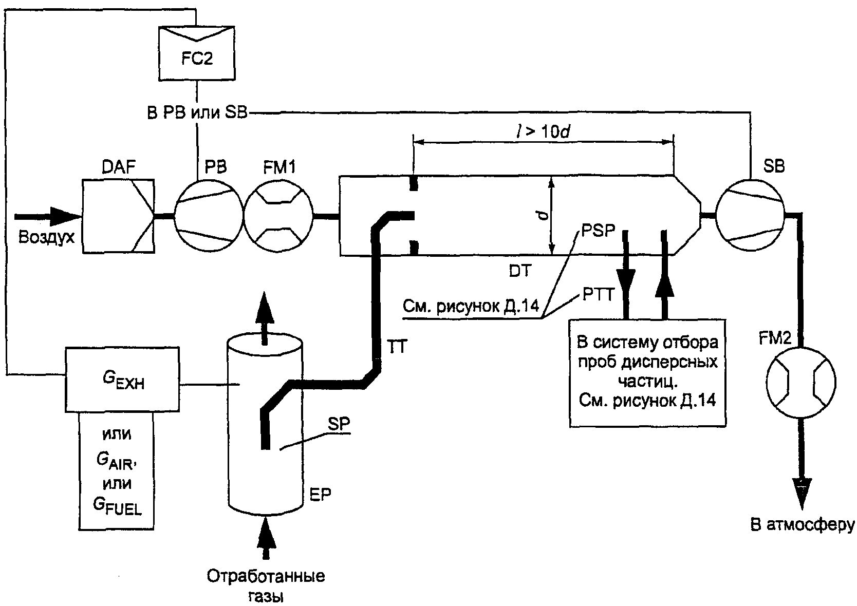
Для испытания многоцилиндрового двигателя с выпускным коллектором вход пробоотборника помещают на достаточном удалении так, чтобы проба отражала средний выброс отработанных газов из всех цилиндров. В многоцилиндровых двигателях с несколькими выпускными коллекторами (например, в V-образном двигателе) разрешается отбирать пробу из каждого отдельно и рассчитывать средний выброс отработанных газов. Могут быть применены другие методы, если они соответствуют указанным. Для расчета выбросов вредных газообразных веществ следует использовать общий расход отработанных газов по массе.
Если на состав отработанных газов оказывает влияние любая система (устройство) их последующей очистки, то отбирать пробы следует в месте, расположенном до этого устройства. Если для установления содержания дисперсных частиц применяют систему разрежения полного потока, то содержание выбросов вредных газообразных веществ можно определять в разреженном отработанном газе. Пробоотборники для вредных газообразных веществ устанавливают рядом с пробоотборниками для дисперсных частиц в смесительном канале (для DT -
2.2.1.2, для PSP -
2.2.1.2 Дополнения 4 к Приложению Д). Содержание CO и

можно также получить отбором проб в камеру и последующим измерением концентрации этих газов.
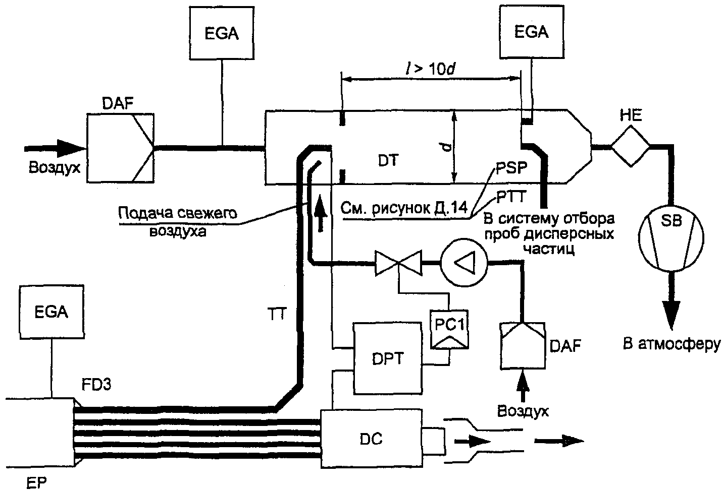
1.5. Определение содержания дисперсных частиц
Для определения содержания дисперсных частиц требуется система разбавления части или полного потока. Расход системы разбавления должен быть достаточно большим для полного устранения конденсации воды в системах разбавления и отбора проб и поддержания температуры разбавленных отработанных газов на уровне 325 К (52 °C) или ниже непосредственно перед фильтродержателями. Допускается повторная сушка воздуха до подачи в систему разбавления, если его влажность является высокой. Рекомендуется использовать разбавляющий воздух, предварительно нагретый до температуры выше 303 К (30 °C), если температура окружающего воздуха ниже 293 К (20 °C). Однако температура разбавляющего воздуха не должна превышать 325 К (52 °C) до подачи отработанных газов в смесительный канал.
При применении системы разбавления части потока пробоотборник для дисперсных частиц устанавливают в непосредственной близости и перед пробоотборником для газов, как указано в
4.4 и в соответствии с
рисунками 4 -
12, EP и SP в
2.2.1.1 Дополнения 4 к Приложению Д.
Конструкцией системы разбавления части потока должна быть предусмотрена возможность разделения отработанных газов на два потока, причем чтобы меньший из них разбавлялся с помощью воздуха и затем использовался для измерения содержания дисперсных частиц. Для этого потока очень важно, чтобы коэффициент разбавления был определен с высокой степенью точности. Допускается применять различные методы разделения потоков, предусматривающие разные процедуры отбора проб (см.
2.2.1 Дополнения 4 к Приложению Д).
Для определения массы дисперсных частиц требуются система их отбора и фильтры для отбора проб, весы с точностью взвешивания до миллионной доли грамма, а также камера для взвешивания с контролируемой температурой и влажностью.
Для отбора проб дисперсных частиц могут быть применены два метода с использованием:
- одного фильтра или пары фильтров (см.
1.5.1.3 настоящего Дополнения) для всех режимов цикла испытания; особое внимание следует уделять времени и расходу потока на этапе отбора проб;
- нескольких фильтров, когда одну пару (см.
1.5.1.3 настоящего Дополнения) применяют для каждого отдельного режима цикла испытания; процедуры отбора проб этим методом более просты, но число фильтров больше.
1.5.1. Фильтры для отбора проб дисперсных частиц
1.5.1.1. Спецификации фильтров
Для проведения испытаний требуются стекловолокнистые фильтры с фторуглеродным покрытием или фторуглеродной основой мембранного типа. Фильтры всех типов должны иметь 0,3 мкм DOP (диоктилфталат) и степень улавливания не менее 95% при скорости потока газа от 35 до 80 см/с. При проведении корреляционных испытаний между лабораториями или предприятием-изготовителем и агентством, занимающимся вопросами регламентации, следует использовать фильтры идентичного качества.
1.5.1.2. Размер фильтра
Минимальный диаметр фильтров для дисперсных частиц должен составлять 47 мм (диаметр фильтрующего элемента 37 мм).
Допускаются фильтры большего диаметра (см.
1.5.1.5).
1.5.1.3. Предварительные и основные фильтры
Образцы разбавленных отработанных газов в ходе испытания отбирают с помощью пары устанавливаемых друг за другом фильтров (один предварительный и один основной). Основной помещают не далее чем в 100 мм за предварительным, и между ними не должно быть никакого контакта. Фильтры взвешивают отдельно или в паре, причем фильтрующие элементы обращают друг к другу.
1.5.1.4. Скорость прохождения отработанных газов через фильтрующую поверхность
Скорость потока газа в фильтре должна достигать 35 - 80 см/с. Снижение давления между началом и концом испытания может составлять не более 25 кПа.
1.5.1.5. Нагрузка на фильтр
Рекомендуемая минимальная нагрузка - 0,5 мг/1075 мм2 фильтрующей площади для метода с использованием одного фильтра. Для фильтров наиболее распространенных размеров эти значения приведены в таблице Д.4.
Таблица Д.4
Диаметр фильтра мм | Рекомендуемый диаметр фильтрующего элемента, мм | Рекомендуемая минимальная нагрузка, мг |
47 | 37 | 0,5 |
70 | 60 | 1,3 |
90 | 80 | 2,3 |
ПО | 100 | 3,6 |
Для метода с применением нескольких фильтров рекомендуемую минимальную совокупную нагрузку на каждый фильтр рассчитывают как произведение соответствующего указанного значения и квадратного корня из общего числа режимов.
1.5.2. Спецификации камеры для взвешивания и аналитических весов
1.5.2.1. Условия в камере для взвешивания
Температуру в камере (или помещении), в которой кондиционируют и взвешивают фильтры для дисперсных частиц, следует поддерживать на уровне 295 +/- 3 К (22 +/- 3 °C) в течение всего времени кондиционирования и взвешивания, влажность окружающего воздуха следует поддерживать на уровне точки роста: 282,5 +/- 3 К (9,5 +/- 3 °C), а относительную влажность - на уровне 45 +/- 8%.
1.5.2.2. Взвешивание эталонного фильтра
В окружающей среде камеры (или помещения) не должно быть никаких загрязняющих веществ (таких, как пыль), которые могли бы оседать на фильтры для дисперсных частиц в течение их стабилизации. Допускается отклонение от спецификаций помещения для взвешивания (определенных в
1.5.2.1), если оно наблюдается в течение не более 30 мин. Помещение для взвешивания должно соответствовать указанным спецификациям до входа персонала в него. В течение 4 ч должны быть взвешены, по крайней мере, два неиспользованных эталонных фильтра или две пары, однако предпочтительно, чтобы это взвешивание проводилось одновременно с взвешиванием фильтра (пары) для отбора проб. Эталонные фильтры должны иметь тот же размер и быть изготовлены из того же материала.
Если средняя масса эталонных фильтров (пары эталонных фильтров) отличается от массы фильтра для отбора проб более чем на +/- 5% (+/- 7,5% для пары фильтров) рекомендуемой минимальной нагрузки на фильтр (см.
1.5.1.5), то все фильтры для отбора проб заменяют и испытание на выброс отработанных газов повторяют.
Если критерии стабилизации помещения для взвешивания согласно
1.5.2.1 не соблюдаются, но масса эталонного фильтра (пары) соответствует указанным требованиям, то предприятие-изготовитель двигателя может либо принять результаты определения массы фильтра для отбора проб, либо аннулировать их, установив систему контроля помещения для взвешивания, и провести повторное испытание.
1.5.2.3. Аналитические весы
Погрешность аналитических весов для определения массы всех фильтров (стандартное отклонение) составляет 20 мкг, а разрешение - 10 мкг (1 деление = 10 мкг). Для фильтров диаметром менее 70 мм погрешность и разрешение соответственно 2 и 1 мкг.
1.5.2.4. Устранение эффектов статического напряжения
Для устранения эффектов статического напряжения фильтры перед взвешиванием нейтрализуют, например с помощью нейтрализатора на основе полония или устройства аналогичного действия.
1.5.3. Дополнительные спецификации для процедур измерения дисперсных частиц
Конструкцией всех частей разбавляющей системы и системы отбора проб из выпускной трубы вплоть до фильтродержателя, имеющих контакт с первичным и разбавленным отработанным газами, должна быть предусмотрена возможность минимума оседания или изменения содержания дисперсных частиц. Все части изготовляют из проводниковых материалов, которые не вступают в реакцию с компонентами отработанных газов и должны быть заземлены для предотвращения электростатических явлений.
(обязательное)
КАЛИБРОВКА АНАЛИТИЧЕСКИХ ПРИБОРОВ
1. Калибровка газоанализаторов
1.1. Введение
Любой газоанализатор калибруют так часто, как это необходимо для обеспечения точности, требуемой настоящим стандартом. В разделе описан метод калибровки газоанализаторов, указанных в
1.4.3 Дополнения 1 к Приложению Д.
1.2. Калибровочные газы
Необходимо соблюдать сроки годности всех калибровочных газов.
Сроки годности калибровочных газов, установленные предприятием-изготовителем, должны быть зафиксированы.
1.2.1. Химически чистые газы
Требуемая чистота газов зависит от предельного содержания вредных примесей, указанных ниже. Для проведения испытаний должны быть в наличии следующие газы:
- чистый азот:
примеси, не более:
углеводороды, эквивалентные углероду

, -

;
оксид углерода C -

;
диоксид углерода

-

;
оксид азота NO -

;
- чистый кислород:
содержание кислорода

- объемная доля не менее 99,5%;
- смесь водорода и гелия (40 +/- 2% - водород, остальное - гелий):
примеси, не более:
углеводороды, эквивалентные углероду

, -

;
диоксид углерода

-

;
- чистый синтетический воздух:
содержание кислорода

- объемная доля 18 - 21%;
примеси, не более:
углеводороды, эквивалентные углероду

, -

;
оксид углерода CO -

;
диоксид углерода

-

;
оксид азота NO -

.
1.2.2. Поверочные и калибровочные газы
Допускается использовать газы со следующим химическим составом:
-

и чистый синтетический воздух (см.
1.2.1);
- CO и чистый азот;
- NO и чистый азот (общее содержание

в этом калибровочном газе не должно превышать 5% содержания NO);
-

и чистый азот;
-

и чистый азот;
-

и чистый синтетический воздух;
-

и чистый синтетический воздух.
Примечание. Допускается использование других комбинаций газов при условии, что они не вступают в реакцию.
Реальная концентрация всех калибровочных газов находится в пределах +/- 2% номинальной (должна быть указана в объемных долях % или

).
Газы, применяемые для калибровки, также можно получить с помощью газового сепаратора, где разбавляющими элементами являются чистый азот

или чистый синтетический воздух. Точность, обеспечиваемая смешивающим устройством, должна быть такой, чтобы определить концентрацию разбавленных калибровочных газов с погрешностью, не превышающей +/- 2%.
1.3. Процедура использования газоанализаторов и системы отбора проб
Процедура использования газоанализаторов и системы отбора проб должна соответствовать инструкциям предприятия-изготовителя приборов по их запуску и эксплуатации. При этом необходимо учитывать минимальные требования, указанные в
1.4 -
1.9 настоящего Дополнения.
1.4. Испытание на герметичность
Необходимо провести испытание системы на герметичность, для чего пробоотборник отсоединяют от системы выпуска, а его входное отверстие закрывают и включают насос газоанализатора. После первоначального периода стабилизации все расходомеры должны показывать нуль. Если это требование не выполняется, то необходимо проверить магистраль пробоотборника и устранить неисправность.
Максимальная допустимая скорость утечки из вакуумной части должна составлять 0,5% скорости используемого потока в проверяемой части системы. Для ее определения допускается применять потоки газоанализатора и во втором контуре.
Другой метод заключается в ступенчатом изменении концентрации на входе пробоотборника в магистраль в результате переключения с нулевого на калибровочный газ.
Если после соответствующего периода времени наблюдается более низкая концентрация по сравнению с введенной, то это указывает на проблемы с калибровкой прибора или герметичностью.
1.5. Процедура калибровки
1.5.1. Измерительные приборы
Измерительные приборы необходимо подвергнуть калибровке (калибровочные кривые проверяют стандартными газами). При отборе проб отработанных газов следует использовать те же расходы потока, что и при калибровке.
1.5.2. Время прогрева приборов
Время прогрева приборов должно соответствовать установленному инструкцией предприятия-изготовителя. Если соответствующие указания отсутствуют, то рекомендуемое время прогрева газоанализатора - не менее 2 ч.
1.5.3. Анализаторы NDIR и HFID
Анализатор NDIR должен быть настроен, если необходимо, а пламя газоанализатора HFID следует вывести на оптимальный уровень (см.
1.8.1 настоящего Дополнения).
Калибровку необходимо проводить во всех обычно используемых рабочих диапазонах.
Анализаторы CO,

,

, CH и

должны быть установлены на нуль с помощью чистого синтетического воздуха или азота.
Соответствующие калибровочные газы надо пропустить через газоанализаторы, зафиксировать показания и определить калибровочную кривую в соответствии с
1.5.5 настоящего Дополнения.
Следует вновь проверить установку на нуль и, если необходимо, повторить процедуру калибровки.
1.5.5. Построение калибровочной кривой
1.5.5.1. Общие указания
Калибровочную кривую анализатора строят не менее чем по пяти калибровочным точкам (не считая нуля), распределенным как можно более равномерно. Наивысшая номинальная концентрация - не менее 90% полной шкалы.
Калибровочную кривую рассчитывают методом наименьших квадратов. Если полученный многочлен больше трех, то число калибровочных точек (не считая нуля) должно быть, по крайней мере, равно уровню этого многочлена плюс 2.
Калибровочная кривая не может отклоняться более чем на +/- 2% от номинального значения в каждой калибровочной точке и более чем на +/- 1% полной шкалы в нулевой точке.
По калибровочной кривой и калибровочным точкам можно проверить правильность выполнения калибровки. Должны быть указаны основные параметры анализатора, в том числе:
- диапазон измерения;
- чувствительность;
- дата калибровки.
1.5.5.2. Калибровка ниже 15% полной шкалы
Калибровочную кривую анализатора определяют не менее чем по 10 калибровочным точкам (не считая нуля), расположенным таким образом, чтобы 50% их находились в диапазоне ниже 10% полной шкалы.
Калибровочную кривую рассчитывают методом наименьших квадратов: кривая не должна отклоняться более чем на +/- 4% от номинального значения в каждой калибровочной точке или более чем на +/- 1% полной шкалы в нулевой точке.
1.5.5.3. Альтернативные методы
Допускается применять альтернативные методы (например, компьютер и электронный переключатель пределов измерения), если доказано, что они дают эквивалентную точность.
1.6. Проверка калибровки
Каждый обычно используемый рабочий диапазон необходимо проверить перед анализом в соответствии с приведенной процедурой.
Калибровку выполняют нулевым поверочным и калибровочным газами, номинальное значение концентрации которых составляет более 80% полной шкалы измеряемого диапазона.
Если для двух рассматриваемых калибровочных точек полученные значения отличаются не более чем на +/- 4% полной шкалы от указанного исходного значения, то допускается изменение калибровочных параметров. В противном случае следует построить новую калибровочную кривую в соответствии с
1.5.4 настоящего Дополнения.
1.7. Проверка эффективности преобразователя

Эффективность используемого преобразователя

в NO проверяют в соответствии с требованиями
1.7.1 -
1.7.8 настоящего Дополнения (рисунок Д.1).
1 - клапан управления расходом; 2 - расходомер;
3 - электромагнитный клапан управления расходом;
4 - озонатор; 5 - вариатор
Рисунок Д.1. Схема устройства для проверки эффективности
преобразователя

в NO
1.7.1. Испытательная установка
Эффективность преобразователей может быть проверена с помощью озонатора при наличии испытательной установки, показанной на
рисунке Д.1 (см. также
1.4.3.5 Дополнения 1 к Приложению Д), при соблюдении изложенной ниже процедуры.
CLD и HCLD калибруют по основному рабочему диапазону, руководствуясь требованиями предприятия-изготовителя и используя нулевой поверочный и калибровочный газы (в последнем содержание NO составляет примерно 80% рабочего диапазона, а концентрация

газовой смеси - менее 5% концентрации NO). В анализаторе

должен быть установлен такой режим измерения NO, чтобы калибровочный газ не проникал в преобразователь. Показания концентрации при этом необходимо зафиксировать.
1.7.3. Расчеты
Эффективность преобразователя

, %, рассчитывают по формуле

,
где a и b - концентрация

в соответствии с
1.7.6 и
1.7.7 настоящего Дополнения;
c и d - концентрация NO в соответствии с
1.7.4 и
1.7.5 настоящего Дополнения.
1.7.4. Дополнительная подача кислорода
С помощью T-образного соединения в поток газа постоянно добавляют кислород до тех пор, пока указанная концентрация не станет примерно на 20% меньше концентрации калибровки по
1.7.2 настоящего Дополнения (газоанализатор должен быть в режиме NO).
Показание концентрации c необходимо зафиксировать. Озонатор в течение этой процедуры должен быть отключен.
1.7.5. Включение озонатора
Озонатор включают для получения озона, достаточного для снижения концентрации NO приблизительно до 20% (минимальное значение 10%) калибровки, указанной в
1.7.2 настоящего Дополнения. Показание концентрации d необходимо зафиксировать (анализатор должен быть в режиме измерения NO).
1.7.6. Режим измерения

Анализатор NO переключают на режим измерения

так, чтобы газовая смесь (состоящая из NO,

,

) проходила через преобразователь. Показание концентрации a необходимо зафиксировать (анализатор должен быть в режиме измерения

).
1.7.7. Отключение озонатора
Затем озонатор отключают. Смесь газов, описанная в
1.7.6 настоящего Дополнения, проходит через преобразователь

в детектор. Показание концентрации b необходимо зафиксировать (газоанализатор должен быть в режиме измерения

).
1.7.8. Режим измерения NO
При переключении на режим измерения NO с отключением озонатора поток кислорода или синтетического воздуха также отключается. Показание

на анализаторе не должно отличаться более чем на +/- 5% от значения, полученного в соответствии с
1.7.2 настоящего Дополнения (анализатор должен быть в режиме измерения NO).
1.7.9. Периодичность испытаний
Эффективность преобразователя следует проверять перед каждой калибровкой анализатора

.
1.7.10. Требования к эффективности
Эффективность преобразователя должна быть не менее 90%, однако рекомендована ее величина - более 95%.
Примечание. Если в наиболее часто применяемом диапазоне анализатора озонатор не может сократить концентрацию с 80 до 20% в соответствии с
1.7.5 настоящего Дополнения, то необходимо использовать наиболее широкий диапазон, показывающий такое уменьшение.
1.8. Регулировка плазменно-ионизационного детектора (FID)
1.8.1. Оптимизация чувствительности детектора
Детектор должен быть отрегулирован согласно инструкции предприятия-изготовителя прибора. Для оптимизации чувствительности в наиболее часто применяемом рабочем диапазоне следует использовать калибровочную газовую смесь из чистого воздуха и пропана.
После регулировки расходов топлива и воздуха в соответствии с инструкцией предприятия-изготовителя в анализатор подают калибровочный газ концентрации

. Чувствительность при данном потоке топлива определяют как разность между чувствительностью к калибровочному и нулевому поверочному газам. Поток топлива регулируют несколько выше и несколько ниже уровня, установленного предприятием-изготовителем. Чувствительность к калибровочному и нулевому поверочному газам при этих потоках топлива фиксируют. Рассчитывают разность между ее показателями и поток топлива регулируют по стороне кривой с

значениями.
1.8.2. Коэффициенты чувствительности к углеводородам
Газоанализатор калибруют с помощью воздушно-пропановой смеси и чистого синтетического воздуха в соответствии с
1.5 настоящего Дополнения.
Коэффициенты чувствительности проверяют при вводе анализатора в эксплуатацию и после основных этапов работы.
Коэффициент

определяют для конкретных углеводородов как отношение показания детектора FID, выраженного в

, к концентрации газа в цилиндре, выраженной в

.
Концентрация газа, используемого в испытаниях, должна находиться на уровне чувствительности, соответствующей приблизительно 80% полной шкалы, с погрешностью +/- 2% по отношению к гравиметрическому эталону, выраженному в объемных долях. Баллон с газом должен быть предварительно выдержан в течение 24 ч при температуре 298 +/- 5 К (25 +/- 5 °C).
Калибровочные газовые смеси, применяемые при испытаниях, и рекомендуемые относительные коэффициенты чувствительности приведены ниже:
- метан и чистый синтетический воздух:

;
- пропилен и чистый синтетический воздух:

;
- толуол и чистый синтетический воздух:

.
Указанные значения даны по отношению к коэффициенту чувствительности

для смеси пропана и чистого синтетического воздуха, приравненному к 1,00.
1.8.3. Проверка влияния кислорода
Влияние кислорода проверяют при вводе газоанализатора в эксплуатацию и после основных этапов работы.
Коэффициент чувствительности определяют в соответствии с
1.8.2 настоящего Дополнения. Газ, используемый при испытаниях, и диапазон значений рекомендуемого относительного коэффициента чувствительности:
- пропан и азот:

.
Указанные значения даны по отношению к коэффициенту чувствительности

для смеси пропана и чистого синтетического воздуха, приравненному к 1,00.
Концентрация кислорода в воздухе горелки детектора FID должна быть равна его концентрации, использованной при последней проверке влияния кислорода, с погрешностью +/- 1% молярной доли. Если отклонение превышает это значение, то влияние кислорода рекомендуется проверить заново, анализатор при этом необходимо отрегулировать.
1.9. Эффекты воздействия на показания газоанализаторов NDIR и CLD
Посторонние газы, присутствующие в отработанных, могут влиять на показания приборов. Позитивное воздействие наблюдается в измерительных приборах NDIR, если посторонний газ оказывает такое же влияние, как и измеряемый, но его степень меньше. Негативное воздействие в измерительных приборах NDIR наблюдается, когда посторонний газ расширяет полосу поглощения измеряемого, а в измерительных приборах CLD - когда посторонний газ подавляет излучение. Проверки влияния, описанные в
1.9.1 и
1.9.2 настоящего Дополнения, должны быть осуществлены перед вводом газоанализатора в эксплуатацию и после основных этапов работы.
1.9.1. Проверка воздействия на показания газоанализатора CO
Вода и

могут воздействовать на работу газоанализатора CO. Поэтому калибровочный газ, содержащий

и имеющий концентрацию от 80 до 100% полной шкалы максимального рабочего диапазона, применяемого в испытаниях, должен быть пропущен через воду при комнатной температуре. Чувствительность газоанализатора фиксируют. Она не должна превышать 1% полной шкалы для диапазонов, соответствующих или более

, или

для диапазонов менее

.
1.9.2. Проверка газоанализатора

на подавление излучения
На работу газоанализаторов с детектором CLD (и HCLD) могут влиять

и водяной пар. Чувствительность приборов к их действию пропорциональна концентрации и поэтому требует определения возможности сбоя газоанализаторов при самых высоких предполагаемых концентрациях, которые могут обнаружиться в ходе испытания.
1.9.2.1. Проверка подавления излучения под воздействием

Через газоанализатор NDIR пропускают калибровочный газ, содержащий

и имеющий концентрацию от 80 до 100% полной шкалы максимального рабочего диапазона. Полученное значение для

фиксируют как A. Затем этот газ разбавляют приблизительно на 50% калибровочным NO и пропускают через газоанализатор NDIR и детектор CLD или HCLD. Полученные значения концентраций

и NO фиксируют как B и C соответственно.
Подачу

прекращают и через детектор CLD или HCLD пропускают калибровочный газ, содержащий NO, значение концентрации которого фиксируют как D.
Подавление излучения по

, %, рассчитывают по формуле

,
где A - концентрация неразбавленного газа

, измеренная в газоанализаторе NDIR, %;
B - концентрация разбавленного газа

, измеренная в газоанализаторе NDIR, %;
C - концентрация разбавленного газа NO, измеренная в детекторе CLD,

;
D - концентрация неразбавленного газа NO, измеренная в детекторе CLD,

.
1.9.2.2. Проверка подавления излучения под воздействием влаги
Этот метод применим только к измерению концентрации влажного пара. При расчете подавления излучения под воздействием влаги учитывают разбавление калибровочного газа, содержащего NO, водяным паром и проводят перерасчет его концентрации в смеси, ориентируясь на значения, ожидаемые в процессе испытания.
Калибровочный газ, содержащий NO и имеющий концентрацию от 80 до 100% полной шкалы в нормальном рабочем диапазоне, пропускают через детектор CLD или HCLD. Значение концентрации NO фиксируют как D. Затем калибровочный газ, содержащий NO, пропускают через воду при комнатной температуре, после чего он проходит через детектор CLD или HCLD. Значение концентрации NO фиксируют как C.
Определяют температуру воды, значение которой фиксируют как F, и давление насыщенного пара смеси, соответствующее температуре воды в барботере. Значение этого давления фиксируют как G. Концентрацию водяного пара H, %, в смеси рассчитывают по формуле

.
Предполагаемую концентрацию разреженного калибровочного газа NO (в водяном паре)

, %, рассчитывают по формуле

.
Устанавливают максимальную концентрацию водяного пара в отработанных газах дизелей

, %, ожидаемую при испытаниях, предполагая, что атомное отношение топлива H/C = 1,8:1 при концентрации неразбавленного калибровочного газа, содержащего

, равно A (см.
1.9.2.1 настоящего Дополнения):

.
Подавление излучения под действием влаги, %, рассчитывают по формуле

,
где

- ожидаемая разреженная концентрация NO,

;
C - разреженная концентрация NO,

;

- максимальная концентрация водяного пара, %;
H - фактическая концентрация водяного пара, %.
Подавление по

не должно быть более 3%.
Примечание. Существенно, чтобы калибровочный газ, содержащий

, имел его минимальную концентрацию, поскольку поглощение

водой не учитывают при расчете подавления.
1.10. Частота калибровки
Газоанализаторы калибруют в соответствии с
1.5 настоящего Дополнения, по крайней мере, каждые 3 мес. или после проведения ремонтов и замен в системе, которые могут нарушить калибровку.
2. Калибровка системы измерения дисперсных частиц
2.1. Введение
Каждый компонент калибруют так часто, как это необходимо для поддержания точности измерений, устанавливаемой настоящим стандартом. В данном разделе описан метод калибровки, который применяют для компонентов, указанных в
1.5 Дополнения 1 к Приложению Д и Дополнении 4 к Приложению Д.
2.2. Измерение параметров потока
Калибровку газовых расходомеров или приборов измерения потока проводят в соответствии с национальными и/или международными стандартами.
Максимальная погрешность измеряемой величины не должна превышать +/- 2% считываемых показаний.
Если используют дифференциальный метод измерения потока, то максимальная погрешность разности должна быть такой, чтобы погрешность измерения

не превышала +/- 4% (см. также газоанализатор EGA,
2.2.1.1 Дополнения 4 к Приложению Д). Максимальную погрешность можно рассчитать по среднеквадратичному значению погрешностей каждого из применяемых приборов.
2.3. Проверка коэффициента разбавления
Если в системе отбора проб дисперсных частиц не используют газоанализатор EGA (см.
2.2.1.1 Дополнения 4 к Приложению Д), то коэффициент разбавления проверяют для каждого нового двигателя во время его работы и при измерении концентрации

или

в первичном и разбавленном отработанном газах.
Значение коэффициента разбавления не должно превышать +/- 10% его значения, рассчитанного по результатам измерений концентрации

или

.
2.4. Проверка условий прохождения частичных потоков
Диапазон скоростей отработанного газа и колебаний давления необходимо проверить и отрегулировать в соответствии с требованиями
2.2.1.1 (компонент EP) Дополнения 4 к Приложению Д (если применимо).
2.5. Периодичность калибровки
Приборы для измерения расходов калибруют, по крайней мере, каждые 3 мес. или при проведении таких работ и замен в системе, которые влияют на калибровку.
(обязательное)
1. Оценка данных и расчеты выбросов вредных газообразных веществ и дисперсных частиц
1.1. Оценка данных о выбросах вредных газообразных веществ
Для оценки выбросов вредных газообразных веществ рассчитывают средние значения диаграммы показаний приборов за последние 60 с в каждом режиме и на их основе и соответствующих данных калибровки определяют средние значения концентрации conc CH, CO,

и

. Может быть использован способ, обеспечивающий получение эквивалентных данных.
Средние значения фоновой концентрации

могут быть определены по показателям разбавляющего воздуха в камере или непрерывным фоновым показателям (не в камере) и соответствующим данным калибровки.
1.2. Выбросы дисперсных частиц
Для оценки выбросов дисперсных частиц для каждого режима фиксируют общую массу образцов

или объемы частиц

, проходящих через фильтры.
Фильтры возвращают в камеру для взвешивания, выдерживают в ней, по крайней мере, в течение 1 ч, но не более 80 ч, и затем взвешивают. Фиксируют массу брутто фильтров и из нее вычитают массу тары. Масса дисперсных частиц (

для метода с использованием одного фильтра;

для метода с несколькими фильтрами) представляет собой сумму масс частиц, собранных в предварительном и основном фильтрах.
Если фоновую поправку не вводят, то фиксируют массу

или объем

разбавляющего воздуха, проходящего через фильтры, и массу дисперсных частиц

. Если проводят более одного измерения, то соотношение

или

рассчитывают для каждого из них, а значения усредняют.
1.3. Расчет выбросов вредных газообразных веществ
Окончательные регистрируемые в протоколе результаты испытания рассчитывают следующим образом:
1.3.1. Определение потока отработанных газов
Определяют расход отработанных газов (

,

или

) для каждого режима в соответствии с
1.2.1 -
1.2.3 Дополнения 1 к Приложению Д.
Если используют систему полного разрежения потока, то для каждого режима устанавливают полный расход разреженного отработанного газа (

,

) в соответствии с
1.2.4 Дополнения 1 к Приложению Д.
1.3.2. Поправка на сухой (влажный) поток
Если применяют

,

,

или

, то измеряемая концентрация должна быть преобразована в значения во влажном состоянии в соответствии со следующей формулой (измерения проводят в другом состоянии):
Для первичного отработанного газа:
или

.
Для разбавленного отработанного газа
или

.

можно рассчитать по формуле

.
Для разбавленного воздуха:

;

;

,
где

- влажность впускаемого воздуха, г воды на 1 кг сухого воздуха, г/кг;

- влажность разбавляющего воздуха, г воды на 1 кг сухого воздуха, г/кг;

- относительная влажность разбавляющего воздуха, %;

- давление насыщенного пара разбавляющего воздуха, кПа.
Для впускаемого воздуха (если отличается от разбавляющего):

,
где

;

,
где

- относительная влажность впускаемого воздуха, %;

- давление насыщенного пара впускаемого воздуха, кПа;

- общее барометрическое давление, кПа.
1.3.3. Поправка на влажность для компонента

Поскольку выброс

зависит от условий окружающего воздуха, концентрацию этого компонента рассчитывают с поправкой на температуру и влажность воздуха с помощью коэффициента

, определяемого по формуле

,
где

;

;

- температура воздуха, К;

- соотношение топливо/воздух (сухой);

- абсолютная влажность воздуха на впуске, масса воды на 1 кг сухого воздуха, г/кг, определяемая по формуле

,
где

- относительная влажность воздуха на впуске, %;

- давление насыщенного пара воздуха на впуске, кПа;

- общее барометрическое давление, кПа.
Для дизелей с промежуточным охлаждением воздуха используют формулу

,
где

- температура воздуха после промежуточного охлаждения, К;

- температура, указываемая предприятием-изготовителем, К.
1.3.4. Расчет массового расхода потока выбросов
Массовый расход потока выбросов для каждого режима рассчитывают следующим образом:
a) для первичного отработанного газа <*>:
--------------------------------
<*> Показатель концентрации

(

или

) умножают на

(коэффициент поправки на влажность для

, указанный в
1.3.3 настоящего Дополнения) следующим образом:

или

.
или

,
или

,
b) для разбавленного отработанного газа <*>:
--------------------------------
<*> Показатель концентрации

(

или

) умножают на

(коэффициент поправки на влажность для

, указанный в
1.3.3 настоящего Дополнения) следующим образом:

или

.
или

,
где

- фоновая скорректированная концентрация:

,
или

.
Коэффициенты u - для влажного, v - сухого, w - влажного состояний используют в соответствии с таблицей Д.5.
Таблица Д.5
Газ | u | v | W | Conc |
| 0,001587 | 0,002053 | 0,002053 | |
CO | 0,000966 | 0,00125 | 0,00125 | |
HC | 0,000479 | - | 0,000619 | |
| 15,19 | 19,64 | 19,64 | % |
Плотность CH определяют по среднему значению соотношения углерод/водород 1/1,85.
1.3.5. Расчет конкретных выбросов
Конкретный выброс, г/(кВт·ч), конкретного газа рассчитывают по формуле

,
где

.
Коэффициенты весомости и номера режимов n, используемые в указанном расчете, определяют в соответствии с
Д.3.6.1.
1.4. Расчет выброса дисперсных частиц
Расчет выброса дисперсных частиц проводят следующим образом.
1.4.1. Поправочный коэффициент на влажность для дисперсных частиц
Поскольку выброс дисперсных частиц дизеля зависит от состава окружающего воздуха, в показатель массового расхода их потока вводят поправку на влажность с помощью коэффициента

, рассчитанного по формуле

,
где

- абсолютная влажность воздуха на впуске (масса воды на 1 кг сухого воздуха) г/кг, определяемая по формуле

,
где

- относительная влажность воздуха на впуске, %;

- давление насыщенного пара воздуха на впуске, кПа;

- общее барометрическое давление, кПа.
1.4.2. Система частичного разбавления потока
Окончательные регистрируемые в протоколе результаты испытаний выбросов дисперсных частиц получают следующим образом. Поскольку контролировать расход разбавленных отработанных газов можно различными способами, то для расчета

или

применяют разные методы на основе средних значений по отдельным режимам в течение периода отбора проб.
1.4.2.1 Изокинетические системы
или

,

,
или

,
где r - отношение поперечных сечений изокинетического пробоотборника

и выпускной трубы


.
1.4.2.2. Системы с измерением концентрации

или

:
или

,

,
где

- влажная концентрация измеряемого газа в первичном отработанном газе;

- влажная концентрация измеряемого газа в разбавленном отработанном газе;

- влажная концентрация измеряемого газа в разбавляющем воздухе.
Концентрации, измеренные в сухом состоянии, должны быть преобразованы в их значения во влажном состоянии в соответствии с
1.3.2 настоящего Дополнения.
1.4.2.3. Системы с измерением концентрации компонента

и метод определения содержания углерода:

,
где

- концентрация

в разбавленном отработанном газе;

- концентрация

в разбавляющем воздухе.
Концентрации измеряют в объемных долях, %, во влажном состоянии.
Это уравнение, основанное на предполагаемом содержании углерода (атомы углерода, поступающие в двигатель, выбрасываются им в качестве

), решают следующим образом:

;

.
1.4.2.4. Системы с измерением потока:

;

.
1.4.3. Система разрежения полного потока
Окончательные регистрируемые в протоколе результаты испытаний выбросов дисперсных частиц получают следующим образом:
Все расчеты проводят на основе средних значений по отдельным режимам в течение периода отбора проб
или

.
1.4.4. Расчет массового расхода потока дисперсных частиц
Расход потока дисперсных частиц по массе рассчитывают следующим образом:
Для метода с использованием одного фильтра:
или

,
где

,

,

,

в течение цикла испытания определяют сложением средних значений по отдельным режимам в течение периода отбора проб:

;

;

;

;
где i = 1, ..., n.
Для метода с применением нескольких фильтров:
или

,
где i = 1, ..., n.
В массовый расход потока дисперсных частиц может быть включена следующая поправка на фон:
Для метода с использованием одного фильтра:
или

.
Если проводят более одного измерения, то

или

заменяют на

или

соответственно.
или

.
Для метода с применением нескольких фильтров:
или

.
Если проводят более одного измерения, то

или

заменяют на

или

соответственно.
или

.
1.4.5. Расчет конкретных выбросов
Конкретный выброс дисперсных частиц PM, г/(кВт·ч), рассчитывают по формулам <*>:
--------------------------------
<*> Показатель скорости потока вредных частиц

умножают на

(коэффициент поправки на влажность для вредных частиц, указанный в
1.4.1 настоящего Дополнения).
Для метода с использованием одного фильтра:

.
Для метода с применением нескольких фильтров:

,
где

.
1.4.6 Фактический коэффициент весомости режима
Для метода с использованием одного фильтра фактический коэффициент весомости

для каждого режима рассчитывают по формуле
или

,
где i = 1, ..., n.
Фактические коэффициенты весомости режима должны находиться в пределах +/- 0,005 (абсолютное значение) коэффициентов, перечисленных в
Д.3.6.1.
(обязательное)
СИСТЕМЫ АНАЛИЗА И ОТБОРА ПРОБ
1. Системы отбора проб вредных газообразных веществ и дисперсных частиц представлены на рисунках:
Д.2 - система анализа отработанных первичных газов;
Д.3 - система анализа отработанных разбавленных газов;
Д.4 - частичный поток, изокинетический поток, управление откачивающим насосом, частичный отбор проб;
Д.5 - частичный поток, изокинетический поток, управление нагнетательным насосом, частичный отбор проб;
Д.6 - частичный поток, контроль

или

, частичный отбор проб;
Д.7 - частичный поток

и баланс углеродсодержащих газов, общий отбор проб;
Д.8 - частичный поток, одинарная трубка Вентури и измерение концентрации, частичный отбор проб;
Д.9 - частичный поток, двойная трубка Вентури или диафрагмовый расходомер и измерение концентрации, частичный отбор проб;
Д.10 - частичный поток, разделение на несколько потоков и измерение концентрации, частичный отбор проб;
Д.11 - частичный поток, управление потоком, общий отбор проб;
Д.12 - частичный поток, управление потоком, частичный отбор проб;
Д.13 - полный поток, поршневой насос или трубка Вентури с критическим потоком, частичный отбор проб;
Д.14 - система отбора проб дисперсных частиц;
Д.15 - система разбавления полного потока.
2. Определение выбросов отработанных газов
В
2.1 и на
рисунках Д.2 и
Д.3 приведено подробное описание рекомендуемых систем отбора проб и анализа.
Поскольку при различных конфигурациях таких систем могут быть достигнуты эквивалентные результаты, точное соответствие рисункам не требуется. Допускается использование дополнительных компонентов, таких как измерительная аппаратура, клапаны, соленоиды, насосы и переключатели, для получения дополнительной информации и координации работы взаимодействующих систем. Другие компоненты, функционирование которых не вызвано необходимостью обеспечить точность работы отдельных систем, могут быть исключены, если это технически обосновано.
2.1. Газообразные компоненты отработанных газов CO,

, CH,

Аналитическая система для определения выбросов вредных газообразных веществ в первичном или разбавленном отработанном газе основана на использовании анализатора:
- HFID для измерения концентрации углеводородов;
- NDIR для измерения концентрации оксида углерода и диоксида углерода;
- HCLD или эквивалентного для измерения концентрации оксидов азота.
Отбор пробы для всех компонентов первичного отработанного газа
(рисунок Д.2) допускается проводить с помощью одного или двух пробоотборников, расположенных в непосредственной близости друг от друга, затем проба должна быть помещена внутри системы в два различных анализатора. Необходимо, чтобы ни в одной точке аналитической системы не было конденсации компонентов отработанных газов (включая воду и серную кислоту). Для разбавленного отработанного газа
(рисунок Д.3) проба углеводородов должна быть отобрана с помощью пробоотборника, который не используют для отбора проб других компонентов.
Общее замечание:
Все компоненты цепи отбора проб газов должны иметь температуру, указанную для соответствующих систем.
Рекомендуется использовать прямой пробоотборник из коррозионностойкой стали с несколькими отверстиями и заглушенным торцом. Внутренний диаметр пробоотборника не должен превышать внутренний диаметр пробоотборной магистрали, толщина стенок не может быть более 1 мм. В пробоотборнике должно быть не менее трех отверстий в трех различных радиальных плоскостях, имеющих размеры, обеспечивающие отбор потоков с приблизительно одинаковыми расходами. Диаметр пробоотборника должен составлять не менее 80% диаметра выпускной трубы.
Рисунок Д.2. Принципиальная схема установки для анализа
отработанных газов с определением концентраций
CO, CH и

SP2 - пробоотборник для анализа CH в разбавленных отработанных газах
(рисунок Д.3)
Пробоотборник должен:
- быть расположен в начале подогреваемой пробоотборной магистрали HSL1 и занимать ее отрезок длиной от 254 до 762 мм;
- иметь внутренний диаметр не менее 5 мм;
- быть вставлен в туннель для разбавления DT (см.
2.2.1.1 настоящего Приложения) в точке, где обеспечено хорошее перемешивание разбавляющего воздуха и отработанных газов, а именно на расстоянии приблизительно 10 диаметров туннеля в направлении потока от точки, в которой отработанные газы входят в туннель;
- быть расположен на достаточном расстоянии по радиусу от других пробоотборников и стенок туннеля, чтобы не подвергнуться воздействию турбулентных потоков или завихрений;
- быть подогретым так, чтобы температура газового потока повышалась до 463 +/- 10 К (190 +/- 10 °C) на выходе из пробоотборника.
SP3 - пробоотборник для анализа CO,

, CH и

в разбавленных отработанных газах
(рисунок Д.3)
Пробоотборник должен:
- находиться в той же плоскости, что и SP2;
- быть расположен на достаточном расстоянии по радиусу от других пробоотборников и стенок туннеля, чтобы не подвергнуться воздействию турбулентных потоков или завихрений;
- быть изолированным и подогретым по всей длине до температуры не менее 328 К (55 °C) для предотвращения конденсации воды.
Рисунок Д.3. Принципиальная схема установки для анализа
разбавленных отработанных газов с определением концентраций
CO,

, CH и

HSL1 - подогреваемая пробоотборная магистраль
По пробоотборной магистрали проба газа поступает из единого пробоотборника к точке (точкам) разделения потока и в анализатор CH. Пробоотборная магистраль должна:
- иметь внутренний диаметр от 5 до 13,5 мм;
- быть изготовлена из коррозионно-стойкой стали или политетрафторэтилена;
- поддерживать температуру стенок 463 +/- 10 К (190 +/- 10 °C) в каждой отдельно контролируемой секции при температуре отработанных газов в пробоотборнике не более 463 К (190 °C);
- обеспечивать температуру стенок выше 453 К (180 °C) при температуре отработанных газов в пробоотборнике более 463 К (190 °C);
- поддерживать температуру газа 463 +/- 10 К (190 +/- 10 °C) непосредственно перед нагреваемым фильтром F2 и детектором HFID.
HSL2 - подогреваемая пробоотборная магистраль для

Пробоотборная магистраль должна:
- поддерживать температуру стенок от 328 до 473 К (от 55 до 200 °C) на участке до преобразователя, где используют охлаждающую ванну, и анализатор, где ее не применяют;
- быть изготовлена из коррозионно-стойкой стали или политетрафторэтилена.
Поскольку пробоотборную магистраль нагревают только для предотвращения конденсации воды и серной кислоты, ее температура будет зависеть от содержания серы в топливе.
SL - пробоотборная магистраль для CO

Пробоотборная магистраль должна быть изготовлена из политетрафторэтилена или коррозионно-стойкой стали; может быть как подогреваемой, так и неподогреваемой.
BK - мешок для определения фоновой концентрации вредных веществ (факультативно; только на
рисунке Д.3)
Для отбора проб с фоновой концентрацией вредных веществ.
BG - камера для отбора проб (факультативно; только для CO и

на
рисунке Д.3)
Для отбора проб и определения концентраций вредных веществ.
F1 - подогреваемый фильтр грубой очистки (факультативно)
Температуру следует поддерживать такой же, как и для пробоотборной магистрали HSL1.
F2 - подогреваемый фильтр
Фильтр должен осаждать все дисперсные частицы из пробы газа до ее попадания в анализатор.
Температуру следует поддерживать такой же, как и для пробоотборной магистрали HSL1. При необходимости фильтр подлежит замене.
P - подогреваемый насос для перекачки проб
Насос следует подогревать до температуры пробоотборной магистрали HSL1.
CH - нагреваемый пламенно-ионизационный детектор HFID для определения концентрации углеводородов
Температуру следует поддерживать в диапазоне 453 - 473 К (180 - 200 °C).
CO,

- газоанализаторы NDIR для определения концентраций оксида углерода и диоксида углерода

- газоанализатор CLD или HCLD для определения концентраций оксидов азота
Если используют HCLD, то температуру поддерживают на уровне 328 - 473 К (55 - 200 °C).
C - преобразователь
Преобразователь применяют для каталитического преобразования

в NO перед анализом в газоанализаторе CLD или HCLD.
B - охлаждающая ванна
Для охлаждения и конденсации влаги из пробы отработанных газов.
В ванне необходимо поддерживать температуру в диапазоне 273 - 277 К (0 - 4 °C) с помощью льда или системы охлаждения. Использование ванны факультативно, если водяной пар на работу газоанализатора не влияет (
1.9.1 и
1.9.2 Дополнения 2 к Приложению Д).
Применение химических осушителей для удаления влаги из пробы не допускается.
T1, T2, T3 - датчики температуры
Для наблюдения температуры газового потока.
T4 - датчик температуры
Для отслеживания температуры в преобразователе

в NO.
T5 - датчик температуры
Для отслеживания температуры в охлаждающей ванне.
G1, G2, G3 - датчики давления
Для измерения давления в пробоотборных магистралях.
R1, R2 - регуляторы давления
Для регулирования давления соответственно воздуха и топлива для HFID.
R3, R4, R5 - регуляторы давления
Для регулирования давления в пробоотборных магистралях и потока газа, поступающего в газоанализаторы.
FL1, FL2, FL3 - расходомеры
Для отслеживания расхода отводимых проб отработанных газов.
FL4, FL5, FL6, FL7 - расходомеры (факультативно)
Для отслеживания расходов через газоанализаторы.
V1, V2, V3, V4, V5, V6 - селекторные клапаны
Для управления подачей в газоанализаторы потоков пробы отработанных газов, калибровочного или нулевого газа.
V7, V8 - электромагнитные клапаны
Для перепуска потока по обходному каналу в обход преобразователя

в NO.
V9 - игольчатый клапан
Для уравнивания потоков через преобразователь

в NO.
V10, V11 - игольчатые клапаны
Для регулирования потоков, идущих в газоанализаторы.
V12, V13 - рычажные клапаны
Для удаления конденсата из ванны B.
V14 - селекторный клапан
Для направления потока в мешок BG или BK.
2.2. Обнаружение дисперсных частиц
В
2.2.1,
2.2.2 и на
рисунках Д.4 -
Д.15 приведено подробное описание рекомендуемых систем разбавления и отбора проб. Поскольку при различных конфигурациях таких систем могут быть достигнуты эквивалентные результаты, точное соответствие рисункам не требуется. Допускается использование дополнительных компонентов, таких как клапаны, соленоиды, насосы и переключатели, для получения дополнительной информации и координации работы взаимодействующих систем. Другие компоненты, функционирование которых не вызвано необходимостью обеспечить точность работы отдельных систем, могут быть исключены, если это технически обосновано.
2.2.1. Система разбавления
Описываемая система основана на разбавлении части потока отработанных газов. Разделение этого потока и дальнейший процесс могут быть осуществлены с помощью разбавляющих систем различных типов. Для последующего отбора дисперсных частиц весь поток разбавленных отработавших газов или его часть направляется к системе отбора проб (
2.2.2 настоящего Дополнения,
рисунок Д.14). Первый - метод полного отбора проб, второй - метод частичного отбора проб.
Способ расчета коэффициента разбавления зависит от используемой системы.
Рекомендуются следующие системы:
В этих системах скорость и давление потока в отводящем патрубке должны совпадать с соответствующими параметрами основного потока отработанных газов, поэтому требуется обеспечение невозмущенного и однородного потока у входа в пробоотборник, что обычно достигается использованием резонатора и трубы с прямым участком перед ним. Коэффициент разделения потока в этом случае рассчитывают на основе легкоизмеряемых величин, таких как диаметры труб. Следует иметь в виду, что изокинезис применяется только для обеспечения условий распределения потока, а не размеров. Последнее, как правило, не требуется, поскольку частицы достаточно малы для беспрепятственного движения в потоке.
Системы с регулированием потока и измерением концентрации (
рисунки Д.6 -
Д.10)
В этих системах проба отбирается из основного потока отработанных газов благодаря регулированию потока разбавляющего воздуха и полного потока разбавленных газов. Коэффициент разбавления определяют на основе концентрации измеряемых газов, таких как

или

, естественным образом присутствующих в отработанных газах двигателя. Измеряют концентрации в разбавленных отработанных газах и разбавляющем воздухе, в то время как концентрация в неразбавленных отработанных газах может быть установлена непосредственно или рассчитана на основе расхода топлива и уравнения углеродного баланса при условии, что потребление и состав топлива известны. Контроль системы возможен по расчетному коэффициенту разбавления (
рисунки Д.6 и
Д.7) или параметрам потока в отводящем патрубке (
рисунки Д.8 -
Д.10).
В этих системах проба отбирается из основного потока отработанных газов благодаря регулированию потока разбавляющего воздуха и полного потока разбавленных газов. Коэффициент разбавления определяют на основе разности расходов этих потоков. При этом требуется точная взаимная калибровка расходомеров, поскольку неточность в значениях расходов одного потока относительно другого может привести к существенным ошибкам при высоких коэффициентах разбавления (
рисунки Д.9 -
Д.15). Управление потоками значительно упрощается, если расход разбавленных отработанных газов поддерживать постоянным и изменять по мере необходимости расход разбавляющего воздуха.
При использовании систем с частичным разбавлением потока следует избегать проблем, связанных с осаждением дисперсных частиц в отводящем патрубке, и убедиться, что из отработанных газов двигателя извлекается представительная по составу проба. Необходимо также тщательно определять коэффициент разделения потоков.
Применение описанных систем требует повышенного внимания к этим ключевым проблемам.
Первичные отработанные газы направляют из выпускной трубы EP
(рисунок Д.4) в туннель для разбавления DT по подводящему патрубку TT через изокинетический пробоотборник ISP. Разность давлений отработанных газов в выпускной трубе и на входе в пробоотборник улавливается датчиком давления DPT, от него сигнал передается на регулятор расхода FC1, который управляет вытяжным насосом SB для обеспечения нулевого перепада давления у входа в пробоотборник. При соблюдении этого условия скорости потоков отработанного газа в выпускной трубе EP и пробоотборнике ISP одинаковы и поток, проходящий через ISP и по отводящему патрубку TT, представляет собой постоянную часть полного потока отработанных газов. Коэффициент разделения определяют отношением площадей поперечных сечений EP и ISP. Расход потока разбавляющего воздуха измеряют расходомером FM1. Коэффициент разбавления рассчитывают на основе расхода разбавляющего воздуха и коэффициента разделения.
Рисунок Д.4. Система с частичным разбавлением потока,
изокинетическим пробоотборником и частичным отбором проб
(контроль SB)
Неразбавленные отработанные газы направляют из выпускной трубы EP
(рисунок Д.5) в туннель для разбавления DT по отводящему патрубку TT через изокинетический пробоотборник ISP. Разность давлений отработанных газов в выпускной трубе и на входе в пробоотборник улавливает датчик давления DPT. От него сигнал передается на регулятор расхода FC1, который управляет нагнетательным насосом PB, служащим для обеспечения нулевого перепада давления у входа в пробоотборник. Это достигается направлением незначительной части потока разбавляющего воздуха, расход которого уже измерен расходомером FM1, в подающий патрубок TT через сопло. При соблюдении этого условия скорости потоков отработанного газа в выпускной трубе EP и пробоотборнике ISP одинаковы, и поток, проходящий через ISP и по отводящему патрубку TT, представляет собой постоянную часть полного потока отработанных газов. Коэффициент разделения определяют отношением площадей поперечных сечений EP и ISP. Разбавляющий воздух подается из туннеля для разбавления DT с помощью вытяжного насоса SB. Расход его потока измеряют расходомером FM1 на входе в туннель DT. Коэффициент разбавления рассчитывают на основе расхода разбавляющего воздуха и коэффициента разделения.

Рисунок Д.5. Система разбавления части потока
с изокинетическим пробоотборником и частичным отбором проб
(управление с помощью нагнетательного насоса PB)
Неразбавленные отработанные газы направляют из выпускной трубы EP
(рисунок Д.6) в туннель для разбавления DT через пробоотборник SP по отводящему патрубку TT. Концентрации индикаторного газа (

или

) измеряют в неразбавленном и разбавленном потоках отработанных газов, а также в разбавляющем воздухе с помощью газоанализатора(ов) EGA. Соответствующие сигналы передаются на регулятор расхода FC2, который регулирует работу либо нагнетательного насоса PB, либо вытяжного SB, чтобы обеспечить разделение отработанных газов и коэффициент разбавления в туннеле DT. Этот коэффициент рассчитывают исходя из концентраций индикаторных газов в неразбавленных отработанных газах и разбавляющем воздухе.
Рисунок Д.6. Система с частичным разбавлением потока,
частичным отбором проб и измерением концентрации

и

Неразбавленные отработанные газы направляют из выпускной трубы EP
(рисунок Д.7) в туннель для разбавления DT через пробоотборник SP по подводящему патрубку TT. Концентрации

измеряют в разбавленных отработанных газах и разбавляющем воздухе с помощью газоанализатора(ов) EGA. Сигналы, информирующие о концентрации

и расходе топлива

, передаются на регулятор расхода FC2 или FC3 системы отбора проб дисперсных частиц PSS
(рисунок Д.14). Регулятор FC2 управляет работой нагнетательного насоса PB, а FC3 - системой частичного отбора проб (см.
рисунок Д.14), тем самым регулируя расходы потоков на входе в систему и выходе из нее, что обеспечивает соответствующее разделение потоков отработанных газов и коэффициент разбавления в туннеле DT. Этот коэффициент рассчитывают на основе концентрации

и расхода топлива

для достижения предполагаемого углеродного баланса газов.
Неразбавленные отработанные газы направляют из выпускной трубы EP
(рисунок Д.8) в туннель для разбавления DT через пробоотборник SP по отводящему патрубку TT под воздействием отрицательного давления, создаваемого в трубке Вентури VN, расположенной в туннеле DT. Расход газового потока в патрубке TT зависит от обмена энергией в зоне расположения трубки Вентури и тем самым от абсолютной температуры газа на выходе из патрубка TT. Следовательно, разделение потока отработанных газов для данного расхода в туннеле не является постоянным и коэффициент разбавления при малых нагрузках несколько ниже, чем при высоких. Концентрации индикаторного газа (

или

) измеряют в неразбавленных и разбавленных отработанных газах и разбавляющем воздухе с помощью газоанализатора(ов) EGA. Коэффициент разбавления рассчитывают на основе полученных значений.
Неразбавленные отработанные газы направляют из выпускной трубы EP
(рисунок Д.9) в туннель для разбавления DT через пробоотборник SP с помощью разделителя потока по подводящему патрубку TT, включающему комплект диафрагмовых расходомеров или трубок Вентури. Первая трубка (сопло) FD1 встроена в выпускную трубу EP, вторая FD2 - в патрубок TT. Кроме того, должны быть установлены два регулирующих клапана PCV1 и PCV2, обеспечивающих неизменный уровень разделения отработанных газов благодаря контролю противодавления в выпускной трубе EP и давления в туннеле DT. Клапан PCV1 расположен за пробоотборником SP в выпускной трубе EP, PCV2 - между нагнетательным насосом PB и туннелем DT. Концентрацию индикаторного газа (

или

) измеряют в неразбавленных и разбавленных отработанных газах и разбавляющем воздухе с помощью газоанализатора(ов) EGA. Его (их) использование необходимо для проверки степени распределения потока отработанных газов и регулирования клапанов PCV1 и PCV2 для обеспечения более точного разделения потока. Коэффициент разбавления рассчитывают на основе концентраций индикаторных газов.

Рисунок Д.7. Система с частичным разбавлением потока,
полным отбором проб, изменением концентрации

и использованием углеродного баланса
Рисунок Д.8. Система с частичным разбавлением потока,
частичным отбором проб, одинарной трубкой Вентури
и измерением концентрации

или

Неразбавленные отработанные газы направляют из выпускной трубы EP
(рисунок Д.10) через разделитель потоков FD3 в туннель DT для разбавления по подводящему патрубку TT, состоящему из нескольких трубок с одинаковыми геометрическими размерами (диаметр, длина и радиусы гибки), вставленных в выпускную трубу EP. Через одну из этих трубок отработанные газы поступают в туннель DT, а через остальные - в демпфирующую камеру DC. Следовательно, коэффициент разделения потоков отработанных газов зависит от общего числа трубок в разделителе демпфирующей камеры DC и на выходе из патрубка TT. Разность давлений улавливается датчиком FD3. Поддержание значения этого коэффициента неизменным требует нулевой разности между давлением в демпфирующей камере DC и на выходе из патрубка TT, которую улавливает датчик давлений DPT. Такая разность обеспечивается подачей свежего воздуха в туннель DT (в зону около выхода из TT). Концентрацию индикаторных газов (

и

) измеряют в неразбавленных и разбавленных отработанных газах и разбавляющем воздухе с помощью газоанализатора(ов) EGA. Его (их) использование необходимо для проверки разделения отработанных газов и управления расходом подаваемого воздуха для более точного контроля разделения потоков отработанных газов. Коэффициент разбавления рассчитывают на основе концентраций индикаторных газов.

Рисунок Д.9. Система с частичным разбавлением потока,
частичным отбором проб, двойной трубкой Вентури или двойным
диафрагмовым расходомером и измерением концентрации

или

Рисунок Д.10. Система с частичным разбавлением потока,
частичным отбором проб, разделением на несколько потоков
и измерением концентрации

или

Неразбавленные отработанные газы направляют из выпускной трубы EP
(рисунок Д.11) в туннель DT для разбавления через пробоотборник SP и подводящий патрубок TT. Полный поток в туннеле DT контролируется регулятором расхода FC3 и насосом для подачи проб P в системе отбора проб дисперсных частиц
(рисунок Д.15), поток разбавляющего воздуха - регулятором потока FC2, использующим расход отработанных газов

, воздуха

или топлива

в качестве управляющего сигнала для обеспечения требуемого разделения потока. Расход потока из пробоотборника SP в туннеле DT определяют как разность суммарного расхода и расхода разбавляющего воздуха, которые измеряют расходомерами FM3 и FM1 соответственно в системе отбора проб дисперсных частиц
(рисунок Д.14). Коэффициент разбавления рассчитывают на основе этих двух расходов.
Рисунок Д.11. Система с частичным разбавлением потока,
полным отбором проб и управлением расходом
Неразбавленные отработанные газы направляют из выпускной трубы EP
(рисунок Д.12) в туннель для разбавления DT через пробоотборник SP и подводящий патрубок TT. Разделение отработанных газов и их расход в туннеле DT контролирует регулятор FC2, управляя расходами (или скоростями), создаваемыми нагнетательным насосом PB и вытяжным насосом SB соответственно. Это реально, поскольку проба, отбираемая системой отбора проб дисперсных частиц PSS, возвращается в туннель DT. Можно использовать расход отработанных газов

, воздуха

или топлива

в качестве управляющего сигнала для регулятора FC2. Расход разбавляющего воздуха измеряют расходомером FM1, а полный поток - расходомером FM2. Коэффициент разбавления рассчитывают на основе этих двух расходов.
EP - выпускная труба
Выпускная труба может быть установлена на расстоянии 0,5 м от двигателя. Для снижения тепловой инерции рекомендуется отношение толщины трубы к ее диаметру не более 0,015. Применение гибких секций должно быть ограничено участками с отношением длины к диаметру не более 12. Сгибы необходимо свести к минимуму, чтобы уменьшить отложения внутри трубы. Если в выпускную систему входит глушитель испытательного стенда, то он также может быть изолирован.
В выпускной трубе, используемой с изокинетической системой, не должно быть колен, изгибов и резких изменений диаметра на участке, определяемом расстоянием, равным шести диаметрам этой трубы до наконечника пробоотборника и трем диаметрам после него. Скорость газа в зоне пробоотборника должна составлять более 10 м/с, за исключением скорости в режиме холостого хода. Колебания давления отработанных газов не должны превышать +/- 500 Па от среднего значения.
Любые меры по снижению амплитуды колебаний давления, дополнительные по отношению к выпускной системе, отличающейся от применяемой на шасси данного типа (включая глушитель и устройства последующего воздействия на отработанные газы), не должны влиять на работу двигателя или вызывать осаждение дисперсных частиц.
Для систем без изокинетических пробоотборников рекомендуется использовать прямую выпускную трубу длиной, равной ее шести диаметрам до наконечника пробоотборника и трем диаметрам после него.
Рисунок Д.12. Система с частичным разбавлением потока,
частичным отбором проб и регулированием потока
| | ИС МЕГАНОРМ: примечание. В официальном тексте документа, видимо, допущена опечатка: пункт 2.1.1 отсутствует. | |
Внутренний диаметр пробоотборника должен быть не менее 4 мм, отношение диаметра выпускной трубы к диаметру пробоотборника - не менее 4. Пробоотборник представляет собой патрубок с открытым торцом, обращенным против направления потока и расположенным на оси выпускной трубы; должен иметь несколько отверстий и соответствовать описанию SP1 в 2.1.1 настоящего Дополнения.
Изокинетический пробоотборник должен быть установлен так, чтобы его торец был обращен против направления потока и расположен на оси выпускной трубы EP в зоне, где обеспечиваются условия для пропорционального отбора проб неразбавленных отработанных газов. Внутренний диаметр пробоотборника должен быть не менее 12 мм.
Для изокинетического разделения потока отработанных газов необходима система регулирования, устанавливающая нулевую разность давлений между выпускной трубой EP и пробоотборником ISP. В этих условиях скорости потоков отработанных газов одинаковы и массовый расход через этот пробоотборник составляет постоянную долю суммарного расхода отработанных газов. Пробоотборник ISP должен быть подсоединен к датчику DPT, улавливающему разность давлений. Нулевую разность между выпускной трубой EP и пробоотборником ISP обеспечивает регулятор расхода FC1.
Комплект трубок Вентури или калиброванных отверстий устанавливают в выпускную трубу EP и патрубок TT для отвода соответствующей части потока неразбавленных отработанных газов в пробоотборник. Система, состоящая из двух дросселей PCV1 и PCV2, регулирующих давления в выпускной трубе EP и туннеле DT, необходима для соответствующего разделения потоков отработанных газов.
Комплект трубок устанавливают в выпускную трубу EP для отвода соответствующей части потока неразбавленных отработанных газов в пробоотборник. Одна из них подает отработанные газы в туннель для разбавления DT, в то время как по другим трубкам отработанные газы выходят в демпфирующую камеру DC. Трубки должны иметь одинаковые геометрические параметры (диаметр, длину, радиусы гибки), чтобы соотношение расходов разделяемых потоков зависело только от их общего числа. Для соответствующего разделения потоков необходима система регулирования, поддерживающая нулевую разность давлений между входом в камеру DC трубок комплекта и входом в туннель DT патрубка TT. При этом условии скорости отработанных газов в выпускной трубе EP и разделителе FD3 соответствуют друг другу и расход в патрубке TT составляет неизменную часть полного потока отработавших газов. Эти две точки (в EP и FD3) должны быть связаны с датчиком разности давлений DPT. Нулевую разность обеспечивает регулятор потока FC1.
Газоанализаторы

и

могут быть использованы для метода углеродного баланса. Их калибруют так же, как и газоанализаторы для измерения выбросов вредных газообразных веществ. Для определения различий в концентрациях допускается применять один или несколько газоанализаторов.
Точность измерительных систем должна быть такой, чтобы погрешность

или

составляла +/- 4%.
Отводящий патрубок для отбора проб дисперсных частиц должен:
- иметь минимальную длину, не превышающую 5 м;
- иметь внутренний диаметр не менее диаметра пробоотборника, но не более 25 мм;
- быть установлен концевой частью по осевой линии туннеля для разбавления в направлении движения потока.
Если патрубок имеет длину не более 1 м, его необходимо изолировать материалом с максимальной теплопроводностью 0,05 Вт/(м·К) и толщиной по радиусу, равной диаметру пробоотборника; если более 1 м, то он должен быть изолирован и нагрет до температуры стенки не менее 523 К (250 °C).
В других случаях требуемая температура стенки подводящего патрубка может быть определена стандартными расчетами теплопередачи.
Датчик разности давлений должен иметь диапазон измерений +/- 500 Па.
В изокинетических системах (
рисунки Д.4 и
Д.5) для поддержания нулевой разности давлений между выпускной трубой EP и пробоотборником ISP требуется регулятор расхода. Регулирование может быть осуществлено:
a) управлением скоростью или расходом потока, идущего через вытяжной насос SB, и поддержанием постоянной скорости или расхода потока, идущего через нагнетательный насос PB, во всех испытательных режимах
(рисунок Д.4);
b) обеспечением вытяжным насосом SB постоянного расхода по массе потока разбавленных отработанных газов и управлением потоком, идущим через нагнетательный насос PB, и тем самым потоком пробы отработанных газов в зону около наконечника патрубка TT
(рисунок Д.5).
В системе с регулированием давления остаточная ошибка в контуре не должна превышать +/- 3 Па, колебания давления в туннеле для разбавления - +/- 250 Па относительно среднего значения.
В системе с несколькими трубами
(рисунок Д.10) регулятор расхода обеспечивает соответствующее разделение потока отработанных газов, создавая нулевую разность давления на выходе из труб комплекта и отводящего патрубка TT. Регулирование заключается в управлении расходом потока воздуха, идущего в туннель для разбавления DT, в зоне около выходного отверстия патрубка TT.
Для системы с двумя управляющими трубками Вентури (двумя калиброванными отверстиями) необходимы два дросселя, регулирующих давление для соответствующего управления разделением потока. Один дроссель должен быть расположен в выпускной трубе EP за наконечником пробоотборника SP (по направлению потока), а другой - между нагнетательным насосом PB и туннелем для разбавления DT.
Демпфирующая камера должна быть установлена на выходе из комплекта труб для сведения к минимуму колебаний давления в выпускной трубе EP.
Трубку Вентури устанавливают в туннеле для разбавления DT, чтобы создать отрицательное давление около выходного наконечника патрубка TT. Расход газового потока через него, определяемый обменом энергии в зоне трубки Вентури, в основном пропорционален расходу в нагнетательном насосе PB, что обеспечивает неизменность коэффициента разбавления. Поскольку обмен энергии зависит от температуры на выходе из патрубка TT и разности давлений в выпускной трубе EP и туннеле DT, фактический коэффициент разбавления несколько ниже при малой нагрузке, чем при высокой.
Регулятор расхода может быть использован для управления расходом в нагнетательном насосе PB и/или в вытяжном насосе SB. На него может быть подан сигнал от потоков отработанных газов, воздуха или топлива и/или отдельные сигналы о концентрации

или

.
При подаче предварительно сжатого воздуха
(рисунок Д.11) регулятор FC2 непосредственно управляет потоком.
Расходомер FM1 для газа (или другие устройства, измеряющие потоки и расход разбавляющего воздуха) является факультативным прибором, если нагнетательный насос PB калиброван для измерения расхода.
Расходомер FM2 для газа (или другие устройства, измеряющие потоки и расход разбавляющего воздуха) является факультативным прибором, если вытяжной насос SB калиброван для измерения расхода.
Для регулирования расхода разбавляющего воздуха насос PB может быть соединен с регулятором давления FC1 или FC2. Насос не применяют с дроссельной заслонкой; может быть использован для измерения расхода разбавляющего воздуха, если он калиброван соответствующим образом.
Применяется только для частичного отбора проб; может быть использован для измерения расхода разбавленных отработанных газов, если он калиброван соответствующим образом.
Разбавляющий воздух рекомендуется фильтровать и очищать древесным углем для удаления фоновых углеводородов при температуре 298 +/- 5 К (25 +/- 5 °C).
По требованию изготовителей двигателей и в соответствии с проверенной инженерной практикой должна быть взята проба разбавляющего воздуха для определения фоновых концентраций дисперсных частиц, которые затем вычитают из значений, полученных в результате измерения разбавленных отработанных газов.
Пробоотборник - основная часть патрубка отбора дисперсных частиц PTT - должен:
- быть установлен так, чтобы его торец был направлен против потока в зоне, где разбавляющий воздух и отработанные газы хорошо перемешиваются, а именно: на оси туннеля для разбавления DT на расстоянии приблизительно 10 диаметров по направлению потока от точки, где отработанные газы входят в туннель для разбавления;
- иметь внутренний диаметр не менее 12 мм;
- быть подогрет до температуры стенок не более 325 К (52 °C). Подогрев может быть как непосредственным, так и с помощью предварительно нагретого разбавляющего воздуха при условии, что его температура не превышает 325 К (52 °C) перед входом отработанных газов в разбавляющий туннель;
- иметь изоляцию.
Туннель для разбавления должен:
- иметь длину, достаточную для полного перемешивания отработанных газов с разбавляющим воздухом в условиях турбулентного потока;
- быть изготовлен из коррозионностойкой стали, имеющей:
отношение толщины к диаметру не более 0,025 для туннелей внутренним диаметром более 75 мм;
номинальную толщину не менее 1,5 мм для туннелей внутренним диаметром не более 75 мм;
- иметь диаметр не менее: 75 мм для систем с частичным отбором проб; 25 мм для систем с полным отбором проб;
- быть подогрет до температуры стенок не более 325 К (52 °C). Подогрев может быть как непосредственным, так и с помощью предварительно нагретого разбавляющего воздуха при условии, что его температура не превышает 325 К (52 °C) перед входом отработанных газов в разбавляющий туннель;
- иметь изоляцию.
Отработанные газы двигателя должны быть тщательно перемешаны с разбавляющим воздухом. Для систем с частичным отбором проб качество перемешивания проверяют подачей

в канал при работающем двигателе (по крайней мере, в четырех равномерно расположенных точках туннеля). При необходимости допускается применение смесительных сопел.
Примечание. Если температура окружающего воздуха около туннеля для разбавления DT менее 293 К (20 °C), необходимо предусмотреть меры, чтобы избежать осаждения дисперсных частиц на его холодных стенках. Поэтому рекомендуется нагрев и/или изоляция туннеля в установленных выше пределах.
При высоких нагрузках на двигатель туннель можно охлаждать такими неагрессивными средствами, как вентилятор, в периоды, когда температура охлаждающей субстанции не опускается ниже 293 К (20 °C).
Теплообменник должен иметь объем, достаточный для поддержания температуры на входе в вытяжной насос SB в диапазоне +/- 11 К (+/- 11 °C) относительно средней рабочей температуры испытания.
Система основана на разбавлении всего потока отработанных газов в соответствии с концентрацией отбора проб постоянного объема CVS. В этом случае необходимо измерить полный объем смеси отработанных газов и разбавляющего воздуха. Допускается применять как насос с объемным регулированием PDP, так и трубку Вентури с критическим расходом CFV.
Для последующего накопления дисперсных частиц проба разбавленных отработанных газов должна быть направлена в систему отбора проб этих частиц (
2.2.2 настоящего Дополнения,
рисунки Д.14 и
Д.15). Если это осуществляется непосредственно, то происходит однократное разбавление. Если пробу разбавляют повторно в дополнительном туннеле, то такой процесс относят к системе с двойным разбавлением, которая полезна, когда требования к температуре на поверхности фильтра не могут быть выполнены при однократном разбавлении. Описание этой системы дано в
2.2.2 настоящего Дополнения
(рисунок Д.15).
Состав выбросов вредных газообразных веществ может быть также определен в туннеле системы разбавления полного потока. Поэтому пробоотборники для газообразных компонентов представлены на
рисунке Д.13, но не указаны в перечне описания. Соответствующие требования - по
2.1 настоящего Приложения.
Рисунок Д.13. Система полного разбавления потока
EP - выпускная труба
Длина выпускной трубы от выхода выпускного коллектора двигателя из турбонагнетателя или каталитического нейтрализатора до входа в туннель для разбавления должна быть не более 10 м. Если эта длина превышает 4 м, то труба, за исключением участка длиной 4 мм от выпускного коллектора двигателя, выхода из турбонагнетателя или каталитического нейтрализатора, должна быть изолирована. Исключение составляет встроенный в трубу дымомер (если используется). Толщина изоляции должна быть не менее 25 мм. Теплопроводность изоляционного материала, измеренная при температуре 673 К (400 °C), не более 0,1 Вт/(м·К). Для уменьшения тепловой инерции выпускной трубы рекомендуется отношение толщины к диаметру не более 0,015. Применение гибких секций ограничено отношением длины к диаметру не более 12.
Весь поток неразбавленных отработанных газов перемешивается с разбавляющим воздухом в туннеле для разбавления DT.
Расход разбавленных отработанных газов измеряют с помощью насоса с объемным регулированием PDP или трубки Вентури с критическим расходом CFV. Для соответствующего выделения потока пробы, идущего в устройство для определения дисперсных частиц и расхода, может быть использован теплообменник HE или электронный компенсатор расхода. Так как измерение массы дисперсных частиц основано на анализе полного потока разбавленных отработанных газов, необходимость расчета коэффициента разбавления отсутствует.
PDP - насос с объемным регулированием
Насосом PDP измеряют расход всего потока разбавленных отработанных газов на основе частоты вращения его вала и рабочего объема. Противодавление системы выпуска не должно искусственно снижаться насосом или системой впуска разбавляющего воздуха. Статическое противодавление отработанных газов на выпуске, измеренное при работающем насосе PDP, с подключенной системой CVS должно находиться в диапазоне +/- 1,5 кПа относительно статического давления, измеренного без подсоединения к ней при тех же частоте вращения двигателя и нагрузке.
Температура газовой смеси непосредственно перед входом в насос PDP должна находиться в диапазоне +/- 6 К от средней рабочей температуры при испытании в отсутствие компенсатора расхода.
Компенсатор допускается применять только в том случае, когда температура на входе в насос PDP не превышает 323 К (50 °C).
CFV - трубка Вентури с критическим расходом
Трубкой CFV измеряют расход всего потока разбавленных отработанных газов в условиях дросселирования (критический расход). Статическое противодавление отработанных газов на выпуске, измеренное при подключенной трубке CFV, должно находиться в диапазоне +/- 1,5 кПа от статического давления, измеренного при отсоединенной трубке при тех же частоте вращения двигателя и нагрузке. Температура газовой смеси непосредственно перед входом в трубку CFV должна быть в диапазоне +/- 11 К (+/- 11 °C) от средней рабочей температуры при испытании в отсутствие компенсатора расхода.
HE - теплообменник (факультативно, если используется компенсатор EFC)
Теплообменник должен иметь объем, достаточный для поддержания температуры в указанных пределах.
EFC - электронный компенсатор расхода (факультативно, если используется теплообменник HE)
Если температура на входе в насос PDP или трубку CFV не поддерживается в данных пределах, то требуются система компенсации расхода и регулирование соответствующего разделения в системе отбора проб дисперсных частиц. Для этого используют непрерывно измеряемые сигналы, корректирующие расход потока пробы через фильтры для осаждения частиц PSS системы отбора их проб (
2.2.2 настоящего Дополнения и
рисунки Д.14 и
Д.15).
DT - туннель для разбавления
Туннель для разбавления должен:
- иметь малый диаметр для создания турбулентного потока (число Рейнольдса - более 4000) и достаточную длину для обеспечения полного перемешивания отработанных газов с разбавляющим воздухом; допускается использование перемешивающих насадок;
- иметь диаметр не менее 75 мм;
- быть изолирован.
Отработанные газы двигателя при входе в туннель должны быть направлены вдоль потока и полностью перемешаны.
В системе однократного разбавления проба из туннеля для разбавления подается в систему отбора проб дисперсных частиц PSS (
2.2.2 настоящего Дополнения,
рисунок Д.14). Пропускная способность насоса PDP или трубки CFV должна быть достаточной, чтобы поддерживать температуру отработанных газов не более 325 К (52 °C) непосредственно перед первым фильтром для осаждения.
В системе двойного разбавления проба из туннеля для разбавления подается в дополнительный туннель для дальнейшего разбавления, а затем - в фильтры для осаждения дисперсных частиц (
2.2.2 настоящего Дополнения,
рисунок Д. 15).
Пропускная способность насоса PDP или трубки CFV должна быть достаточной для поступления потока разбавленных отработанных газов в туннель DT при температуре не более 464 К (191 °C) в зоне входа в пробоотборник. Система дополнительного разбавления должна обеспечивать подачу требуемого количества дополнительного разбавляющего воздуха, чтобы поддерживать температуру дважды разбавленного потока отработанных газов не более 325 К (52 °C) непосредственно перед первым фильтром для осаждения дисперсных частиц.
DAF - фильтр разбавляющего воздуха
Рекомендуется фильтровать и очищать древесным углем разбавляющий воздух, который для удаления фоновых углеводородов должен иметь температуру 298 +/- 5 К (25 +/- 5 °C).
По требованию изготовителей двигателей и в соответствии с проверенной инженерной практикой должна быть взята проба разбавляющего воздуха для определения фоновых концентраций дисперсных частиц, которые затем вычитают из значений, полученных в результате измерения разбавленных отработанных газов.
PSP - пробоотборник для дисперсных частиц
Пробоотборник - основная часть патрубка отбора дисперсных частиц PTT - должен:
- быть установлен так, чтобы его торец был направлен против потока в зоне, где разбавляющий воздух и отработанные газы хорошо перемешиваются, а именно: на оси туннеля для разбавления DT на расстоянии приблизительно 10 диаметров вдоль направления потока от точки, где отработанные газы входят в туннель для разбавления;
- иметь внутренний диаметр не менее 12 мм;
- быть подогрет до температуры стенок не более 325 К (52 °C). Подогрев может быть как непосредственным, так и с помощью предварительно нагретого разбавляющего воздуха при условии, что его температура не превышает 325 К (52 °C) перед входом отработанных газов в разбавляющий туннель;
- иметь изоляцию.
Система отбора проб дисперсных частиц необходима для их осаждения на фильтре. При полном отборе проб и частичном разбавлении потока отработанных газов, когда его часть является пробой и целиком проходит через фильтр, система разбавления (
2.2.1.1 настоящего Дополнения,
рисунки Д.7 и
Д.11) и система отбора проб составляют, как правило, единый блок. При частичном отборе проб и частичном или полном разбавлении потока отработанных газов, когда через фильтр проходит только их часть, система разбавления (
2.2.1.1 настоящего Дополнения,
рисунки Д.4 -
Д.6,
Д.8 -
Д.10,
Д.12 и
2.2.1.2 настоящего Дополнения,
рисунок Д.13) и система отбора проб, как правило, составляют отдельные блоки.
В настоящем стандарте блок повторного разбавления
(рисунок Д.15) системы полного разбавления потока рассматривают как модификацию типовой системы отбора проб дисперсных частиц
(рисунок Д.14). Этот блок включает все основные элементы системы, такие как фильтродержатели и насос перекачки проб, а также некоторые элементы - детали для подачи разбавляющего воздуха и туннель для дополнительного разбавления.
Рисунок Д.14. Система отбора проб дисперсных частиц
Рисунок Д.15. Система разбавления
(только для полного потока)
Во избежание любых помех в контурах регулирования рекомендуется, чтобы насос для перекачки проб работал в течение всего испытания. В методе с одним фильтром следует использовать систему с обходным каналом, чтобы отбирать пробы в соответствующие моменты времени. Влияние процедуры переключения потоков на контуры регулирования необходимо свести к минимуму.
Проба разбавленных отработанных газов
(рисунок Д.14) отбирается из туннеля для разбавления DT системы полного или частичного разбавления и пропускается через пробоотборник PSP и патрубок отвода дисперсных частиц PTT с помощью насоса для перекачки пробы P, которая проходит через фильтродержатель (фильтродержатели) FH, содержащий(ие) фильтры для осаждения дисперсных частиц. Расход потока пробы контролируется регулятором расхода FC3. Если используют электронный компенсатор EFC
(рисунок Д.13), расход разбавленных отработанных газов служит управляющим сигналом для регулятора FC3.
Проба разбавленных отработанных газов
(рисунок Д.15) направляется из туннеля DT системы полного разбавления потока через пробоотборник дисперсных частиц PSP и патрубок отвода PTT в туннель для дополнительного разбавления SDT, где разбавляется вторично. Затем она проходит через фильтродержатель(и) FH, где установлены фильтры для осаждения дисперсных частиц. Расход разбавляющего воздуха, как правило, постоянный, поскольку контролируется регулятором расхода FC3. Если используют электронный компенсатор расхода EFC
(рисунок Д.13), то суммарный расход разбавленных отработанных газов является управляющим сигналом для регулятора FC3.
PTT - патрубок отвода дисперсных частиц
Длина патрубка отвода дисперсных частиц должна быть не более 1020 мм.
Длину патрубка PTT определяют для систем с:
- частичным разбавлением потока, частичным отбором проб и полным однократным разбавлением потока - от наконечника пробоотборника до входа в фильтродержатель;
- частичным разбавлением потока и полным отбором проб - от выхода из туннеля для разбавления до входа в фильтродержатель;
- полным двукратным разбавлением потока - от наконечника пробоотборника PSP до туннеля для повторного разбавления.
Патрубок отвода может быть:
- подогрет, однако температура его стенок не должна превышать 325 К (52 °C). Подогрев может быть как непосредственным, так и с помощью предварительно нагретого разбавляющего воздуха при условии, что его температура не превышает 325 К (52 °C) перед поступлением отработанных газов в туннель для разбавления;
- изолирован.
Туннель для дополнительного разбавления должен иметь диаметр не менее 75 мм и быть достаточной длины, чтобы обеспечить время задержки дважды разбавленной пробы не менее 0,25 с. Первичный фильтродержатель FH расположен на расстоянии не более 300 мм от выхода из туннеля SDT.
Туннель для дополнительного разбавления может быть:
- подогрет, однако температура его стенок не должна превышать 325 К (52 °C). Подогрев может быть как непосредственным, так и с помощью предварительно нагретого разбавляющего воздуха при условии, что его температура не превышает 325 К (52 °C) перед поступлением отработанных газов в туннель для разбавления;
- изолирован.
Для основного и дополнительного фильтров могут быть использованы общие или отдельные фильтродержатели. Должны быть выполнены требования
1.5.1.3 Дополнения 1 к Приложению Д.
Фильтродержатель (фильтродержатели) может быть:
- подогрет, однако температура его стенок не должна превышать 325 К (52 °C). Подогрев может быть как непосредственным, так и с помощью предварительно нагретого разбавляющего воздуха при условии, что его температура не превышает 325 К (52 °C) перед поступлением отработанных газов в туннель для разбавления;
- изолирован.
Насос для перекачки проб дисперсных частиц должен быть расположен на расстоянии от туннеля для разбавления, достаточном для поддержания постоянной температуры на входе в насос с предельными отклонениями +/- 3 К (+/- 3 °C), если не предусмотрена коррекция расхода с помощью регулятора FC3.
Насос для подачи разбавляющего воздуха (только для системы двойного разбавления полного потока) должен быть расположен так, чтобы воздух для дополнительного разбавления имел температуру 298 +/- 5 К (25 +/- 5 °C), если не был подогрет предварительно.
Регулятор расхода применяют для компенсации влияния на расход пробы дисперсных частиц изменений температуры и противодавления в пробоотборной магистрали при невозможности использования других средств. Регулятор расхода необходим для электронного компенсатора расхода EFC
(рисунок Д.13).
Газовый расходомер (или другое устройство для измерения расхода пробы дисперсных частиц) должен быть расположен на достаточном расстоянии от насоса для перекачки проб P так, чтобы температура газа на входе оставалась постоянной с предельными отклонениями +/- 3 К (+/- 3 °C), если не предусмотрена коррекция потока с помощью регулятора FC3.
Газовый расходомер (или другое устройство для измерения расхода разбавляющего воздуха) располагают так, чтобы температура газа на входе составляла 298 +/- 5 К (25 +/- 5 °C).
Шаровой затвор должен иметь внутренний диаметр не менее, чем у патрубка отвода дисперсных частиц PTT, и время переключения менее 0,5 с.
Примечание. Если наружная температура около пробоотборника PSP, патрубка PTT, туннеля SDT и фильтродержателя FH менее 293 К (20 °C), то необходимо предусмотреть соответствующие меры, исключающие осаждение дисперсных частиц на холодных стенках этих устройств. Поэтому рекомендуют их подогрев и/или изоляцию в пределах, устанавливаемых соответствующими предписаниями, а также поддержание температуры на поверхности фильтра в процессе осаждения пробы не менее 293 К (20 °C).
В процессе работы двигателя при высоких нагрузках эти устройства можно охлаждать неагрессивными средствами, такими как вентилятор, если температура не опускается ниже 293 К (20 °C).
(обязательное)
ТРЕБОВАНИЯ К УСТОЙЧИВОСТИ ХАРАКТЕРИСТИК ВЫБРОСОВ
Настоящее Дополнение применяется только к диапазонам мощности H - K.
1. Период устойчивости характеристик выбросов и коэффициенты ухудшения
1.1. Предприятия-изготовители определяют величину коэффициента ухудшения (КУ) для каждого регулируемого загрязнителя всех семейств двигателей, относящихся к диапазонам мощности H - K. Такие КУ используются для официального утверждения типа и испытания производственной линии с помощью:
a) дополнительного учета КУ в соответствии с результатами испытаний на выбросы (если применяется
1.2.1);
b) умножения результатов испытаний на КУ (если используется
1.2.2).
1.1.1. Испытание для определения КУ проводится следующим образом:
1.1.1.1. Предприятие-изготовитель выполняет испытания на устойчивость для аккумулирования часов работы двигателя в соответствии с графиком, выбираемым на основе репрезентативной технической оценки работы эксплуатируемых двигателей для определения степени ухудшения характеристик выбросов. Продолжительность этого испытания обычно должна быть эквивалентной, по крайней мере, одной четвертой части периода устойчивости характеристик выбросов (ПУХВ).
Необходимое количество аккумулированных часов работы может быть получено с помощью прогонки двигателей на динамометрическом испытательном стенде или фактической эксплуатации техники. Могут применяться ускоренные процедуры испытаний на устойчивость, если график испытания для аккумулирования часов работы выполняется при более высоком коэффициенте нагрузки, чем в обычных условиях эксплуатации. Коэффициент ускорения, позволяющий связать количество часов испытания на устойчивость характеристик двигателя с эквивалентным количеством часов ПУХВ, определяется предприятием-изготовителем двигателя на основе их технической оценки.
В течение испытания на устойчивость нельзя обслуживать или заменять чувствительные к выбросам компоненты, кроме как в соответствии с графиком текущего обслуживания, рекомендованным предприятием-изготовителем.
Испытуемый двигатель, подсистемы или компоненты, используемые для определения КУ при выбросе отработанных газов для семейства двигателей, в том числе с эквивалентной технологией системы контроля выбросов, выбираются предприятием-изготовителем на основе их технической оценки. Критерий состоит в том, что должна отражаться степень ухудшения характеристик выбросов семейств двигателей, для официального утверждения которых будут применены полученные величины КУ. Двигатели с различными диаметром цилиндра, ходом поршня, конфигурациями, системами регулирования количества воздуха и топливными системами могут считаться эквивалентными по степени ухудшения характеристик выбросов, если имеется достаточное техническое основание для такой оценки.
Могут применяться величины КУ, полученные от другого предприятия-изготовителя, если установлена технологическая эквивалентность ухудшения характеристик выбросов, а также доказательства того, что испытания проведены в соответствии с указанными требованиями.
Испытания на выброс проводятся в соответствии с процедурами, определенными в настоящем стандарте для испытуемого двигателя после начальной обкатки, но до любого аккумулирования часов работы и по завершении периода устойчивости. Испытания на выброс можно также выполнять с интервалами для аккумулирования часов работы и применять для определения динамики ухудшения.
1.1.1.2. Испытания для аккумулирования часов работы или на выброс, осуществляемые для определения степени ухудшения, проводятся в отсутствие представителей компетентного органа, предоставляющего официальное утверждение.
1.1.1.3. Определение величин КУ на основе испытаний на устойчивость
Добавочный КУ определяется как величина, получаемая вычитанием значений выбросов в начале ПУХВ из величины в его конце, мультипликативный КУ - как уровень выбросов в конце ПУХВ, делимый на уровень в его начале.
Отдельные величины КУ устанавливаются для каждого из загрязнителей, подпадающих под действие законодательства. Величина добавочного КУ для стандарта

определяется на основе суммы загрязнителей независимо от того, что отрицательная величина ухудшения для одного из них может не компенсировать ухудшение для другого. Мультипликативные КУ для

устанавливаются отдельно для CH и

и применяются при расчете уровней ухудшения характеристик на основе результатов испытания на выбросы прежде чем объединить полученные величины

и CH для определения соответствия стандарту.
Когда испытание для полного ПУХВ не проводится, величины выбросов в его конце определяются экстраполяцией динамики ухудшения характеристик выбросов.
Когда в ходе испытания на устойчивость для аккумулирования часов работы результаты испытания на выбросы периодически регистрируются, применяются стандартные методологии статистической обработки на основе существующей практики для определения уровней выбросов в конце ПУХВ; для получения окончательных величин выбросов можно использовать проверку на статистическую значимость.
Если в результате расчета величина мультипликативного КУ меньше 1,00 или добавочного меньше 0,0, то он соответственно составляет 1,0 или 0,00.
1.1.1.4. С согласия органа, предоставляющего официальное утверждение типа, предприятие-изготовитель может применять величины КУ, установленные в результате испытаний на устойчивость для сертификации двигателей с воспламенением от сжатия, предназначенных для дорожных транспортных средств большой грузоподъемности, в соответствии с Правилами ЕЭК ООН N 49. Это допускается, если существует технологическая эквивалентность испытуемых двигателей для дорожных и внедорожных транспортных средств, для сертификации которых применяются КУ. Эти величины, полученные на основе результатов испытания на устойчивость характеристик выбросов из двигателей для дорожных транспортных средств, рассчитываются на основе величин ПУХВ, указанных в таблице Д.6.
Категория (диапазон мощности) | Срок эксплуатации (часы) (ПУХВ) |
<= 37 кВт (двигатели с постоянным числом оборотов) | 3000 |
<= 37 кВт (двигатели с непостоянным числом оборотов) | 5000 |
> 37 кВт | 8000 |
1.1.1.5. Если для семейства двигателей используется хорошо зарекомендовавшая себя технология, то вместо испытания для определения КУ может применяться анализ, основанный на существующей технической практике, при условии согласия компетентного органа, предоставляющего официальное утверждение типа.
1.2. Информация, касающаяся КУ, в заявках на официальное утверждение
1.2.1. В заявке на сертификацию семейства двигателей с воспламенением от сжатия, в которых не используются устройства дополнительной очистки выбросов, для каждого загрязнителя указывают добавочные КУ.
1.2.2. В заявке на сертификацию семейства двигателей с воспламенением от сжатия, в которых применяются устройства дополнительной очистки, для каждого загрязнителя указывают мультипликативные КУ.
1.2.3. Предприятие-изготовитель по запросу предоставляет органу, занимающемуся официальным утверждением типа, информацию о подтверждении этих величин. Как правило, это результаты испытаний на выбросы, график испытаний для аккумулирования часов работы, процедуры технического обслуживания, а также информация, подтверждающая технические оценки технологической эквивалентности, если применимо.
2. Периоды устойчивости характеристик выбросов для двигателей, относящихся к диапазонам мощности H - K
2.1. Предприятия-изготовители используют ПУХВ, указанные в
таблице Д.6.
(обязательное)
ТЕХНИЧЕСКИЕ ХАРАКТЕРИСТИКИ ЭТАЛОННОГО ТОПЛИВА,
ПРЕДНАЗНАЧЕННОГО ДЛЯ ИСПЫТАНИЙ НА ОФИЦИАЛЬНОЕ УТВЕРЖДЕНИЕ
И ПРОВЕРКИ СООТВЕТСТВИЯ ПРОИЗВОДСТВА
1. Эталонное топливо для двигателей с воспламенением от сжатия, предназначенных для сельскохозяйственных, лесных тракторов и внедорожной подвижной техники и официально утвержденных в соответствии с предельными значениями для диапазонов мощности D - G (см. таблицу Е.1).
Показатель | Единица измерения | | Метод испытания |
не менее | не более |
| - | 45,0 | | ИСО 5165 |
Плотность при 15 °C | кг/м3 | 835 | | ИСО 3675 |
Температура перегонки <6>-95 % объема | °C | 370 | - | ИСО 3405; ИСО 3405 |
Температура вспышки | °C | 55 | - | ИСО 2719 |
Точка закупорки холодного фильтра CFPP | °C | - | -5 | ЕН 116 |
Вязкость при 40 °C | мм2/с | 2,5 | 3,5 | ИСО 3104 |
Содержание серы | % (массовая доля) | | | ИСО 8754 |
Коррозия медной пластины | класс | - | 1 | ИСО 2160 |
Углеродистый остаток по Конрадсону 10 % | % (массовая доля) | - | 0,3 | ИСО 10307 |
Содержание золы | % (массовая доля) | - | 0,01 | |
Содержание воды | % (массовая доля) | - | 0,05 | ИСО 12937 |
Индекс нейтрализации (концентрированная кислота) | мг KOH/г | - | 0,2 | ASTM D 974-95 |
Устойчивость к окислению <10> | мг/см3 | - | 0,025 | ИСО 12205 |
| - | - | - | - |
<1> Если требуется определить термический КПД двигателя или транспортного средства, то теплотворную способность топлива можно рассчитать исходя из следующего: Удельная энергия (минимальная теплотворная способность)  , МДж/кг: |
|
где d - плотность при 15 °C; x - содержание воды, % (массовая доля); y - содержание золы, % (массовая доля); s - содержание серы, % (массовая доля). <2> Показатели, указанные в таблице, - "фактические значения". При установлении предельных величин применены методы, описанные в ASTM D3244 "Defining a basis for petroleum produce quality disputes" ("Определение основы для решения споров относительно качества нефтепродуктов"), а при определении минимального показателя принята минимальная разность 2R относительно нулевого значения; при установлении максимального и минимального значений минимальная разность составляет 4R (R - воспроизводимость). Несмотря на эти критерии, необходимые по статистическим причинам, изготовитель топлива должен стремиться к нулевому значению, если принято максимальное отклонение 2R, и к среднему при указании максимальных и минимальных пределов. Если необходимо выяснить, соответствует ли топливо установленным требованиям, то следует применить методы, описанные в ASTM D3244. <3> Диапазон значений цетанового числа не соответствует требованию соблюдения минимального диапазона 4R. При возникновении разногласий между изготовителем и потребителем топлива для их урегулирования могут быть применены методы ASTM D3244 при условии повторения измерений в объеме, достаточном для достижения необходимой точности результатов, что предпочтительнее однократного измерения. <4> Допускаются более низкие значения, и в этом случае следует указывать цетановое число использованного эталонного топлива. <5> Допускаются более высокие значения до 855 кг/м3; в этом случае следует указывать плотность эталонного топлива. Для проверки производства согласно разделу 7 настоящего стандарта необходимо соблюдать требования об использовании эталонного топлива с минимальным/максимальным показателем 835/845 кг/м3. <6> Цифры показывают общее перешедшее в парообразное состояние количество (процент восстановленного количества плюс процент потерянного). <7> Постоянно пересматривается с учетом рыночных тенденций. Для первоначальной сертификации двигателя по просьбе заявителя допускается максимальное содержание 0,05% (массовая доля), минимум 0,03% (массовая доля); в этом случае измеренный показатель содержания вредных частиц корректируется в сторону повышения до среднего значения, которое номинально уточняется для получения содержания серы в топливе 0,15% (массовая доля) в соответствии с уравнением |
 , |
где  - скорректированное значение PM, г/(кВт·ч); PM - измеренное взвешенное значение конкретных выбросов вредных частиц, г/(кВт·ч); SFC - взвешенное значение конкретного потребления топлива, г/(кВт·ч); NSLF - среднее номинальное содержание серы 0,15 % (массовая доля); FSF - содержание серы в топливе, % (массовая доля). |
 , где  . |
Для проверки производства согласно разделу 7 настоящего стандарта необходимо соблюдать требования об использовании эталонного топлива с минимальным/максимальным содержанием серы 0,1/0,2% (массовая доля). <8> Допускаются более высокие значения; в этом случае указывают содержание серы в эталонном топливе. <9> Заменяют на ИСО 6245 [4] начиная с даты применения. <10> Если устойчивость к окислению контролируют, то вполне вероятно, что срок годности будет ограничен. Поставщику следует обращаться за рекомендациями по условиям хранения и срокам годности. <11> В топливе должны содержаться только продукты прямой перегонки и крекированные компоненты перегонки углеводорода; допускается десульфурация. Топливо не должно содержать металлических или улучшающих цетановое число присадок. Примечание - Все характеристики топлива и предельные значения постоянно пересматриваются с учетом тенденций на рынках. |
2. Эталонное топливо для двигателей с воспламенением от сжатия, предназначенных для сельскохозяйственных, лесных тракторов и внедорожной подвижной техники и официально утвержденных в соответствии с предельными значениями для диапазонов мощности H - K (см. таблицу Е.2).
Таблица Е.2
Показатель | Единица измерения | | Метод испытания |
не менее | не более |
| - | 52,0 | 54,0 | ИСО 5165 |
Плотность при 15 °C | кг/м3 | 833 | 837 | ИСО 3675 |
Температура перегонки: | | | | |
50% объема | °C | 245 | - | ИСО 3405; |
95% объема | °C | 345 | 350 | ИСО 3405; |
конечная точка кипения | °C | - | 370 | ИСО 3405 |
Температура вспышки | °C | 55 | - | ЕН 22719 |
Точка закупорки холодного фильтра (CFPP) | °C | - | -5 | ЕН 116 |
Вязкость при 40 °C | мм2/с | 2,5 | 3,5 | ИСО 3104 |
Полициклические ароматические углеводороды | % (массовая доля) | 3,0 | 6,0 | ИП 391 |
| мг/кг | - | 300 | ASTM D 5453 |
Коррозия медной пластины | Класс | - | 1 | ИСО 2160 |
Углеродистый остаток по Конрадсону 10% | % (массовая доля) | - | 0,2 | ИСО 10370 |
Содержание золы | % (массовая доля) | - | 0,01 | ИСО 6245 |
Содержание воды | % (массовая доля) | - | 0,05 | ИСО 12937 |
Индекс нейтрализации (концентрированная кислота) | мг KOH/г | | 0,2 | ASTM D 974 |
Устойчивость к окислению <4> | мг/мл | - | 0,025 | ИСО 12205 |
<1> Показатели, указанные в таблице, - "фактические значения". При установлении предельных величин использованы условия стандарта ИСО 4259 "Нефтепродукты: определение и применение точных данных о методах испытания", а при определении минимальной величины принята во внимание минимальная разница 2R выше нулевого значения; при установлении максимального и минимального значений минимальная разница между этими величинами составляет 4R (R - воспроизводимость). Независимо от этой системы измерения, необходимой по техническим причинам, производителю топлива следует стремиться к нулевому значению, если предусмотренное максимальное значение равно 2R, и к среднему значению, если существуют максимальный и минимальный пределы. Если необходимо уточнить, соответствует ли данное топливо техническим требованиям, следует применять условия стандарта ИСО 4259. <2> Интервал, указанный для цетанового числа, не согласуется с требованием о минимальном интервале 4R. Однако при возникновении разногласий между поставщиком и потребителем топлива для их урегулирования могут применяться требования стандарта ИСО 4259 при условии проведения достаточного числа повторных измерений для получения необходимой точности результата, так как подобная процедура является более надежной, чем однократное измерение. <3> Должно указываться фактическое содержание серы в топливе, используемом для проведений испытания. <4> Хотя устойчивость к окислению контролируется, вполне вероятно, что срок годности продукта будет ограничен. По вопросам, касающимся условий хранения и срока годности, следует консультироваться с поставщиками. |
(справочное)
СВЕДЕНИЯ О СООТВЕТСТВИИ НАЦИОНАЛЬНЫХ
И МЕЖГОСУДАРСТВЕННЫХ СТАНДАРТОВ МЕЖДУНАРОДНЫМ СТАНДАРТАМ
И ДОКУМЕНТАМ, ИСПОЛЬЗОВАННЫМ В КАЧЕСТВЕ ССЫЛОЧНЫХ
В ПРИМЕНЕННОМ МЕЖДУНАРОДНОМ ДОКУМЕНТЕ
Обозначение ссылочного национального стандарта | Степень соответствия | Обозначение и наименование ссылочного международного стандарта |
I Сертификации двигателей с воспламенением от сжатия в отношении дымности; II Сертификации автотранспортных средств в отношении установки на них двигателей с воспламенением от сжатия, сертифицированных по типу конструкции; III Сертификации автотранспортных средств с двигателями с воспламенением от сжатия в отношении дымности; IV Измерения мощности двигателей (IDT) | IDT | Правила ЕЭК ООН N 24 |
| IDT | ИСО 5725-1:1994 "Точность (правильность и прецизионность) методов и результатов измерений. Часть 1. Основные положения и определения" |
ГОСТ 18509-88 | - | <*> |
<*> Соответствующий международный стандарт отсутствует. Примечание - В настоящей таблице использовано следующее условное обозначение степени соответствия стандартов: - IDT-идентичные стандарты. |
| ИСО 3046-1:2002 | Двигатели внутреннего сгорания поршневые. Эксплуатационные характеристики. Часть 1. Определение мощности, расхода топлива и смазочного масла и методы испытания. Дополнительные требования к двигателям общего назначения. |
| ИСО 5167:1991 | Измерение расхода текучей среды с помощью устройств для измерения перепада давления. Часть 1. Диафрагмы, сопла и трубки Вентури, помещенные в заполненные трубопроводы круглого сечения. |
| ИСО 3046-3:1995 | Двигатели внутреннего сгорания поршневые. Часть 3. Характеристики. Контрольные измерения. |
| ИСО 6245-2001 | Нефтепродукты. Определение содержания золы. |