Скачать Типовой проект 902-1-130.88 Комплектно-блочная малогабаритная канализационная насосная установка с насосами 1В 6/5 - 5/5 производительностью 5 куб. м/ч глубиной подводящего коллектора 3,0 мДата актуализации: 01.01.2021 Типовой проект 902-1-130.88
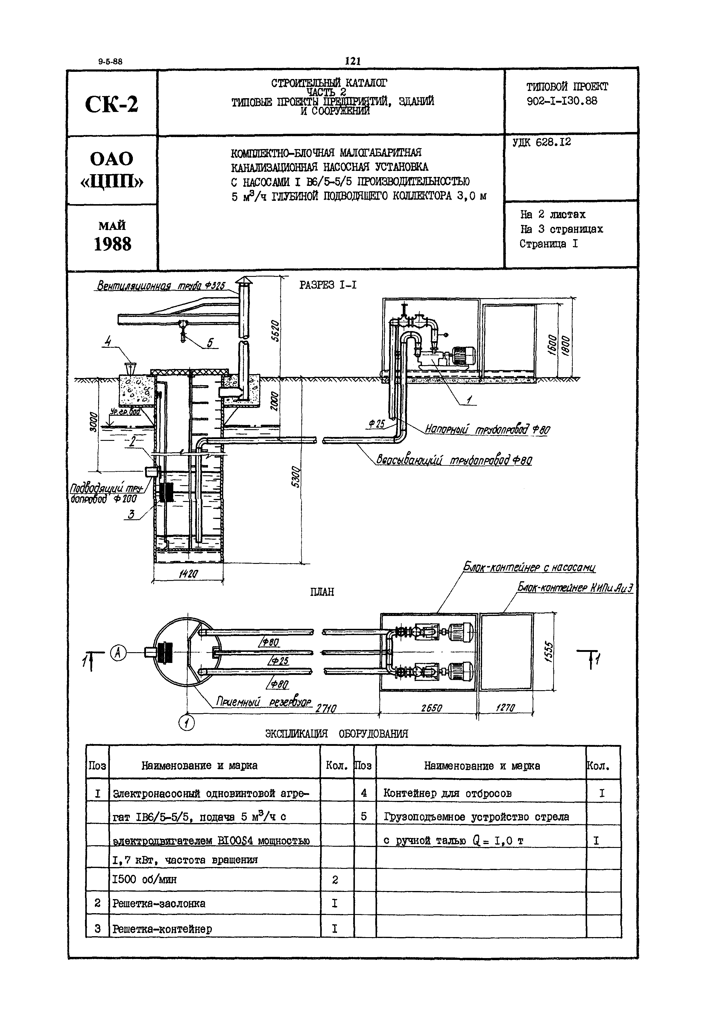
Комплектно-блочная малогабаритная канализационная насосная установка с насосами 1В 6/5 - 5/5 производительностью 5 куб. м/ч глубиной подводящего коллектора 3,0 м| Обозначение: | Типовой проект 902-1-130.88 | | Обозначение англ: | 902-1-130.88 | | Статус: | не определен законодательством | | Название рус.: | Комплектно-блочная малогабаритная канализационная насосная установка с насосами 1В 6/5 - 5/5 производительностью 5 куб. м/ч глубиной подводящего коллектора 3,0 м | | Дата добавления в базу: | 01.09.2013 | | Дата актуализации: | 01.01.2021 | | Дата введения: | 13.01.1988 | | Дата окончания срока действия: | 30.06.2003 |
 
|