Скачать Типовой проект 902-2-491.93 Очистные сооружения для сточных вод от мойки автомобилей производительностью 3 л/с.Дата актуализации: 01.01.2021 Типовой проект 902-2-491.93
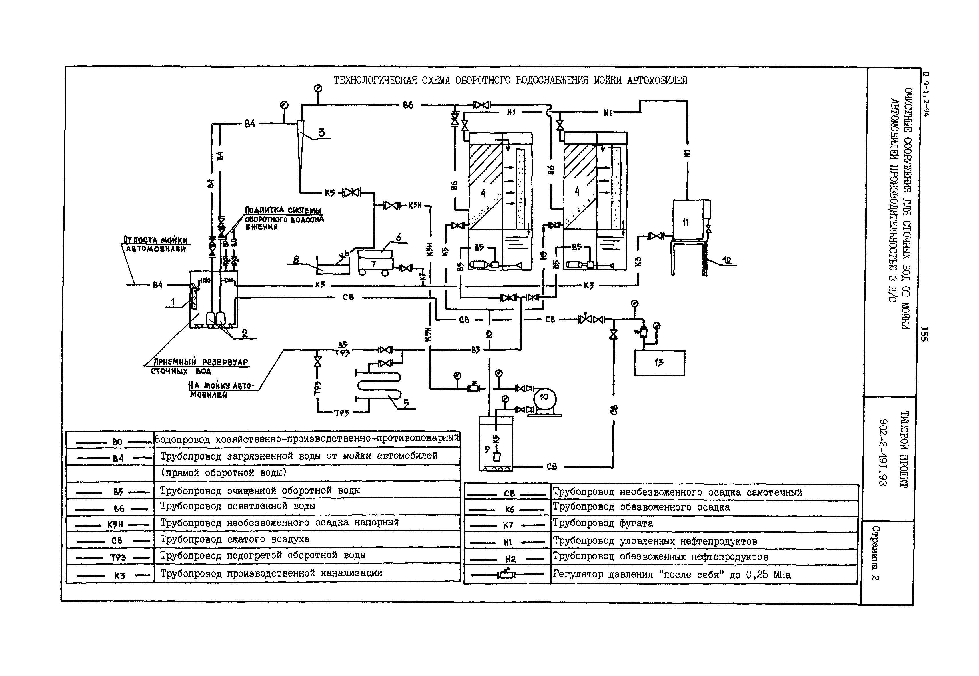
Очистные сооружения для сточных вод от мойки автомобилей производительностью 3 л/с.| Обозначение: | Типовой проект 902-2-491.93 | | Обозначение англ: | 902-2-491.93 | | Статус: | не определен законодательством | | Название рус.: | Очистные сооружения для сточных вод от мойки автомобилей производительностью 3 л/с. | | Дата добавления в базу: | 01.09.2013 | | Дата актуализации: | 01.01.2021 | | Дата введения: | 01.01.1994 | | Дата окончания срока действия: | 30.06.2003 |
     
|