Скачать Типовой проект 902-2-481.13.91 Очистные сооружения производительностью 5л/с для сточных вод от мойки автомобилей (для строительства в Западно-Сибирской зоне Российской Федерации)Дата актуализации: 01.01.2021 Типовой проект 902-2-481.13.91
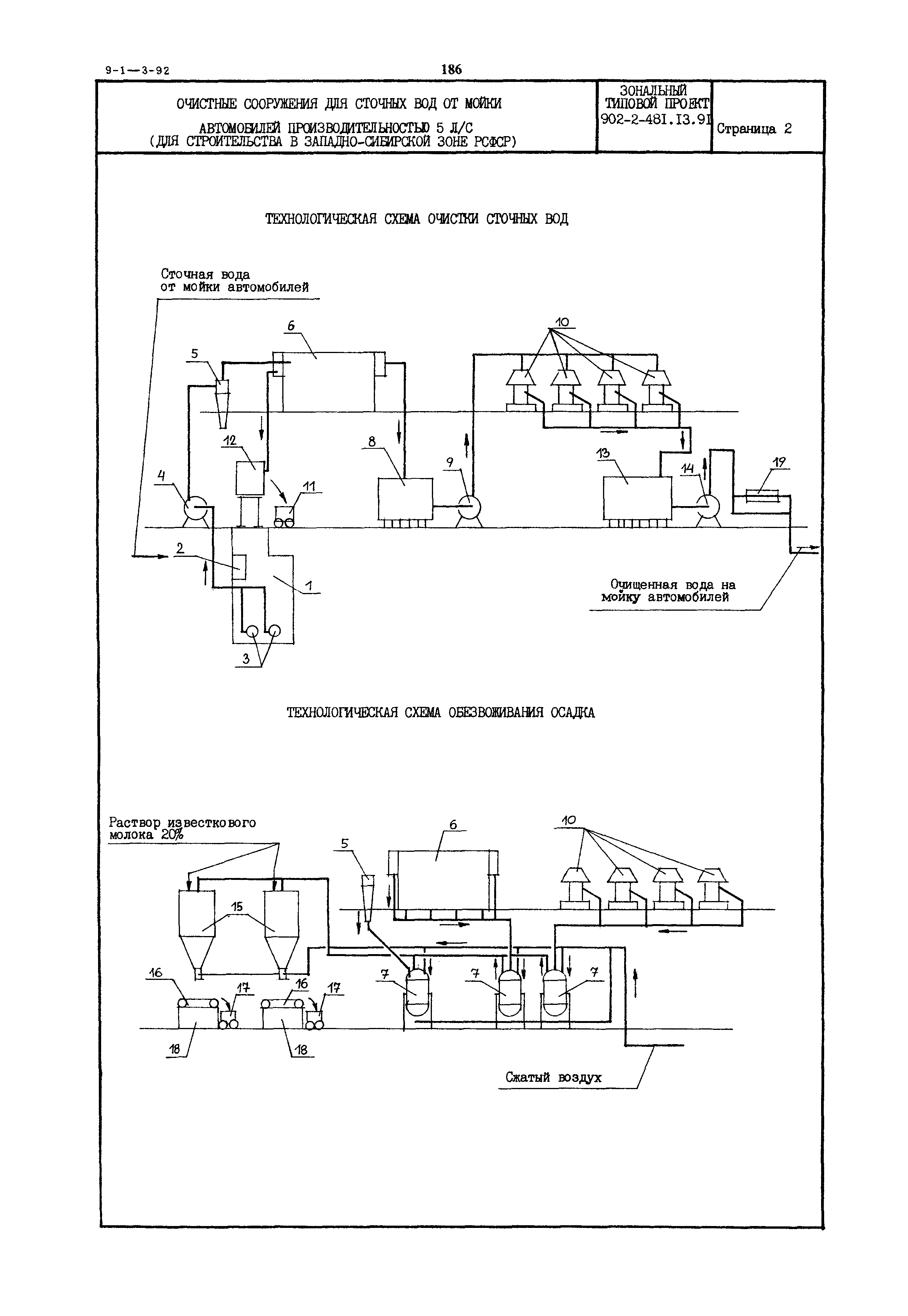
Очистные сооружения производительностью 5л/с для сточных вод от мойки автомобилей (для строительства в Западно-Сибирской зоне Российской Федерации)| Обозначение: | Типовой проект 902-2-481.13.91 | | Обозначение англ: | 902-2-481.13.91 | | Статус: | не определен законодательством | | Название рус.: | Очистные сооружения производительностью 5л/с для сточных вод от мойки автомобилей (для строительства в Западно-Сибирской зоне Российской Федерации) | | Дата добавления в базу: | 01.09.2013 | | Дата актуализации: | 01.01.2021 | | Дата введения: | 01.03.1992 | | Дата окончания срока действия: | 30.06.2003 |
      
|