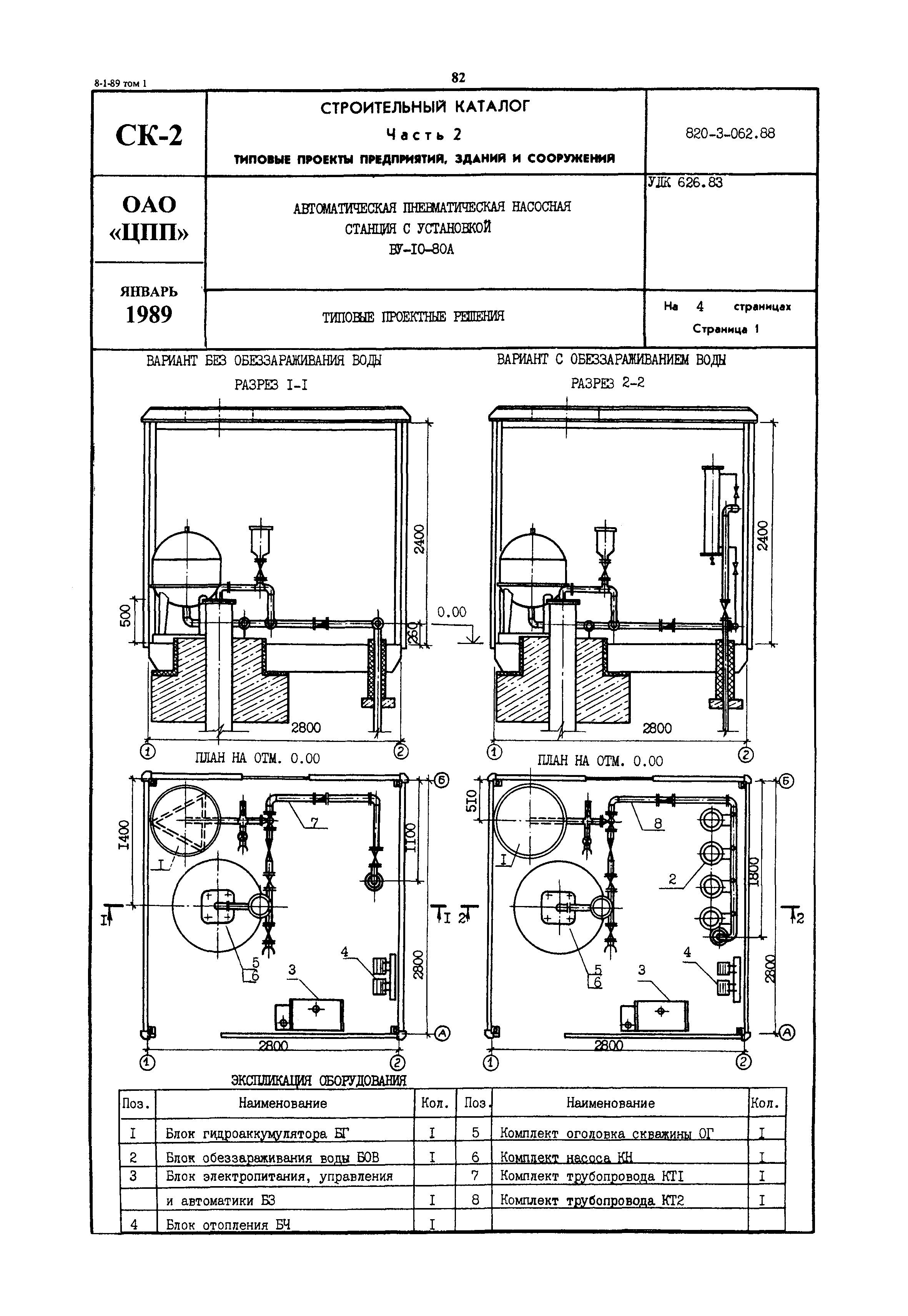
Скачать Типовые проектные решения 820-3-062.88 Автоматическая пневматическая насосная станция с установкой ВУ-10-80АДата актуализации: 01.01.2021 Типовые проектные решения 820-3-062.88
Автоматическая пневматическая насосная станция с установкой ВУ-10-80А| Обозначение: | Типовые проектные решения 820-3-062.88 | | Обозначение англ: | 820-3-062.88 | | Статус: | справочные материалы, мп, тпр | | Название рус.: | Автоматическая пневматическая насосная станция с установкой ВУ-10-80А | | Дата добавления в базу: | 01.09.2013 | | Дата актуализации: | 01.01.2021 | | Дата введения: | 01.06.1988 |
  
|