Скачать Типовые проектные решения 402-11-0130.22.88 Блок-боксы приготовления и дозирования ингибитора коррозии БДИ-БМ2Дата актуализации: 01.01.2021
|
| Обозначение: | Типовые проектные решения 402-11-0130.22.88 |
| Обозначение англ: | 402-11-0130.22.88 |
| Статус: | справочные материалы, мп, тпр |
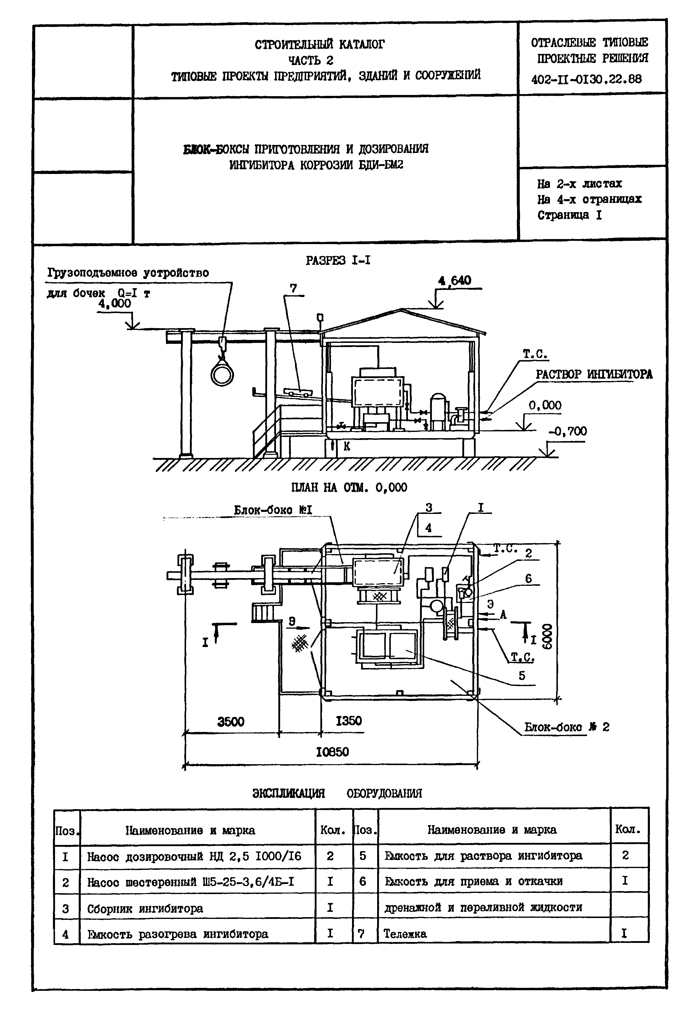
| Название рус.: | Блок-боксы приготовления и дозирования ингибитора коррозии БДИ-БМ2 |
| Дата добавления в базу: | 01.09.2013 |
| Дата актуализации: | 01.01.2021 |
| Дата введения: | 01.05.1988 |



