Скачать Типовой проект 902-3-63.87 Станция биологической очистки сточных вод с биофильтрами производительностью 100 куб. м/сутки

Дата актуализации: 01.01.2021

Типовой проект 902-3-63.87

Станция биологической очистки сточных вод с биофильтрами производительностью 100 куб. м/сутки

Обозначение: Типовой проект 902-3-63.87
Обозначение англ: 902-3-63.87
Статус:не определен законодательством
Название рус.:Станция биологической очистки сточных вод с биофильтрами производительностью 100 куб. м/сутки
Дата добавления в базу:01.09.2013
Дата актуализации:01.01.2021
Дата введения:23.04.1986
Дата окончания срока действия:30.06.2003
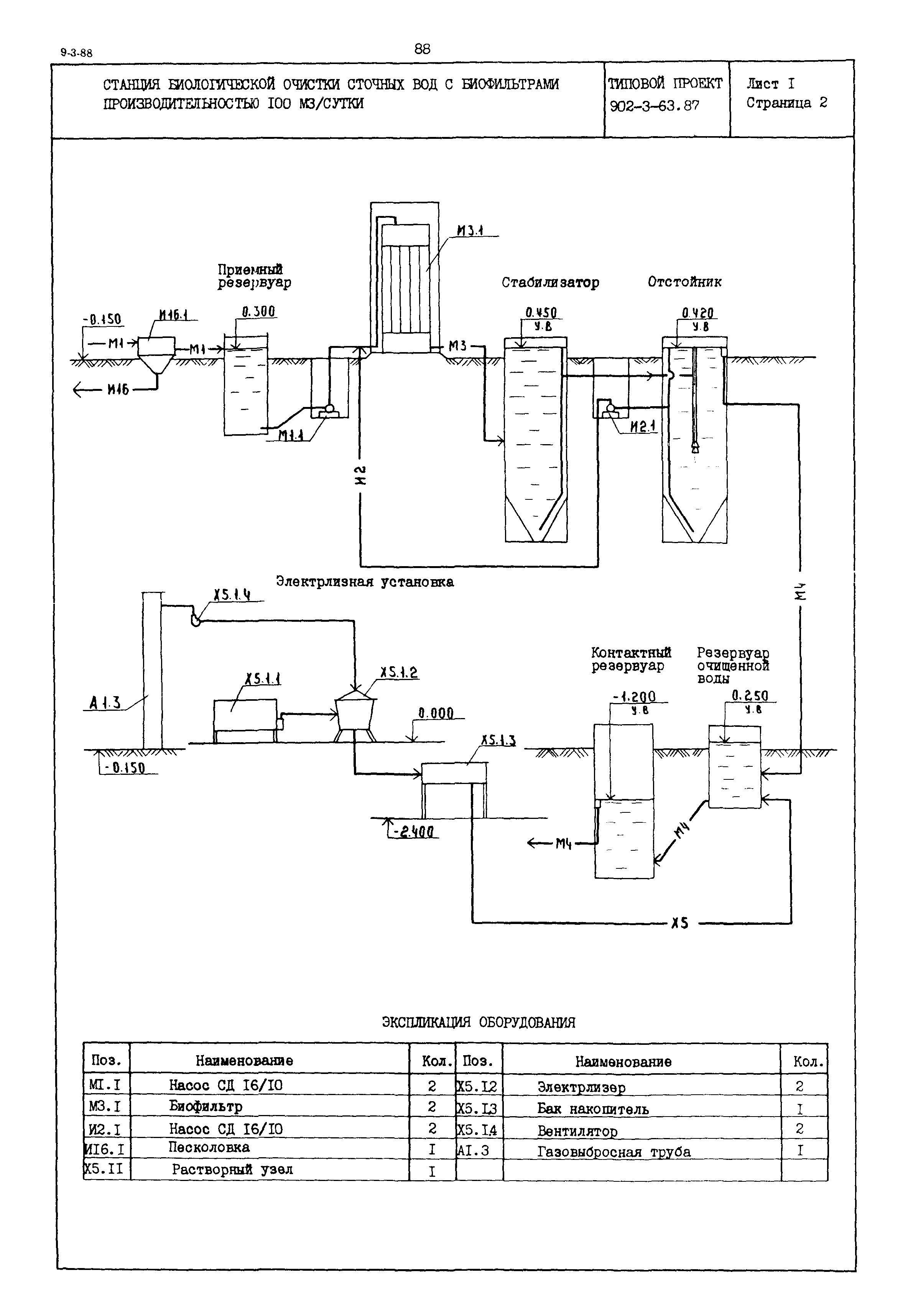
Область применения:Станция биологической очистки сточных вод с биофильтрами производительностью 100 куб. м/сутки состоит из производственно-вспомогательного здания, емкостных сооружений и канализационной насосной станции (ТП 902-1-53)
Список изменений:
Типовой проект 902-3-63.87Типовой проект 902-3-63.87Типовой проект 902-3-63.87Типовой проект 902-3-63.87Типовой проект 902-3-63.87

Текстовое изменение № 1 от 01.01.1992

№ 1№ 1№ 1№ 1