Скачать Типовой проект 902-3-66.87 Станция биологической очистки сточных вод с биофильтрами производительностью 200 куб. м/сутки с глубокой очисткой

Дата актуализации: 01.01.2021

Типовой проект 902-3-66.87

Станция биологической очистки сточных вод с биофильтрами производительностью 200 куб. м/сутки с глубокой очисткой

Обозначение: Типовой проект 902-3-66.87
Обозначение англ: 902-3-66.87
Статус:не определен законодательством
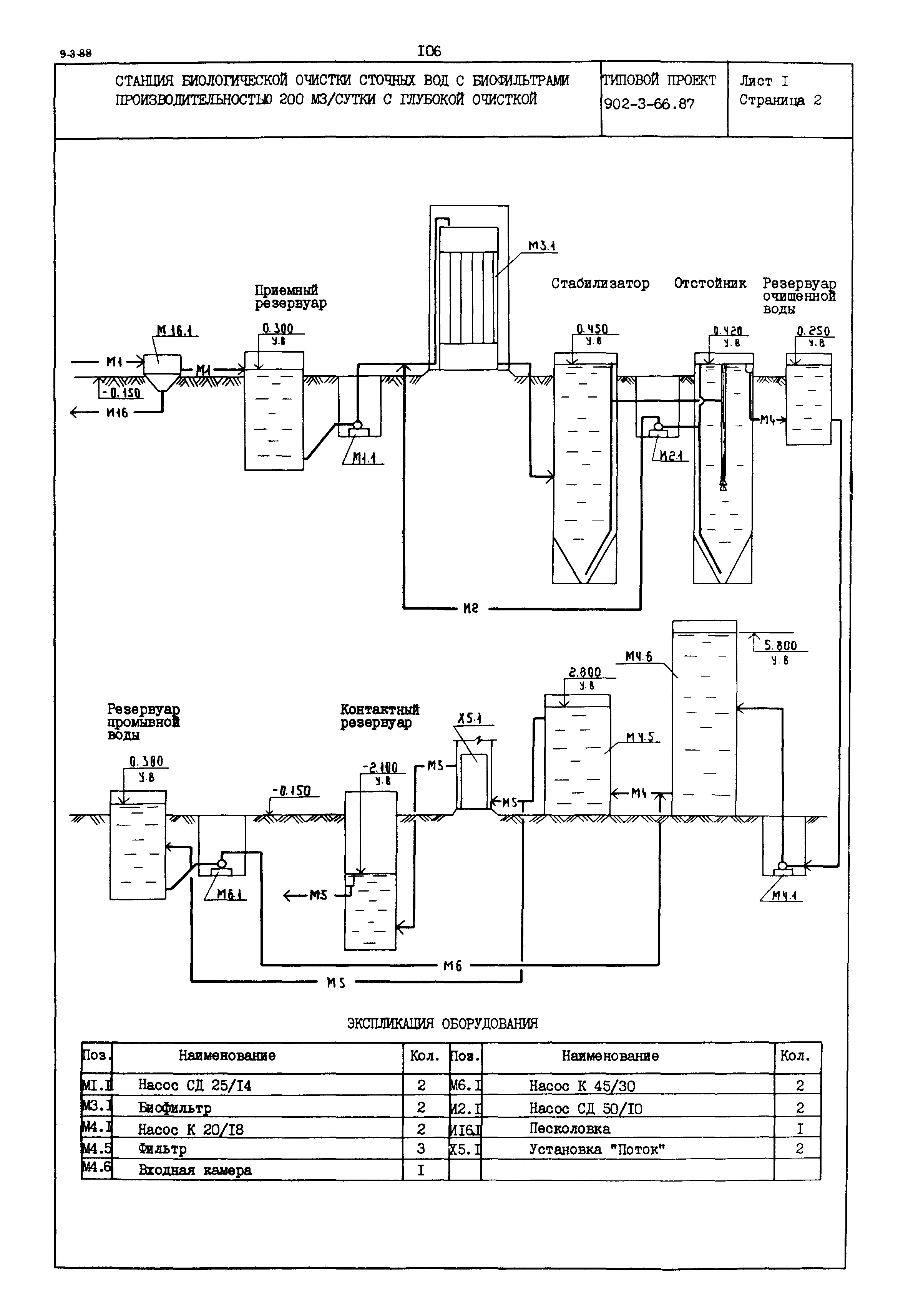
Название рус.:Станция биологической очистки сточных вод с биофильтрами производительностью 200 куб. м/сутки с глубокой очисткой
Дата добавления в базу:01.09.2013
Дата актуализации:01.01.2021
Дата введения:23.04.1986
Дата окончания срока действия:30.06.2003
Область применения:Станция предназначена для полной биологической очистки бытовых и близких к ним по составу производственных сточных вод. Полная биологическая очистка осуществляется на биофильтрах с пластмассовой загрузкой, самоокисление избыточной пленки в стабилизаторах. Глубокая очистка происходит на песчаных фильтрах в восходящим потоком
Типовой проект 902-3-66.87Типовой проект 902-3-66.87Типовой проект 902-3-66.87Типовой проект 902-3-66.87Типовой проект 902-3-66.87