Скачать Типовой проект 903-4-127.87 Центральный тепловой пункт с пластинчатыми водонагревателями теплопроизводительностью 40 МВт. Тип 4 - независимое присоединение систем отопленияДата актуализации: 01.01.2021 Типовой проект 903-4-127.87
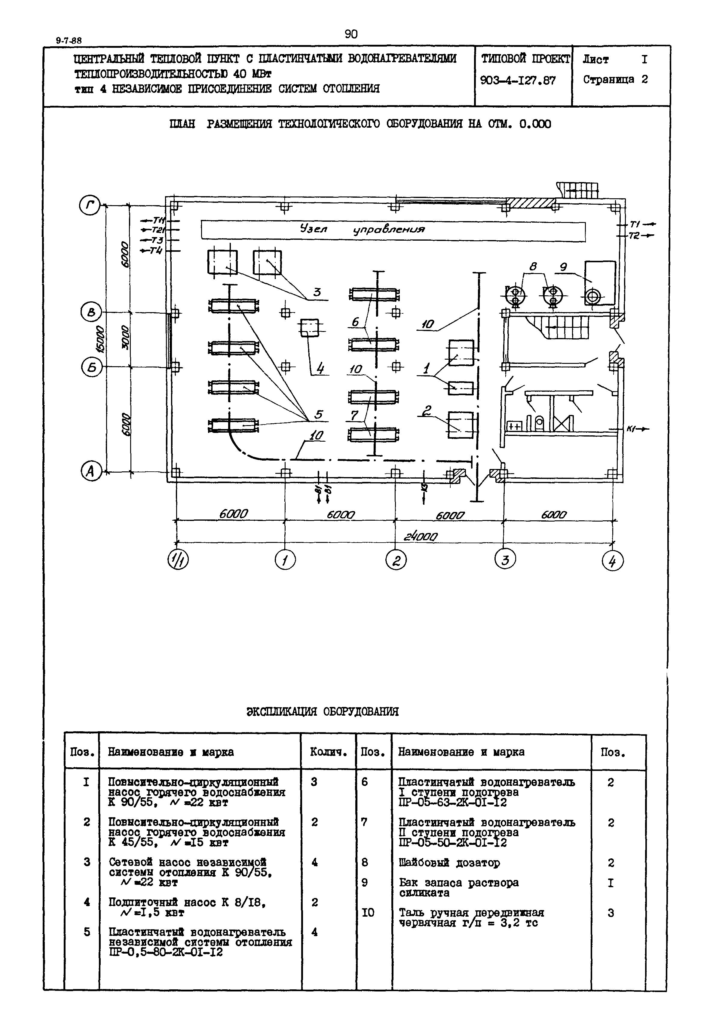
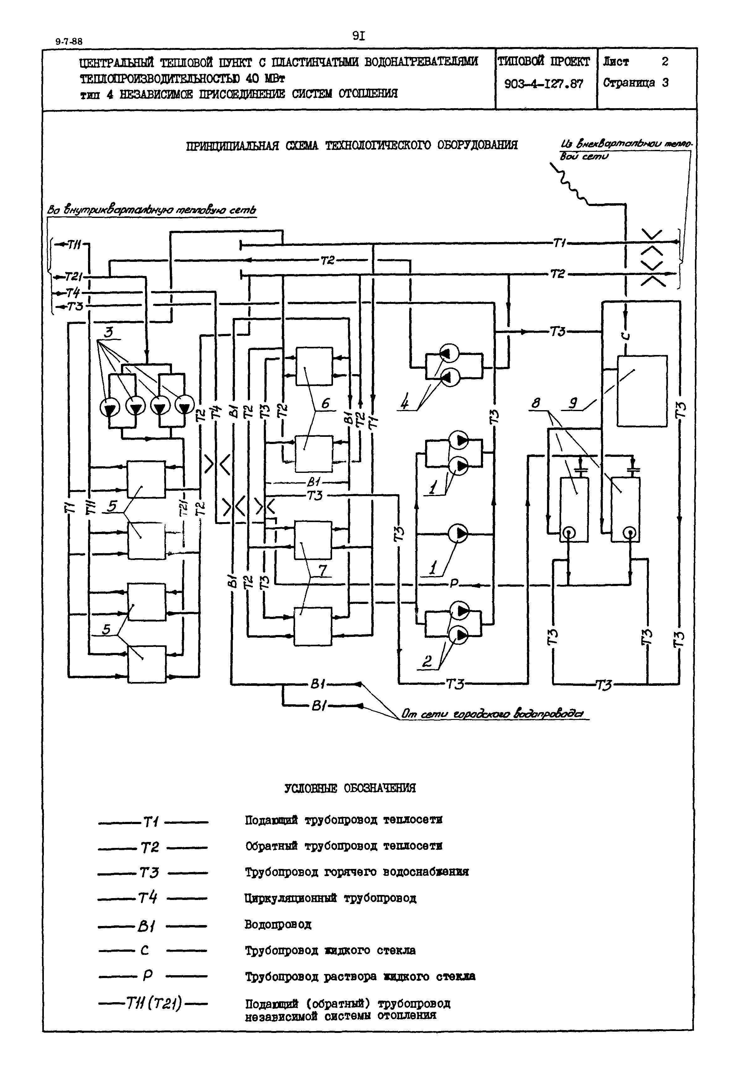
Центральный тепловой пункт с пластинчатыми водонагревателями теплопроизводительностью 40 МВт. Тип 4 - независимое присоединение систем отопления| Обозначение: | Типовой проект 903-4-127.87 | | Обозначение англ: | 903-4-127.87 | | Статус: | действует | | Название рус.: | Центральный тепловой пункт с пластинчатыми водонагревателями теплопроизводительностью 40 МВт. Тип 4 - независимое присоединение систем отопления | | Дата добавления в базу: | 01.09.2013 | | Дата актуализации: | 01.01.2021 | | Дата введения: | 02.11.1987 |
     
|