Скачать Типовые проектные решения 406-8-05.88 Установка для очистки шламсодержащих сточных вод чугунолитейных цехов производительностью 50 куб. м/час в блоках агрегированного оборудования АКВАШЛАМ-50Дата актуализации: 01.01.2021 Типовые проектные решения 406-8-05.88
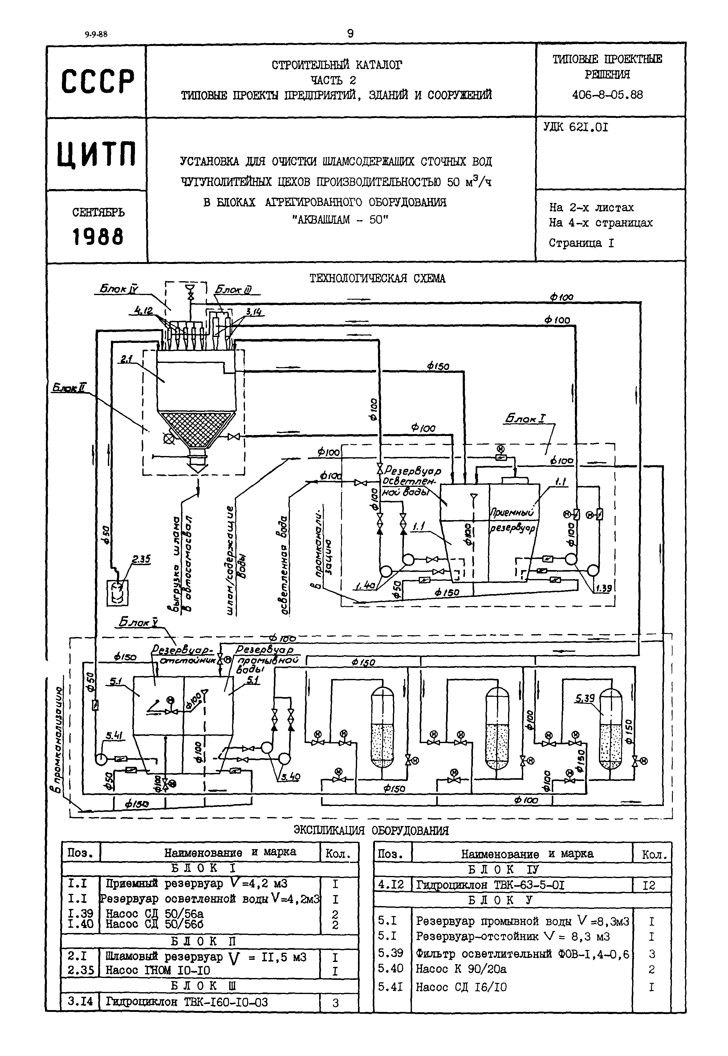
Установка для очистки шламсодержащих сточных вод чугунолитейных цехов производительностью 50 куб. м/час в блоках агрегированного оборудования "АКВАШЛАМ-50"| Обозначение: | Типовые проектные решения 406-8-05.88 | | Обозначение англ: | 406-8-05.88 | | Статус: | справочные материалы, мп, тпр | | Название рус.: | Установка для очистки шламсодержащих сточных вод чугунолитейных цехов производительностью 50 куб. м/час в блоках агрегированного оборудования "АКВАШЛАМ-50" | | Дата добавления в базу: | 01.09.2013 | | Дата актуализации: | 01.01.2021 | | Дата окончания срока действия: | 26.04.1988 |
  
|