Скачать Типовой проект 405-4-47 Кислородная станция 2К-0,15 производительностью 330 куб. м/час газообразного кислородаДата актуализации: 01.01.2021 Типовой проект 405-4-47
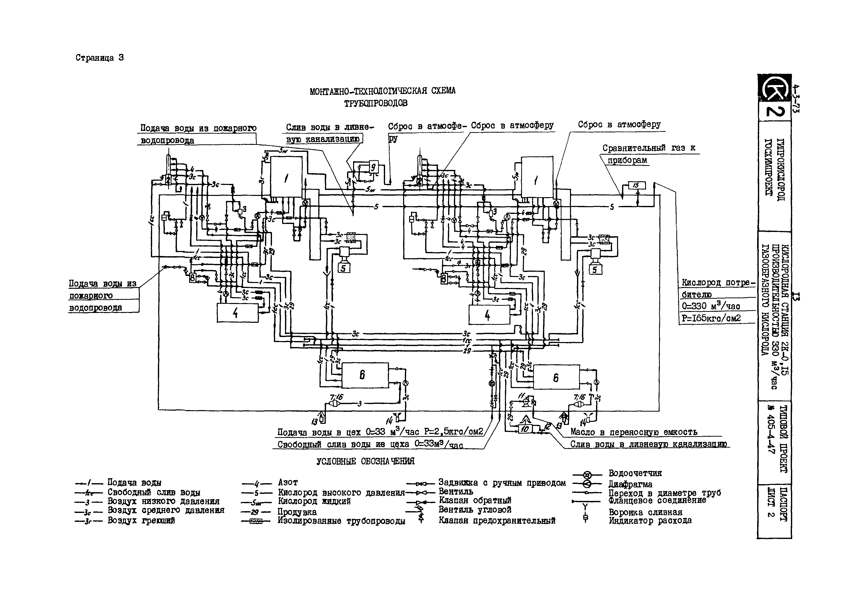
Кислородная станция 2К-0,15 производительностью 330 куб. м/час газообразного кислорода| Обозначение: | Типовой проект 405-4-47 | | Обозначение англ: | 405-4-47 | | Статус: | действует | | Название рус.: | Кислородная станция 2К-0,15 производительностью 330 куб. м/час газообразного кислорода | | Дата добавления в базу: | 01.10.2014 | | Дата актуализации: | 01.01.2021 | | Дата введения: | 30.12.1971 |
  
|