Скачать Типовой проект 901-3-282.89 Станция очистки воды с установкой Струя производительностью 1600 куб. м/сутки (в комплектно-блочном исполнении)Дата актуализации: 01.01.2021
|
| Обозначение: | Типовой проект 901-3-282.89 |
| Обозначение англ: | 901-3-282.89 |
| Статус: | не определен законодательством |
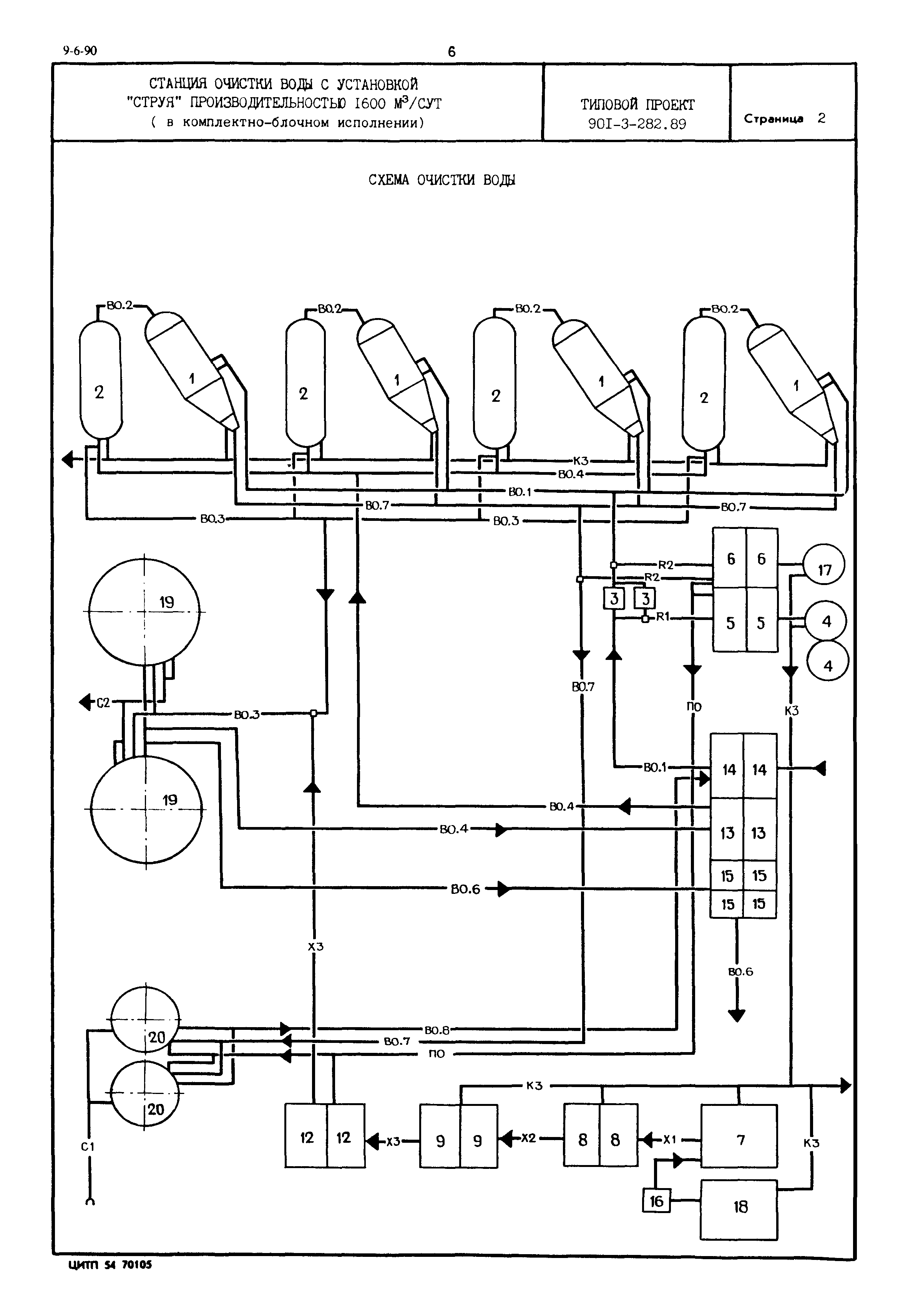
| Название рус.: | Станция очистки воды с установкой "Струя" производительностью 1600 куб. м/сутки (в комплектно-блочном исполнении) |
| Дата добавления в базу: | 01.02.2020 |
| Дата актуализации: | 01.01.2021 |
| Дата введения: | 15.12.1989 |
| Дата окончания срока действия: | 30.06.2003 |
| Область применения: | Станция очистки воды предназначена для реагентного осветления и обеззараживания воды из поверхностных источников. |







