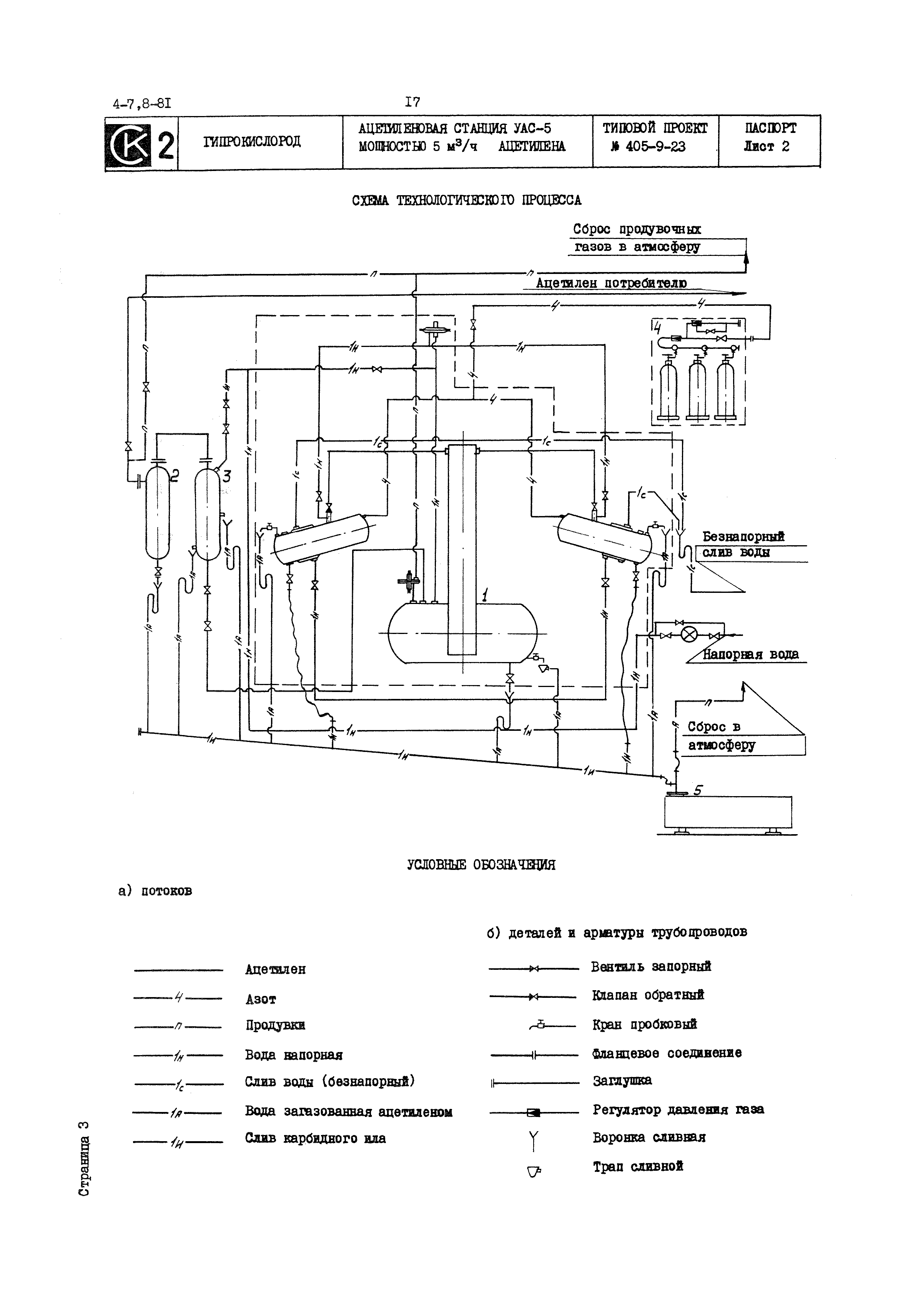
Скачать Типовой проект 405-9-23 Ацетиленовая станция УАС-5 мощностью 5 куб. м/час ацетиленаДата актуализации: 01.01.2021 Типовой проект 405-9-23
Ацетиленовая станция УАС-5 мощностью 5 куб. м/час ацетилена| Обозначение: | Типовой проект 405-9-23 | | Обозначение англ: | 405-9-23 | | Статус: | отменен | | Название рус.: | Ацетиленовая станция УАС-5 мощностью 5 куб. м/час ацетилена | | Дата добавления в базу: | 01.01.2018 | | Дата актуализации: | 01.01.2021 | | Дата введения: | 01.07.1981 | | Дата окончания срока действия: | 01.01.1991 | | Список изменений: | |
   
Текстовое изменение № 2 от 01.05.1992
 
Текстовое изменение № 3 от 01.01.1997
 
Текстовое изменение № 4 от 01.07.1999

|