Скачать РД 34.41.203 Инструкция по монтажу питательных насосных агрегатов для котлов с давлением пара 140 и 100 кгс/см2Дата актуализации: 01.01.2021
|
| Обозначение: | РД 34.41.203 |
| Обозначение англ: | RD 34.41.203 |
| Статус: | действует |
| Название рус.: | Инструкция по монтажу питательных насосных агрегатов для котлов с давлением пара 140 и 100 кгс/см2 |
| Название англ.: | Guidelines for Installation of Feed Pump Assemblies for Boilers with Vapor Pressure of 140 and 100 kgf/sq. cm |
| Дата добавления в базу: | 01.09.2013 |
| Дата актуализации: | 01.01.2021 |
| Дата введения: | 10.01.1974 |
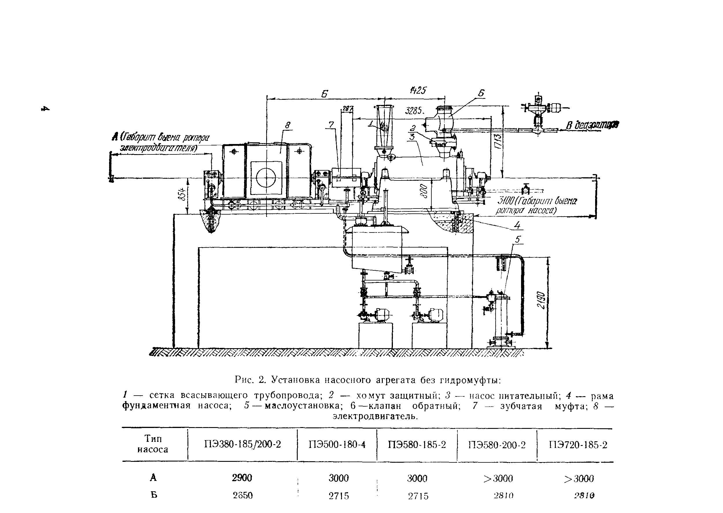
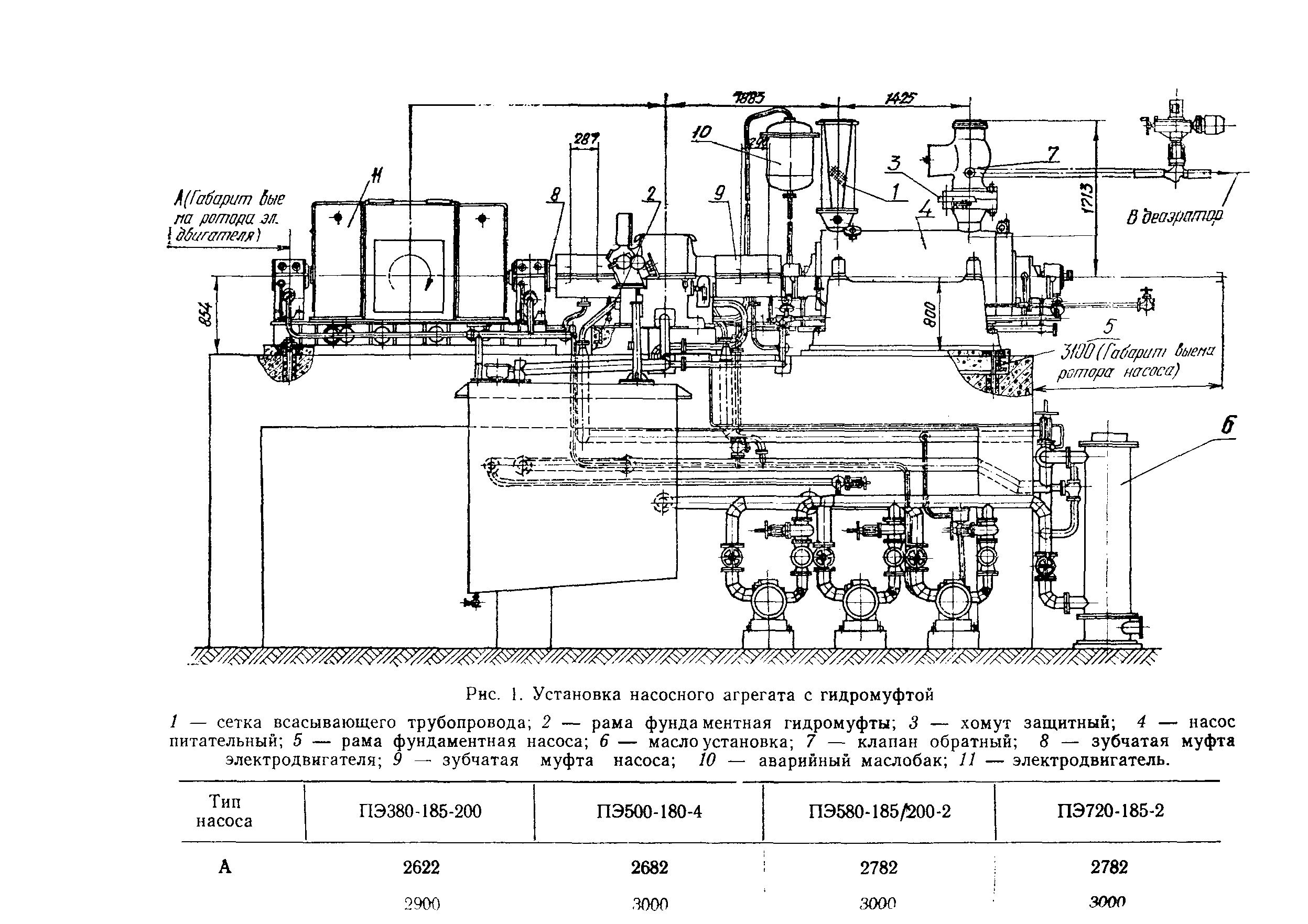
| Область применения: | В инструкции приведены техническая характеристика, краткое описание, указания по монтажу, опробованию, разборке и сборке питательных насосных агрегатов для котлов с давлением пара 140 кгс/см2 типов ПЭ380-185/200-2, ПЭ500-180-4, ПЭ580-185/200-2, ПЭ720-185-2 Сумского насосного завода и насосного агрегата для котлов с давлением пара 100 кгс/см2 типа ПЭ270-150 завода "Южгидромаш". |
| Оглавление: | 1 Техническая характеристика питательных насосов 2 Краткое описание питательных насосов 3 Организационно-техническая подготовка к монтажу 4 Монтаж насосного агрегата 5 Опробование насосного агрегата 6 Указания по ревизии оборудования насосной установки Приложение 1 Перечень приспособлений, поставляемых с насосами ПЭ380-185/200-2, ПЭ500-180-4, ПЭ580-185/200-2, ПЭ720-185-2 Приложение 2 Акт готовности фундамента насосного агрегата к производству монтажных работ Приложение 3 Монтажный формуляр Приложение 4 Монтажный формуляр |
| Разработан: | Энергомонтажпроект |
| Утверждён: | 10.01.1974 Минэнерго СССР (USSR Minenergo 1) |
| Издан: | Информэнерго (1975 г. ) |
| Заменяет собой: |
|
| Нормативные ссылки: |





































































