Скачать ГОСТ 21106.4-76 Лампы модуляторные импульсные мощностью, рассеиваемой анодом, свыше 25 Вт. Метод испытания на электрическую прочностьДата актуализации: 01.01.2021
|
| Обозначение: | ГОСТ 21106.4-76 |
| Обозначение англ: | GOST 21106.4-76 |
| Статус: | восстановлен на территории рф |
| Название рус.: | Лампы модуляторные импульсные мощностью, рассеиваемой анодом, свыше 25 Вт. Метод испытания на электрическую прочность |
| Название англ.: | Modulator flash tubes with anode dissipation above 25 W. Method of electric strength test |
| Дата добавления в базу: | 01.09.2013 |
| Дата актуализации: | 01.01.2021 |
| Дата введения: | 01.01.1978 |
| Область применения: | Стандарт распространяется на импульсные модуляторные лампы мощностью, рассеиваемой анодом, свыше 25 Вт и устанавливает метод испытания ламп на электрическую прочность. |
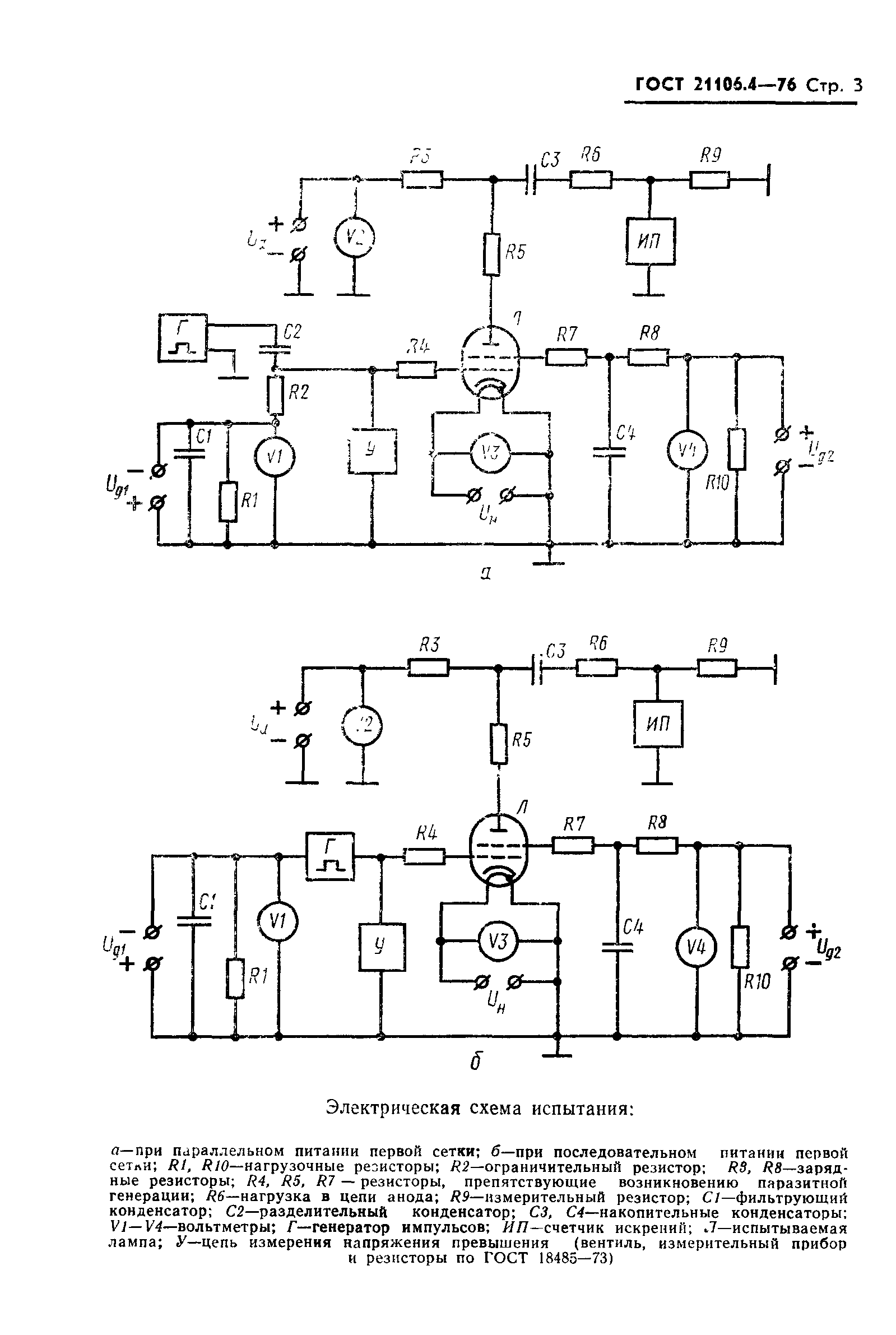
| Оглавление: | 1 Общие требования 2 Аппаратура 3 Подготовка и проведение испытания 4 Требования безопасности Приложение (обязательное) Схема подключения имитатора пробоев нагрузки |
| Утверждён: | 27.05.1976 Государственный комитет стандартов Совета Министров СССР (USSR National Committee on Standards at the Cabinet of Ministers 1318) |
| Издан: | Издательство стандартов (1983 г. ) |
| Нормативные ссылки: |








