Скачать ГОСТ Р 50554-93 Промышленная чистота. Фильтры и фильтрующие элементы. Методы испытаний

Дата актуализации: 01.01.2021

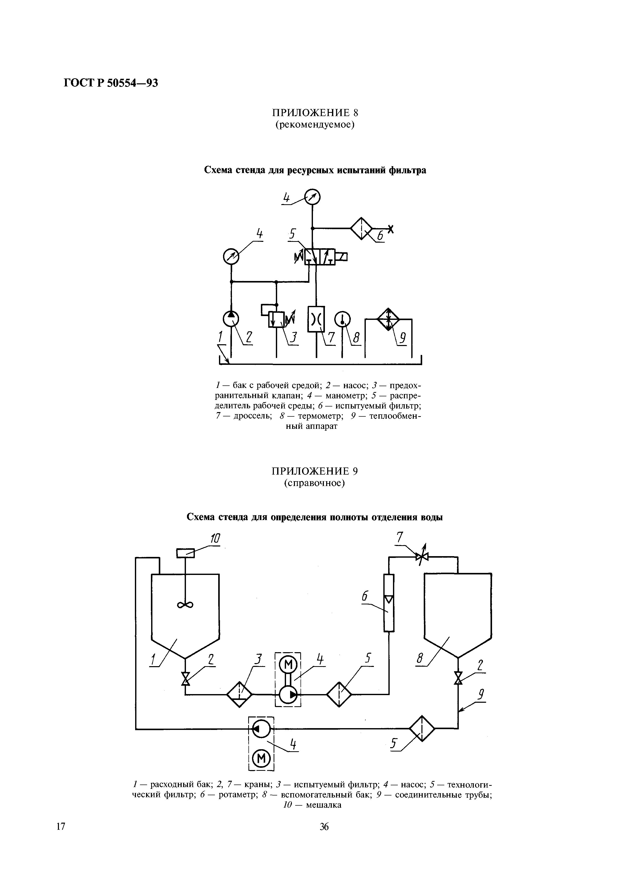
ГОСТ Р 50554-93

Промышленная чистота. Фильтры и фильтрующие элементы. Методы испытаний

Обозначение: ГОСТ Р 50554-93
Обозначение англ: GOST R 50554-93
Статус:введен впервые
Название рус.:Промышленная чистота. Фильтры и фильтрующие элементы. Методы испытаний
Название англ.:Industrial Purity. Filters and their Elements. Testing methods
Дата добавления в базу:01.09.2013
Дата актуализации:01.01.2021
Дата введения:01.01.1994
Область применения:Стандарт устанавливает методы испытаний фильтров и фильроэлементов, предназначенных для очистки рабочих сред в топливных, масляных, гидравлических и воздушных системах.
Разработан: ГАО Вторнефтепродукт
Утверждён:20.04.1993 Госстандарт России (Russian Federation Gosstandart 110)
Издан: Издательство стандартов (1993 г. )
Нормативные ссылки:
ГОСТ Р 50554-93ГОСТ Р 50554-93ГОСТ Р 50554-93ГОСТ Р 50554-93ГОСТ Р 50554-93ГОСТ Р 50554-93ГОСТ Р 50554-93ГОСТ Р 50554-93ГОСТ Р 50554-93ГОСТ Р 50554-93ГОСТ Р 50554-93ГОСТ Р 50554-93ГОСТ Р 50554-93ГОСТ Р 50554-93ГОСТ Р 50554-93ГОСТ Р 50554-93ГОСТ Р 50554-93ГОСТ Р 50554-93ГОСТ Р 50554-93