Скачать РД 34.37.406 Методические указания по химической очистке питательного и пароводяного трактов энергоблоков мощностью 300 МВт от медных отложений перед переводом их на нейтрально-кислородный водный режимДата актуализации: 01.01.2021
|
| Обозначение: | РД 34.37.406 |
| Обозначение англ: | RD 34.37.406 |
| Статус: | действует |
| Название рус.: | Методические указания по химической очистке питательного и пароводяного трактов энергоблоков мощностью 300 МВт от медных отложений перед переводом их на нейтрально-кислородный водный режим |
| Название англ.: | Procedural Guidelines for Chemical Cleaning of Copper Deposits from Feed Lines and Steam-Water Lines of 300 MW Power Units Prior to Changeover of Them to Neutral-Oxygen Water Chemistry |
| Дата добавления в базу: | 01.09.2013 |
| Дата актуализации: | 01.01.2021 |
| Дата введения: | 01.02.1985 |
| Область применения: | В Методических указаниях приведены рекомендации и способы удаления меди и ее соединений из питательного и пароводяного тракта энергоблоков 300 МВт, работающих на гидразионно-аммиачном водном режиме с ПНД с латунным пучком, перед переводом энергоблоков на нейтрально-кислородный водный режим. |
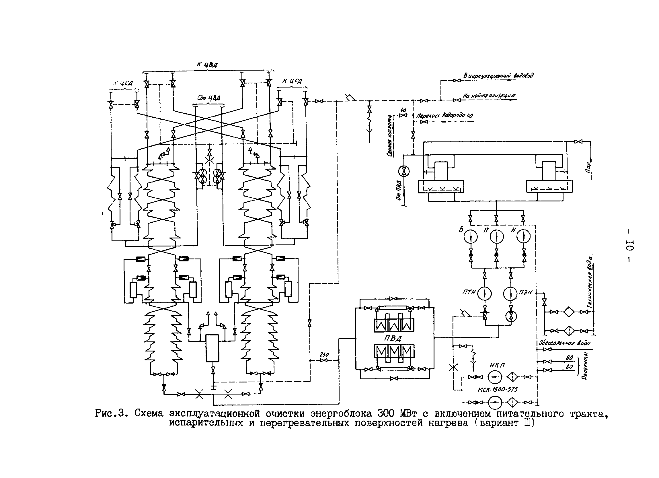
| Оглавление: | 1 Общая часть 2 Основные положения 3 Выбор технологии и схемы очистки энергоблоков мощностью 300 МВт от отложений, содержащих медь 4 Технологический режим и схема очистки питательного тракта (вариант I) 5 Технологический режим и схема очистки питательного и пароводяного тракта до встроенной задвижки (вариант II) 6 Технологический режим и схема очистки питательного и пароводяного тракта до главной паровой задвижки (вариант III) 7 Расчет необходимого количества реагентов для очистки 8 Приготовление аммиачных растворов оксикислот (лимонной, винной), ЭДТК и перекиси водорода для станций удаления меди 9 Контроль за технологическим процессом очистки Приложение 1 Характеристика используемых реагентов и меры безопасности при работе с ними Приложение 2 Определение концентрации перекиси водорода методом перманганатометрии |
| Разработан: | ЭНИН Завод Котлоочистка |
| Утверждён: | 03.04.1984 Минэнерго СССР (USSR Minenergo ) |
| Издан: | СПО Союзтехэнерго (1985 г. ) |
































