Скачать РД 34.25.103-87 Теплофикационный дубль-блок с турбиной Т-185/220-130 и барабанными котлами. Типовая пусковая схемаДата актуализации: 01.01.2021
|
| Обозначение: | РД 34.25.103-87 |
| Обозначение англ: | RD 34.25.103-87 |
| Статус: | действует |
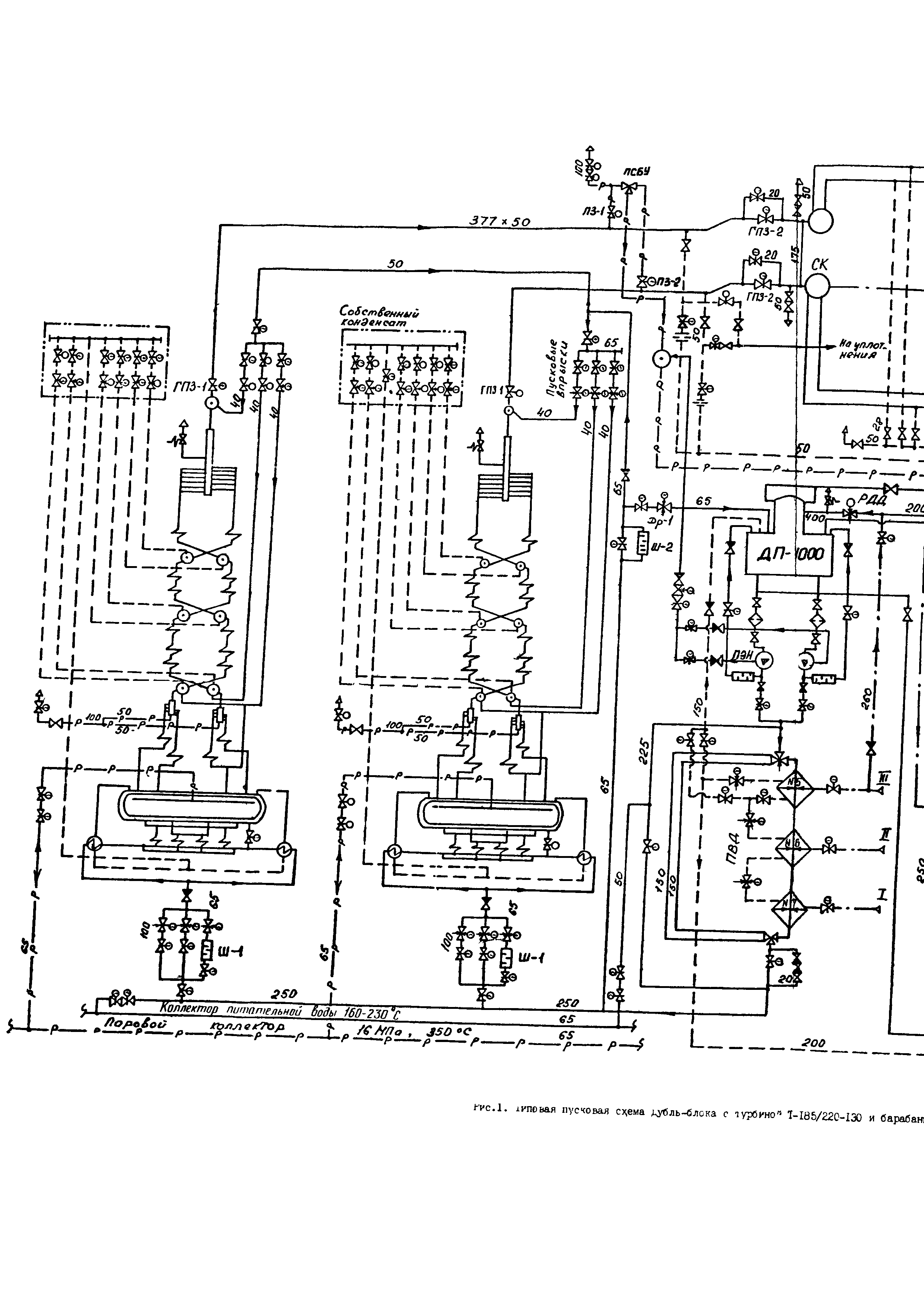
| Название рус.: | Теплофикационный дубль-блок с турбиной Т-185/220-130 и барабанными котлами. Типовая пусковая схема |
| Название англ.: | Two-Boiler, Single-Turbine Unit with Turbine T-185/220-130 and Drum Boilers - Standard Startup Process |
| Дата добавления в базу: | 01.09.2013 |
| Дата актуализации: | 01.01.2021 |
| Область применения: | Приведено описание пусковой схемы, обоснование приянтых решений и расчеты элементов схемы в пусковых и аварийных режимах. Разработанная пусковая схема предназначена для использования проектными, конструкторскими, наладочными и исследовательскими организациями, заводами-изготовителями оборудования и электростанциями при проектировании новых энергоблоков и при модернизации действующих энергоблоков. |
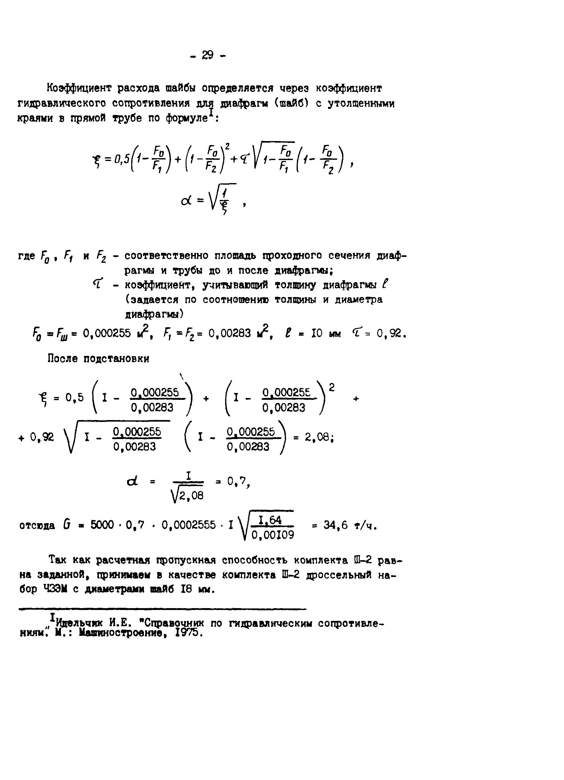
| Оглавление: | 1 Общие положения 2 Пусковая схема Приложение 1 Расчет диаметров трубопроводов пусковой схемы энергоблока Приложение 2 Расчет пропускной способности ПСБУ при пуске из различных тепловых состояний и в предельном режиме Приложение 3 Расчет элементов трубопровода рециркуляции пусковых впрысков |
| Разработан: | ВНИПИэнергопром ВТИ ПО Союзтехэнерго ПО МТЗ |
| Утверждён: | 27.05.1986 Минэнерго СССР (USSR Minenergo ) |
| Издан: | СПО Союзтехэнерго (1988 г. ) |
| Нормативные ссылки: |



































