Скачать ГОСТ 9652-68 Устройства запорные указателей уровня жидкостей на Pу до 40 кгс/см2. Технические условияДата актуализации: 01.01.2021
|
| Обозначение: | ГОСТ 9652-68 |
| Обозначение англ: | GOST 9652-68 |
| Статус: | отменен |
| Название рус.: | Устройства запорные указателей уровня жидкостей на Pу до 40 кгс/см2. Технические условия |
| Название англ.: | Shut-off devices for liquid level gauges Pnom up to 40 kgf/sm2. Specifications |
| Дата добавления в базу: | 12.02.2016 |
| Дата актуализации: | 01.01.2021 |
| Дата введения: | 01.01.1970 |
| Дата окончания срока действия: | 01.01.1989 |
| Область применения: | Стандарт распространяется на запорные устройства кранового и вентильного типов общепромышленного назначения на Pу до 40 кгс/см2 и Dу 20 мм, применяемые для указателей уровня и стеклянных трубок наружным диаметром 20 мм на котлах, сосудах, аппаратах и резервуарах для жидких сред при температуре до 250 град. С. |
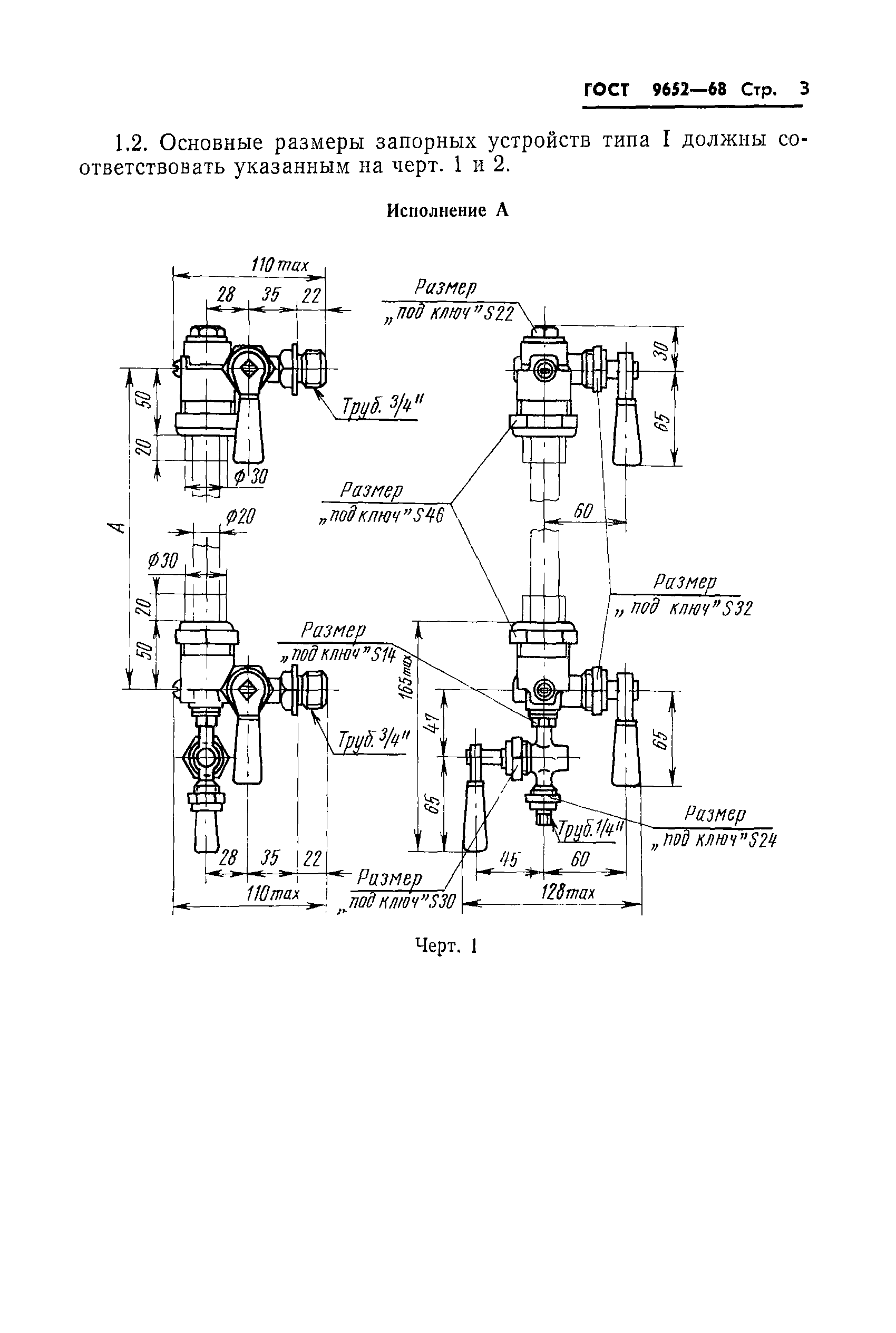
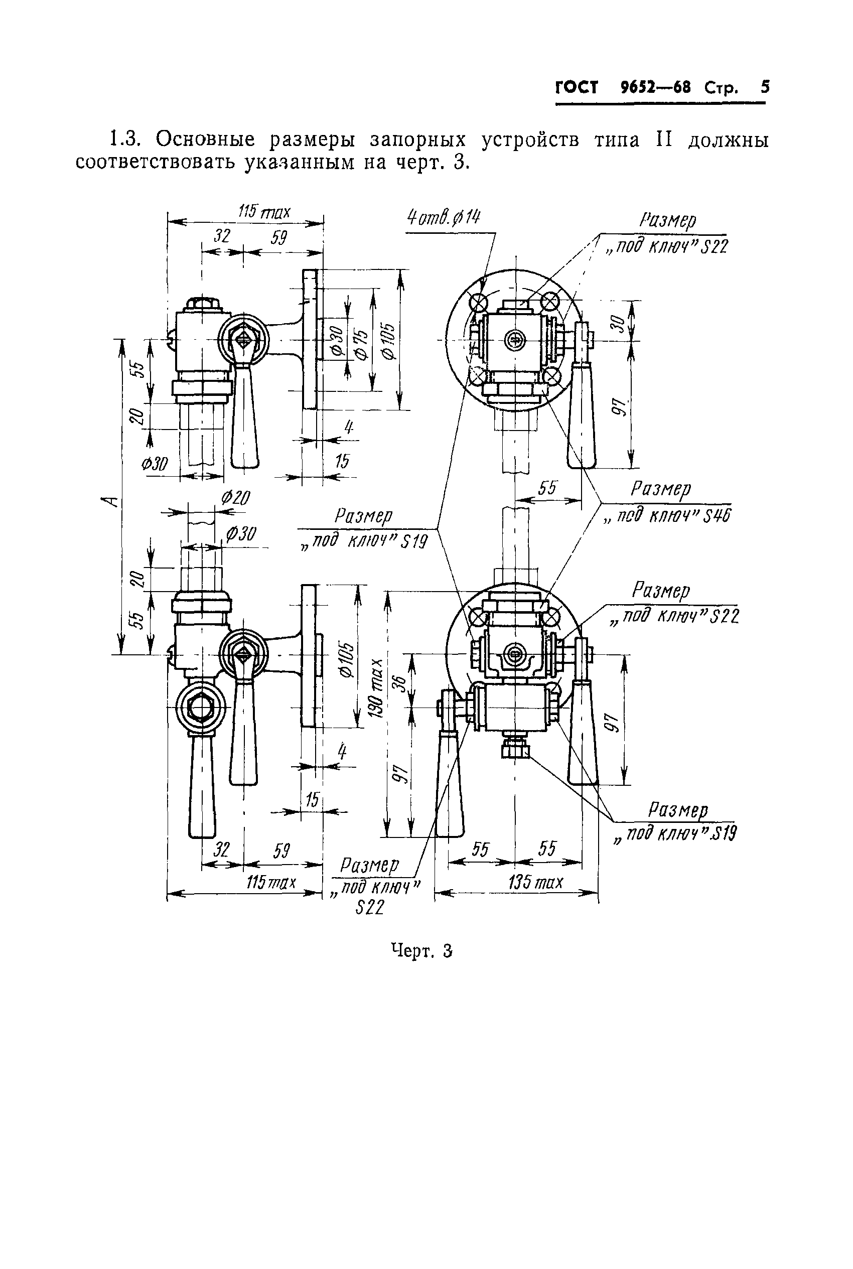
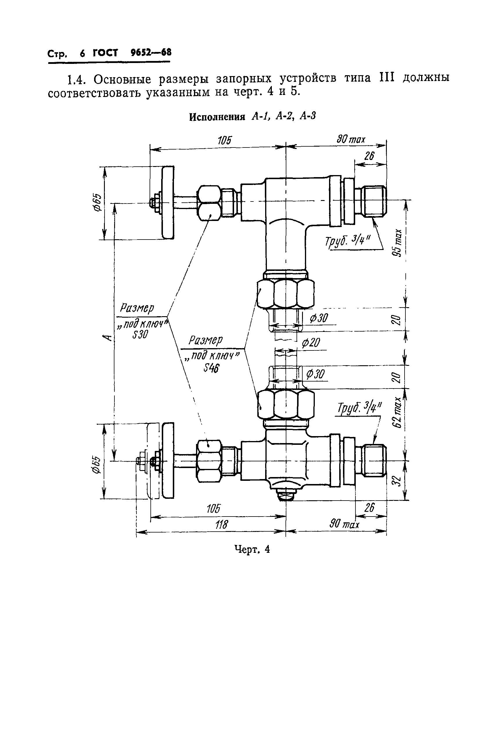
| Оглавление: | 1. Типы и основные размеры 2. Технические требования 3. Правила приемки и методы испытаний 4. Маркировка, упаковка, транспортирование и хранение |
| Утверждён: | 22.05.1968 Комитет стандартов, мер и измерительных приборов при Совете Министров СССР (Committee on Standards, Measures, and Measuring Instruments at the USSR Cabinet of Ministers ) |
| Издан: | Издательство стандартов (1981 г. ) |
| Заменяет собой: |
|
| Нормативные ссылки: |
|












