Скачать ГОСТ 18134-72 Выключатели путевые серии ВПК 1000Дата актуализации: 01.01.2021
|
| Обозначение: | ГОСТ 18134-72 |
| Обозначение англ: | GOST 18134-72 |
| Статус: | отменен |
| Название рус.: | Выключатели путевые серии ВПК 1000 |
| Название англ.: | Tкack-limit switches series ВПК 1000 |
| Дата добавления в базу: | 01.10.2014 |
| Дата актуализации: | 01.01.2021 |
| Дата введения: | 01.07.1974 |
| Дата окончания срока действия: | 01.07.1979 |
| Область применения: | Стандарт распространяется на путевые контактные выключатели полумгновенного действия серии ВПК 1000 общего промышленного применения для подвижных и неподвижных частей стационарных установок климатических исполнений У и Е, категорий 2 и 4 по ГОСТ 15150-69, предназначенные для коммутации электрических цепей управления переменного тока напряжением до 500 В частотой 50 и 60 Гц и постоянного тока до 220 В под воздействием управляющих упоров в определенных точках пути контролируемого объекта. |
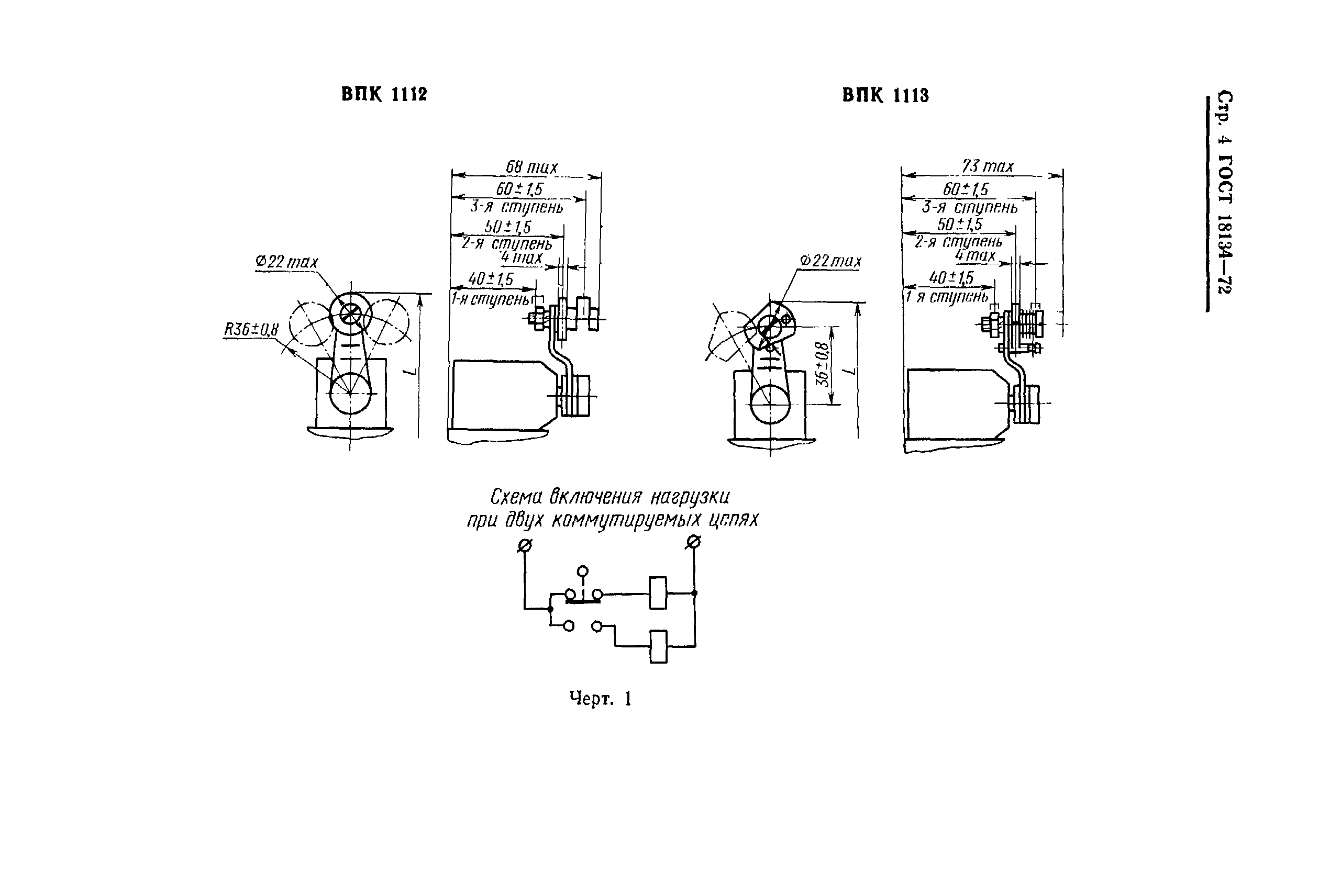
| Оглавление: | 1 Типы, исполнения, основные параметры и размеры 2 Технические требования 3 Правила приемки 4 Методы испытаний 5 Маркировка, упаковка, транспортирование и хранение 6 Гарантии изготовителя Приложение Требования к управляющим упорам рабочих механизмов |
| Утверждён: | 22.09.1972 Государственный комитет стандартов Совета Министров СССР (USSR National Committee on Standards at the Cabinet of Ministers 1759) |
| Издан: | Издательство стандартов (1973 г. ) |
| Нормативные ссылки: |
|
















