Скачать Серия 2.260-1 Выпуск 4. Бесчердачные невентилируемые покрытия каркасно-панельных зданийДата актуализации: 01.01.2021
|
| Обозначение: | Серия 2.260-1 |
| Обозначение англ: | Series 2.260-1 |
| Статус: | не действует |
| Название рус.: | Выпуск 4. Бесчердачные невентилируемые покрытия каркасно-панельных зданий |
| Дата добавления в базу: | 01.09.2013 |
| Дата актуализации: | 01.01.2021 |
| Дата введения: | 01.03.1976 |
| Дата окончания срока действия: | 01.06.1987 |
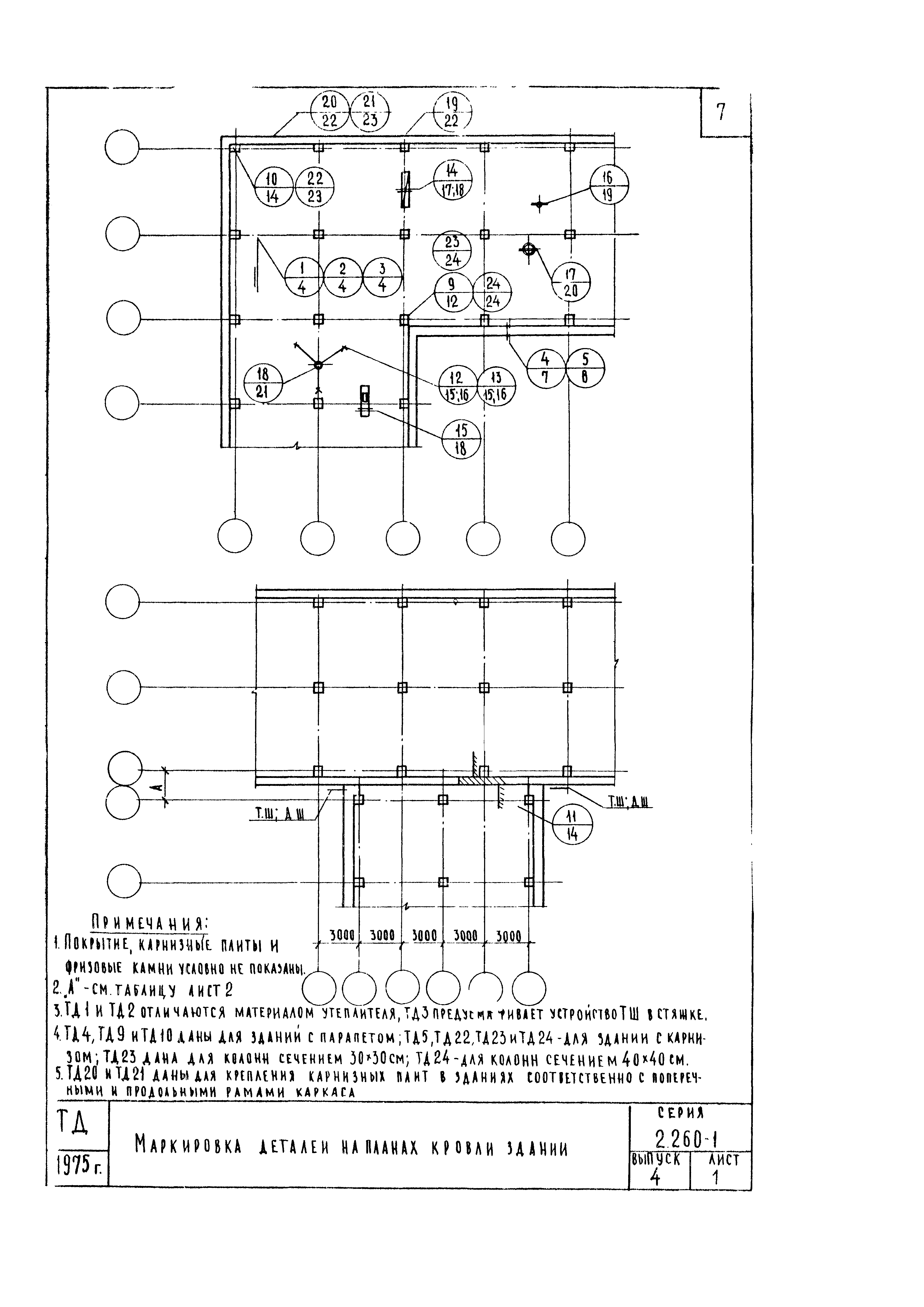
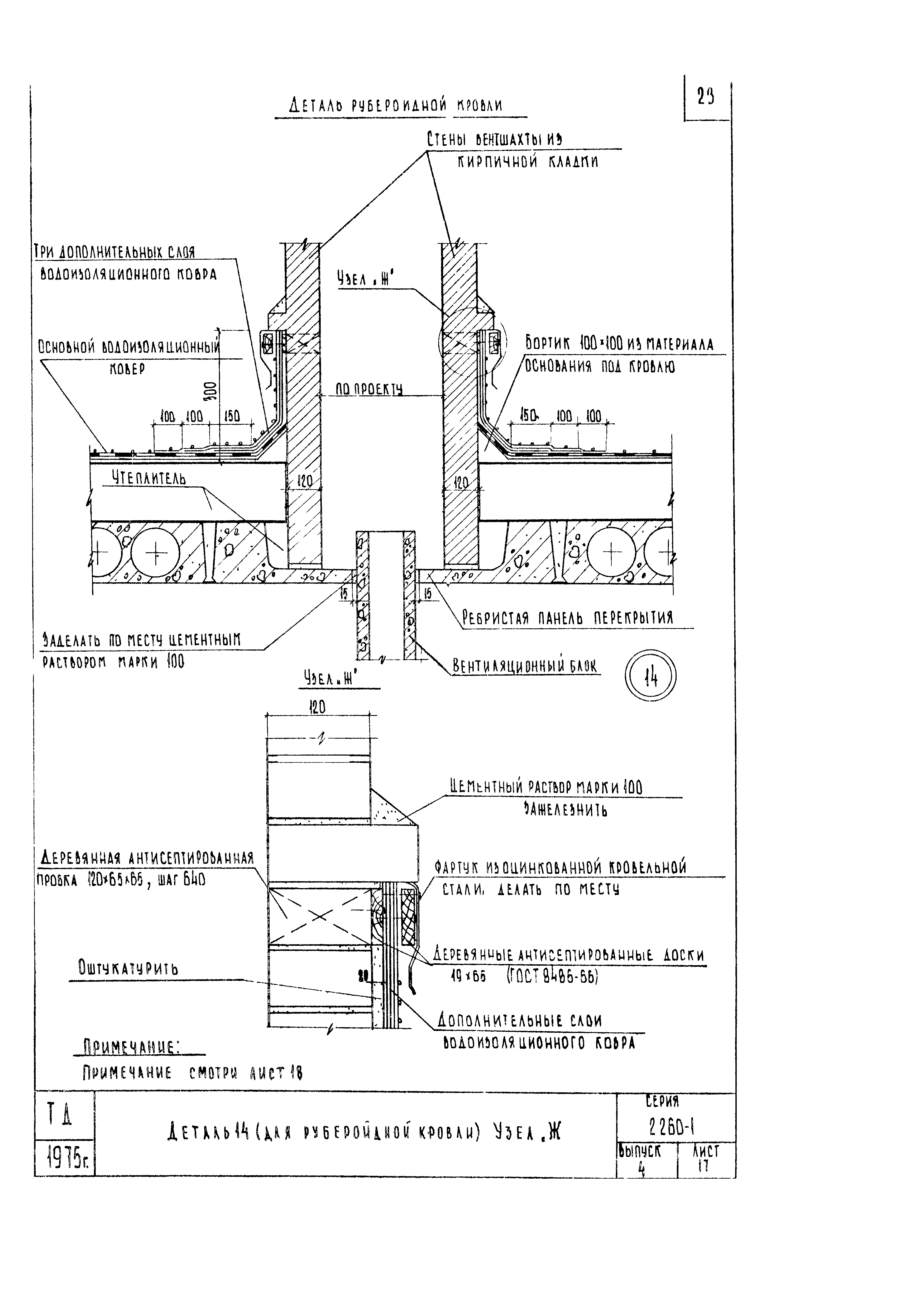
| Оглавление: | Содержание Пояснительная записка Маркировка деталей на планах кровли зданий Детали 1, 2, 3 Конструкция рубероидной кровли Конструкция мастичной кровли Деталь 4. Разрез 1-1 Деталь 5. Разрез 1-1 Детали 6 и 8 Детали 6 и 8. Разрез 1-1 Деталь 7. Разрез 2-2 Деталь 9. Разрез 1-1 (для рубероидной кровли) Деталь 9. Разрез 1-1 (для мастичной кровли) и 2-2 Детали 10 и 11 Детали 12 и 13 (для рубероидной кровли) Детали 12 и 13 (для мастичной кровли) Деталь 14 (для рубероидной кровли). Узел "Ж" Деталь 14 (для мастичной кровли) и 15 Деталь 16 Деталь 17 Деталь 18 Детали 19 и 20. Разрезы 1-1 и 2-2 Детали 21 и 22. Разрезы 1-1 и 2-2 Детали 23 и 24. Разрезы 1-1 и 2-2 Деталь 25. Разрезы 2-2 и 3-3 Деталь 25. Разрез 1-1 Деталь 25. Разрезы 4-4; 5-5; 6-6; 9-9 Деталь 26. Разрезы 7-7; 8-8 и 10-10 Деталь 26. Разрезы 3-3; 4-4 и 5-5 Детали 27 и 28. Разрез 2-2 Детали 27 и 28. Разрезы 3-3; 4-4 и 5-5 Деталь 28. Разрезы 2-2 и 3-3 Деталь 28. Разрезы 4-4; 5-5 и 6-6 Монтажные металлические марки ММ13 - ММ16 Монтажные металлические марки ММ17 - ММ22 |
| Разработан: | ЦНИИЭП учебных зданий Госгражданстроя |
| Утверждён: | 11.02.1976 Госстрой СССР (Государственный комитет Совета Министров СССР по делам строительства) (USSR Gosstroy 41) |
| Издан: | ЦИТП Госстроя СССР (CITP, Gosstroy (USSR) 1981 г. ) |









































