Скачать Серия 2.260-1 Выпуск 2. Чердачные вентилируемые покрытия кирпичных зданийДата актуализации: 01.01.2021
|
| Обозначение: | Серия 2.260-1 |
| Обозначение англ: | Series 2.260-1 |
| Статус: | справочные материалы, мп, тпр |
| Название рус.: | Выпуск 2. Чердачные вентилируемые покрытия кирпичных зданий |
| Дата добавления в базу: | 01.09.2013 |
| Дата актуализации: | 01.01.2021 |
| Дата введения: | 20.05.1972 |
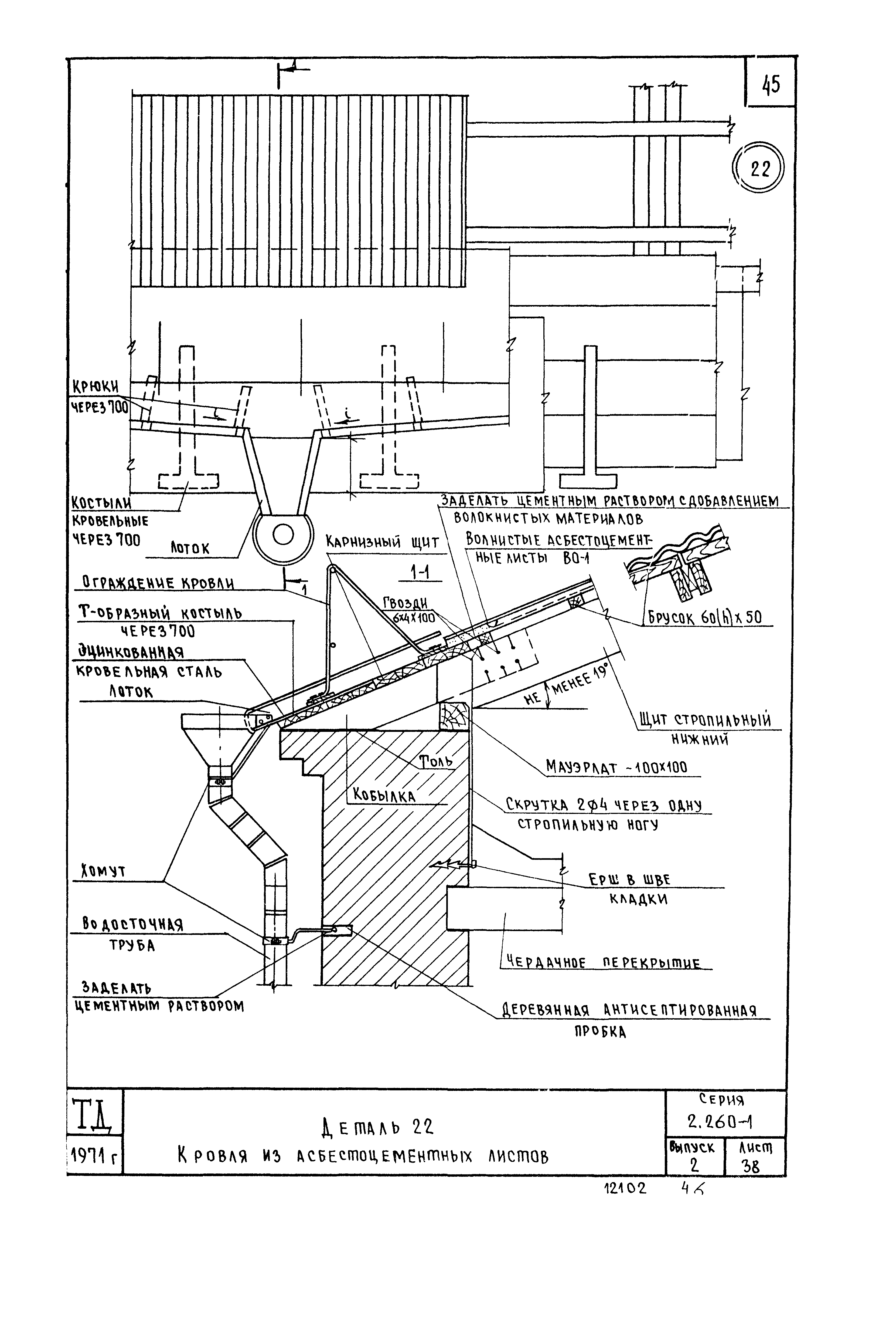
| Оглавление: | Содержание Пояснительная записка Маркировка деталей на планах кровли при примыкании зданий без д.ш. Маркировка деталей на планах кровли зданий с д.ш. Маркировка деталей на планах кровли при примыкании зданий с д.ш. Маркировка деталей на планах асбестоцементных кровель Деталь 1. Конструкция кровли из рубероида Конструкция мастичной кровли Деталь 2. Кровля мастичная Деталь 3. Кровля из рубероида Деталь 3. Кровля мастичная Детали 4 и 5. Кровля из рубероида Детали 4 и 5. Кровля мастичная Деталь 6. Кровля из рубероида Деталь 6. Кровля мастичная Деталь 7. Кровля из рубероида Деталь 7. Кровля мастичная Деталь 8. Кровля из рубероида Деталь 8. Кровля мастичная Деталь 9. Кровля из рубероида Деталь 9. Кровля мастичная Деталь 10. Кровля из рубероида Детали 10 и 11. Кровля мастичная Деталь 12. Кровля из рубероида Деталь 12. Кровля мастичная Деталь 13. Кровля из рубероида Деталь 13. Кровля мастичная Деталь 14. Кровля из рубероида Деталь 14. Кровля мастичная Деталь 15. Кровля мастичная Деталь 16. Кровля из рубероида Деталь 16. Кровля мастичная Деталь 17. Кровля из рубероида Деталь 17. Кровля мастичная Деталь 18. Кровля мастичная Деталь 19. Кровля из рубероида Деталь 19. Кровля мастичная Детали 20 и 21. Кровля из рубероида Детали 20 и 21. Кровля мастичная Деталь 22. Кровля из асбестоцементных листов Детали 23 и 24. Кровля из асбестоцементных листов Деталь 25. Кровля из асбестоцементных листов Деталь 26. Кровля из асбестоцементных листов Деталь 27. Кровля из асбестоцементных листов Деталь 28. Кровля из асбестоцементных листов Деталь 29. Кровля из асбестоцементных листов Деталь 30. Кровля из асбестоцементных листов Деталь 31. Кровля из асбестоцементных листов Детали 32 и 33. Кровля из асбестоцементных листов Металлические монтажные марки ММ1 - ММ3 Металлические монтажные марки ММ4 - ММ7 |
| Разработан: | ЦНИИЭП учебных зданий Госгражданстроя |
| Утверждён: | 02.03.1972 Госстрой СССР (Государственный комитет Совета Министров СССР по делам строительства) (USSR Gosstroy 27) |
























































