Скачать Серия 2.430-20 Выпуск 0. Материалы для проектированияДата актуализации: 01.01.2021
|
| Обозначение: | Серия 2.430-20 |
| Обозначение англ: | Series 2.430-20 |
| Статус: | действует |
| Название рус.: | Выпуск 0. Материалы для проектирования |
| Дата добавления в базу: | 01.09.2013 |
| Дата актуализации: | 01.01.2021 |
| Дата введения: | 01.10.1986 |
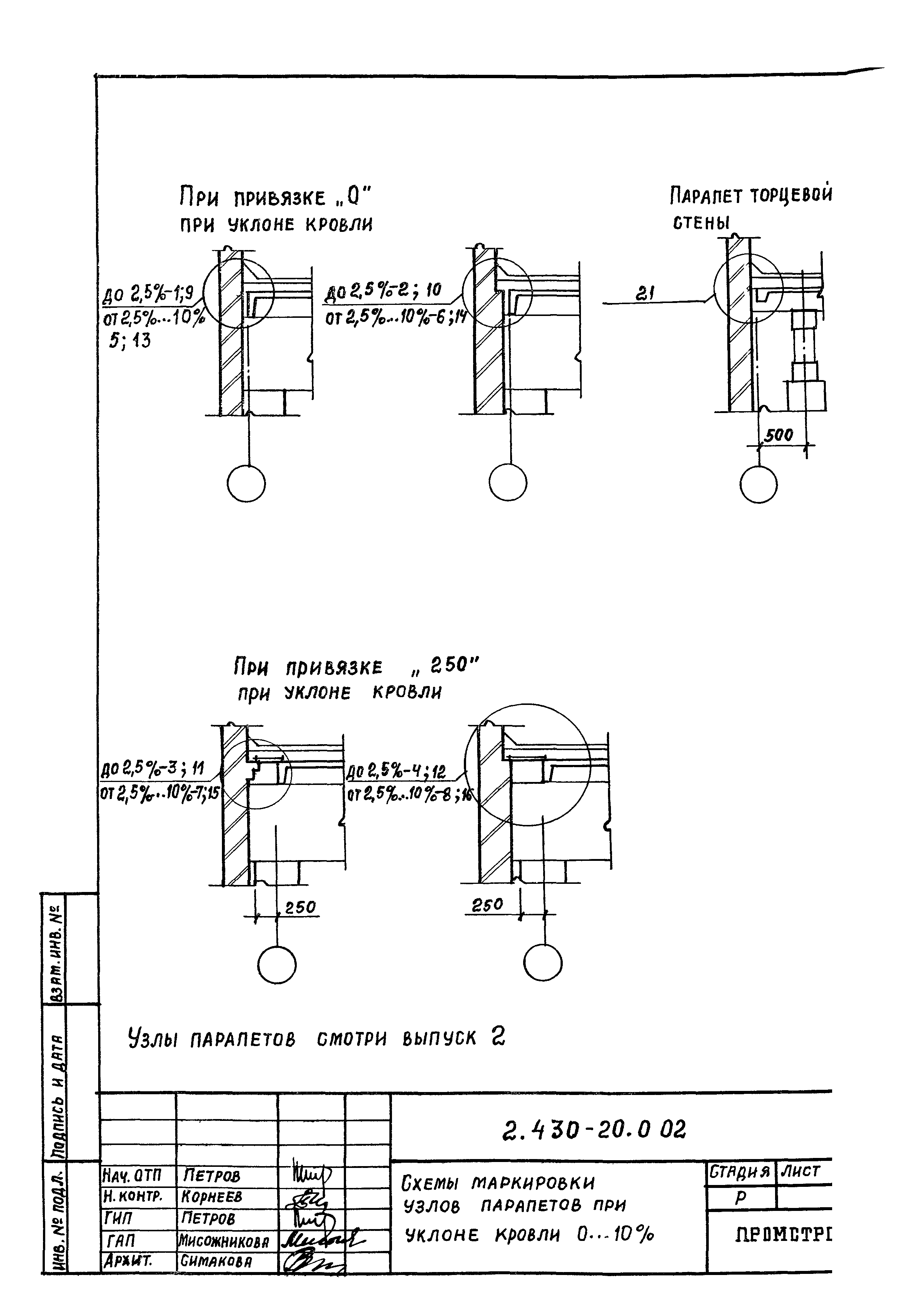
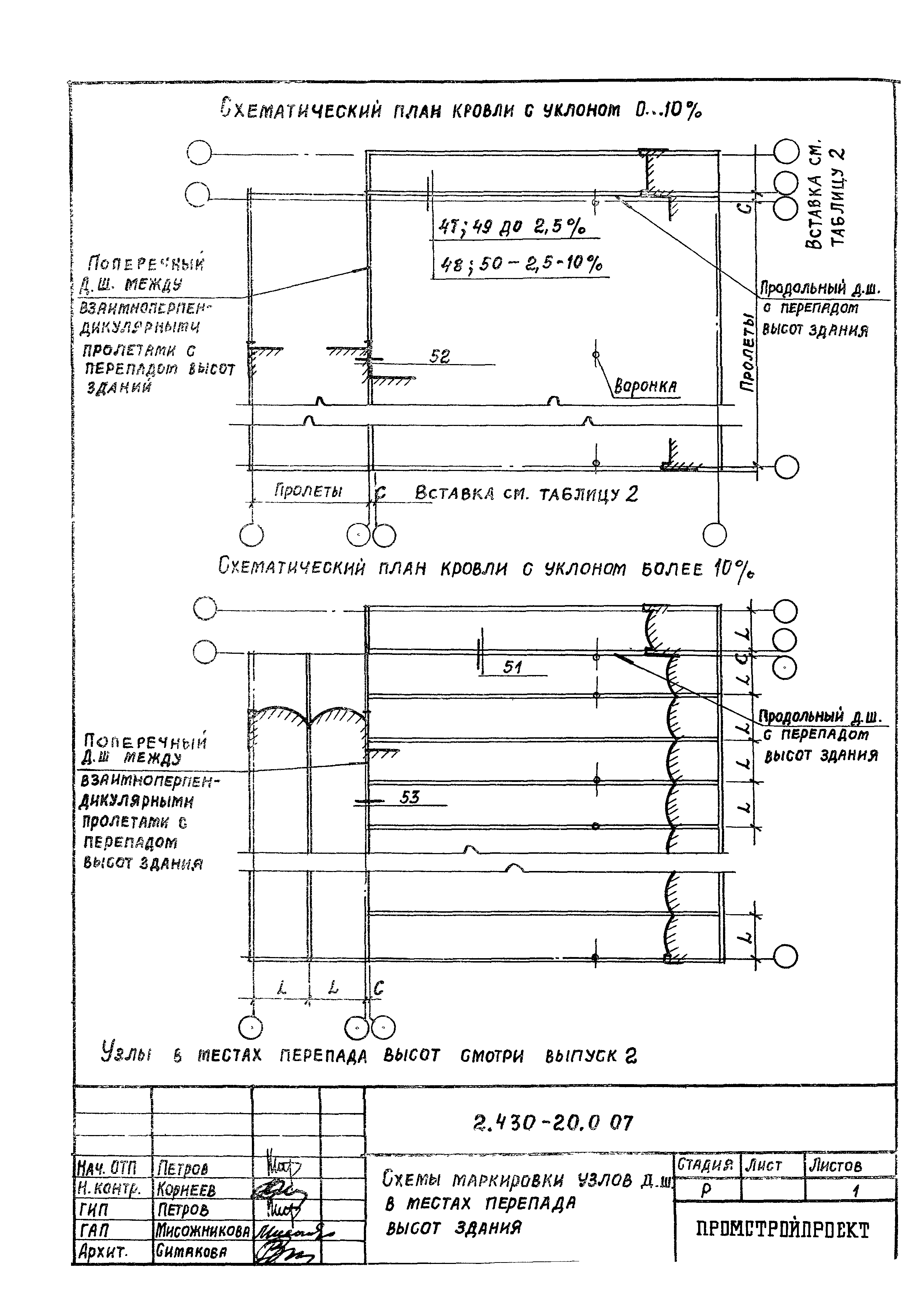
| Оглавление: | 2.430-20.0 00 ПЗ Пояснительная записка 2.430-20.0 01 Схемы маркировка узлов цоколя и деформационных швов в стенах 2.430-20.0 02 Схемы маркировки узлов парапетов при уклоне кровли более 0… 10% 2.430-20.0 03 Схемы маркировки узлов парапетов при уклоне кровли более 10% 2.430-20.0 04 Схемы маркировки узлов парапетов высотой до 200 мм при уклоне кровли до 2,5 % 2.430-20.0 05 Схемы маркировки узлов карнизов при уклоне кровли 0… 10% 2.430-20.0 06 Схемы маркировки узлов карнизов при уклоне кровли более 10% и верхней части парапета 2.430-20.0 07 Схемы маркировки узлов деформационных швов в местах перепада высот здания 2.430-20.0 08 Таблица №2. Размеры вставок "С" в деформационных швах в местах перепада высот здания 2.430-20.0 09 Схемы маркировки узлов сопряжения кирпичных стен с железобетонным каркасом здания при скатной кровле 2.430-20.0 10 Схемы маркировки узлов сопряжения кирпичных стен с железобетонным каркасом здания при плоской кровле |
| Разработан: | Промстройпроект Госстроя СССР |
| Утверждён: | 04.08.1986 Госстрой СССР (Государственный комитет Совета Министров СССР по делам строительства) (USSR Gosstroy 104) |
| Издан: | ЦИТП Госстроя СССР (CITP, Gosstroy (USSR) 1986 г. ) |





















